СЦБИСТ - железнодорожный форум, блоги, фотогалерея, социальная сеть
Ушел из жизни Крупицкий Адольф Зельманович
6 февраля 2026 года ушел из жизни Крупицкий Адольф Зельманович, более шести десятков лет проработавший в институте «Гипротранссигналсвязь». Всю свою трудовую деятельность А.З. Крупицкий посвятил проектному делу. После окончанию обучения в Ленинградском институте инженеров железнодорожного транспорта в 1959 году начал свою профессиональную деятельность в качестве старшего электромеханика дистанции сигнализации и связи на Казахской железной дороге. В 1960 году пришел на работу в институт на должность инженера, работал руководителем группы, главным инженером проектов.

Читать далее
Вернуться   СЦБИСТ - железнодорожный форум, блоги, фотогалерея, социальная сеть > Эксплуатация устройств СЦБ > Лаборатория СЦБ > Терминатор СЦБ
Терминатор СЦБ Рекомендации по совершенствованию технического обслуживания и ремонта устройств СЦБ
Закладки ДневникиПоддержка Сообщество Комментарии к фото Сообщения за день
Ответить в этой теме   Перейти в раздел этой темы    
 
В мои закладки Подписка на тему по электронной почте Отправить другу по электронной почте Опции темы Поиск в этой теме
Старый 01.03.2015, 13:17   #1216 (ссылка)
V.I.P.
 
Аватар для Rafa

Регистрация: 24.10.2009
Адрес: МОЙДОДЫР
Сообщений: 5,650
Поблагодарил: 388 раз(а)
Поблагодарили 577 раз(а)
Фотоальбомы: не добавлял
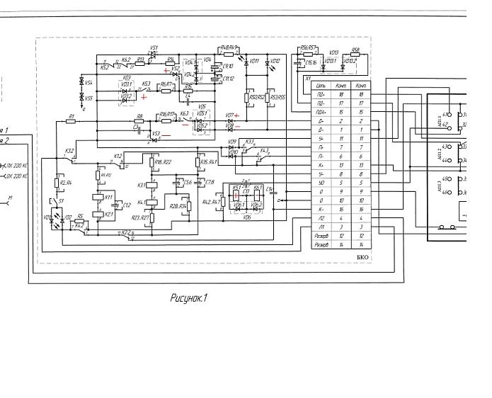
зачем 1 и 3 дбу соединил ?

узел убери.
Rafa вне форума   Цитировать 1
Поблагодарили:
Данный пост получил благодарности от пользователей
Старый 01.03.2015, 17:14   #1217 (ссылка)
НЕзнайка

Автор темы
 
Аватар для VIC

Регистрация: 04.03.2009
Сообщений: 1,388
Поблагодарил: 628 раз(а)
Поблагодарили 193 раз(а)
Фотоальбомы: 83 фото
Репутация: 441
для чего интересно два тыловых у 1ДБК включены в параллель?
VIC вне форума   Цитировать 0
Старый 01.03.2015, 17:24   #1218 (ссылка)
V.I.P.
 
Аватар для Rafa

Регистрация: 24.10.2009
Адрес: МОЙДОДЫР
Сообщений: 5,650
Поблагодарил: 388 раз(а)
Поблагодарили 577 раз(а)
Фотоальбомы: не добавлял
Цитата:
Сообщение от VIC Посмотреть сообщение
для чего интересно два тыловых у 1ДБК включены в параллель?
тут какая-то лажа.

Rafa добавил 01.03.2015 в 18:24
если 1ДБК контролирует наличие тока , то нормально оно под током.

стрелка в минусе не получит контроля никогда.

хотя вру - получит пока держит якорь 1НСК.

Последний раз редактировалось Rafa; 01.03.2015 в 17:24. Причина: Добавлено сообщение
Rafa вне форума   Цитировать 1
Старый 02.03.2015, 07:59   #1219 (ссылка)
НЕзнайка

Автор темы
 
Аватар для VIC

Регистрация: 04.03.2009
Сообщений: 1,388
Поблагодарил: 628 раз(а)
Поблагодарили 193 раз(а)
Фотоальбомы: 83 фото
Репутация: 441
кстати в схемах ЛЕПСЕ вместо двух параллельных ДБК один и стоит еще последовательный НСК тыловой, надо в ветку про этот двигатель уходить наверное там быстрее подскажут какая схема правильнее...
VIC вне форума   Цитировать 0
Старый 02.03.2015, 16:29   #1220 (ссылка)
V.I.P.
 
Аватар для Rafa

Регистрация: 24.10.2009
Адрес: МОЙДОДЫР
Сообщений: 5,650
Поблагодарил: 388 раз(а)
Поблагодарили 577 раз(а)
Фотоальбомы: не добавлял
седня посмотрел твой блок

этот



раньше такого не видел.

тогда схема верна.

когда схема в + то работает VD 13.1 и кондер С15-16

за счет кондера та огневуха держит якорь.

в минусе кондера нету и огневуха выкл. из-за малого тока.

___________________________

про ДБУ тут одно

когда на 1 подаем + стрелка идет в +

когда на 1 подаем - стр в -

Rafa добавил 02.03.2015 в 17:13
тва тыла скорее для надежности контакта .

Rafa добавил 02.03.2015 в 17:13
при вибрации

Rafa добавил 02.03.2015 в 17:29

Последний раз редактировалось Rafa; 02.03.2015 в 16:29. Причина: Добавлено сообщение
Rafa вне форума   Цитировать 1
Старый 14.03.2015, 12:01   #1221 (ссылка)
НЕзнайка

Автор темы
 
Аватар для VIC

Регистрация: 04.03.2009
Сообщений: 1,388
Поблагодарил: 628 раз(а)
Поблагодарили 193 раз(а)
Фотоальбомы: 83 фото
Репутация: 441
Вопрос про обогрев стрелок:
1. как правильно разместить монтажные провода обогрева в электроприводе на контактах АП?
VIC вне форума   Цитировать 0
Старый 14.03.2015, 14:59   #1222 (ссылка)
Опытный пользователь
 
Аватар для Kомбриг

Регистрация: 09.01.2015
Сообщений: 47
Поблагодарил: 4 раз(а)
Поблагодарили 5 раз(а)
Фотоальбомы: не добавлял
Репутация: 4
Цитата:
Сообщение от VIC Посмотреть сообщение
Вопрос про обогрев стрелок:
1. как правильно разместить монтажные провода обогрева в электроприводе на контактах АП?
А к Василичу в фотогалерею не заходил?

Комментарии к сообщению (репутация)
Rafa, отрицательно: .
Torquato Tasso, положительно: рафа неадекват форум против рафы
Василич, положительно: Спасибо.
Kомбриг вне форума   Цитировать 0
Поблагодарили:
Данный пост получил благодарности от пользователей
Старый 15.03.2015, 18:22   #1223 (ссылка)
НЕзнайка

Автор темы
 
Аватар для VIC

Регистрация: 04.03.2009
Сообщений: 1,388
Поблагодарил: 628 раз(а)
Поблагодарили 193 раз(а)
Фотоальбомы: 83 фото
Репутация: 441
Цитата:
Сообщение от Kомбриг Посмотреть сообщение
А к Василичу в фотогалерею не заходил?
на тех фото, что порекомендовали крышки мешают посмотреть, в других, где Василич монтирует - нет резисторов (эт я по памяти) , но на всякий случай гляну свою подборку от Василича.

VIC добавил 15.03.2015 в 17:50
убрать губки контактов и соединить вот так :
Граффити # 144

Правильно понял

VIC добавил 15.03.2015 в 18:18
сейчас на полигоне собрана такая схемка


наверное стоит переделать?

VIC добавил 15.03.2015 в 18:22
ну а у Василича нашел таки картинку такую:


Последний раз редактировалось VIC; 15.03.2015 в 18:22. Причина: Добавлено сообщение
VIC вне форума   Цитировать 0
Старый 21.05.2015, 15:16   #1224 (ссылка)
НЕзнайка

Автор темы
 
Аватар для VIC

Регистрация: 04.03.2009
Сообщений: 1,388
Поблагодарил: 628 раз(а)
Поблагодарили 193 раз(а)
Фотоальбомы: 83 фото
Репутация: 441
Интересуюсь принципами действия АБТЦ-2003, не порекомендуете где попонятнее описано, идеально так чтоб даже я (дебил) понял. _0)

Комментарии к сообщению (репутация)
Rafa, положительно: м
VIC вне форума   Цитировать 0
Старый 21.05.2015, 15:33   #1225 (ссылка)
V.I.P.
 
Аватар для Rafa

Регистрация: 24.10.2009
Адрес: МОЙДОДЫР
Сообщений: 5,650
Поблагодарил: 388 раз(а)
Поблагодарили 577 раз(а)
Фотоальбомы: не добавлял
Цитата:
Интересуюсь

федоров
Rafa вне форума   Цитировать 1
Поблагодарили:
Данный пост получил благодарности от пользователей
Старый 21.05.2015, 17:15   #1226 (ссылка)
Новый пользователь
 
Аватар для Torquato Tasso

Регистрация: 07.07.2009
Сообщений: 5,879
Поблагодарил: 282 раз(а)
Поблагодарили 1013 раз(а)
Фотоальбомы: 1 фото
Цитата:
Сообщение от VIC Посмотреть сообщение
Интересуюсь принципами действия АБТЦ-2003, не порекомендуете где попонятнее описано, идеально так чтоб даже я (дебил) понял. _0)
Torquato Tasso вне форума   Цитировать 0
Старый 22.05.2015, 16:49   #1227 (ссылка)
V.I.P.
 
Аватар для Rafa

Регистрация: 24.10.2009
Адрес: МОЙДОДЫР
Сообщений: 5,650
Поблагодарил: 388 раз(а)
Поблагодарили 577 раз(а)
Фотоальбомы: не добавлял
а там не АБТЦ-2000 разве?

____________________


да. но 03 мало чем отл. от 00
Rafa вне форума   Цитировать 1
Поблагодарили:
Данный пост получил благодарности от пользователей
Старый 04.06.2015, 13:23   #1228 (ссылка)
НЕзнайка

Автор темы
 
Аватар для VIC

Регистрация: 04.03.2009
Сообщений: 1,388
Поблагодарил: 628 раз(а)
Поблагодарили 193 раз(а)
Фотоальбомы: 83 фото
Репутация: 441
НЕ поможет ли мне кто.

Вопрос: В годовом графике время на измерение напряжения на путевых реле АБ и измерение параметров ДШ-АБ фиксируется с учетом переездов между точками или без?

Может кто угостит реальным планом графиком (желательно текущим) для сравнения?

В том графике что у меня есть написано 23 измерителя и время на одну работу 0,671 часа , реально ли за такое время эти 23 точки обскакать?
VIC вне форума   Цитировать 0
Старый 04.06.2015, 13:27   #1229 (ссылка)
V.I.P.
 
Аватар для Rafa

Регистрация: 24.10.2009
Адрес: МОЙДОДЫР
Сообщений: 5,650
Поблагодарил: 388 раз(а)
Поблагодарили 577 раз(а)
Фотоальбомы: не добавлял
Цитата:
23 точки обскакать?

разве что на машине
Rafa вне форума   Цитировать 1
Старый 04.06.2015, 21:07   #1230 (ссылка)
Кандидат в V.I.P.
 
Аватар для kombat.79

Регистрация: 02.10.2013
Адрес: Донбасс
Сообщений: 159
Поблагодарил: 3 раз(а)
Поблагодарили 6 раз(а)
Фотоальбомы: не добавлял
Репутация: 63
Цитата:
Сообщение от VIC Посмотреть сообщение
В том графике что у меня есть написано 23 измерителя и время на одну работу 0,671 часа , реально ли за такое время эти 23 точки обскакать?
Эта норма только на измерение без учета дороги. И выполнение в два лица. Один измеряет, другой следит за поездами.

Комментарии к сообщению (репутация)
Rafa, положительно:
kombat.79 вне форума   Цитировать 0
Поблагодарили:
Данный пост получил благодарности от пользователей
Похожие темы
Тема Автор Раздел Ответов Последнее сообщение
Обслуживание горочных устройств. yuri230382 Горочные системы 172 25.03.2015 11:05
Нормы времени на обслуживание устройств Leonidych Общие вопросы эксплуатации устройств СЦБ 20 25.09.2012 17:39
КЛУБ-У (обслуживание устройств на ТО-2) Zommer Қазақстан темір жолы 7 28.06.2012 23:39
СБОРНИК БАЗОВЫХ ЦЕН НА ТЕХНИЧЕСКОЕ ОБСЛУЖИВАНИЕ МИКРОПРОЦЕССОРНЫХ СИСТЕМ И УСТРОЙСТВ ЖЕЛЕЗНОДОРОЖНОЙ АВТОМАТИКИ И ТЕЛЕМЕХАНИКИ Андрей13 Микропроцессорные и релейно-процессорные централизации 0 10.10.2010 21:19
Работа устройств САУТ (KAMAZ учится) KAMAZ Разговоры обо всем 3 26.08.2010 19:49

Ответить в этой теме   Перейти в раздел этой темы   Translate to English

Возможно вас заинтересует информация по следующим меткам (темам):
, , , , , , , , , , , , , , , , , , , , , , , , , , , , , , , , , , , , , , , , , , , , , , , , , , , , , , , , , , , , , , , , , , , , , , , , , , , ,


Здесь присутствуют: 1 (пользователей: 0 , гостей: 1)
 

Ваши права в разделе
Вы не можете создавать новые темы
Вы не можете отвечать в темах
Вы не можете прикреплять вложения
Вы не можете редактировать свои сообщения

BB коды Вкл.
Смайлы Вкл.
[IMG] код Вкл.
HTML код Выкл.
Trackbacks are Вкл.
Pingbacks are Вкл.
Refbacks are Выкл.



Часовой пояс GMT +3, время: 23:52.

Яндекс.Метрика Справочник 
сцбист.ру сцбист.рф

СЦБИСТ (ранее назывался: Форум СЦБистов - Railway Automation Forum) - крупнейший сайт работников локомотивного хозяйства, движенцев, эсцебистов, путейцев, контактников, вагонников, связистов, проводников, работников ЦФТО, ИВЦ железных дорог, дистанций погрузочно-разгрузочных работ и других железнодорожников.
Связь с администрацией сайта: admin@scbist.com
1 2 3 4 5 6 7 8 9 10 11 12 13 14 15 16 17 18 19 20 21 22 23 24 25 26 27 28 29 30 31 32 33 34 
Powered by vBulletin® Version 3.8.1
Copyright ©2000 - 2026, Jelsoft Enterprises Ltd.
Powered by NuWiki v1.3 RC1 Copyright ©2006-2007, NuHit, LLC Перевод: zCarot