СЦБИСТ - железнодорожный форум, блоги, фотогалерея, социальная сеть
Вернуться   СЦБИСТ - железнодорожный форум, блоги, фотогалерея, социальная сеть > Эксплуатация устройств СЦБ > Общие вопросы эксплуатации устройств СЦБ
Общие вопросы эксплуатации устройств СЦБ Смотрите также фото: Реле, Аппараты управления, ДГА и панели питания, Переезды, Релейные и микропроцессорные централизации, автоблокировки, ДЦ, СЦБ в метро.
Описание темы:Увеличение подвеса локомотивных катушек
Закладки ДневникиПоддержка Сообщество Комментарии к фото Сообщения за день
Ответить в этой теме   Перейти в раздел этой темы    
 
В мои закладки Подписка на тему по электронной почте Отправить другу по электронной почте Опции темы Поиск в этой теме
Старый 03.11.2015, 20:33   #16 (ссылка)
__
 
Аватар для Николай Николаевич

Регистрация: 10.09.2010
Адрес: Москва
Возраст: 64
Сообщений: 13,931
Поблагодарил: 408 раз(а)
Поблагодарили 2364 раз(а)
Фотоальбомы: не добавлял
Репутация: 1516
Цитата:
Сообщение от бишкунак Посмотреть сообщение


бишкунак добавил 03.11.2015 в 21:13
было указание начальника службы: выявите те РЦ, где регулировкой невозможно добиться низкого тока, меньше 6А, внесите их в список - и МИКАР до вас доколёбываться не будет.

ан нет! через год он ушел - и все вернулось на круги своя.

бишкунак добавил 03.11.2015 в 21:15
может где-то там, наверху, пересмотрят эту навязчивую идею про 6 ампер?
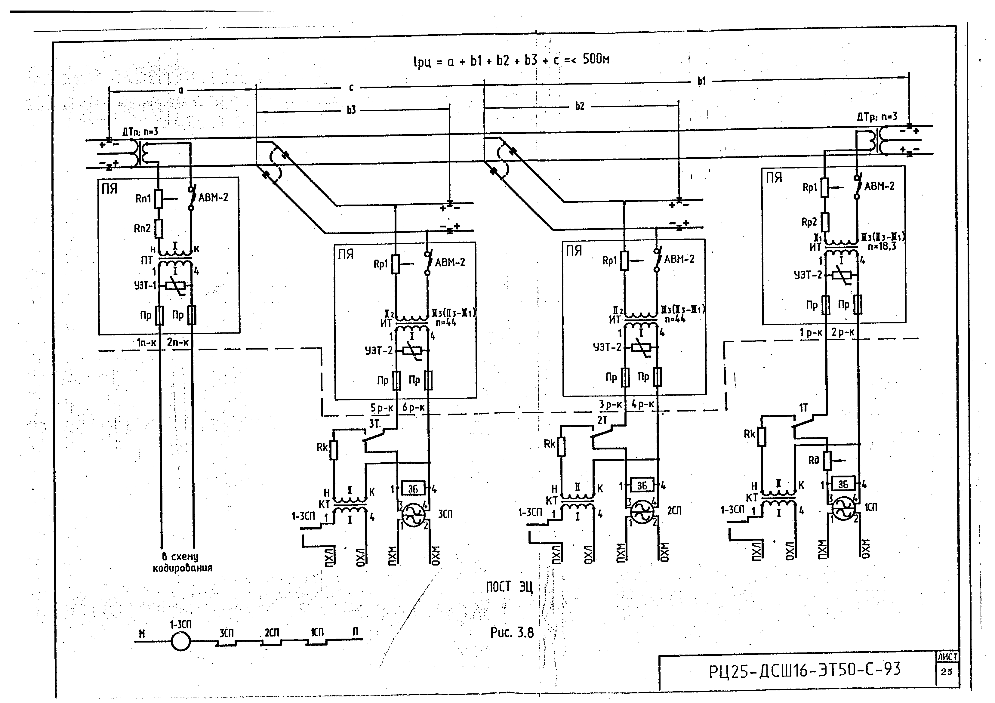
А схему РЦ посмотреть можно?
Николай Николаевич вне форума   Цитировать 0
Старый 03.11.2015, 21:01   #17 (ссылка)
Кандидат в V.I.P.
 
Аватар для бишкунак

Регистрация: 12.04.2009
Сообщений: 180
Поблагодарил: 15 раз(а)
Поблагодарили 12 раз(а)
Фотоальбомы: не добавлял
Репутация: 0
Отправить сообщение для бишкунак с помощью Skype™




иной схемы на данный час нету

бишкунак добавил 03.11.2015 в 22:01
кодовый ток не регулируется с питающего конца

бишкунак добавил 03.11.2015 в 22:01
с других ответвлений, кроме как с питающего, кодирования нет

Последний раз редактировалось бишкунак; 03.11.2015 в 21:02. Причина: Добавлено сообщение
бишкунак вне форума   Цитировать 0
Старый 03.11.2015, 21:07   #18 (ссылка)
__
 
Аватар для Николай Николаевич

Регистрация: 10.09.2010
Адрес: Москва
Возраст: 64
Сообщений: 13,931
Поблагодарил: 408 раз(а)
Поблагодарили 2364 раз(а)
Фотоальбомы: не добавлял
Репутация: 1516
Цитата:
Сообщение от бишкунак Посмотреть сообщение

иной схемы на данный час нету

бишкунак добавил 03.11.2015 в 22:01
кодовый ток не регулируется с питающего конца

бишкунак добавил 03.11.2015 в 22:01
с других ответвлений, кроме как с питающего, кодирования нет
У меня были РЦ по нормали РЦ-25-05С - там для такой РЦ на питающем конце было 4,4 Ома. Кодовый ток держался порядка 4,2 - 4,8 А.

Вопрос - это одна такая РЦ на станции/участке ШНС/участке ШЧУ/в дистанции?
Николай Николаевич вне форума   Цитировать 0
Старый 03.11.2015, 21:18   #19 (ссылка)
Кандидат в V.I.P.
 
Аватар для бишкунак

Регистрация: 12.04.2009
Сообщений: 180
Поблагодарил: 15 раз(а)
Поблагодарили 12 раз(а)
Фотоальбомы: не добавлял
Репутация: 0
Отправить сообщение для бишкунак с помощью Skype™
для дсш-13 требуется меньшее напряжение на путевом трансформаторе, чем для дсш-16, причем нормали не сильно расходятся. для сравнения - на этой РЦ ранее стояли ДСШ-13 и нормативные сопротивления на питающих и релейных концах были идентичны - как и для дсш-16. следовательно, чтобы ввести ДСШ-16 в норму по напряжению, ПТ следует выдавать большее напряжение, следовательно и кодовый ток будет больше.

сколько таких РЦ? думаю, 10-15 на участке будет, не считал.
бишкунак вне форума   Цитировать 0
Старый 03.11.2015, 21:22   #20 (ссылка)
__
 
Аватар для Николай Николаевич

Регистрация: 10.09.2010
Адрес: Москва
Возраст: 64
Сообщений: 13,931
Поблагодарил: 408 раз(а)
Поблагодарили 2364 раз(а)
Фотоальбомы: не добавлял
Репутация: 1516
Цитата:
Сообщение от бишкунак Посмотреть сообщение
сколько таких РЦ? думаю, 10-15 на участке будет, не считал.
И что - проблема с завышенным током АЛС на входном конце у всех таких РЦ?

Николай Николаевич добавил 03.11.2015 в 22:22
Цитата:
Сообщение от бишкунак Посмотреть сообщение
для дсш-13 требуется меньшее напряжение на путевом трансформаторе, чем для дсш-16, причем нормали не сильно расходятся. для сравнения - на этой РЦ ранее стояли ДСШ-13 и нормативные сопротивления на питающих и релейных концах были идентичны - как и для дсш-16. следовательно, чтобы ввести ДСШ-16 в норму по напряжению, ПТ следует выдавать большее напряжение, следовательно и кодовый ток будет больше.
Странно, что для ДСШ-16 требуется напряжение выше, чем для ДСШ-13...
У ДСШ-16 всего одна контактная группа, а у ДСШ-13 - четыре.

Что-то у Вас "не так"...
Я бы хотел увидеть величину измеренных напряжений во всех точках РЦ: на высокой стороне ПТ, на низкой стороне ПТ, на выходе из ТЯ, в муфточке ДТ, на рельсах питающего конца, на рельсах релейного конца, в муфточке ДТ, на входе в ТЯ, на низкой стороне ИТ, на высокой стороне ИТ, на кроссе, на ЗБ=ДСШ и на путевой обмотке ДСШ.

Могу предположить - правильно ли у Вас включен дополнительный резистор на релейном конце?
Не оказался ли он случайно "между" ЗБ-ДСШ и ДСШ?

Последний раз редактировалось Николай Николаевич; 03.11.2015 в 21:29. Причина: Добавлено сообщение
Николай Николаевич вне форума   Цитировать 0
Старый 03.11.2015, 21:28   #21 (ссылка)
Кандидат в V.I.P.
 
Аватар для бишкунак

Регистрация: 12.04.2009
Сообщений: 180
Поблагодарил: 15 раз(а)
Поблагодарили 12 раз(а)
Фотоальбомы: не добавлял
Репутация: 0
Отправить сообщение для бишкунак с помощью Skype™
Цитата:
Сообщение от Николай Николаевич Посмотреть сообщение
И что - проблема с завышенным током АЛС на входном конце у всех таких РЦ?
я, наверное, слегка преувеличил количество именно таких рц. вообще не поддающихся нормальной регулировке около 10 шт, а именно таких не знаю точно.

бишкунак добавил 03.11.2015 в 22:28
для дсш-16 норма в среднем от 18 до 25 В, для дсш-13 в среднем 15-18В

Последний раз редактировалось бишкунак; 03.11.2015 в 21:28. Причина: Добавлено сообщение
бишкунак вне форума   Цитировать 0
Старый 04.11.2015, 10:08   #22 (ссылка)
Страшный участник
 
Аватар для Александр 75

Регистрация: 27.04.2015
Сообщений: 254
Поблагодарил: 21 раз(а)
Поблагодарили 47 раз(а)
Фотоальбомы: не добавлял
Репутация: 107
Бишкунак, несколько вопросов:
1) каким прибором проводили измерения?
2) в фразе:
Цитата:
сопротивления, которыми баловаться по нормали нельзя - добились, что на путевых реле опять же по 18-19В, кодовый ток 5А.
укажите какими сопротивлениями "баловались"?;
3) завышенный ток АЛСН при кодировании с питающего конца?
4) пробовали увеличивать сопротивления в ПЯ питающего конца до 3,3 Ом ?
Александр 75 вне форума   Цитировать 0
Старый 04.11.2015, 10:44   #23 (ссылка)
Super V.I.P.
 
Аватар для Igorun

Регистрация: 08.04.2010
Адрес: Небольшой городок в Сибири
Сообщений: 1,035
Поблагодарил: 65 раз(а)
Поблагодарили 166 раз(а)
Фотоальбомы: 43 фото
Репутация: 89
Цитата:
Одновременное повышение высоты подвеса и увеличение тока приведет к увеличению соотношения сигнал/помеха
Вот и приходиться ставить слабонадежные стабилитроны для увеличения "энтого" соотношения.
__________________
Каждому человеку свойственно ошибаться, но никому, кроме глупца, не свойственно упорствовать в ошибке.
Аристотель - (384 -322 гг. до н. э.)
Igorun вне форума   Цитировать 0
Старый 04.11.2015, 15:29   #24 (ссылка)
Кандидат в V.I.P.
 
Аватар для бишкунак

Регистрация: 12.04.2009
Сообщений: 180
Поблагодарил: 15 раз(а)
Поблагодарили 12 раз(а)
Фотоальбомы: не добавлял
Репутация: 0
Отправить сообщение для бишкунак с помощью Skype™
Цитата:
Сообщение от Александр 75 Посмотреть сообщение
Бишкунак, несколько вопросов:
1) каким прибором проводили измерения?
2) в фразе:

укажите какими сопротивлениями "баловались"?;
3) завышенный ток АЛСН при кодировании с питающего конца?
4) пробовали увеличивать сопротивления в ПЯ питающего конца до 3,3 Ом ?
1) измеряли сначала А9-1, он показал 8А при намеренных Микаром 13А; потом убавили так, что А9-1 стал показывать 5-6А; я перемерил цешкой с помощью шунта на вольтах - получил 9А; после всех немыслимых регулировок цешкой намерил 5А, Микар в поездке показал под шунтом колесных пар 6 - 6,2А; для себя последнее время выбираю метод цешкой на вольтах под шунтом. Еще пробовал параллельно А9-1 накладывал В7-63/1, он еще меньше показывает, чем А9-1.

2) по нормали баловаться можно лишь сопротивлениями в ПК ответвлений без ДТ и дополнительными R 400 Ом на путевом реле ответвления с ДТ на посту. Так как ничего не получилось, пришлось убирать R в ПК ответвления с ДТ (по нормали 2,2 Ом), т.к. если его вводить до нормы - приходится на путевом трансе держать высокое (относительно высокое) напряжение - но тогда кодовый ток при кодировании с питающего конца соответственно оказывается высоким. В общем, вот это сопротивление 2,2 Ом в ПЯ главного ответвления и убирали почти в ноль.

3) да

4) сопротивление питающего конца как поставили 3,3 Ом, так его больше не трогали - по нормали и должно быть ровно 3,3 Ом.
бишкунак вне форума   Цитировать 0
Старый 04.11.2015, 15:37   #25 (ссылка)
__
 
Аватар для Николай Николаевич

Регистрация: 10.09.2010
Адрес: Москва
Возраст: 64
Сообщений: 13,931
Поблагодарил: 408 раз(а)
Поблагодарили 2364 раз(а)
Фотоальбомы: не добавлял
Репутация: 1516
Цитата:
Сообщение от бишкунак Посмотреть сообщение
1) измеряли сначала А9-1, он показал 8А при намеренных Микаром 13А; потом убавили так, что А9-1 стал показывать 5-6А; я перемерил цешкой с помощью шунта на вольтах - получил 9А; после всех немыслимых регулировок цешкой намерил 5А, Микар в поездке показал под шунтом колесных пар 6 - 6,2А; для себя последнее время выбираю метод цешкой на вольтах под шунтом. Еще пробовал параллельно А9-1 накладывал В7-63/1, он еще меньше показывает, чем А9-1.

2) по нормали баловаться можно лишь сопротивлениями в ПК ответвлений без ДТ и дополнительными R 400 Ом на путевом реле ответвления с ДТ на посту. Так как ничего не получилось, пришлось убирать R в ПК ответвления с ДТ (по нормали 2,2 Ом), т.к. если его вводить до нормы - приходится на путевом трансе держать высокое (относительно высокое) напряжение - но тогда кодовый ток при кодировании с питающего конца соответственно оказывается высоким. В общем, вот это сопротивление 2,2 Ом в ПЯ главного ответвления и убирали почти в ноль.

3) да

4) сопротивление питающего конца как поставили 3,3 Ом, так его больше не трогали - по нормали и должно быть ровно 3,3 Ом.
И все-таки - есть надежда посмотреть на карту напряжений во всех точках РЦ?
Николай Николаевич вне форума   Цитировать 0
Старый 04.11.2015, 16:12   #26 (ссылка)
Banned
 
Аватар для Анонимный

Регистрация: 07.05.2009
Сообщений: 6,489
Поблагодарил: 0 раз(а)
Поблагодарили 261 раз(а)
Фотоальбомы: не добавлял
Репутация: -28
Цитата:
Сообщение от Николай Николаевич Посмотреть сообщение
И все-таки - есть надежда посмотреть на карту напряжений во всех точках РЦ?
Да ни чего не получится, т.к. ответвления длиннее. А длина РЦ, в режиме АЛСН, короткая.

Уменьшить ток АЛСН на релейном конце можно только установкой второго сопротивления 2,2 Ом в ПЯ питающего конца. Но тогда общее сопротивление будет 4,4 Ом.
Анонимный вне форума   Цитировать 0
Старый 04.11.2015, 16:15   #27 (ссылка)
__
 
Аватар для Николай Николаевич

Регистрация: 10.09.2010
Адрес: Москва
Возраст: 64
Сообщений: 13,931
Поблагодарил: 408 раз(а)
Поблагодарили 2364 раз(а)
Фотоальбомы: не добавлял
Репутация: 1516
Цитата:
Сообщение от Анонимный Посмотреть сообщение
Да ни чего не получится, т.к. ответвления длиннее. А длина РЦ, в режиме АЛСН, короткая.

Уменьшить ток АЛСН на релейном конце можно только установкой второго сопротивления 2,2 Ом в ПЯ питающего конца. Но тогда общее сопротивление будет 4,4 Ом.
Да я не спорю - я просто хочу увидеть измеренные значения...
Николай Николаевич вне форума   Цитировать 0
Старый 04.11.2015, 17:17   #28 (ссылка)
Кандидат в V.I.P.
 
Аватар для Максим27

Регистрация: 26.10.2010
Адрес: Ачинск
Возраст: 45
Сообщений: 23
Поблагодарил: 5 раз(а)
Поблагодарили 0 раз(а)
Фотоальбомы: не добавлял
Репутация: 0
А каким образом можно поднять ток АЛСН на ЧКАБ? Подымаем ток и тем самым увеличиваем напряжение на путевом реле сверх нормы.

Максим27 добавил 04.11.2015 в 18:17
И с чего взяли что при подъеме катушек ток должен быть 2 А. Практика показывает, чтобы не было сбоев у локомотивов с поднятыми катушками, нужен ток минимум 2,5 - 3,0 А.

Последний раз редактировалось Максим27; 04.11.2015 в 17:17. Причина: Добавлено сообщение
Максим27 вне форума   Цитировать 0
Старый 04.11.2015, 17:32   #29 (ссылка)
__
 
Аватар для Николай Николаевич

Регистрация: 10.09.2010
Адрес: Москва
Возраст: 64
Сообщений: 13,931
Поблагодарил: 408 раз(а)
Поблагодарили 2364 раз(а)
Фотоальбомы: не добавлял
Репутация: 1516
Цитата:
Сообщение от Максим27 Посмотреть сообщение
А каким образом можно поднять ток АЛСН на ЧКАБ? Подымаем ток и тем самым увеличиваем напряжение на путевом реле сверх нормы.

Максим27 добавил 04.11.2015 в 18:17
И с чего взяли что при подъеме катушек ток должен быть 2 А. Практика показывает, чтобы не было сбоев у локомотивов с поднятыми катушками, нужен ток минимум 2,5 - 3,0 А.
А какой ток на входном конце РЦ при ЧКАБ при нормальном напряжении на путевом реле?
Николай Николаевич вне форума   Цитировать 0
Старый 04.11.2015, 17:45   #30 (ссылка)
Кандидат в V.I.P.
 
Аватар для Максим27

Регистрация: 26.10.2010
Адрес: Ачинск
Возраст: 45
Сообщений: 23
Поблагодарил: 5 раз(а)
Поблагодарили 0 раз(а)
Фотоальбомы: не добавлял
Репутация: 0
При длине блок участка 1600 метров ток АЛСН на релейном конце в районе 1,6 - 1,8 А, напряжение на путевом реле без стабилитронов порядка 5,1-5,3 В.

Максим27 добавил 04.11.2015 в 18:45
А если поднять ток АЛСН до 2,5 А, то напряжение на реле поднимается до 7 В. Стабилитроны спасают. Но согласно ЦШ-939Р измерять напряжение нужно при отключенных стабилитронах.

Последний раз редактировалось Максим27; 04.11.2015 в 17:45. Причина: Добавлено сообщение
Максим27 вне форума   Цитировать 0
Похожие темы
Тема Автор Раздел Ответов Последнее сообщение
Ищу схему проверки приемных катушек на ТПС Роман_КРП Ищу/Предлагаю 0 28.06.2012 21:15
АЛСН и АЛС-ЕН Шаэнн Локомотивные устройства и АЛС 2 23.04.2012 16:04
[Гудок] [5 марта 2012] Высота таланта. Фельетон Admin Газета "Гудок" 0 12.03.2012 14:56
Прибор для измерения параметров приемных катушек АЛСН Admin xx2 0 13.07.2011 21:17
Tехкарты КП радио/АЛСН, КРП АЛСН beatl Локомотивные устройства и АЛС 0 30.06.2011 07:35

Ответить в этой теме   Перейти в раздел этой темы

Возможно вас заинтересует информация по следующим меткам (темам):
, ,


Здесь присутствуют: 1 (пользователей: 0 , гостей: 1)
 

Ваши права в разделе
Вы не можете создавать новые темы
Вы не можете отвечать в темах
Вы не можете прикреплять вложения
Вы не можете редактировать свои сообщения

BB коды Вкл.
Смайлы Вкл.
[IMG] код Вкл.
HTML код Выкл.
Trackbacks are Вкл.
Pingbacks are Вкл.
Refbacks are Выкл.



Часовой пояс GMT +3, время: 12:29.

Яндекс.Метрика Справочник 
сцбист.ру сцбист.рф

СЦБИСТ (ранее назывался: Форум СЦБистов - Railway Automation Forum) - крупнейший сайт работников локомотивного хозяйства, движенцев, эсцебистов, путейцев, контактников, вагонников, связистов, проводников, работников ЦФТО, ИВЦ железных дорог, дистанций погрузочно-разгрузочных работ и других железнодорожников.
Связь с администрацией сайта: admin@scbist.com
1 2 3 4 5 6 7 8 9 10 11 12 13 14 15 16 17 18 19 20 21 22 23 24 25 26 27 28 29 30 31 32 33 34 
Powered by vBulletin® Version 3.8.1
Copyright ©2000 - 2026, Jelsoft Enterprises Ltd.
Powered by NuWiki v1.3 RC1 Copyright ©2006-2007, NuHit, LLC Перевод: zCarot