СЦБИСТ - железнодорожный форум, блоги, фотогалерея, социальная сеть
Вернуться   СЦБИСТ - железнодорожный форум, блоги, фотогалерея, социальная сеть > Эксплуатация устройств СЦБ > Постовое и напольное оборудование > Локомотивные устройства и АЛС
Закладки ДневникиПоддержка Сообщество Комментарии к фото Сообщения за день
Ответить в этой теме   Перейти в раздел этой темы    
 
В мои закладки Подписка на тему по электронной почте Отправить другу по электронной почте Опции темы Поиск в этой теме
Старый 11.07.2012, 21:54   #31 (ссылка)
Super V.I.P.
 
Аватар для APCnik

Регистрация: 26.07.2009
Сообщений: 2,635
Поблагодарил: 323 раз(а)
Поблагодарили 584 раз(а)
Фотоальбомы: 1 фото
Я бы с удовольствием произвел замеры, но у меня сейчас нет такой возможности.
У меня используются усилители в блоках БЛПМ (блок локомотивных приемников метро) схема которых приведена в книге Махмутова. Она почти ничем не отличается от схемы ПРЦ.
Я использовал усилитель только для подачи сигнала в рельсы, причем к выходу двухчастотного генератора ПДМ-3 (фото которого я выложил в теме "Шлейф Контрольного пункта АЛСН") я подключил усилитель ПУ, а ток с выхода ПУ раскачивал трансформаторами.
Попробовал обычный усилитель от нашего радиоинформатора для громкоговорящего оповещения вагона, но он сильно искажал сигнал на частоте 325 Гц и приемник отказывался принимать сигнал. Поэтому я и утверждаю, что нормально усилитель специально спроектированный для работы в таких условиях не должен искажать сигнал на относительно высоких частотах при больших токах.
__________________
ДАЙ ВАМ БОГ ТО - ЧЕГО ВЫ ЖЕЛАЕТЕ ДРУГИМ!


Последний раз редактировалось APCnik; 13.07.2012 в 23:07.
APCnik вне форума   Цитировать 0
Старый 25.08.2012, 01:20   #32 (ссылка)
Кандидат в V.I.P.
 
Аватар для Автостопщик

Регистрация: 20.07.2011
Сообщений: 20
Поблагодарил: 0 раз(а)
Поблагодарили 2 раз(а)
Фотоальбомы: не добавлял
Репутация: 0
На дешифратор ток не влияет! Ток влияет на усилитель! Дешифратор только расшифровывает!!!

Автостопщик добавил 25.08.2012 в 01:20
дешифратор никак не реагирует на изменения тока! реагирует УК25/50!!!!!!!!!!!

Последний раз редактировалось Автостопщик; 25.08.2012 в 01:20. Причина: Добавлено сообщение
Автостопщик вне форума   Цитировать 0
Старый 16.05.2013, 15:27   #33 (ссылка)
Новичок
 
Аватар для Сергей Амолькин

Регистрация: 16.05.2013
Сообщений: 2
Поблагодарил: 1 раз(а)
Поблагодарили 0 раз(а)
Фотоальбомы: не добавлял
Репутация: 0
А есть у кого нибудь схема подключения приемной катушки?
Сергей Амолькин вне форума   Цитировать 0
Старый 16.05.2013, 16:40   #34 (ссылка)
Super V.I.P.
 
Аватар для beatl

Регистрация: 26.09.2010
Возраст: 46
Сообщений: 4,305
Поблагодарил: 199 раз(а)
Поблагодарили 681 раз(а)
Фотоальбомы: 13 фото
Репутация: 945
Отправить сообщение для beatl с помощью Skype™
Цитата:
Сообщение от Сергей Амолькин Посмотреть сообщение
А есть у кого нибудь схема подключения приемной катушки?
Издеваетесь ? А схемы включения комнатного выключателя вам не надо ?
beatl вне форума   Цитировать 0
Старый 16.05.2013, 20:38   #35 (ссылка)
Новичок
 
Аватар для Сергей Амолькин

Регистрация: 16.05.2013
Сообщений: 2
Поблагодарил: 1 раз(а)
Поблагодарили 0 раз(а)
Фотоальбомы: не добавлял
Репутация: 0
не ненадо.. ну помогите пожалуйста! срочно надо. извените если что-то не так!
Сергей Амолькин вне форума   Цитировать 0
Старый 16.05.2013, 21:10   #36 (ссылка)
Super V.I.P.
 
Аватар для APCnik

Регистрация: 26.07.2009
Сообщений: 2,635
Поблагодарил: 323 раз(а)
Поблагодарили 584 раз(а)
Фотоальбомы: 1 фото
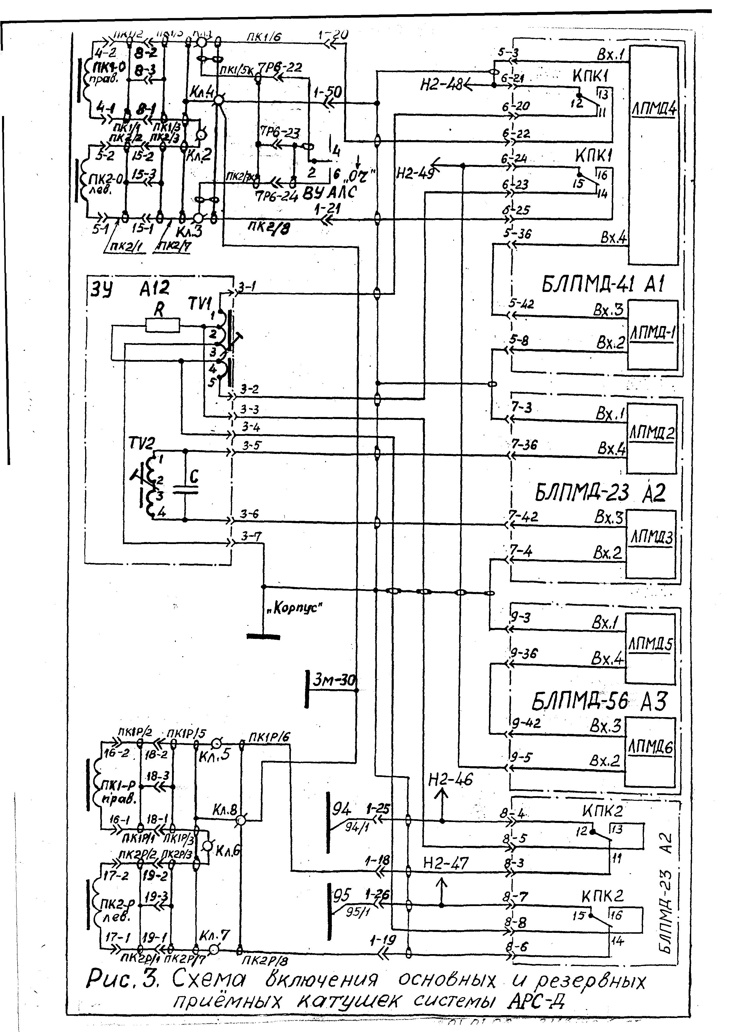
Это блок-схема поездных устройств.

Вот схема включения приемных катушек ПК для вагонов метро в системе АРС-Днепр.


Да уж, придется пальчиком поводить по такой схеме, пока разберешься как она работает!
__________________
ДАЙ ВАМ БОГ ТО - ЧЕГО ВЫ ЖЕЛАЕТЕ ДРУГИМ!


Последний раз редактировалось APCnik; 17.05.2013 в 08:21.
APCnik вне форума   Цитировать 0
Поблагодарили:
Данный пост получил благодарности от пользователей
Старый 09.05.2015, 01:31   #37 (ссылка)
Кандидат в V.I.P.
 
Аватар для CSOND

Регистрация: 11.07.2014
Сообщений: 3
Поблагодарил: 2 раз(а)
Поблагодарили 0 раз(а)
Фотоальбомы: не добавлял
Репутация: 0
Цитата:
Сообщение от Luke Посмотреть сообщение
нету, и где найти пока не знаю
ЦТ/ЦШ-857.
CSOND вне форума   Цитировать 0
Старый 09.05.2015, 04:47   #38 (ссылка)
Кандидат в V.I.P.
 
Аватар для Артем звук

Регистрация: 10.12.2014
Сообщений: 1
Поблагодарил: 0 раз(а)
Поблагодарили 0 раз(а)
Фотоальбомы: не добавлял
Репутация: 0
Усилитель не должен порождать гармоник, что у Вас и произошло! Я про автоинформатор.
Артем звук вне форума   Цитировать 0
Старый 09.05.2015, 12:36   #39 (ссылка)
Super V.I.P.
 
Аватар для APCnik

Регистрация: 26.07.2009
Сообщений: 2,635
Поблагодарил: 323 раз(а)
Поблагодарили 584 раз(а)
Фотоальбомы: 1 фото
Цитата:
Сообщение от Артем звук Посмотреть сообщение
Усилитель не должен порождать гармоник, что у Вас и произошло! Я про автоинформатор.
Умница! Вот только рассчитан усилитель радиоинформатора на мощность до 100 Вт, а в р.ц. нужно подавать гораздо большую мощность. Усилителя типа ПУ у меня в наличии нет.
__________________
ДАЙ ВАМ БОГ ТО - ЧЕГО ВЫ ЖЕЛАЕТЕ ДРУГИМ!

APCnik вне форума   Цитировать 0
Старый 10.05.2015, 13:11   #40 (ссылка)
V.I.P.
 
Аватар для Rafa

Регистрация: 24.10.2009
Адрес: МОЙДОДЫР
Сообщений: 5,650
Поблагодарил: 388 раз(а)
Поблагодарили 577 раз(а)
Фотоальбомы: не добавлял
Цитата:
Сообщение от APCnik Посмотреть сообщение
Можно ток раскачать трансформаторами. Я у себя в депо подавал большие токи АЛС непосредственно в рельсы с выхода обычного генератора и усилителя ПУ, раскачивая их с помощью нескольких трансформаторов ПОБС и СОБС. Усилитель ПУ специально рассчитан так, что не искажает форму сигнала на больших частотах.
у вас там все проще.

сигнал непрерывный же.

Rafa добавил 10.05.2015 в 13:07
Цитата:
Сообщение от APCnik Посмотреть сообщение
Усилитель не растянет импульс,
это сделает фильтр.

Rafa добавил 10.05.2015 в 13:11
Цитата:
Сообщение от APCnik Посмотреть сообщение
если учесть затухание в рельсах?
уверен в политене баласт не такой засраный как на жд

поэтому в расчетах рц сопр. изол. РЛ принимают за

бесконечность.

Последний раз редактировалось Rafa; 10.05.2015 в 13:11. Причина: Добавлено сообщение
Rafa вне форума   Цитировать 1
Старый 10.05.2015, 15:13   #41 (ссылка)
Super V.I.P.
 
Аватар для APCnik

Регистрация: 26.07.2009
Сообщений: 2,635
Поблагодарил: 323 раз(а)
Поблагодарили 584 раз(а)
Фотоальбомы: 1 фото
Цитата:
Сообщение от Rafa Посмотреть сообщение
у вас там все проще.

уверен в политене баласт не такой засраный как на жд

поэтому в расчетах рц сопр. изол. РЛ принимают за

бесконечность.

Rafa, не все так просто, как кажется на первый взгляд. Ввиду того, что качество строительства метро с каждым годом ухудшается (растут аппетиты по воровству материалов для строительства коттеджей и зАмков), в тоннелях происходят просадки грунтов и появляются все новые и новые течи.
Ну нет на них дедушки Сталина. Мой ныне покойный старший механик был когда-то в Питере на перегоне проложенном под Невой. Так он рассказывал, что там нету ни единой течи. В связи с этим лет 30 назад появилась следующая инструкция.

Инструкция по защите сооружений, конструкций и устройств метрополитенов от коррозии блуждающими токами

4.2. Требование к устройствам пути и тоннельным обделкам
4.2.1. Удельное переходное сопротивление между ходовыми рельсами (две нити в параллель) и обделкой (землей) должно быть:

для рельсов в тоннелях и закрытых наземных участках на перегонах, смежных с метромостами (до 200 м в обе стороны от моста), не менее 1,5 Ом·км;
для рельсов на эстакадах, мостах и в зданиях электродепо не менее 3 Ом·км;
для рельсов открытых наземных линий и парковых путей электродепо не менее 0,5 Ом·км.
Допускается в начальный период эксплуатации метрополитена (не более 6 мес со дня пуска) пониженное (до 0,5 Ом·км) переходное сопротивление рельсов в тоннелях
8.3. Измерения по контролю мер ограничения утечки тяговых токов
8.3.1. Электрическое переходное сопротивление между рельсами и тоннельной обделкой определяется в рельсовых цепях с изолирующими стыками измерителями сопротивлений заземлений М-416 или МС-07 (МС-08) по двухэлектродной схеме (рис.5). Измерения производятся при отсутствии движения поездов в ночное время.

Рис.5. Принципиальная схема измерения переходного сопротивления рельсов относительно смежной рельсовой сети (а) и тела тоннеля (б):
1 - рельсы измеряемого блок-участка; 2 - рельсы смежных участков; 3 - измеритель сопротивления заземлений (М-416, МС-07); 4 - тело тоннеля; 5 - отсоединенная междроссельная перемычка
Перед измерениями интересующая рельсовая цепь отделяется от остальной рельсовой сети перегона или станции отсоединением междроссельных перемычек от средних выводов дросселей измеряемой цепи с обеих сторон. Разрешается не снимать полностью перемычки при условии, что после снятия крепежных болтов между перемычкой и средним выводом дроссель-трансформатора будут вложены изолирующие прокладки из текстолита, прессшпана и т.п. Если к данной междроссельной перемычке подключено междупутное соединение или какая-либо цепь, то они должны остаться подключенными к междроссельной перемычке со стороны, смежной с измеряемой рельсовой цепью (т.е. вне рельсовой цепи, переходное сопротивление которой измеряется).
Измеритель сопротивления подключается одним зажимом к среднему выводу дроссель-трансформатора измеряемой цепи, другим - к среднему выводу дроссель-трансформатора смежной рельсовой цепи (рис.5, а). В тоннелях с чугунными тюбингами последний зажим можно подключать к тюбингу или любой конструкции, металлически связанной с ним (рис.5, б). Измерения проводят в соответствии с инструкцией на пользование прибором.

Переходное сопротивление измеряемой рельсовой цепи, приведенной к 1 км пути, Ом·км,
где Rизм - показания прибора, Ом;
l - длина измеряемого участка, м.
Инструкция по защите сооружений, конструкций и устройств метрополитенов от коррозии блуждающими токами - длина измеряемого участка, м.

При измерении переходных сопротивлений рельсов на канавах электродепо и в отстойных тупиках обе нити объединяют временной перемычкой и измерения проводят по отношению к контуру заземления депо. Эти измерения выполняют при снятом напряжении с данной канавы или тупика.
__________________
ДАЙ ВАМ БОГ ТО - ЧЕГО ВЫ ЖЕЛАЕТЕ ДРУГИМ!


Последний раз редактировалось APCnik; 10.05.2015 в 15:24.
APCnik вне форума   Цитировать 0
Старый 10.05.2015, 15:33   #42 (ссылка)
V.I.P.
 
Аватар для Rafa

Регистрация: 24.10.2009
Адрес: МОЙДОДЫР
Сообщений: 5,650
Поблагодарил: 388 раз(а)
Поблагодарили 577 раз(а)
Фотоальбомы: не добавлял
Цитата:
4.2. Требование к устройствам пути и тоннельным обделкам
4.2.1. Удельное переходное сопротивление между ходовыми рельсами (две нити в параллель) и обделкой (землей) должно быть:
для рельсов в тоннелях и закрытых наземных участках на перегонах, смежных с метромостами (до 200 м в обе стороны от моста), не менее 1,5 Ом·км;
для рельсов на эстакадах, мостах и в зданиях электродепо не менее 3 Ом·км;
для рельсов открытых наземных линий и парковых путей электродепо не менее 0,5 Ом·км.
Допускается в начальный период эксплуатации метрополитена (не более 6 мес со дня пуска) пониженное (до 0,5 Ом·км) переходное сопротивление рельсов в тоннелях

может я конечно дурак- - но кажись тут речь о наземном

метро

всеравно длины рц короткие и затухание в них ничтожно.

Rafa добавил 10.05.2015 в 15:33
____________________


помню расказывал историю один старик что в

локом. приемниках метро стоят какие-то

селекторы времени. их никогда не подключают.

почему эти селекторы не ставят в усилке УК-25-50 ?

доп. защита от кратковр. импульсов не помешала бы.


Последний раз редактировалось Rafa; 10.05.2015 в 15:43. Причина: Добавлено сообщение
Rafa вне форума   Цитировать 1
Старый 10.05.2015, 16:31   #43 (ссылка)
Super V.I.P.
 
Аватар для APCnik

Регистрация: 26.07.2009
Сообщений: 2,635
Поблагодарил: 323 раз(а)
Поблагодарили 584 раз(а)
Фотоальбомы: 1 фото
Этот селектор времени задает время нереагирования приемника на помеху. Время ничтожно мало и поэтому этот кусок схемы приемника не проверяется при ревизии кроме 6-го канала с частотой 325 Гц на линиях с резонансными р.ц.

Насчет сопротивления изоляции. Именно из-за течей сопротивление в тоннеле может быть приравнено к сопротивлению на открытых участках.
__________________
ДАЙ ВАМ БОГ ТО - ЧЕГО ВЫ ЖЕЛАЕТЕ ДРУГИМ!


Последний раз редактировалось APCnik; 10.05.2015 в 16:44.
APCnik вне форума   Цитировать 0
Старый 10.05.2015, 16:36   #44 (ссылка)
V.I.P.
 
Аватар для Rafa

Регистрация: 24.10.2009
Адрес: МОЙДОДЫР
Сообщений: 5,650
Поблагодарил: 388 раз(а)
Поблагодарили 577 раз(а)
Фотоальбомы: не добавлял
Цитата:
Этот селектор времени задает время нереагирования приемника на помеху. Время ничтожно мало и поэтому этот кусок схемы приемника не проверяется кроме 6-го канала с частотой 325 Гц на линиях с резонансными р.ц.

этот селектор не помешал бы при приеме кодов

алсн - так как там кодовые посылки не непрерывные как в политене.

Rafa добавил 10.05.2015 в 16:36
часто от помех срабатывает имп. реле.

Последний раз редактировалось Rafa; 10.05.2015 в 16:36. Причина: Добавлено сообщение
Rafa вне форума   Цитировать 1
Старый 10.05.2015, 17:00   #45 (ссылка)
Super V.I.P.
 
Аватар для APCnik

Регистрация: 26.07.2009
Сообщений: 2,635
Поблагодарил: 323 раз(а)
Поблагодарили 584 раз(а)
Фотоальбомы: 1 фото

Реле РВ - это и есть этот селектор времени. Повторюсь, что в наших в схемах его нету. В последних заводских разработках оно вообще имеет прямую запитку 75 В от внешних цепей и выполняет совершенно другие функции.
__________________
ДАЙ ВАМ БОГ ТО - ЧЕГО ВЫ ЖЕЛАЕТЕ ДРУГИМ!


Последний раз редактировалось APCnik; 10.05.2015 в 17:05.
APCnik вне форума   Цитировать 0
Похожие темы
Тема Автор Раздел Ответов Последнее сообщение
АЛСО itr Поиск документации 6 25.07.2024 12:13
ГСЧ У2 и ПГ-АЛСМ se0ga СЦБ в метрополитенах 40 19.06.2015 12:47
КЗ АЛСН Андрей13 Системы централизации и блокировки 5 22.11.2013 19:04
АЛСН и АЛС-ЕН Шаэнн Локомотивные устройства и АЛС 2 23.04.2012 16:04
УПН-АЛСН zhuravlev Общие вопросы эксплуатации устройств СЦБ 2 31.03.2011 20:24

Ответить в этой теме   Перейти в раздел этой темы

Возможно вас заинтересует информация по следующим меткам (темам):
, , , , , , , , , , ,


Здесь присутствуют: 1 (пользователей: 0 , гостей: 1)
 

Ваши права в разделе
Вы не можете создавать новые темы
Вы не можете отвечать в темах
Вы не можете прикреплять вложения
Вы не можете редактировать свои сообщения

BB коды Вкл.
Смайлы Вкл.
[IMG] код Вкл.
HTML код Выкл.
Trackbacks are Вкл.
Pingbacks are Вкл.
Refbacks are Выкл.



Часовой пояс GMT +3, время: 01:42.

Яндекс.Метрика Справочник 
сцбист.ру сцбист.рф

СЦБИСТ (ранее назывался: Форум СЦБистов - Railway Automation Forum) - крупнейший сайт работников локомотивного хозяйства, движенцев, эсцебистов, путейцев, контактников, вагонников, связистов, проводников, работников ЦФТО, ИВЦ железных дорог, дистанций погрузочно-разгрузочных работ и других железнодорожников.
Связь с администрацией сайта: admin@scbist.com
1 2 3 4 5 6 7 8 9 10 11 12 13 14 15 16 17 18 19 20 21 22 23 24 25 26 27 28 29 30 31 32 33 34 
Powered by vBulletin® Version 3.8.1
Copyright ©2000 - 2026, Jelsoft Enterprises Ltd.
Powered by NuWiki v1.3 RC1 Copyright ©2006-2007, NuHit, LLC Перевод: zCarot