СЦБИСТ - железнодорожный форум, блоги, фотогалерея, социальная сеть
Ушел из жизни Крупицкий Адольф Зельманович
6 февраля 2026 года ушел из жизни Крупицкий Адольф Зельманович, более шести десятков лет проработавший в институте «Гипротранссигналсвязь». Всю свою трудовую деятельность А.З. Крупицкий посвятил проектному делу. После окончанию обучения в Ленинградском институте инженеров железнодорожного транспорта в 1959 году начал свою профессиональную деятельность в качестве старшего электромеханика дистанции сигнализации и связи на Казахской железной дороге. В 1960 году пришел на работу в институт на должность инженера, работал руководителем группы, главным инженером проектов.

Читать далее
Вернуться   СЦБИСТ - железнодорожный форум, блоги, фотогалерея, социальная сеть > Эксплуатация устройств СЦБ > Постовое и напольное оборудование > Локомотивные устройства и АЛС
Закладки ДневникиПоддержка Сообщество Комментарии к фото Сообщения за день
Ответить в этой теме   Перейти в раздел этой темы    
 
В мои закладки Подписка на тему по электронной почте Отправить другу по электронной почте Опции темы Поиск в этой теме
Старый 05.06.2012, 23:55   #46 (ссылка)
ст. Баджал
 
Аватар для tiksi

Регистрация: 21.07.2009
Сообщений: 7,810
Поблагодарил: 790 раз(а)
Поблагодарили 994 раз(а)
Фотоальбомы: 47 фото
На счет схождения - завтра начну. В смысле продолжу, в выходные считали ТОЭ, атас.
Нижеспинье, язык наш богат, придумать словцо, это того стоит!
Только для Luke! Перхоть бывает везде, и у черноморского бычка тоже. Не трогай НАШЕ пиво!
tiksi вне форума   Цитировать 0
Старый 06.06.2012, 00:01   #47 (ссылка)
АфроСЦБист
 
Аватар для tyubik

Регистрация: 22.10.2010
Адрес: Ивантеевка
Возраст: 50
Сообщений: 13,217
Поблагодарил: 477 раз(а)
Поблагодарили 847 раз(а)
Фотоальбомы: не добавлял
Репутация: 1601
Цитата:
Сообщение от Николай Николаевич Посмотреть сообщение
Коллега, Вы никогда не ездили с проверкой АЛС вагоном-лабораторией "МИКАР"? Рекомендую. Там очень наглядно видно, как теория проверяется практикой.
Вы не поверите - ток в рельсовой линии действительно увеличивается по мере приближения к питающему/кодирующему концу. И ЭТО даже регламентировано нормативными документами - ток на входном конце РЦ не менее 1,2А при автономной тяге, 1,4А при электротяге переменного тока, 2,0А при электротяге постоянного тока. И не более 25,0А - на выходном конце РЦ...
Исходная информация не позволяет рассуждать верно о приближении к тому или иному концу.
tyubik вне форума   Цитировать 0
Старый 06.06.2012, 00:02   #48 (ссылка)
__
 
Аватар для Николай Николаевич

Регистрация: 10.09.2010
Адрес: Москва
Возраст: 64
Сообщений: 13,931
Поблагодарил: 408 раз(а)
Поблагодарили 2363 раз(а)
Фотоальбомы: не добавлял
Репутация: 1516
Цитата:
Сообщение от tyubik Посмотреть сообщение
Исходная информация не позволяет рассуждать верно о приближении к тому или иному концу.
Ну коды АЛС все-таки подаются в РЦ навстречу поезду.
Или в Ивантеевке не так?
Николай Николаевич вне форума   Цитировать 0
Старый 06.06.2012, 00:44   #49 (ссылка)
__

Автор темы
 
Аватар для Luke

Регистрация: 08.08.2010
Сообщений: 3,003
Поблагодарил: 537 раз(а)
Поблагодарили 607 раз(а)
Фотоальбомы: не добавлял
Записей в дневнике: 3
Репутация: 810
Цитата:
Сообщение от tiksi Посмотреть сообщение
Не трогай НАШЕ пиво!
подсказал, для вас зарезервируют 6-7 ящиков
Luke вне форума   Цитировать 0
Старый 06.06.2012, 00:48   #50 (ссылка)
АфроСЦБист
 
Аватар для tyubik

Регистрация: 22.10.2010
Адрес: Ивантеевка
Возраст: 50
Сообщений: 13,217
Поблагодарил: 477 раз(а)
Поблагодарили 847 раз(а)
Фотоальбомы: не добавлял
Репутация: 1601
Цитата:
Сообщение от Николай Николаевич Посмотреть сообщение
Ну коды АЛС все-таки подаются в РЦ навстречу поезду.
Или в Ивантеевке не так?
Надеюсь, что в Ивантеевке так, но существует понятие интервального регулирования. Во второй половине июня вернусь и с удовольствием подиспутирую на эту тему.
tyubik вне форума   Цитировать 0
Старый 06.06.2012, 01:28   #51 (ссылка)
статус
 
Аватар для Кабанбай Батыр

Регистрация: 20.10.2009
Сообщений: 3,237
Поблагодарил: 579 раз(а)
Поблагодарили 819 раз(а)
Фотоальбомы: 92 фото
Записей в дневнике: 10
Цитата:
Сообщение от tiksi Посмотреть сообщение
Александр Михайлович, зраствовать вам.
И Вам душой (и не только) не стареть .
Цитата:
Сообщение от tiksi Посмотреть сообщение
Вот вы и рассудите нас, кто из нас моложе и каким местом. Осмотрел свое ...
Пусть жены (подруги) проверяют каким местом кто моложе...
Цитата:
Сообщение от tiksi Посмотреть сообщение
слету формулу не состряпаете? Зависимость тока АЛС от расстояния от кодируемого конца до шунтов находящихся по обе стороны от него.
Честно говоря, смотря на Ваши постинги, так до конца не понял исходных данных для выше указанного случая .
Формула то известная, только для не для ТРЦ, а для "нормальных" РЦ (с одним источником энергии в пределах одной рельсовой цепи, а не несколько, как в ТРЦ) :


Исходные данные какие : ТРЦ, как расположены питающие и релейные концы, аппаратура ТРЦ (есть ли ДТ), какие частоты.... ???
Завтра разузнаю за схему замещения ...
А еще, собственно цель расчета: чего хотите узнать по результатам расчета???

Последний раз редактировалось Кабанбай Батыр; 09.06.2012 в 16:18.
Кабанбай Батыр вне форума   Цитировать 0
Старый 06.06.2012, 09:27   #52 (ссылка)
__

Автор темы
 
Аватар для Luke

Регистрация: 08.08.2010
Сообщений: 3,003
Поблагодарил: 537 раз(а)
Поблагодарили 607 раз(а)
Фотоальбомы: не добавлял
Записей в дневнике: 3
Репутация: 810
Цитата:
Сообщение от Александр Михайлович Посмотреть сообщение
А еще, собственно цель расчета: чего хотите узнать по результатам расчета???
[/indent]
Доказать Тюбику, что жизнь не так проста, как он считает в своем посте №29 данной темы. Ну ещё по придумывать новые слова (типа "нижеспинье"), что-бы русский язык стал ещё богаче.
Luke вне форума   Цитировать 0
Старый 06.06.2012, 09:33   #53 (ссылка)
Super V.I.P.
 
Аватар для Суховерша Алексей

Регистрация: 24.01.2011
Адрес: Калининград
Возраст: 63
Сообщений: 9,083
Поблагодарил: 1794 раз(а)
Поблагодарили 2156 раз(а)
Фотоальбомы: 710 фото
Репутация: 673
Цитата:
Ну ещё по придумывать новые слова (типа "нижеспинье"), что-бы русский язык стал ещё богаче.
Верхнешеее ????
__________________
Россия - Калининград.
Границы разные, страна - одна.

Я хотел бы служить кондуктором в трамвае, а уж хуже этой работы нет ничего на свете.
Суховерша Алексей вне форума   Цитировать 1
Старый 06.06.2012, 11:30   #54 (ссылка)
статус
 
Аватар для Кабанбай Батыр

Регистрация: 20.10.2009
Сообщений: 3,237
Поблагодарил: 579 раз(а)
Поблагодарили 819 раз(а)
Фотоальбомы: 92 фото
Записей в дневнике: 10
Цитата:
местный Оболонь
Крымский ? В Крыму "нормальной" воды нет.
Кабанбай Батыр вне форума   Цитировать 0
Старый 06.06.2012, 13:37   #55 (ссылка)
))
 
Аватар для Sama Y

Регистрация: 22.02.2010
Адрес: Екатеринбург
Сообщений: 2,535
Поблагодарил: 2253 раз(а)
Поблагодарили 1401 раз(а)
Фотоальбомы: не добавлял
Записей в дневнике: 6
tiksi,
напомните мне, пожалуйста, че мы там с пригласительными решили??????????????????????
я забыла свой главный аргумент
Sama Y вне форума   Цитировать 0
Старый 06.06.2012, 13:40   #56 (ссылка)
__

Автор темы
 
Аватар для Luke

Регистрация: 08.08.2010
Сообщений: 3,003
Поблагодарил: 537 раз(а)
Поблагодарили 607 раз(а)
Фотоальбомы: не добавлял
Записей в дневнике: 3
Репутация: 810
Цитата:
Сообщение от Александр Михайлович Посмотреть сообщение
Крымский ?
киевский
Luke вне форума   Цитировать 0
Старый 07.06.2012, 12:53   #57 (ссылка)
статус
 
Аватар для Кабанбай Батыр

Регистрация: 20.10.2009
Сообщений: 3,237
Поблагодарил: 579 раз(а)
Поблагодарили 819 раз(а)
Фотоальбомы: 92 фото
Записей в дневнике: 10
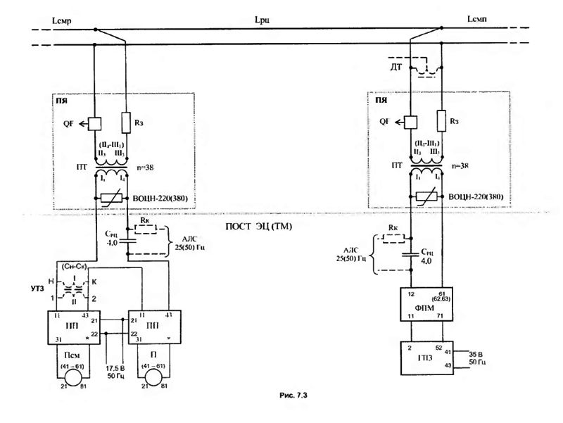
Согласовываю исходные данные для расчета:
Путевое развитие:



Принципиальная схема:



или




Перечень элементов схемы:



Последний раз редактировалось Кабанбай Батыр; 07.06.2012 в 18:21.
Кабанбай Батыр вне форума   Цитировать 0
Старый 07.06.2012, 13:55   #58 (ссылка)
ст. Баджал
 
Аватар для tiksi

Регистрация: 21.07.2009
Сообщений: 7,810
Поблагодарил: 790 раз(а)
Поблагодарили 994 раз(а)
Фотоальбомы: 47 фото
Цитата:
Щелкните, чтобы увидеть содержимое
Опщелкался, не открывается. Работа, мать её! Дома посмотрю.
tiksi вне форума   Цитировать 0
Старый 09.06.2012, 13:16   #59 (ссылка)
ст. Баджал
 
Аватар для tiksi

Регистрация: 21.07.2009
Сообщений: 7,810
Поблагодарил: 790 раз(а)
Поблагодарили 994 раз(а)
Фотоальбомы: 47 фото
Надеюсь отпуск Luke который в отпуске, сим не испорчу.
Синтезируем риски на примере Luke.
Из курса ТОЭ имеем электрическую цепь с двумя контурами - РЦ 400метров (рис 1), каждый из которых содержит в себе:
1. Rрл=1Ом/км х L, где L-переменная, расстояние от генератора, до первой колёсной пары кратное 10 метрам;
2. Rш=0,06 Ом, принимаю за нуль, как КЗ;
3. Еалс стабильный, с Iалс=16А (примерно от болды).
4. Поезд 6 категории, тормозной путь с 40км/ч (по белому) ≈ 450метров (данные ГТСС).
Из графика (рис 2) видим, что в точка «подхвата» АЛС зависит от расстояния хвоста впередистоящего поезда до КТ. Это расстояние в расчёте принято за 50, 100, 200, 300 и 400 метров.
Далее расстояние «подхвата» суммируем с тормозным путём второго поезда и считаем «достанет» второй поезд хвост переднего или нет.
Безопасное расстояние от КТ остановившегося хвоста у меня получилось примерно в 350 метров.
Рассчитано при условии, что машинист проигнорировал запрещающее показание 1 светофора и локомотив оборудован КЛУБом или выше.
Цифры считал на пальцах и на коленке.
Данные являются справочными и претензии не принимаются. Вообщем, форс-мажор.
Поправляюсь - блок-участки указаны не верно, следует читать как РЦх1х и РЦх3х соответствующих б/у. Входной отодвинуть дальше.
Миниатюры
Сбой кодирования. Тональные РЦ на перегоне без изостыков-alsn.jpg  Сбой кодирования. Тональные РЦ на перегоне без изостыков-kontur.jpg  Сбой кодирования. Тональные РЦ на перегоне без изостыков-cnjkryjdtybt-gjtpljd.jpg  

Последний раз редактировалось tiksi; 09.06.2012 в 18:03.
tiksi вне форума   Цитировать 0
Старый 09.06.2012, 14:23   #60 (ссылка)
ст. Баджал
 
Аватар для tiksi

Регистрация: 21.07.2009
Сообщений: 7,810
Поблагодарил: 790 раз(а)
Поблагодарили 994 раз(а)
Фотоальбомы: 47 фото
Для чего я всё это написал?
Отсутствие защитного участка, приведёт к тому что я и написал.
Михаил! Думай.
tiksi вне форума   Цитировать 0
Похожие темы
Тема Автор Раздел Ответов Последнее сообщение
Тональные рельсовые цепи Андрей13 Рельсовые цепи, счетчики осей 154 29.10.2014 19:13
[ОМ] Системный сбой. 23 марта на перегоне Махерово – Оленино допущен сход подвижного состава Admin Газета "Октябрьская магистраль" 0 14.04.2011 22:27
сход изостыков !!!ЕВГЕН!!! Общие вопросы эксплуатации устройств СЦБ 3 08.07.2010 16:43
Намагничевание изостыков Александр Скоков Рельсовые цепи, счетчики осей 1 30.03.2010 04:37
Тональные рельсовые цепи: за и против с позиций ресурсосбережения СЦБист Статьи по СЦБ 0 03.09.2009 07:18

Ответить в этой теме   Перейти в раздел этой темы   Translate to English

Возможно вас заинтересует информация по следующим меткам (темам):
, , , ,


Здесь присутствуют: 1 (пользователей: 0 , гостей: 1)
 

Ваши права в разделе
Вы не можете создавать новые темы
Вы не можете отвечать в темах
Вы не можете прикреплять вложения
Вы не можете редактировать свои сообщения

BB коды Вкл.
Смайлы Вкл.
[IMG] код Вкл.
HTML код Выкл.
Trackbacks are Вкл.
Pingbacks are Вкл.
Refbacks are Выкл.



Часовой пояс GMT +3, время: 12:08.

Яндекс.Метрика Справочник 
сцбист.ру сцбист.рф

СЦБИСТ (ранее назывался: Форум СЦБистов - Railway Automation Forum) - крупнейший сайт работников локомотивного хозяйства, движенцев, эсцебистов, путейцев, контактников, вагонников, связистов, проводников, работников ЦФТО, ИВЦ железных дорог, дистанций погрузочно-разгрузочных работ и других железнодорожников.
Связь с администрацией сайта: admin@scbist.com
1 2 3 4 5 6 7 8 9 10 11 12 13 14 15 16 17 18 19 20 21 22 23 24 25 26 27 28 29 30 31 32 33 34 
Powered by vBulletin® Version 3.8.1
Copyright ©2000 - 2026, Jelsoft Enterprises Ltd.
Powered by NuWiki v1.3 RC1 Copyright ©2006-2007, NuHit, LLC Перевод: zCarot