СЦБИСТ - железнодорожный форум, блоги, фотогалерея, социальная сеть
Ушел из жизни Крупицкий Адольф Зельманович
6 февраля 2026 года ушел из жизни Крупицкий Адольф Зельманович, более шести десятков лет проработавший в институте «Гипротранссигналсвязь». Всю свою трудовую деятельность А.З. Крупицкий посвятил проектному делу. После окончанию обучения в Ленинградском институте инженеров железнодорожного транспорта в 1959 году начал свою профессиональную деятельность в качестве старшего электромеханика дистанции сигнализации и связи на Казахской железной дороге. В 1960 году пришел на работу в институт на должность инженера, работал руководителем группы, главным инженером проектов.

Читать далее
Вернуться   СЦБИСТ - железнодорожный форум, блоги, фотогалерея, социальная сеть > Эксплуатация устройств СЦБ > Постовое и напольное оборудование > Переездная сигнализация
Закладки ДневникиПоддержка Сообщество Комментарии к фото Сообщения за день
Ответить в этой теме   Перейти в раздел этой темы    
 
В мои закладки Подписка на тему по электронной почте Отправить другу по электронной почте Опции темы Поиск в этой теме
Старый 26.01.2012, 16:25   #31 (ссылка)
ст. Баджал
 
Аватар для tiksi

Регистрация: 21.07.2009
Сообщений: 7,810
Поблагодарил: 790 раз(а)
Поблагодарили 994 раз(а)
Фотоальбомы: 47 фото
Цитата:
Сообщение от Dacent
По поводу автоматики, ... так оно будет и лучше.
Тогда вот так- ставим вместо кнопки, РЦ нормальноразомкнутую, при заезде шунта в зону шунтирования, датчик тока срабатывает (следует отрегулировать на месте), им запускаем реле времени с двумя шинами в противофазье, на них лампы светофоров...
Зону шунтирования придётся подбирать на месте, но не 40 секунд, меньше.
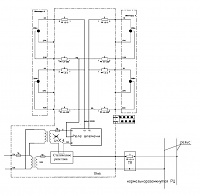
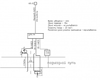
Миниатюры
Устройство сигнализации на железнодорожном переезде.-plan.jpg  Устройство сигнализации на железнодорожном переезде.-shkaf.jpg  
tiksi вне форума   Цитировать 0
Старый 26.01.2012, 16:26   #32 (ссылка)
ст. Баджал
 
Аватар для tiksi

Регистрация: 21.07.2009
Сообщений: 7,810
Поблагодарил: 790 раз(а)
Поблагодарили 994 раз(а)
Фотоальбомы: 47 фото
И всё это НЕназываем СЦБ! Пусть будет промавтоматика.
tiksi вне форума   Цитировать 0
Старый 26.01.2012, 16:56   #33 (ссылка)
Super V.I.P.
 
Аватар для chp

Регистрация: 18.04.2009
Сообщений: 575
Поблагодарил: 100 раз(а)
Поблагодарили 98 раз(а)
Фотоальбомы: 12 фото
Репутация: 45
Цитата:
РЦ нормальноразомкнутую
Не, это от лукавого, для таких переездов всегда делал вентильную РЦ. Кабель копать не надо, а надежность повыше будет. Пока еще никто не жаловался.
__________________
"Есть две бесконечные вещи - вселенная и человеческая глупость. Хотя, насчет вселенной я сомневаюсь..." (С) А.Эйнштейн
chp вне форума   Цитировать 0
Старый 26.01.2012, 17:10   #34 (ссылка)
I am the law
 
Аватар для Денис Витальевич

Регистрация: 28.02.2009
Возраст: 41
Сообщений: 257
Поблагодарил: 12 раз(а)
Поблагодарили 14 раз(а)
Фотоальбомы: не добавлял
Репутация: 23
Цитата:
вентильную РЦ
Это как?
__________________
Боги умерли. Мы сами заменили богов!!!
Денис Витальевич вне форума   Цитировать 0
Старый 26.01.2012, 17:18   #35 (ссылка)
Super V.I.P.
 
Аватар для chp

Регистрация: 18.04.2009
Сообщений: 575
Поблагодарил: 100 раз(а)
Поблагодарили 98 раз(а)
Фотоальбомы: 12 фото
Репутация: 45
Цитата:
Сообщение от Денис Витальевич Посмотреть сообщение
Это как?
В РШ АНШ2-2, а на дальнем конце РЦ диод. Пока свободна в РЦ постоянка, реле под током. Шунт, одна переменка, реле без тока.
__________________
"Есть две бесконечные вещи - вселенная и человеческая глупость. Хотя, насчет вселенной я сомневаюсь..." (С) А.Эйнштейн
chp вне форума   Цитировать 0
Старый 26.01.2012, 17:34   #36 (ссылка)
Корифей СЦБ
 
Аватар для Александр

Регистрация: 25.02.2009
Адрес: Ленинград
Возраст: 49
Сообщений: 9,605
Поблагодарил: 1616 раз(а)
Поблагодарили 2350 раз(а)
Фотоальбомы: 1 фото
Репутация: 1386
Проще 1 короткую рц на переезд и два маневровых с выдержкой времени. Не надо соединители метров на 300-400 в каждую сторону, и наверняка весь подъездной в стяжках
__________________
"Не думай. Думаешь - не говори. Думаешь и говоришь - не пиши. Думаешь, говоришь и пишешь - не подписывай. Думаешь, говоришь, пишешь и подписываешь - не удивляйся."
Ф.Э. Дзержинский.
Александр вне форума   Цитировать 2
Старый 26.01.2012, 17:48   #37 (ссылка)
ст. Баджал
 
Аватар для tiksi

Регистрация: 21.07.2009
Сообщений: 7,810
Поблагодарил: 790 раз(а)
Поблагодарили 994 раз(а)
Фотоальбомы: 47 фото
Цитата:
Сообщение от chp
для таких переездов всегда делал вентильную РЦ
Я уж и забыл про такую. Где почитать можно? А чем разомкнутая плоха? Делал такую на 101 км, вроде нормально.
Цитата:
Сообщение от Александр
Проще 1 короткую рц на переезд и два маневровых с выдержкой времени
Не хотелось городить, как Наталья сказала, на 0.33 поезда в сутки. Что нибудь такое, простенькое.
tiksi вне форума   Цитировать 0
Старый 26.01.2012, 17:55   #38 (ссылка)
Super V.I.P.
 
Аватар для Суховерша Алексей

Регистрация: 24.01.2011
Адрес: Калининград
Возраст: 63
Сообщений: 9,085
Поблагодарил: 1796 раз(а)
Поблагодарили 2156 раз(а)
Фотоальбомы: 710 фото
Репутация: 673
Цитата:
А чем разомкнутая плоха?
Не контролируем обрыв стыкового соединителя.
Цитата:
запускаем реле времени с двумя шинами в противофазье, на них лампы светофоров...
И все без АКБ? Без контроля всего?
А как ТЧМ поймет, что проезжать переезд можно, что он закрылся? Обратная связь надо - маневровые, разрешающие проследовать через переезд.
__________________
Россия - Калининград.
Границы разные, страна - одна.

Я хотел бы служить кондуктором в трамвае, а уж хуже этой работы нет ничего на свете.
Суховерша Алексей вне форума   Цитировать 1
Старый 26.01.2012, 17:58   #39 (ссылка)
I am the law
 
Аватар для Денис Витальевич

Регистрация: 28.02.2009
Возраст: 41
Сообщений: 257
Поблагодарил: 12 раз(а)
Поблагодарили 14 раз(а)
Фотоальбомы: не добавлял
Репутация: 23
Цитата:
Проще 1 короткую рц на переезд и два маневровых с выдержкой времени.
Это оптимальный вариант как по мне.


Цитата:
Не хотелось городить, как Наталья сказала, на 0.33 поезда в сутки.
А чё там городить? Всего ничего)))) Мы ж 6 струнку туда не предлагали))))
__________________
Боги умерли. Мы сами заменили богов!!!
Денис Витальевич вне форума   Цитировать 0
Старый 26.01.2012, 18:07   #40 (ссылка)
ст. Баджал
 
Аватар для tiksi

Регистрация: 21.07.2009
Сообщений: 7,810
Поблагодарил: 790 раз(а)
Поблагодарили 994 раз(а)
Фотоальбомы: 47 фото
Цитата:
Сообщение от Суховерша Алексей
Не контролируем обрыв стыкового соединителя
И так плохо и сяк тоже. Тут не контролируем, там контролируем, но светофоры горям месяцами из за ЛЗ РЦ. И серёдки золотон нету.
Цитата:
Сообщение от Суховерша Алексей
Обратная связь надо - маневровые, разрешающие проследовать через переезд.
Маневровые не ограждают переезд, в смысле не контролируют состояние переезда.
Цитата:
Сообщение от Денис Витальевич
Мы ж 6 струнку туда не предлагали
Я про тоже. Или "наваливаем" АПС с извещение, с контролем АПС за 100км и получаем Хай-тек в степи голой или маленький девайс, но живучий до безобразия.
tiksi вне форума   Цитировать 0
Старый 27.01.2012, 04:54   #41 (ссылка)
Super V.I.P.
 
Аватар для led

Регистрация: 09.04.2009
Сообщений: 1,963
Поблагодарил: 11 раз(а)
Поблагодарили 153 раз(а)
Фотоальбомы: 3 фото
Репутация: 107
Я че-то так и не понял. Дорога - не общего пользования? Типа служебный проезд?
Если да, то не городить ничего. А чтоб глазкам иноплов было приятно поставить обычные городские шлагбаумы с ПДУ, пусть машинист закрывает.
led вне форума   Цитировать 0
Старый 31.01.2012, 17:34   #42 (ссылка)
V.I.P.
 
Аватар для Алексей_82

Регистрация: 10.08.2010
Возраст: 43
Сообщений: 376
Поблагодарил: 30 раз(а)
Поблагодарили 27 раз(а)
Фотоальбомы: не добавлял
Репутация: 45
Для начала определитесь, нужен ли вам переезд. Если да, то обращайтесь в ШЧ, рядом с которым вы располагаетесь, и попросите помощи в решении Вашей проблемы. Это раз. А кто обслуживать переезд будет? Это два. В любом случае обращаться в ШЧ придется. А еще есть проектные организации, которые только тем и занимаются, что проектируют разного рода системы. Они вам и перечень оборудования и изготовителя назовут.
Алексей_82 вне форума   Цитировать 0
Старый 01.02.2012, 04:37   #43 (ссылка)
Super V.I.P.
 
Аватар для led

Регистрация: 09.04.2009
Сообщений: 1,963
Поблагодарил: 11 раз(а)
Поблагодарили 153 раз(а)
Фотоальбомы: 3 фото
Репутация: 107
Цитата:
Сообщение от Алексей_82 Посмотреть сообщение
Для начала определитесь, нужен ли вам переезд. Если да, то обращайтесь в ШЧ, рядом с которым вы располагаетесь, и попросите помощи в решении Вашей проблемы. Это раз. А кто обслуживать переезд будет? Это два. В любом случае обращаться в ШЧ придется. А еще есть проектные организации, которые только тем и занимаются, что проектируют разного рода системы. Они вам и перечень оборудования и изготовителя назовут.
А зачем им ШЧ, если и подъездной путь и автомобильный проезд необщего пользования?
Им нужна, я так понял фикция, типа что-то есть.
led вне форума   Цитировать 0
Старый 06.03.2019, 12:07   #44 (ссылка)
Кандидат в V.I.P.
 
Аватар для Team

Регистрация: 14.11.2018
Сообщений: 2
Поблагодарил: 0 раз(а)
Поблагодарили 1 раз(а)
Фотоальбомы: не добавлял
Репутация: 0
Цитата:
Сообщение от chp Посмотреть сообщение
В РШ АНШ2-2, а на дальнем конце РЦ диод. Пока свободна в РЦ постоянка, реле под током. Шунт, одна переменка, реле без тока.
Есть какая нибудь документация по таким РЦ ? Или где почитать о них. Интересует тип реле и какой диод ставят
Team вне форума   Цитировать 0
Старый 06.03.2019, 12:40   #45 (ссылка)
Super V.I.P.
 
Аватар для Механик 123

Регистрация: 24.05.2017
Сообщений: 581
Поблагодарил: 573 раз(а)
Поблагодарили 291 раз(а)
Фотоальбомы: не добавлял
Репутация: 588
Цитата:
Сообщение от Team Посмотреть сообщение
Есть какая нибудь документация по таким РЦ ? Или где почитать о них. Интересует тип реле и какой диод ставят
Про вентильные рельсовые цепи было написано в букваре "Основы ЖАТ" автор - Дмитриев.
Механик 123 вне форума   Цитировать 0
Похожие темы
Тема Автор Раздел Ответов Последнее сообщение
[Статья] Основы сигнализации на железнодорожном транспорте Толян Статьи по СЦБ 6 23.10.2012 20:41
Оборудование сигнализации, централизации, блокировки и контактной сети на железнодорожном транспорте. Сметные нормы на монтаж оборудования ГЭСНм-2001-20 Admin Системы централизации и блокировки 1 02.06.2011 08:19
=Ищу= Устройство сигнализации на переезде Кисель Курсовое и дипломное проектирование 0 01.06.2011 09:45
ФЕРм-2001. Часть 20. Оборудование сигнализации, централизации, блокировки и контактной сети на железнодорожном транспорте art29 Системы централизации и блокировки 1 22.02.2011 21:04
Государственные элементные сметные нормы (ГЭСНм), ОБОРУДОВАНИЕ СИГНАЛИЗАЦИИ, ЦЕНТРАЛИЗАЦИИ, БЛОКИРОВКИ И КОНТАКТНОЙ СЕТИ НА ЖЕЛЕЗНОДОРОЖНОМ ТРАНСПОРТЕ art29 Системы централизации и блокировки 0 21.02.2011 18:06

Ответить в этой теме   Перейти в раздел этой темы   Translate to English

Возможно вас заинтересует информация по следующим меткам (темам):
, , , , ,


Здесь присутствуют: 1 (пользователей: 0 , гостей: 1)
 

Ваши права в разделе
Вы не можете создавать новые темы
Вы не можете отвечать в темах
Вы не можете прикреплять вложения
Вы не можете редактировать свои сообщения

BB коды Вкл.
Смайлы Вкл.
[IMG] код Вкл.
HTML код Выкл.
Trackbacks are Вкл.
Pingbacks are Вкл.
Refbacks are Выкл.



Часовой пояс GMT +3, время: 07:58.

Яндекс.Метрика Справочник 
сцбист.ру сцбист.рф

СЦБИСТ (ранее назывался: Форум СЦБистов - Railway Automation Forum) - крупнейший сайт работников локомотивного хозяйства, движенцев, эсцебистов, путейцев, контактников, вагонников, связистов, проводников, работников ЦФТО, ИВЦ железных дорог, дистанций погрузочно-разгрузочных работ и других железнодорожников.
Связь с администрацией сайта: admin@scbist.com
1 2 3 4 5 6 7 8 9 10 11 12 13 14 15 16 17 18 19 20 21 22 23 24 25 26 27 28 29 30 31 32 33 34 
Powered by vBulletin® Version 3.8.1
Copyright ©2000 - 2026, Jelsoft Enterprises Ltd.
Powered by NuWiki v1.3 RC1 Copyright ©2006-2007, NuHit, LLC Перевод: zCarot