СЦБИСТ - железнодорожный форум, блоги, фотогалерея, социальная сеть
Вернуться   СЦБИСТ - железнодорожный форум, блоги, фотогалерея, социальная сеть > Эксплуатация устройств СЦБ > Общие вопросы эксплуатации устройств СЦБ
Общие вопросы эксплуатации устройств СЦБ Смотрите также фото: Реле, Аппараты управления, ДГА и панели питания, Переезды, Релейные и микропроцессорные централизации, автоблокировки, ДЦ, СЦБ в метро.
Закладки ДневникиПоддержка Сообщество Комментарии к фото Сообщения за день
Ответить в этой теме   Перейти в раздел этой темы    
 
В мои закладки Подписка на тему по электронной почте Отправить другу по электронной почте Опции темы Поиск в этой теме
Старый 15.07.2011, 18:48   #31 (ссылка)
Super V.I.P.
 
Аватар для APCnik

Регистрация: 26.07.2009
Сообщений: 2,635
Поблагодарил: 323 раз(а)
Поблагодарили 584 раз(а)
Фотоальбомы: 1 фото

Вот согласующее устройство для подключения ноутбука к приемным катушкам.


Плата получилась смазанная из-за плохого качества камеры смартфона.
__________________
ДАЙ ВАМ БОГ ТО - ЧЕГО ВЫ ЖЕЛАЕТЕ ДРУГИМ!


Последний раз редактировалось APCnik; 15.07.2011 в 18:54.
APCnik вне форума   Цитировать 0
Старый 15.07.2011, 18:52   #32 (ссылка)
V.I.P.
 
Аватар для Rafa

Регистрация: 24.10.2009
Адрес: МОЙДОДЫР
Сообщений: 5,650
Поблагодарил: 388 раз(а)
Поблагодарили 577 раз(а)
Фотоальбомы: не добавлял
Без ОУ каши не свариш

Rafa добавил 15.07.2011 в 18:52
APCnik а принципиальную схему можете выложить?

Последний раз редактировалось Rafa; 15.07.2011 в 18:52. Причина: Добавлено сообщение
Rafa вне форума   Цитировать 1
Старый 15.07.2011, 19:07   #33 (ссылка)
Super V.I.P.
 
Аватар для APCnik

Регистрация: 26.07.2009
Сообщений: 2,635
Поблагодарил: 323 раз(а)
Поблагодарили 584 раз(а)
Фотоальбомы: 1 фото
Сегодня ее искал, но не смог найти. После выходных постараюсь обязательно найти и выложить.
Так что, как видите у нас измерение уровня сигнала в р.ц. - это не пустые разговоры на ровном месте!
__________________
ДАЙ ВАМ БОГ ТО - ЧЕГО ВЫ ЖЕЛАЕТЕ ДРУГИМ!


Последний раз редактировалось APCnik; 15.07.2011 в 19:10.
APCnik вне форума   Цитировать 0
Поблагодарили:
Данный пост получил благодарности от пользователей
Старый 17.07.2011, 00:39   #34 (ссылка)
Опытный пользователь

Автор темы
 
Аватар для vadim55

Регистрация: 27.02.2011
Сообщений: 88
Поблагодарил: 3 раз(а)
Поблагодарили 2 раз(а)
Фотоальбомы: не добавлял
Репутация: 7
Всем участникам огромное спасибо за ответы. К сожалению мне с самого начала была дана не совсем правильная команда( типа сделать так как у коллег из другой дистанции). Когда я выяснил ЧТО же у них сделано - оказалось все гениальное просто - на выход приемных катушек подключен осциллограф Tekstronix и по амплитуде сигнала смотрят типа ток в р.ц.(предварительно сделав соответствие по А9-1) Попробовали у себя на стенде - как то не совсем получилось(амплитуда не сильно меняется) После выходных продолжим
vadim55 вне форума   Цитировать 0
Старый 17.07.2011, 07:45   #35 (ссылка)
Новый пользователь
 
Аватар для Torquato Tasso

Регистрация: 07.07.2009
Сообщений: 5,879
Поблагодарил: 282 раз(а)
Поблагодарили 1013 раз(а)
Фотоальбомы: 1 фото
Цитата:
Сообщение от vadim55 Посмотреть сообщение
.... Когда я выяснил ЧТО же у них сделано - оказалось все гениальное просто - на выход приемных катушек подключен осциллограф....
Сделайте круче- подключите ноут. Навеска для него здесь- http://www.masterkit.ru/main/set.php?code_id=442768
Torquato Tasso вне форума   Цитировать 0
Старый 17.07.2011, 10:29   #36 (ссылка)
Super V.I.P.
 
Аватар для elmech

Регистрация: 30.03.2009
Возраст: 75
Сообщений: 646
Поблагодарил: 25 раз(а)
Поблагодарили 66 раз(а)
Фотоальбомы: не добавлял
Репутация: 81
Цитата:
Сообщение от vadim55 Посмотреть сообщение
...все гениальное просто - на выход приемных катушек подключен осциллограф Tekstronix и по амплитуде сигнала смотрят типа ток в р.ц...
...К тому же давно опробовано на обычном, советском осциллографе. 40 лет назад в Чуйской дистанции, правда, сигнал брали с катушек, которые специально были сделаны для этого и закреплялись они рядом со штатными ПК. Получение сигнала со своего датчика позволяло работать на любом локомотиве, полностью исключая влияние на работу локомотивных приборов АЛСН.
elmech вне форума   Цитировать 0
Старый 17.07.2011, 13:02   #37 (ссылка)
Super V.I.P.
 
Аватар для APCnik

Регистрация: 26.07.2009
Сообщений: 2,635
Поблагодарил: 323 раз(а)
Поблагодарили 584 раз(а)
Фотоальбомы: 1 фото
При измерении сигналов с помощью компьютера (ноутбука) и записи, видны также помехи тягового тока и другие вредные влияния на работу аппаратуры рельсовых цепей, которые будут видны и на осциллографе. Компьютер же позволяет сделать полный частотный анализ этих помех. Виден даже уход частоты от номинальной при высыхании конденсаторов в генераторах.
__________________
ДАЙ ВАМ БОГ ТО - ЧЕГО ВЫ ЖЕЛАЕТЕ ДРУГИМ!

APCnik вне форума   Цитировать 0
Старый 18.07.2011, 13:06   #38 (ссылка)
Опытный пользователь

Автор темы
 
Аватар для vadim55

Регистрация: 27.02.2011
Сообщений: 88
Поблагодарил: 3 раз(а)
Поблагодарили 2 раз(а)
Фотоальбомы: не добавлял
Репутация: 7
Ноутбук, Осцилограф не пойдет . Надо что-то стационарное, типа вольтметра (головы) с переделанной шкалой. К тому же что бы он не садил ЭДС.

Последний раз редактировалось vadim55; 18.07.2011 в 13:08.
vadim55 вне форума   Цитировать 0
Старый 18.07.2011, 17:44   #39 (ссылка)
Super V.I.P.
 
Аватар для APCnik

Регистрация: 26.07.2009
Сообщений: 2,635
Поблагодарил: 323 раз(а)
Поблагодарили 584 раз(а)
Фотоальбомы: 1 фото
Тогда обычный тестер с большим входным сопротивлением.
__________________
ДАЙ ВАМ БОГ ТО - ЧЕГО ВЫ ЖЕЛАЕТЕ ДРУГИМ!

APCnik вне форума   Цитировать 0
Старый 18.07.2011, 19:06   #40 (ссылка)
Super V.I.P.
 
Аватар для elmech

Регистрация: 30.03.2009
Возраст: 75
Сообщений: 646
Поблагодарил: 25 раз(а)
Поблагодарили 66 раз(а)
Фотоальбомы: не добавлял
Репутация: 81
Цитата:
Сообщение от vadim55 Посмотреть сообщение
Ноутбук, Осцилограф не пойдет . Надо что-то стационарное, типа вольтметра (головы) с переделанной шкалой. К тому же что бы он не садил ЭДС.
Какая шкала может сравниться с градуированным экраном осциллографа? А входное сопротивление 1 мОм, у какого широко распространённого прибора есть такое? Если засинхронизировать сигнал, то можно без труда анализировать временные параметры сигнала. Надо бы вначале попробовать, а уж потом: "...Осцилограф не пойдет"! Плавали, знаем)))!
elmech вне форума   Цитировать 0
Старый 18.07.2011, 20:16   #41 (ссылка)
Опытный пользователь

Автор темы
 
Аватар для vadim55

Регистрация: 27.02.2011
Сообщений: 88
Поблагодарил: 3 раз(а)
Поблагодарили 2 раз(а)
Фотоальбомы: не добавлял
Репутация: 7
Я сам подключал Tekstronik TDS 1002 и сам прекрасно видел:при 1,2А -200мВ, 1.3А -220мВ, 1.4А -250мВ, то есть визуально все прекрасно видно( данный диапазон особенно важен сцбистам). Не очень представляю каким прибором можно добиться хотя бы примерно такого же .Но есть приказ начальства подумать(придумать) конструктивно.Возможно что то на основе В3-10А, хотя с дергающейся стрелкой это надо проверить.
vadim55 вне форума   Цитировать 0
Старый 18.07.2011, 20:25   #42 (ссылка)
Super V.I.P.
 
Аватар для APCnik

Регистрация: 26.07.2009
Сообщений: 2,635
Поблагодарил: 323 раз(а)
Поблагодарили 584 раз(а)
Фотоальбомы: 1 фото
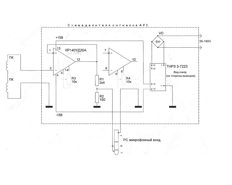
Rafa, по просьбам трудящихся выкладываю схему согласующего устройства.
__________________
ДАЙ ВАМ БОГ ТО - ЧЕГО ВЫ ЖЕЛАЕТЕ ДРУГИМ!

APCnik вне форума   Цитировать 0
Поблагодарили:
Данный пост получил благодарности от пользователей
Старый 18.07.2011, 22:09   #43 (ссылка)
Super V.I.P.
 
Аватар для elmech

Регистрация: 30.03.2009
Возраст: 75
Сообщений: 646
Поблагодарил: 25 раз(а)
Поблагодарили 66 раз(а)
Фотоальбомы: не добавлял
Репутация: 81
Цитата:
Сообщение от vadim55 Посмотреть сообщение
...Возможно что то на основе В3-10А, хотя с дергающейся стрелкой это надо проверить.
Ставьте пик-детектор, чтобы он включал ваш прибор при достижении макс. сигнала и он будет спокойно показывать величину сигнала до следующего пика.
elmech вне форума   Цитировать 0
Старый 20.07.2011, 16:45   #44 (ссылка)
Опытный пользователь

Автор темы
 
Аватар для vadim55

Регистрация: 27.02.2011
Сообщений: 88
Поблагодарил: 3 раз(а)
Поблагодарили 2 раз(а)
Фотоальбомы: не добавлял
Репутация: 7
Не очень себе представляю как выглядет пик-детектор.
Кто знает вагон-лаборатория может измерить ток в рельсовойцепи и чем она его мерит?
vadim55 вне форума   Цитировать 0
Старый 20.07.2011, 18:11   #45 (ссылка)
V.I.P.
 
Аватар для Rafa

Регистрация: 24.10.2009
Адрес: МОЙДОДЫР
Сообщений: 5,650
Поблагодарил: 388 раз(а)
Поблагодарили 577 раз(а)
Фотоальбомы: не добавлял
APCnik, а второй ОУ это резерв?

Rafa добавил 20.07.2011 в 18:09
.................................................. ...............



Цитата:
ем она его мерит
В вагоне лаборатория имеется ЭВМ которая и обрабатывает сигнал снятый с ПК.

Rafa добавил 20.07.2011 в 18:11
По принципу как у APCnikа

Последний раз редактировалось Rafa; 20.07.2011 в 18:11. Причина: Добавлено сообщение
Rafa вне форума   Цитировать 1
Похожие темы
Тема Автор Раздел Ответов Последнее сообщение
Измерение изоляции Н-ОН, К-ОК ШНС СЦБ Изоляция кабеля и монтажа 43 05.02.2017 19:22
измерение параметров алсн aaa123aaa08 Общие вопросы эксплуатации устройств СЦБ 70 23.11.2012 10:40
[Гудок] [17 мая 2011] Гостиница на рельсах. Гостиница на рельсах Admin Газета "Гудок" 0 05.06.2011 20:05
[ОМ] Нанотехнологии на рельсах Admin Газета "Октябрьская магистраль" 0 07.04.2011 22:18
Измерение тока АЛС Медет Общие вопросы эксплуатации устройств СЦБ 18 17.11.2010 10:39

Ответить в этой теме   Перейти в раздел этой темы   Translate to English

Возможно вас заинтересует информация по следующим меткам (темам):
, , , , , ,


Здесь присутствуют: 1 (пользователей: 0 , гостей: 1)
 

Ваши права в разделе
Вы не можете создавать новые темы
Вы не можете отвечать в темах
Вы не можете прикреплять вложения
Вы не можете редактировать свои сообщения

BB коды Вкл.
Смайлы Вкл.
[IMG] код Вкл.
HTML код Выкл.
Trackbacks are Вкл.
Pingbacks are Вкл.
Refbacks are Выкл.



Часовой пояс GMT +3, время: 19:50.

Яндекс.Метрика Справочник 
сцбист.ру сцбист.рф

СЦБИСТ (ранее назывался: Форум СЦБистов - Railway Automation Forum) - крупнейший сайт работников локомотивного хозяйства, движенцев, эсцебистов, путейцев, контактников, вагонников, связистов, проводников, работников ЦФТО, ИВЦ железных дорог, дистанций погрузочно-разгрузочных работ и других железнодорожников.
Связь с администрацией сайта: admin@scbist.com
1 2 3 4 5 6 7 8 9 10 11 12 13 14 15 16 17 18 19 20 21 22 23 24 25 26 27 28 29 30 31 32 33 34 
Powered by vBulletin® Version 3.8.1
Copyright ©2000 - 2026, Jelsoft Enterprises Ltd.
Powered by NuWiki v1.3 RC1 Copyright ©2006-2007, NuHit, LLC Перевод: zCarot