СЦБИСТ - железнодорожный форум, блоги, фотогалерея, социальная сеть
Вернуться   СЦБИСТ - железнодорожный форум, блоги, фотогалерея, социальная сеть > Эксплуатация устройств СЦБ > Общие вопросы эксплуатации устройств СЦБ
Общие вопросы эксплуатации устройств СЦБ Смотрите также фото: Реле, Аппараты управления, ДГА и панели питания, Переезды, Релейные и микропроцессорные централизации, автоблокировки, ДЦ, СЦБ в метро.
Закладки ДневникиПоддержка Сообщество Комментарии к фото Сообщения за день
Ответить в этой теме   Перейти в раздел этой темы   Translate to English    
 
Translate to English В мои закладки Подписка на тему по электронной почте Отправить другу по электронной почте Опции темы Поиск в этой теме
Старый 25.02.2015, 17:39   #151 (ссылка)
V.I.P.

Автор темы
 
Аватар для Rafa

Регистрация: 24.10.2009
Адрес: МОЙДОДЫР
Сообщений: 5,650
Поблагодарил: 388 раз(а)
Поблагодарили 577 раз(а)
Фотоальбомы: не добавлял
Цитата:
Сообщение от Александр_1977 Посмотреть сообщение
Вот доказательство на безопасность - это вопрос.
Тем более в рамках инициативной разработки.
безопасность то может и решим.

тут вопрос безотказности. уж сильно много наворотов тут.

про температуру я думал. это не проблема.

в шкафу БУ есть и обогрев и холодильник.
Rafa вне форума   Цитировать 1
Старый 25.02.2015, 18:16   #152 (ссылка)
Кандидат в V.I.P.
 
Аватар для kombat.79

Регистрация: 02.10.2013
Адрес: Донбасс
Сообщений: 159
Поблагодарил: 3 раз(а)
Поблагодарили 6 раз(а)
Фотоальбомы: не добавлял
Репутация: 63
[quote=Rafa;240182]1) блок БПКРЦ с помощью датчика тока позволяет измерить ток АЛСН в цепи кодирующего трансформатора (с последующей обработкой).
Я имел ввиду , что система перед тем как наложить АЛС выполняет ряд проверок ( где поезд ? Правильность занятия участков. Потеря шунта).При сбое кодов механику необходимо проверить ток в любой точке блок-участка. Без имитации прохода поезда позволяет ли программное обеспечение?

kombat.79 добавил 25.02.2015 в 19:16
Цитата:
у нас на жд к работникам относятся как к скоту.
особенно если ты молодой специалист
С этим я бы по спорил. Специфика работы такая, что бы тебя заметили предложили занятие "по душе" надо выкопать 10 км траншеи , прожить на перегоне 365 дней, устранить 100 повреждений успешно и все качай права.

Последний раз редактировалось kombat.79; 25.02.2015 в 18:18. Причина: Добавлено сообщение
kombat.79 вне форума   Цитировать 0
Старый 26.02.2015, 08:07   #153 (ссылка)
ЛИИЖТ АТ-103 (1981-1986)
 
Аватар для Просто инженер АиТ

Регистрация: 16.10.2012
Адрес: Где резной палисад
Возраст: 64
Сообщений: 980
Поблагодарил: 220 раз(а)
Поблагодарили 140 раз(а)
Фотоальбомы: не добавлял
Репутация: 380
Цитата:
ну а программист с техническим знанием всегда на вес золота.
Придётся вас Рафа огорчить, в очень редких компаниях понимают так как вы думаете!

Просто инженер АиТ добавил 26.02.2015 в 09:07
Ладно, отложим на пока вопрос - "Кому на Руси жить хорошо".
В вашей системе есть несколько блоков, как будет устроен межблочный обмен? Например, контроллеры Wago связаны c процессорным модулем по стыку типа RS485. Можно, конечно, по модному, по шине CAN. Можно по простому и проверенному - по инверсной токовой петле.
__________________
Не важна реальность, важно как мы к ней относимся!

Последний раз редактировалось Просто инженер АиТ; 26.02.2015 в 08:07. Причина: Добавлено сообщение
Просто инженер АиТ вне форума   Цитировать 0
Старый 26.02.2015, 13:46   #154 (ссылка)
V.I.P.

Автор темы
 
Аватар для Rafa

Регистрация: 24.10.2009
Адрес: МОЙДОДЫР
Сообщений: 5,650
Поблагодарил: 388 раз(а)
Поблагодарили 577 раз(а)
Фотоальбомы: не добавлял
*******

Последний раз редактировалось Rafa; 04.08.2015 в 17:08. Причина: Добавлено сообщение
Rafa вне форума   Цитировать 1
Старый 26.02.2015, 14:49   #155 (ссылка)
ЛИИЖТ АТ-103 (1981-1986)
 
Аватар для Просто инженер АиТ

Регистрация: 16.10.2012
Адрес: Где резной палисад
Возраст: 64
Сообщений: 980
Поблагодарил: 220 раз(а)
Поблагодарили 140 раз(а)
Фотоальбомы: не добавлял
Репутация: 380
Цитата:
решил в качестве ЛС использовать оптический канал.
- современенько! Только вот надо учесть стоимость, климатику, не только кабеля, но и оборудования.
Вы сейчас думаете как Свободный Художник (когда-то я тоже был свободным художником), есть ещё одно огорчение - это документация (одной конструкторской наберётся большая стопка).
На защите своего диплома, Аркатов В.С. меня спросил, что вам надо, чтобы реализовать ваш диплом? Я ему ответил:-"Небольшой институт (человек 50) и КБ". А сколько времени надо, чтобы получить результат? Два года до первого результата! В реальности я попал в небольшой институт со своим КБ, правда занимались несколько другим, но тем не менее. А потом пришла перестройка и практически всё убила!
__________________
Не важна реальность, важно как мы к ней относимся!
Просто инженер АиТ вне форума   Цитировать 0
Старый 26.02.2015, 15:18   #156 (ссылка)
V.I.P.

Автор темы
 
Аватар для Rafa

Регистрация: 24.10.2009
Адрес: МОЙДОДЫР
Сообщений: 5,650
Поблагодарил: 388 раз(а)
Поблагодарили 577 раз(а)
Фотоальбомы: не добавлял
[quote=Про

Последний раз редактировалось Rafa; 04.08.2015 в 17:08.
Rafa вне форума   Цитировать 1
Старый 26.02.2015, 15:36   #157 (ссылка)
ЛИИЖТ АТ-103 (1981-1986)
 
Аватар для Просто инженер АиТ

Регистрация: 16.10.2012
Адрес: Где резной палисад
Возраст: 64
Сообщений: 980
Поблагодарил: 220 раз(а)
Поблагодарили 140 раз(а)
Фотоальбомы: не добавлял
Репутация: 380
Цитата:
плохо что у меня нету начального капитала. так-бы открыл свое дело.
- хочешь полностью разорится?! Даже не думай открывать своё дело, в пенсионный фонд будишь платить каждый месяц независимо есть доход или нет!
Лучше найди достойную организацию, где тебя будут ценить как специалиста!!!
__________________
Не важна реальность, важно как мы к ней относимся!
Просто инженер АиТ вне форума   Цитировать 0
Старый 26.02.2015, 16:12   #158 (ссылка)
V.I.P.

Автор темы
 
Аватар для Rafa

Регистрация: 24.10.2009
Адрес: МОЙДОДЫР
Сообщений: 5,650
Поблагодарил: 388 раз(а)
Поблагодарили 577 раз(а)
Фотоальбомы: не добавлял
Цитата:
Сообщение от Просто инженер АиТ Посмотреть сообщение
- хочешь полностью разорится?! Даже не думай открывать своё дело,
да это я так - шучу)))

Rafa добавил 26.02.2015 в 17:10
где-где, а тем более на Украине оно даром некому ненужно.

Rafa добавил 26.02.2015 в 17:12
Цитата:
Сообщение от Просто инженер АиТ Посмотреть сообщение
Лучше найди достойную организацию, г
а вот с этим тут проблема.

Последний раз редактировалось Rafa; 26.02.2015 в 16:12. Причина: Добавлено сообщение
Rafa вне форума   Цитировать 1
Старый 26.02.2015, 19:56   #159 (ссылка)
Super V.I.P.
 
Аватар для Александр II

Регистрация: 15.10.2010
Адрес: Россия
Возраст: 50
Сообщений: 984
Поблагодарил: 398 раз(а)
Поблагодарили 247 раз(а)
Фотоальбомы: не добавлял
Репутация: 390
Цитата:
evgenij2000 - 17:41 19.02.2015
Рафа, Бог с ним с автовозвратом, подумай как простой(и дешевой) схемкой ППРку заменить, а то воруют их часто!
В МРЦ-17-84 альбом 2 есть схемка без ППР

__________________
Я теряю деньги, когда не читаю инструкции.
Александр II вне форума   Цитировать 0
Старый 26.02.2015, 23:01   #160 (ссылка)
Кандидат в V.I.P.
 
Аватар для kombat.79

Регистрация: 02.10.2013
Адрес: Донбасс
Сообщений: 159
Поблагодарил: 3 раз(а)
Поблагодарили 6 раз(а)
Фотоальбомы: не добавлял
Репутация: 63


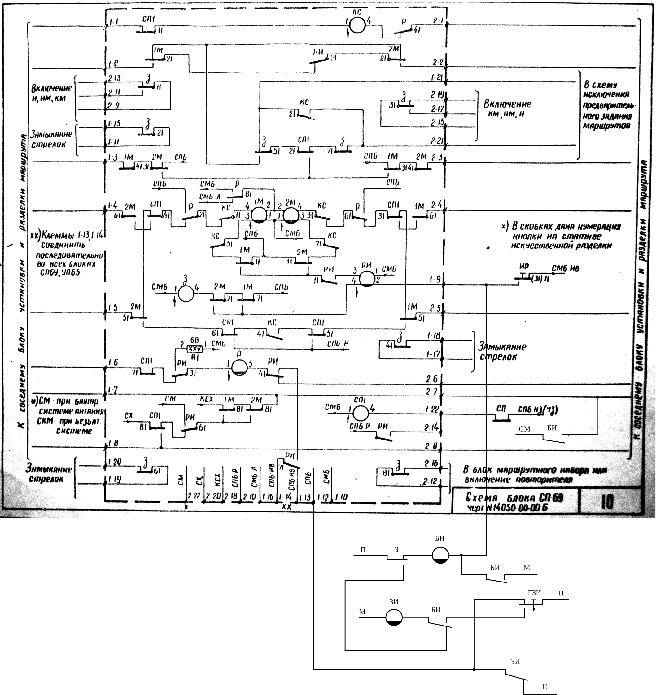
Работа схемы индивидуального замыкания стрелок:
1.ДСП нажимает кнопку РИ. Реле БИ став под ток включает индикацию на табло необходимой секции и подготавливает цепь возбуждения реле ЗИ.
2.ДСП убедившись по индикации, что выбраны правильно секции, нажимает кнопку группового замыкания( она фиксируемая).Став под ток реле ЗИ выбранных секций обрывают цепь питания реле З в соответствующем блоке.
3.Для искусственного размыкания стрелок ДСП возвращает кнопку ГЗИ в первоначальное положение.
Реле ЗИ и БИ на каждую секцию, а кнопка ГЗИ одна груповая.
kombat.79 вне форума   Цитировать 0
Старый 27.02.2015, 14:06   #161 (ссылка)
V.I.P.

Автор темы
 
Аватар для Rafa

Регистрация: 24.10.2009
Адрес: МОЙДОДЫР
Сообщений: 5,650
Поблагодарил: 388 раз(а)
Поблагодарили 577 раз(а)
Фотоальбомы: не добавлял
[quote]В блоки ?

Последний раз редактировалось Rafa; 04.08.2015 в 17:08. Причина: Добавлено сообщение
Rafa вне форума   Цитировать 1
Старый 27.02.2015, 17:07   #162 (ссылка)
V.I.P.

Автор темы
 
Аватар для Rafa

Регистрация: 24.10.2009
Адрес: МОЙДОДЫР
Сообщений: 5,650
Поблагодарил: 388 раз(а)
Поблагодарили 577 раз(а)
Фотоальбомы: не добавлял
*******3/1_395.jpg[/img][/url]

Последний раз редактировалось Rafa; 04.08.2015 в 17:08. Причина: Добавлено сообщение
Rafa вне форума   Цитировать 1
Старый 28.02.2015, 10:57   #163 (ссылка)
Кандидат в V.I.P.
 
Аватар для kombat.79

Регистрация: 02.10.2013
Адрес: Донбасс
Сообщений: 159
Поблагодарил: 3 раз(а)
Поблагодарили 6 раз(а)
Фотоальбомы: не добавлял
Репутация: 63
Цитата:
ну тут ток можно проверить следующем образом.

к примеру на 4БУ.
надо искусственно перекрыть светофор 2 (наложением шунта
на 2БУ или отсоединить кабель в ПЯ)
ну а потом смело мерить ток АЛСН на 4БУ.
тут приоритет коду КЖ независимо от ПЗ участков.
как и в АБТЦ.
Измерение тока необходимо производить при коде З (можно и Ж но есть нюансы).Что бы это с имитировать нужно минимум три человека, а это роскошь. Так что при проектировании
своих систем учитывай работы по техпроцессу А так же и аварийные режимы.
kombat.79 вне форума   Цитировать 0
Старый 28.02.2015, 11:54   #164 (ссылка)
Super V.I.P.
 
Аватар для APCnik

Регистрация: 26.07.2009
Сообщений: 2,635
Поблагодарил: 323 раз(а)
Поблагодарили 584 раз(а)
Фотоальбомы: 1 фото
Rafa наверное собирается применить свое изобретение там, где имеется централизованное размещение аппаратуры.
__________________
ДАЙ ВАМ БОГ ТО - ЧЕГО ВЫ ЖЕЛАЕТЕ ДРУГИМ!

APCnik вне форума   Цитировать 0
Старый 28.02.2015, 13:30   #165 (ссылка)
V.I.P.

Автор темы
 
Аватар для Rafa

Регистрация: 24.10.2009
Адрес: МОЙДОДЫР
Сообщений: 5,650
Поблагодарил: 388 раз(а)
Поблагодарили 577 раз(а)
Фотоальбомы: не добавлял
[quote

Последний раз редактировалось Rafa; 04.08.2015 в 17:08. Причина: Добавлено сообщение
Rafa вне форума   Цитировать 1
Похожие темы
Тема Автор Раздел Ответов Последнее сообщение
Рацухи Анонимный Путейцы 10 15.04.2016 23:38
Rafa. Лицензия на отстрел. tiksi Разговоры обо всем 20 03.04.2015 17:41
нужны рацухи по ктсм-02 эцио КТСМ / ПОНАБ 17 09.06.2014 19:22
Хороши рацухи:) сенсан Жалобная книга 42 28.12.2012 14:26
Курсовой RAFA Rafa Дипломы, курсовые, лекции, рефераты по СЦБ 40 21.09.2012 20:23

Ответить в этой теме   Перейти в раздел этой темы   Translate to English

Возможно вас заинтересует информация по следующим меткам (темам):
, , , , , , , , , ,


Здесь присутствуют: 1 (пользователей: 0 , гостей: 1)
 

Ваши права в разделе
Вы не можете создавать новые темы
Вы не можете отвечать в темах
Вы не можете прикреплять вложения
Вы не можете редактировать свои сообщения

BB коды Вкл.
Смайлы Вкл.
[IMG] код Вкл.
HTML код Выкл.
Trackbacks are Вкл.
Pingbacks are Вкл.
Refbacks are Выкл.



Часовой пояс GMT +3, время: 02:02.

Яндекс.Метрика Справочник 
сцбист.ру сцбист.рф

СЦБИСТ (ранее назывался: Форум СЦБистов - Railway Automation Forum) - крупнейший сайт работников локомотивного хозяйства, движенцев, эсцебистов, путейцев, контактников, вагонников, связистов, проводников, работников ЦФТО, ИВЦ железных дорог, дистанций погрузочно-разгрузочных работ и других железнодорожников.
Связь с администрацией сайта: admin@scbist.com
1 2 3 4 5 6 7 8 9 10 11 12 13 14 15 16 17 18 19 20 21 22 23 24 25 26 27 28 29 30 31 32 33 34 
Powered by vBulletin® Version 3.8.1
Copyright ©2000 - 2026, Jelsoft Enterprises Ltd.
Powered by NuWiki v1.3 RC1 Copyright ©2006-2007, NuHit, LLC Перевод: zCarot