СЦБИСТ - железнодорожный форум, блоги, фотогалерея, социальная сеть
Ушел из жизни Крупицкий Адольф Зельманович
6 февраля 2026 года ушел из жизни Крупицкий Адольф Зельманович, более шести десятков лет проработавший в институте «Гипротранссигналсвязь». Всю свою трудовую деятельность А.З. Крупицкий посвятил проектному делу. После окончанию обучения в Ленинградском институте инженеров железнодорожного транспорта в 1959 году начал свою профессиональную деятельность в качестве старшего электромеханика дистанции сигнализации и связи на Казахской железной дороге. В 1960 году пришел на работу в институт на должность инженера, работал руководителем группы, главным инженером проектов.

Читать далее
Вернуться   СЦБИСТ - железнодорожный форум, блоги, фотогалерея, социальная сеть > Эксплуатация устройств СЦБ > Классические релейные системы ЭЦ, АБ и ПАБ > Горочные системы
Закладки ДневникиПоддержка Сообщество Комментарии к фото Сообщения за день
Ответить в этой теме   Перейти в раздел этой темы    
 
В мои закладки Подписка на тему по электронной почте Отправить другу по электронной почте Опции темы Поиск в этой теме
Старый 03.03.2011, 16:44   #1 (ссылка)
Кандидат в V.I.P.
 
Аватар для СерёжкаСпартак

Регистрация: 26.09.2010
Сообщений: 1
Поблагодарил: 0 раз(а)
Поблагодарили 0 раз(а)
Фотоальбомы: не добавлял
Репутация: 0

Тема: Предстрелочный участок


Люди помогите пожалуста мне нужно:
Назначение предстрелочного участка.Расчёт его длины.Определение времени интервала на стрелке
СерёжкаСпартак вне форума   Цитировать 0
Старый 03.03.2011, 20:52   #2 (ссылка)
V.I.P.
 
Аватар для itr

Регистрация: 10.01.2010
Сообщений: 108
Поблагодарил: 164 раз(а)
Поблагодарили 17 раз(а)
Фотоальбомы: не добавлял
Репутация: 17
При кратковременной занятости, первых за входным секций, и их освобождении в маршруте происходит размыкание первой секции. При отсутствии безстрелочного участка потом есть возможность, например перевести стрелку что при проезде входного чревато.
itr вне форума   Цитировать 0
Старый 03.03.2011, 22:38   #3 (ссылка)
статус
 
Аватар для Кабанбай Батыр

Регистрация: 20.10.2009
Сообщений: 3,237
Поблагодарил: 579 раз(а)
Поблагодарили 819 раз(а)
Фотоальбомы: 92 фото
Записей в дневнике: 10
Цитата:
При кратковременной занятости, первых за входным секций, и их освобождении в маршруте происходит размыкание первой секции. При отсутствии безстрелочного участка потом есть возможность, например перевести стрелку что при проезде входного чревато.
Вопрос в разделе "Горочные устройства": нет входных, нет размыкания в маршруте...
В вопросе имеется ввиду расстояние от изостыка до остряков, что бы при занятии участка отцепом (при роспуске состава) стрелка успела перевестись туда и обратно. Надо в букварях по горкам смотреть...

В.И. Шелухин - "Автоматизация и механизация сортировочных горок".
(Начало, стр. 82,83)

Скачать бесплатно.

Последний раз редактировалось Кабанбай Батыр; 03.03.2011 в 23:06.
Кабанбай Батыр вне форума   Цитировать 0
Старый 04.03.2011, 12:55   #4 (ссылка)
Кандидат в V.I.P.
 
Аватар для Pitrcom

Регистрация: 14.10.2009
Возраст: 54
Сообщений: 78
Поблагодарил: 1 раз(а)
Поблагодарили 2 раз(а)
Фотоальбомы: не добавлял
Репутация: 12
на блок постах сейчас при системе ЭЦ-12-03 вообще убраны всякие там НАП и ЧАП и без них все работает и размыкается, вот где маневры нужны там наверно и строят предстрелочные участки....
Pitrcom вне форума   Цитировать 0
Старый 04.03.2011, 16:36   #5 (ссылка)
Super V.I.P.
 
Аватар для Бригадир

Регистрация: 28.04.2009
Адрес: Иркутск
Возраст: 46
Сообщений: 605
Поблагодарил: 96 раз(а)
Поблагодарили 153 раз(а)
Фотоальбомы: не добавлял
Репутация: 54
itr, Pitrcom, ну, не в тему же...

СерёжкаСпартак, http://scbist.com/showthread.php?t=43
__________________
Дмитрий

Последний раз редактировалось Бригадир; 04.03.2011 в 16:54.
Бригадир вне форума   Цитировать 0
Старый 04.03.2011, 18:34   #6 (ссылка)
статус
 
Аватар для Кабанбай Батыр

Регистрация: 20.10.2009
Сообщений: 3,237
Поблагодарил: 579 раз(а)
Поблагодарили 819 раз(а)
Фотоальбомы: 92 фото
Записей в дневнике: 10
Для тех кто в танке:
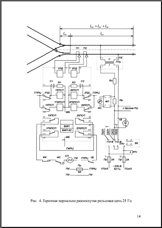
Щелкните, чтобы увидеть содержимое


Щелкните, чтобы увидеть содержимое


Щелкните, чтобы увидеть содержимое

Комментарии к сообщению (репутация)
escebist, положительно: полный ответ)

Последний раз редактировалось Кабанбай Батыр; 06.03.2011 в 00:47. Причина: Изменил "на" на "в" по рекоментации DenSam....
Кабанбай Батыр вне форума   Цитировать 0
Старый 04.03.2011, 20:17   #7 (ссылка)
V.I.P.
 
Аватар для DenSam

Регистрация: 14.03.2009
Адрес: Самара
Сообщений: 203
Поблагодарил: 30 раз(а)
Поблагодарили 13 раз(а)
Фотоальбомы: не добавлял
Репутация: 15
Александр Михайлович, только не на танке, а в танке, в этом вся соль!
DenSam вне форума   Цитировать 0
Старый 19.03.2013, 10:07   #8 (ссылка)
Кандидат в V.I.P.
 
Аватар для Blad2000

Регистрация: 26.11.2009
Адрес: Nsk
Возраст: 45
Сообщений: 21
Поблагодарил: 2 раз(а)
Поблагодарили 8 раз(а)
Фотоальбомы: не добавлял
Репутация: 0

Тема: Предстрелочный участок


НОРМАТИВНАЯ ДЛИНА ГОРОЧНОГО СТРЕЛОЧНОГО УЧАСТКА И ЗОНЫ ОБНАРУЖЕНИЯ
ШЕЛУХИН В.И.(1), САВИЦКИЙ А.Г.(2), АКИНИН М.Ю.(3), ПЕРОВ И.Н.(4)
1 профессор МИИТа
2 заведующий отделением автоматизации и механизации станционных процессов ВНИИАС
3 инженер МИИТа
4 заведующий отделом ВНИИАС

Тип: статья в журнале АСИ
Номер: 2 Год: 2007 Страницы: 28-32

ps на мой взгляд достаточно четко и подробно описано определение необходимого расстояния перед стрелкой. Многим гор очникам полезно будет перечитать, чтоб освежить в памяти...
Blad2000 вне форума   Цитировать 0
Похожие темы
Тема Автор Раздел Ответов Последнее сообщение
В.С. Аркатов А.И. Баженов И.Е. Дмитренко - Ремонтно-технологический участок СЦБ СЦБист Книги и журналы 2 16.04.2019 21:40
[Новости РЖД] Участок железной дороги "Москва — Нижний Новгород" признан опасным для "Сапсана" Толян Высокоскоростное движение 18 23.06.2012 07:07
=Диплом= Оборудование участка железной дороги устройствами автоблокировки типа АБТЦ (однопутный участок) Толян Дипломы, курсовые, лекции, рефераты по СЦБ 4 22.09.2011 17:55
[Гудок] [17 марта 2011] Обустройство в кредит. Туркменский участок создадут на займы Admin Газета "Гудок" 0 19.03.2011 20:22
[ОМ] «Матриархальный» участок Admin Газета "Октябрьская магистраль" 0 03.03.2011 22:23

Ответить в этой теме   Перейти в раздел этой темы   Translate to English

Возможно вас заинтересует информация по следующим меткам (темам):
,


Здесь присутствуют: 1 (пользователей: 0 , гостей: 1)
 

Ваши права в разделе
Вы не можете создавать новые темы
Вы не можете отвечать в темах
Вы не можете прикреплять вложения
Вы не можете редактировать свои сообщения

BB коды Вкл.
Смайлы Вкл.
[IMG] код Вкл.
HTML код Выкл.
Trackbacks are Вкл.
Pingbacks are Вкл.
Refbacks are Выкл.



Часовой пояс GMT +3, время: 01:53.

Яндекс.Метрика Справочник 
сцбист.ру сцбист.рф

СЦБИСТ (ранее назывался: Форум СЦБистов - Railway Automation Forum) - крупнейший сайт работников локомотивного хозяйства, движенцев, эсцебистов, путейцев, контактников, вагонников, связистов, проводников, работников ЦФТО, ИВЦ железных дорог, дистанций погрузочно-разгрузочных работ и других железнодорожников.
Связь с администрацией сайта: admin@scbist.com
1 2 3 4 5 6 7 8 9 10 11 12 13 14 15 16 17 18 19 20 21 22 23 24 25 26 27 28 29 30 31 32 33 34 
Powered by vBulletin® Version 3.8.1
Copyright ©2000 - 2026, Jelsoft Enterprises Ltd.
Powered by NuWiki v1.3 RC1 Copyright ©2006-2007, NuHit, LLC Перевод: zCarot