СЦБИСТ - железнодорожный форум, блоги, фотогалерея, социальная сеть
Ушел из жизни Крупицкий Адольф Зельманович
6 февраля 2026 года ушел из жизни Крупицкий Адольф Зельманович, более шести десятков лет проработавший в институте «Гипротранссигналсвязь». Всю свою трудовую деятельность А.З. Крупицкий посвятил проектному делу. После окончанию обучения в Ленинградском институте инженеров железнодорожного транспорта в 1959 году начал свою профессиональную деятельность в качестве старшего электромеханика дистанции сигнализации и связи на Казахской железной дороге. В 1960 году пришел на работу в институт на должность инженера, работал руководителем группы, главным инженером проектов.

Читать далее
Вернуться   СЦБИСТ - железнодорожный форум, блоги, фотогалерея, социальная сеть > Уголок СЦБИСТа > Книги и журналы > xx2
Закладки ДневникиПоддержка Сообщество Комментарии к фото Сообщения за день
Ответить в этой теме   Перейти в раздел этой темы    
 
В мои закладки Подписка на тему по электронной почте Отправить другу по электронной почте Опции темы Поиск в этой теме
Старый 18.08.2011, 19:45   #1 (ссылка)
Crow indian
 
Аватар для Admin

Регистрация: 21.02.2009
Возраст: 40
Сообщений: 30,140
Поблагодарил: 398 раз(а)
Поблагодарили 6000 раз(а)
Фотоальбомы: 2607 фото
Записей в дневнике: 703
Репутация: 126089

Тема: Грамотно обслуживай тепловоз ЧМЭ3


Грамотно обслуживай тепловоз ЧМЭ3


Практические советы по обнаружению неисправностей в электрических цепях


В а том году исполнилось бы 75 лет известному преподавателю НОТИКУ. Он подготовил не одно поколение машинистов и их помощников, был автором многих книг и брошюр, плакатов и статей по тепловозам ЧМЭЗ. На его столе остались черновики и наброски будущих статей. Одну из них доработал и представил редакции наш постоянный автор и консультант, старший научный сотрудник ВНИИЖТа А.Г. ИОФФЕ.

В публикуемой статье изложены рекомендации, как для поиска неисправностей на тепловозе ЧМЭЗ более эффективно использовать панель зажимов в аппаратной камере. При этом приводятся важнейшие контрольные точки этой панели, с помощью которых можно быстро обнаружить места обрыва той или иной цепи.
Для того чтобы быстро наити и устранить неисправность в электрических цепях, машинист должен хорошо знать не только исполнительную схему тепловоза, но и расположение электрической аппаратуры (контакторов и реле, их блокировок, автоматических и плавких предохранителей, панелей зажимов, резисторов, диодов, розеток и др.). Важно помнить и последовательность включения контакторов, реле. Такие знания позволяют в частности, восстановить оборванную цепь постановкой наиболее удобной (небольшой по длине) перемычки, а также обходить при этом минимум защитных блокировок.

Как известно, в отличие от электрических схем отечественных тепловозов, на ЧМЭЗ зажимы различных панелей не обозначаются, а все провода, соединенные между собой, имеют одинаковый номер. Для удобства ориентирования при отыскании неисправностей напомним принятую на этом локомотиве систему нумерации проводов

Номера 1 — 42, а также 47, 49 55 — 57 присвоены кабелям и шинам силовых цепей пуска дизеля и движения тепловоза, а также проводам, идущим к катушкам и блокировкам аппаратов, непосредственно подключенных к этим цепям (например, реле РБ1, РБ2 и РЗ). Провода с номерами 44 — 68, 88, 201 и 205 находятся в цепях возбуждения возбудителя и тягового генератора, в интервале 69 — 89 — дистанционного управления частотой вращения коленчатого вала дизелем.

Провод 150 присоединен непосредственно к «плюсу» вспомогательного генератора. Провод 200 является общим плюсовым цепей освещения, а провод 202 — общим плюсовым цепей управления. Провода 203 — 294 относятся к цепям управления пуском дизеля и движением тепловоза. В цепях сигнализации, отопления и вентиляции применены провода с номерами 300 — 364 освещения — 400 — 432, управления тепловозом в одно лицо — 500 — 525 В цепях регулятора напряжения и возбуждения вспомогательного генератора задействованы провода с номерами в интервале 151 — 169. Минусовые провода имеют нумерацию от 100 до 122.


Многие плюсовые провода цепей управления и освещения присоединены к зажимам панели РШ4, провода цепей АЛСН — к панели РШ4А, а все минусовые провода этих цепей — к зажимам панели РШ5 (рис. 1). Упомянутые панели расположены внутри аппаратной камеры тепловоза что позволяет машинисту с помощью контрольной лампы быстро проверить наличие напряжения на определенном проводе, т.е. по ее загоранию убедиться, что все находящиеся перед этим проводом контакты исправны. Некоторые провода цепей управления и освещения выведены на панель зажимов пульта управления
Часто машинисты сетуют на то, что в электрической схеме тепловоза ЧМЭЗ не отмечены зажимы панели РШ4. На самом деле недостаток этот мнимый. Достаточно усвоить: на панель РШ4 выведены те провода, которые идут от электрооборудования, находящегося в аппаратной камере, к электрическим аппаратам и машинам, размещенным вне ее, т.е. в машинном помещении, шахте холодильника, пульте управления и других местах

При этом провода, закрепленные на стороне зажима, обращенной внутрь камеры, идут к аппаратам внутри камеры, а провода, имеющие тот же номер, но закрепленные с внешней стороны зажима, идут к аппаратам и машинам, находящимся вне камеры. Провода, соединяющие элементы электрической схемы, расположенные только в камере на панель не выведены.

Номер каждого из зажимов соответствует номеру подсоединенных к нему проводов Зажимы расположены на панели в основном по порядку номеров. Они проставлены и на самих зажимах, и на подходящих к ним проводах. Так что, найти на панели нужный провод не составляет большого труда. Этому способствуют и стабильность монтажа схемы в течение всего времени постройки тепловозов, а также сохранение электрических цепей при всех видах ремонта на заводе или в депо.

Например, подвод напряжения к катушкам реле РУ1, РУ2 и РУ4 удобнее проверить подключением контрольной лампы к зажимам 222 и 223 панели, так как провода с такими номерами выведены к контактам контроллера и розетке РЭУ межтепловозного соединения (рис 2). Наличие напряжения на «плюсе» катушки реле РУЗ следует проверять, подключив контрольную лампу непосредственно к катушке, так как плюсовой провод 256 соединен с контактами ОМ32 отключателя тяговых двигателей, установленного на распределительном щите (т.е. зажим 256 на панели РШ4 отсутствует).

Также на панель РШ4 не выведен провод 200 — общий плюсовой цепей освещения. Он находится под напряжением с момента включения рубильника ОБА аккумуляторной батареи.

При подаче напряжения на провод 200 свидетельствует показание вольтметра V цепей управления, установленного на распределительном щите тепловоза. Необходимо иметь в виду, что вольтметр подключен непосредственно к «плюсу» и «минусу» аккумуляторной батареи, т.е показывает напряжение батареи даже при сгоревшей плавкой вставке общего минусового предохранителя П100 Состояние этого предохранителя легко проверить, включив свет в кабине машиниста (автомат АВ415 также должен быть в рабочем положении). Если лампа горит, то предохранитель П100 исправен

Плюсовой провод 220 также не вы веден на панель PШ4 Через контакты ПСМЕ4 — ПСМЕ6 режимного переключателя «Управление» к этому проводу подключены катушки контакторов КНИ, КУ и блок-магнита ЭМОД Если ни один из приведенных аппаратов не включается (отсутствует напряжение на проводе 220), то вышел из строя автомат АВ220.

Для быстрого устранения такой неисправности можно вместо автомата АВ220 использовать автомат АВ351 (АВ400, АВ405, АВ415, АВ425). Через контакты данных автоматов напряжение от общего плюсового провода 200 подается на провод 351 (400, 405, 415, 425). Все перечисленные провода выведены на соответствующие зажимы панели РШ4 (см. рис. 1). Предварительно один из этих зажимов соединяют перемычкой с зажимом 203 или 212 этой панели (рис. 3).

Напряжение на провод 220 в случае сборки аварийной схемы подается по цепи: провод 200, контакты автомата АВ351 (или другого исправного автомата), провод 351, перемычка, провод 212, контакты кнопки ВОД2, провод 220. Если соединить перемычкой зажимы 351 и 203, то напряжение на провод 220 будет подаваться через контакты ПСМЕ5 переключателя «Управление» (наряду с контактами ПСМЕ1 и ПСМЕ6 эти контакты замкнуты в положении переключателя «Один тепловоз»).

Общий плюсовой провод 202 находится под напряжением с момента включения контактора КУ. На панели РШ4 (см. рис. 1) имеются четыре зажима, соединенные перемычкой, к которым присоединены провода 202. Однако для проверки напряжения на этих проводах нет необходимости применять контрольную лампу. Достаточно включить какой-либо аппарат, катушка которого подключена непосредственно к проводу 202 (например, нажать кнопку КНЗС и услышать звуковой сигнал). При открытых дверях аппаратной камеры можно вручную отжать, а затем отпустить якорь регулятора напряжения (искрение между подвижными и правыми неподвижными контактами указывает на то, что провод 202 находится под напряжением). Существуют и другие варианты проверки.

Отметим несколько наиболее важных (условно-контрольных) зажимов на панели РШ4, которые удобно использовать для отыскания конкретной неисправности. К зажиму 255 подключены провода, от которых ток поступает в катушки всех аппаратов, участвующих в пуске дизеля (кроме блок-магнита ЭМОД). Если ни один из этих аппаратов при нажатии на кнопку «Пуск дизеля» не включается, то можно с помощью контрольной лампы убедиться в отсутствии напряжения на зажиме 255 (рис. 3). Еще более точно неисправность можно найти, используя подключение контрольной лампы к зажиму 208 или 247 (в этом случае кнопка КНПД1 должна быть нажата).


В цепях дистанционного управления дизелем используется реле РУ5. Если машинист визуально обнаружил, что при переводе главной рукоятки контроллера на любую высшую позицию частота вращения коленчатого вала не увеличивается из-за того, что реле РУ5 не включено, то подключением контрольной лампы к зажиму 261 (см рис. 3) проверяют наличие напряжения на этом проводе («плюс» катушки реле РУ5) Когда лампа загорается, неисправна сама катушка. Возможно также нарушение контакта ПСМЕ1 в минусовои цепи катушки РУ5. Если же контрольная лампа не загорается, то для отыскания конкретного места обрыва цепи удобно использовать зажимы 246 и 252, также имеющиеся на панели РШ4 (см. рис. 1).

Еще одна важная контрольная точка на панели РШ4 — зажим 232, к которому подключена катушка контактоpa КВ (известно, что этот контактор включается после срабатывания поездных контакторов КП1 — КПЗ). Когда поездные контакторы не включаются, нет смысла подключать контрольную лампу к зажиму 232. Если же поездные контакторы включаются, а контактор КВ — нет, то неисправность следует искать на участке между проводами 226 и 232 (рис. 4). Прежде всего, необходимо визуально проверить, не включилось ли реле РЗ. В этом случае его якорь будет на защелке

На приведенном участке для подключения контрольной лампы можно использовать три зажима — 274 294 (оба находятся на панели РШ4А) и 242.
Например, если лампа горит при подключении к зажиму 242, но не горит при подключении к зажиму 232, то неисправен контакт реле давления воздуха РДВ или оборван один из проводов, подходящих к этому контакту (подразумевается, что давление воздуха в тормозной магистрали нормальное).

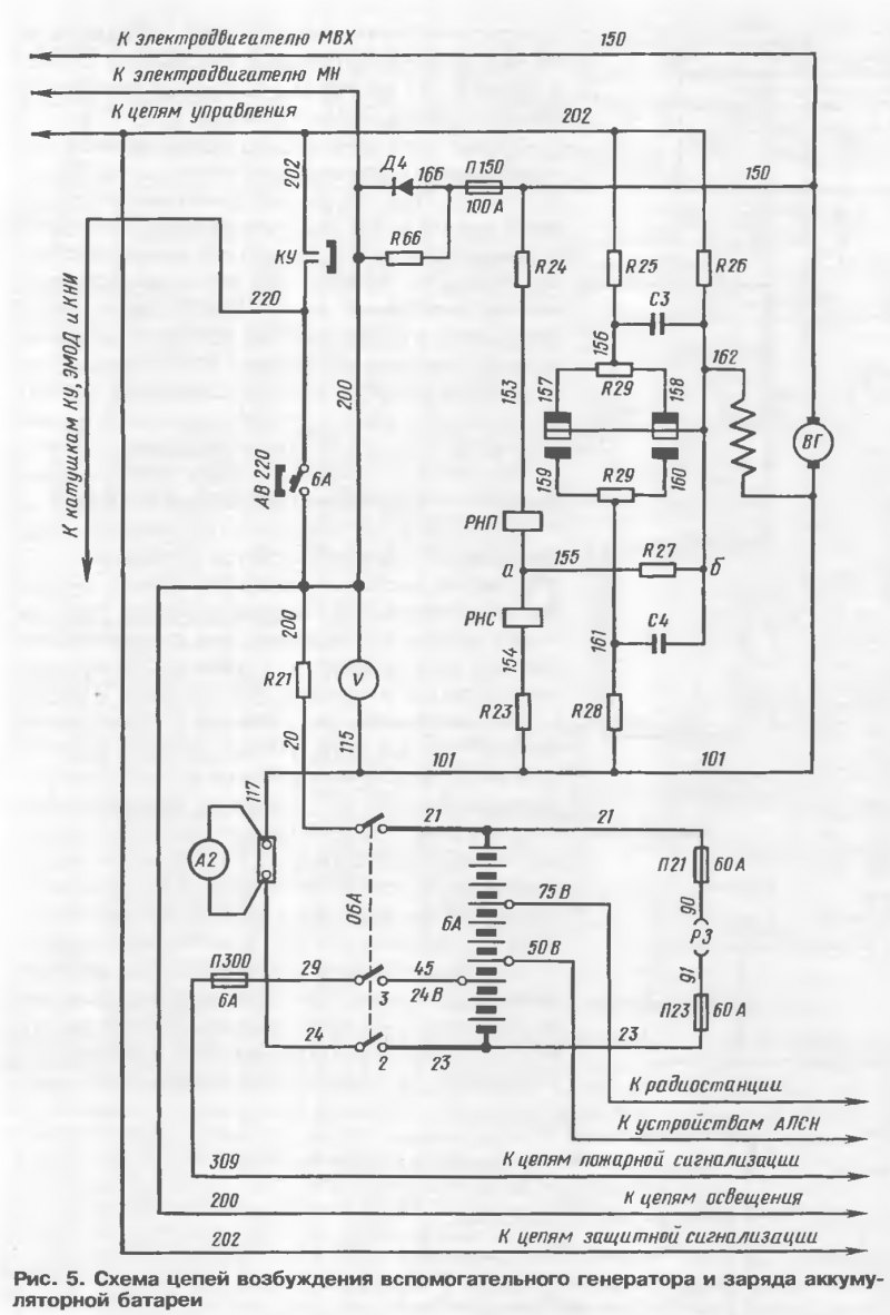
Следует упомянуть и два расположенных рядом зажима 150 и 162 (см. рис. 1) Их можно использовать если амперметр А2 при работающем дизеле показывает разрядку, т.е. все цепи управления и освещения питаются не от вспомогательного генератора В Г, а от аккумуляторной батареи (БА). К зажиму 150 подсоединен провод, идущий от «плюса» вспомогательного генератора (рис. 5). Если при подключении к этому зажиму контрольная лампа горит, то это означает, что вспомогательный генератор вырабатывает э.д.с. Однако либо напряжение на его зажимах ниже напряжения батареи, либо перегорел предохранитель П150, т.е. провод 200 оказался под напряжением батареи.


Возможно также нарушение контакта между щетками и коллектором ВГ из-за замасливания последнего. Тогда подключенная к зажиму 150 контрольная лампа гореть не будет. Разумеется напряжение не поступит и в том случае, когда вспомогательный генератор не получит возбуждение. Подключив контрольную лампу к зажиму 162, можно проверить находится ли этот зажим под напряжением.

Но, как указывалось ранее, к каждому зажиму на панели РШ4 присоединено не менее двух проводов. Загорание контрольной лампы может свидетельствовать о том что от «плюса» батареи через элементы регулятора РН напряжение проведено к зажиму 162 на панели РШ4 по внутреннему проводу. Внешний провод соединяет зажим 162 на панели PШ4 с зажимом Е1 на панели двухмашинного агрегата.

Если присоединить контрольную лампу к зажиму Е1, то загорание ее свидетельствует лишь о том, что напряжение подведено непосредственно к началу обмотки параллельного возбуждения вспомогательного генератора (причем от «плюса» батареи), но возможен обрыв в самой обмотке возбуждения. В этом случае неисправность устраняют при ремонте двухмашинного агрегата А если лампа не загорается — неисправностью является обрыв провода 162, соединяющего зажимы на панели РШ4 и панели двухмашинного агрегата.
Admin вне форума   Цитировать 14
Старый 30.08.2015, 09:37   #2 (ссылка)
Робот
 
Аватар для СЦБот

Регистрация: 05.05.2009
Сообщений: 2,483
Поблагодарил: 0 раз(а)
Поблагодарили 82 раз(а)
Фотоальбомы: не добавлял
Репутация: 0

Тема: Тема перенесена


Эта тема была перенесена из раздела Журнал "Локомотив".

Перенес: Admin
СЦБот вне форума   Цитировать 0
Похожие темы
Тема Автор Раздел Ответов Последнее сообщение
Тепловоз ТЭП-150, диплом Kovaco Студенту-локомотивщику 0 21.07.2011 18:57
Учись грамотно обслуживать тепловоз Admin xx2 0 25.06.2011 07:29
[Плакаты] Тепловоз Андрей13 Машинисту тепловоза 1 06.06.2011 14:43
тепловоз Admin Wiki Локомотивы 0 07.05.2011 20:07
=Курсовая работа= Тепловоз ТЭП60 Admin Студенту-локомотивщику 0 26.03.2011 13:11

Ответить в этой теме   Перейти в раздел этой темы   Translate to English

Возможно вас заинтересует информация по следующим меткам (темам):
, , , , ,


Здесь присутствуют: 1 (пользователей: 0 , гостей: 1)
 

Ваши права в разделе
Вы не можете создавать новые темы
Вы не можете отвечать в темах
Вы не можете прикреплять вложения
Вы можете редактировать свои сообщения

BB коды Вкл.
Смайлы Вкл.
[IMG] код Вкл.
HTML код Выкл.
Trackbacks are Вкл.
Pingbacks are Вкл.
Refbacks are Выкл.



Часовой пояс GMT +3, время: 20:51.

Яндекс.Метрика Справочник 
сцбист.ру сцбист.рф

СЦБИСТ (ранее назывался: Форум СЦБистов - Railway Automation Forum) - крупнейший сайт работников локомотивного хозяйства, движенцев, эсцебистов, путейцев, контактников, вагонников, связистов, проводников, работников ЦФТО, ИВЦ железных дорог, дистанций погрузочно-разгрузочных работ и других железнодорожников.
Связь с администрацией сайта: admin@scbist.com
1 2 3 4 5 6 7 8 9 10 11 12 13 14 15 16 17 18 19 20 21 22 23 24 25 26 27 28 29 30 31 32 33 34 
Powered by vBulletin® Version 3.8.1
Copyright ©2000 - 2026, Jelsoft Enterprises Ltd.
Powered by NuWiki v1.3 RC1 Copyright ©2006-2007, NuHit, LLC Перевод: zCarot