СЦБИСТ - железнодорожный форум, блоги, фотогалерея, социальная сеть
Вернуться   СЦБИСТ - железнодорожный форум, блоги, фотогалерея, социальная сеть > Эксплуатация устройств СЦБ > Лаборатория СЦБ > Терминатор СЦБ
Терминатор СЦБ Рекомендации по совершенствованию технического обслуживания и ремонта устройств СЦБ
Закладки ДневникиПоддержка Сообщество Комментарии к фото Сообщения за день
Ответить в этой теме   Перейти в раздел этой темы    
 
В мои закладки Подписка на тему по электронной почте Отправить другу по электронной почте Опции темы Поиск в этой теме
Старый 14.07.2012, 01:24   #1 (ссылка)
Опытный пользователь
 
Аватар для alt24

Регистрация: 22.05.2009
Сообщений: 16
Поблагодарил: 2 раз(а)
Поблагодарили 1 раз(а)
Фотоальбомы: не добавлял
Репутация: 0

Тема: модернизация УЗАТ 24-30 и 24-10


У нас на дистанции вечная проблема вылетают ШИМы. По нескольку приходится пробовать пока заработает УЗАТ.Для резерва установили два ЗБУ пока ремонтируются УЗАТы. Но такого кол-ва ЗБУ нет чтоб резервировать все стации.
Идея вот какая гдето давно попадалась мне схемка для запуска УЗАТа без ШИМа там подавалось питание через регулируемое сопротивление на управляющий электрод.
Т.Е. вручную запускать пока ремонтируются ШИМЫ
Пробовал подавать питание (+) на упр.электрод в УЗАТ 24-30 через 300 омное сопротивление нничего не получилось,также пробовал через регулируемое таже история!!
может ктото поможет как запустить это дело???
alt24 вне форума   Цитировать 0
Старый 14.07.2012, 12:09   #2 (ссылка)
Новый пользователь
 
Аватар для Torquato Tasso

Регистрация: 07.07.2009
Сообщений: 5,879
Поблагодарил: 282 раз(а)
Поблагодарили 1013 раз(а)
Фотоальбомы: 1 фото
Цитата:
Сообщение от alt24 Посмотреть сообщение
...может ктото поможет как запустить это дело???
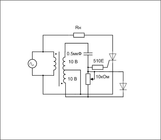
Все дело в том, что блок ШИМ не только формирует пилу для плавности регулировки напряжения на аноде тиристора, но и создает необходимый сдвиг фазы на УЭ тиристора для правильности его открытия. Поэтому попробуте схему с фазовращающим трансформатором, которая для управления тиристорами хорошо себя зарекомендовала.

Torquato Tasso вне форума   Цитировать 0
Похожие темы
Тема Автор Раздел Ответов Последнее сообщение
Модернизация КНП-5-73 срочно нужно! _T_ Вагонные замедлители 2 17.03.2014 09:31
Куплю УЗАТ-24-30 Alex57 Купля-Продажа 0 03.05.2012 13:49
МВС28/50 вместо УЗАТ-24-30 (ПВП-ЭЦК) Змей Устройства электропитания и ДГА 17 17.12.2011 09:06
ищу схему УЗАТ и описание bullet Поиск документации 3 12.05.2011 21:13
модернизация Patm Курсовое и дипломное проектирование 0 29.03.2011 09:45

Ответить в этой теме   Перейти в раздел этой темы   Translate to English

Возможно вас заинтересует информация по следующим меткам (темам):


Здесь присутствуют: 1 (пользователей: 0 , гостей: 1)
 

Ваши права в разделе
Вы не можете создавать новые темы
Вы не можете отвечать в темах
Вы не можете прикреплять вложения
Вы не можете редактировать свои сообщения

BB коды Вкл.
Смайлы Вкл.
[IMG] код Вкл.
HTML код Выкл.
Trackbacks are Вкл.
Pingbacks are Вкл.
Refbacks are Выкл.



Часовой пояс GMT +3, время: 20:14.

Яндекс.Метрика Справочник 
сцбист.ру сцбист.рф

СЦБИСТ (ранее назывался: Форум СЦБистов - Railway Automation Forum) - крупнейший сайт работников локомотивного хозяйства, движенцев, эсцебистов, путейцев, контактников, вагонников, связистов, проводников, работников ЦФТО, ИВЦ железных дорог, дистанций погрузочно-разгрузочных работ и других железнодорожников.
Связь с администрацией сайта: admin@scbist.com
1 2 3 4 5 6 7 8 9 10 11 12 13 14 15 16 17 18 19 20 21 22 23 24 25 26 27 28 29 30 31 32 33 34 
Powered by vBulletin® Version 3.8.1
Copyright ©2000 - 2026, Jelsoft Enterprises Ltd.
Powered by NuWiki v1.3 RC1 Copyright ©2006-2007, NuHit, LLC Перевод: zCarot