СЦБИСТ - железнодорожный форум, блоги, фотогалерея, социальная сеть

СЦБИСТ - железнодорожный форум, блоги, фотогалерея, социальная сеть (https://scbist.com/)
-   Системы централизации и блокировки (https://scbist.com/sistemy-centralizacii-i-blokirovki/)
-   -   РУ-90 - Руководящие указания по защите устройств СЦБ от перенапряжений (https://scbist.com/sistemy-centralizacii-i-blokirovki/1712-ru-90-rukovodyaschie-ukazaniya-po-zaschite-ustroistv-scb-ot-perenapryazhenii.html)

Вы просматриваете версию для печати. Если вы хотите увидеть статью полностью - перейдите по ссылке

ШНС СЦБ 13.05.2012 20:00

Коллеги, кто может пояснить физику необходимости установки разрядников в том шкафу, со стороны которого расположено КТП и заземление на среднюю точку согласно пункта 4.2.8 РУ-90
http://scbist.com/scb/uploaded/1284_1336924480.jpg

Николай Николаевич 13.05.2012 21:45

Цитата:

Сообщение от ШЧИСсх (Сообщение 97417)
Коллеги, кто может пояснить физику необходимости установки разрядников в том шкафу, со стороны которого расположено КТП и заземление на среднюю точку согласно пункта 4.2.8 РУ-90
http://scbist.com/scb/uploaded/1284_1336924480.jpg

Ну это элементарно...
Особенности электротяги переменного тока. Если поставить разрядники в оба шкафа - то появляется путь протекания уравнивающего тягового тока с одного пути на другой через два пробитых разрядника. Кабель между шкафами выгорает на ура.
Но - пора в приоритетном порядке ВСЕ разрядники в цепях питания выбросить из РШ и перенести их в КЯ!!! Мы третий год об этом твердим...

KPV 14.05.2012 09:35

Цитата:

Сообщение от ШЧИСсх
Коллеги, кто может пояснить физику необходимости установки разрядников в том шкафу, со стороны которого расположено КТП и заземление на среднюю точку согласно пункта 4.2.8 РУ-90

Посмотри 1247/643 от мая 1970 года. Хоть его в перечне действующих и нет, но осталось актуальным.
Кстати с применением аппаратуры БАРЬЕР наступили на те же грабли. Потом были изменения в ТР по защите вводов питания на спаренных СУ.

ШНС СЦБ 14.05.2012 21:14

Цитата:

Сообщение от Николай Николаевич (Сообщение 97429)
Ну это элементарно...
Особенности электротяги переменного тока. Если поставить разрядники в оба шкафа - то появляется путь протекания уравнивающего тягового тока с одного пути на другой через два пробитых разрядника. Кабель между шкафами выгорает на ура.
Но - пора в приоритетном порядке ВСЕ разрядники в цепях питания выбросить из РШ и перенести их в КЯ!!! Мы третий год об этом твердим...

Спасибо. Установка разрядников в шкафу ИМЕННО того пути, на которое заземлено КТПО в связи с чем?

Николай Николаевич 14.05.2012 22:25

Цитата:

Сообщение от ШЧИСсх (Сообщение 97654)
Спасибо. Установка разрядников в шкафу ИМЕННО того пути, на которое заземлено КТПО в связи с чем?

Да все с тем же. Чтобы не провоцировать протекание уравнивающего междупутного тока по кабелю СЦБ. Мы же один путь разрядником соединили с жилами кабеля ОПХ-ООХ, РПХ-РОХ и эти жилы подключили к трансформатору ЗНОМ КТПО, у которого заземление рабочее (27 кВ) и защитное (с корпуса КТПО) соединены вместе и подключены к другому рельсу. Прямая провокация - напряжение в рельсах при электротяге переменного тока в разы больше и пробивного напряжения РВНШ-250 и пробивного напряжения изоляции наших низковольтных цепей.

ШНС СЦБ 14.05.2012 22:31

Скажите, правильно ли сделано на рисунке
http://scbist.com/scb/uploaded/1284_1337020230.jpg

Николай Николаевич 14.05.2012 22:36

Цитата:

Сообщение от ШЧИСсх (Сообщение 97677)
Скажите, правильно ли сделано на рисунке
http://scbist.com/scb/uploaded/1284_1337020230.jpg

Нет, неправильно, причем дважды!!!
Правильно - вынести разрядники в КЯ "своих" фидеров!
Если придерживаться традиционных взглядов - правильно установить все 4 разрядника в том РШ, который заземлен на тот же рельс, что и КТПО!

ШНС СЦБ 14.05.2012 22:48

Спасибо! Выносом занимаемся. То есть не важно в какой шкаф что заходит, важно чтобы РКН стояли в РШ в который заходит РПХ-РОХ с КТПО ДПР с фазой С с дросселя этой точки. Или все таки лучше когда оба питания заводятся в один шкаф со стороны КТПО?

Николай Николаевич 14.05.2012 22:52

Цитата:

Сообщение от ШЧИСсх (Сообщение 97691)
Спасибо! Выносом занимаемся. То есть не важно в какой шкаф что заходит, важно чтобы РКН стояли в РШ в который заходит РПХ-РОХ с КТПО ДПР с фазой С с дросселя этой точки. Или все таки лучше когда оба питания заводятся в один шкаф со стороны КТПО?

Куда заводится кабель от фидера ОПХ-ООХ - не принципиально. Переделывать не нужно.
И еще раз - теоретически РШ, в который заводится кабель РПХ-РОХ, может оказаться на противоположной стороне от КТПО. Тогда либо заземление РШ тащить на другой путь - к КТПО, либо заземление КТПО тащить на другой путь - к РШ.

ШНС СЦБ 14.05.2012 23:00

Цитата:

Сообщение от Николай Николаевич (Сообщение 97696)
И еще раз - теоретически РШ, в который заводится кабель РПХ-РОХ, может оказаться на противоположной стороне от КТПО. Тогда либо заземление РШ тащить на другой путь - к КТПО, либо заземление КТПО тащить на другой путь - к РШ.

Спасибо. Вышеописаное в цитате понятно. Как быть с ВОЦН? С уравниванием между двумя путями они же никак не связаны? К размещению КТПО относительно путей и его заземлению они никак не вяжуться? Ставим на вводе питания?

Николай Николаевич 14.05.2012 23:09

Цитата:

Сообщение от ШЧИСсх (Сообщение 97708)
Спасибо. Вышеописаное в цитате понятно. Как быть с ВОЦН? С уравниванием между двумя путями они же никак не связаны? К размещению КТПО относительно путей и его заземлению они никак не вяжуться? Ставим на вводе питания?

Выносим в КЯ по двум причинам. Первое - "охрана должна стоять на входе". Это не мои слова, а уважаемого коллеги-форумчанина Сундетова. Сказано не в бровь, а в глаз. Чем ближе к вводу защита, чем более коротким и более толстым проводом она подключена - тем эффективнее работает. Второе - ВОЦы - имеют свойство раскаляться до красного и даже белого каления, как уголь. При расположении защиты двух фидеров рядом - территориально - один раскалившийся ВОЦ повреждает кабель и монтаж другого фидера. Пусть лучше тлеет в своем КЯ в гордом одиночестве.

ШНС СЦБ 15.05.2012 01:04

Цитата:

Сообщение от Николай Николаевич (Сообщение 97718)
Выносим в КЯ по двум причинам. Первое - "охрана должна стоять на входе". Это не мои слова, а уважаемого коллеги-форумчанина Сундетова. Сказано не в бровь, а в глаз. Чем ближе к вводу защита, чем более коротким и более толстым проводом она подключена - тем эффективнее работает. Второе - ВОЦы - имеют свойство раскаляться до красного и даже белого каления, как уголь. При расположении защиты двух фидеров рядом - территориально - один раскалившийся ВОЦ повреждает кабель и монтаж другого фидера. Пусть лучше тлеет в своем КЯ в гордом одиночестве.

Николай Николаевич, я понял за вынос. Я про то, что было до. То есть по РУ-90. Знаю что разносили вводы ОПХ-ООХ и РПХ-РОХ в разные стороны РШ.

ШЧИСсх добавил 14.05.2012 в 23:35
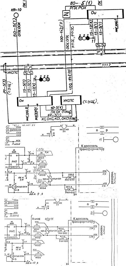
Так все-таки ВОЦН на этих точках стоят правильноhttp://scbist.com/scb/uploaded/1284_1337020230.jpg

ШЧИСсх добавил 15.05.2012 в 00:44
http://scbist.com/scb/uploaded/1284_1337028218.jpg На основании этого документа выходит что не правильно...

ШЧИСсх добавил 15.05.2012 в 01:04
Или все-таки правильно как в РУ-90:net:http://scbist.com/scb/uploaded/1284_1337029409.jpg

Бонус 15.05.2012 11:58

А вот вопрос по автономной тяге (пункт 4.3.4): необходимо производить соединениес корпусов релейных шкафов и светофоров только с одним (ближайшим) низковольтным заземлением у высоковольтной опоры или со вторым тоже?

Николай Николаевич 15.05.2012 12:30

Цитата:

Сообщение от Бонус (Сообщение 97836)
А вот вопрос по автономной тяге (пункт 4.3.4): необходимо производить соединениес корпусов релейных шкафов и светофоров только с одним (ближайшим) низковольтным заземлением у высоковольтной опоры или со вторым тоже?

Формулировка неоднозначная, но судя по смыслу - ответ "да". Тем более, что в качестве металлической связи РШ с КЯ используется броня кабеля (при её наличии). Поскольку речь идет о выравнивании потенциалов - соединять РШ с одним КЯ и не соединять с другим КЯ лишено всякого смысла.

Грозощит 15.05.2012 12:49

Цитата:

Цитата:
Сообщение от Бонус Посмотреть сообщение
А вот вопрос по автономной тяге (пункт 4.3.4): необходимо производить соединениес корпусов релейных шкафов и светофоров только с одним (ближайшим) низковольтным заземлением у высоковольтной опоры или со вторым тоже?
Формулировка неоднозначная, но судя по смыслу - ответ "да". Тем более, что в качестве металлической связи РШ с КЯ используется броня кабеля (при её наличии). Поскольку речь идет о выравнивании потенциалов - соединять РШ с одним КЯ и не соединять с другим КЯ лишено всякого смысла.
Считаю, что со вторым нет необходимости, даже может быть вредным, так как разрядники разных питаний сообщаются общей землёй. А по-моему главный недостаток по автономной тяге в том, что путевые трансформаторы, в частности питающего конца, расположены в РШ и заземляются через среднюю точку двух выравнивателей на корпус РШ, который изолирован от рельса. То есть, корпус РШ всё равно связан с рельсом, на котиорый выполнено при автономной тяге заземление электрооборудования подвижного состава и путевых машин на рельсовом ходу. Да и при грозах остаётся вероятность транзита тока молнии с цепей электропитания через приборы защиты провод-земля в рельсовую линию через РШ. По мне защита провод земля для рельсовой цепи, тем более для путевой обмотки ПТ, тем более в РШ не нужна. Основания - рельс лежит на земле, и его изоляция к ней меньше чем всего оборудования. Зато её (защиты провод-земля в р.ц.) наличие - возможность пропуска тока молнии с ВЛ СЦБ в рельс через РШ.


Часовой пояс GMT +3, время: 17:35.

Powered by vBulletin® Version 3.8.1
Copyright ©2000 - 2026, Jelsoft Enterprises Ltd. Перевод: zCarot


Яндекс.Метрика