12.9. Вспомогательные цепи и устройства в электрической схеме тепловоза
Прокачка масла в системе дизеля «вручную». В схеме предусмотрена возможность предварительной прокачки масла в системе дизеля без включения автоматики пуска. Катушка контактора К.МН питается от автомата «Управление дизелем» при включении тумблера «Маслопрока-чивающий насос». Получив питание, контактор КМН включает электродвигатель маслопрокачивающего насоса.
Размыкающий контакт тумблера «Маслопрокачивающий насос» (258, 330) исключает работу дизеля или его пуск, разрывая цепь питания тягового электродвигателя ЭТ объединенного регулятора дизеля. Этим предохраняется электродвигатель маслопрокачивающего насоса от включения его на напряжение вспомогательного генератора.
Проворот вала дизеля. Коленчатый вал проворачивают на остановленном дизеле при выключенном тумблере «Топливный насос» на пульте управления (реле РУЗ отключено). При нажатии кнопки «Пуск дизеля» пусковые контакторы получают питание от клеммы 11/1—2 (4-), через автомат «Управление», контакт блокировки тормоза Б У, контакт реверсивного механизма контроллера в положении «Вперед» или «Назад», замкнутый на нулевой позиции контакт 10 контроллера КМ, размыкающий контакт РУ16, кнопку ПД, размыкающие контакты РУ9, РУЗ, КВ, 105 и на катушки контакторов Д1, Д2, ДЗ. Получив питание, пусковые контакторы подключают к аккумуляторной батарее генератор, обеспечивающий поворот вала дизеля.
Включение электродистанционных измерительных приборов. На пульте машиниста установлены электродистанционные приборы, измеряющие температуру воды и масла, давление масла в системах дизеля, а также давление воздуха в системе контакторов.
Электродистанционное измерение производится с помощью лого-метрических приборов, состоящих из измерителя и приемника. Измерители устанавливаются на пульте управления, а приемники — в трубопроводы соответствующих систем. Они электрически соединены между собой с помощью штепсельных разъемов и подводящих проводов. Штепсельные разъемы крепятся непосредственно на корпусах измерителя и приемника.
Приборы получают питание при включении автомата «Жалюзи». Так как они рассчитаны на напряжение питания 27 В, то в цепи питания приборов включены балластные резисторы. Температуру воды и масла ведомой секции контролируют переводом рукояток (с самовозвратом) тумблеров ПТВ и ПТМ в положение //.
Подзаряд аккумуляторной батареи. Для управления зарядом батареи применяется диод заряда батареи (ДЗБ) типа ВК-2-200. При работающем дизеле, когда напряжение на зажимах вспомогательного генератора выше напряжения аккумуляторной батареи, ток от плюсового гажима через диод ДЗБ, резистор заряда батареи СЗБ и предохранитель поступает на подзаряд батареи. При снижении напряжения на зажимах вспомогательного генератора ниже напряжения аккумуляторной батареи диод ДЗБ запирается и не пропускает ток в обратном направлении, предотвращая разряд аккумуляторной батареи.
Резистор СЗБ в цепи заряда батареи предназначен для ограничения зарядного тока. Его величину можно изменять переключением подводящих проводов по отпайкам (выводам) резистора. Этим поддерживается номинальный режим зарядного тока батареи в разное время года (зимой, летом).
Работа тепловоза двумя секциями. При работе тепловоза двумя секциями управления ведомой секции осуществляется с пульта управления ведущей секции. Для этого в электрической схеме предусмотрены специальные выводы, которые подведены к розеткам, установленным снаружи на задней стенке кузова каждой из секций. Розетки соединяются между собой межтепловозными соединениями (многожильные кабели со штыревыми вставками).
Для подготовки цепей автоматики пуска включается тумблер «Топливный насос II секции». После чего реле РУЗ ведомой секции получает питание с ведущей секции по цепи: клемма 111—4 (+), автомат «Работа дизеля», переключатель ПК.Р, тумблер «Топливный насос II секции», провод 26, межтепловозное соединение, провод 25 ведомой секции, размыкающий контакт реле РУ18, контакт РУ7, катушка реле РУЗ.
После этого нажатием кнопки «Пуск дизеля II секции» собираются цепи автоматики пуска и получают питание контакторы Д1—ДЗ: клемма 1111—2 (+), автомат «Управление», контакты блокировки тормоза БУ,контакт реверсивного механизма контроллера в положении «Вперед» или «Назад», контакт 10 контроллера замкнутый на нулевой позиции, контакт реле РУ16, кнопка «Пуск дизеля II секции», провод 24, межтепловозное соединение, провод 23 ведомой секции и далее по цепям и в порядке аналогично описанным ранее для ведущей секции.
Частоту вращения вала дизеля изменяют комбинационным переключением электромагнитов MPI—МР4 объединенного регулятора дизеля ведомой секции. Они получают питание от контактов контроллера машиниста ведущей секции через выводы 15, 16, 17, 19, межтепловозное соединение, выводы 15, 16, 17, 19 ведомой секции.
Цепи включения реле управления и контакторов, включающих и управляющих нагрузкой тягового генератора, а также цепи защиты и сигнализации получают питание аналогично через соответствующие выводы и межтепловозные соединения, подключение которых к вставкам и розеткам приведено в схеме электрооборудования.
Автоматическая локомотивная сигнализация. Автоматическая четырехзначная локомотивная сигнализация непрерывного действия с контроллером скорости и периодической проверкой бдительности типа АЛСНВ-1 служит для повышения безопасности поездов на участках железных дорог, оборудованных автоблокировкой.
Локомотивная сигнализация состоит из приемных катушек, усилителя, дешифратора, локомотивного светофора, электропневматического клапана автостопа и рукоятки бдительности. Электрическая схема подсоединения локомотивной сигнализации на тепловозе показана на рис. 138.
Устройства локомотивной сигнализации получают питание включением выключателя АВ. При этом питание берется с части аккумуляторной батареи, напряжение на которой при работающем вспомогательном генераторе должно быть 50 В. Для повышения равномерности заряда и разряда батареи параллельно второй части батареи подключен уравнительный резистор СУ сопротивлением 20 Ом.
Рис. 138. Исполнительная схема АЛСН
Примечания. 1. Замыкающий контакт реле в цепи вентилей песочницы подключать к схеме по специальному указанию ЦТ МПС, до получения указания концы проводов А84 и А85 должны быть изолированы.
2. Перемычка, шунтирующая контакт К ключа ЭПК автостопа, снимается по получению соответствующего указания ЦТ МПС.
Работа схемы локомотивной сигнализации начинается с приема сигналов, подаваемых путевыми светофорами участка пути, оснащенного автоблокировкой. С этой целью в рельсовую цепь навстречу поезду пропускается ток, состоящий из отдельных импульсов в различных комбинациях, содержащих показание сигналов светофора в закодированном виде.
Ток рельсовой цепи создает магнитное поле, которое наводит в приемных катушках ПК1 и ПК2 импульсы электродвижущей силы. Эти импульсы усиливаются усилителем и передаются в дешифратор (находятся в одном ящике и на схеме условно обозначены ЯДУ)- Дешифратор расшифровывает сигнал и включает соответствующий сигнальный огонь на локомотивном светофоре 5ЛС, а также управляет работой электропневматического клапана автостопа ЭПК- Клапан автостопа вступает в работу при снятии дешифратором напряжения с катушки ЭПК в соответствии с показаниями локомотивного светофора. При этом предварительно клапаном подается свисток в течение 78 с, после чего клапан осуществляет принудительное экстренное торможение разрядкой в атмосферу автотормозной магистрали поезда. Одновременно замыкающий контакт электропневматического клапана (А92, А93) включает реле РУ12, которое снимет нагрузку тягового генератора, становится на самопитание и включает сигнальную лампу «Разрядка тормозной магистрали» на пульте управления машиниста.
Для предотвращения срабатывания клапана автостопа машинист периодически через 15—20 с должен нажимать кнопку бдительности КБ, подтверждая этим способность управлять поездом, при следующих огнях локомотивного светофора:
а) при красном огне (скорость менее 20 км/ч);
б) при желтом с красным огнем (скорость менее икж км/ч устанавливается путевой службой МПС);
в) при желтом огне (скорость более vкm км/ч);
г) при белом огне после желтого или зеленого (скорость свыше 10 км/ч).
В случае проследования закрытого путевого светофора с красным огнем на локомотивном светофоре со скоростью более 20 км/ч, а также при превышении скорости ькт при желтом с красным огнем локомотивного светофора срабатывает клапан автостопа ЭПК и наступает автоматическое экстренное торможение поезда,которое нельзя остановить нажатием рукоятки бдительности.
При следовании по боковым путям станции и участкам, не оборудованным путевыми устройствами локомотивной сигнализации, на локомотивном светофоре должен загораться белый огонь. Если загорается красный огонь, то необходимо перевести тумблер ДЗ в положение «Без АЛС», после чего одновременным кратковременным нажатием кнопки ВК «Включение белого огня» и кнопки бдительности БР включается белый огонь на локомотивном светофоре. Промежутки времени между проверками бдительности в этом случае будут составлять 60—90 с.
При работе устройств АЛСНВ-1 автоматически регистрируется на ленте скоростемера СЛ включенное положение автостопа, нажатие
рукоятки бдительности и следование по участкам с красным, желтым с красным и желтым огнями на локомотивном светофоре. Порядок проверки блоков АЛСНВ-1 и их подробное описание приведены в инструкции завода-изготовителя.
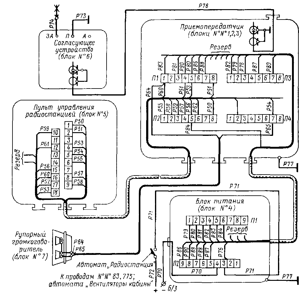
Тепловозная радиостанция. Для организации поездной радиосвязи на тепловозе установлена радиостанция типа ЖР-ЗМ. Блоки радиостанции (см. рис. 88) соединены экранированными многожильными кабелями. Монтажная схема радиостанции приведена на рис. 139.
Радиостанция ЖР-ЗМ обеспечивает в пределах 10—15 км устойчивую, беспоисковую и бесподстроечную симплексную двустороннюю телефонную связь между абонентами на одном из своих частотных каналов. Работает радиостанция на жестко фиксированных волнах с узкочастотной модуляцией на одном из 20 каналов ультракоротковолнового диапазона частот 25—125 МГц.
Рис 139. Монтажная схема тепловозной радиостанции
Для исключения взаимных переговорных помех радиостанция оборудована вызывным устройством, дающим возможность вести групповую или взаимноизбирательную связь. Прием и передача осуществляются через микротелефонную трубку. Одновременно можно вести прием и через рупорный динамический громкоговоритель.
Антенна радиостанций, общая для приемника и передатчика, представляет собой несимметричный четвертьволновый заземленный вибратор. Установлена антенна на крыше тепловоза и натянута между двумя специальными керамическими изоляторами. Антенна с приемопередатчиком соединена коаксиальным кабелем с волновым сопротивлением 75 Ом и фишками. Настройка антенной цепи и согласование ее сопротивления с сопротивлением кабеля производятся универсальным согласующим устройством (блок № 6).
Радиостанция питается от аккумуляторной батареи или вспомогательного генератора напряжением 75 В через преобразователь радиостанции, выходное переменное напряжение которого 110 В, частота 50 Гц. Подробное описание блоков изложено в Техническом описании и инструкции по эксплуатации радиостанции ЖР-ЗМ.
Контрольно-измерительные приборы. Измерительные приборы, установленные на тепловозе, представлены в табл. 18.
Таблица 18

Продолжение

Продолжение










