9.1. Общая компоновка вспомогательных механизмов и их кинематическая схема
Мощность дизеля, расходуемая на вспомогательные нужды, используется для привода компрессора, вентиляторов .охлаждения электрических машин (тягового генератора и тяговых электродвигателей передней и задней тележек) и вентилятора охлаждающего устройства тепловоза.
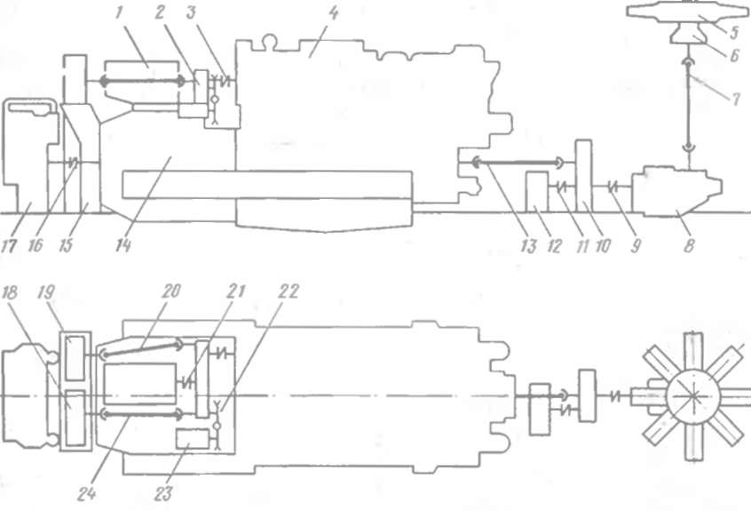
Расположение вспомогательных механизмов на тепловозе показано на рис. 92. От вала отбора мощности дизеля через пластинчатую муфту 3 приводится передний распределительный редуктор 2, установленный на тяговом генераторе 14 вместе с двух машинным агрегатом / и синхронным подвозбудителем 23. К передней торцовой части генератора крепится нагнетательный канал 15, на котором размещены вентиляторы 18 и 19 охлаждения соответственно тягового генератора и тяговых электродвигателей передней тележки Привод всномоїательных механизмов, расположенных на тяговом генераторе, осуществляется от переднего распределительного редуктора: двухмашинного агрегата через полужесткую пластинчатую муфту 21, вентиляторов охлаждения тягового генератора и тяговых электродвигателей через карданные валы 24 и 20, полвозбудителя через клиноременную передачу 22. С тяговым генератором полужесткой пластинчатой муфтой /6" соединен тормозной компрессор 17, установленный на приваренном к настилу рамы тепловоза фундаменте сварной конструкции.

Рис. 92. Схема расположения вспомогательных механизмов на тепловозе:
/ двухмашинный агрегат. 2 передний распредели V ьнын релл'ктор. 3. 9. //. 16 21— полужесткие пластинчатые муфты; -/ — дизель. 5 вентиляторное колесо. 6 поаннгник вентилятора. 7. 13 20. 24-карллнные палы: 8 - гндроирнн всі н ятора холодильника: 10 зияний распределительный редлк гор. 12-- вентититор охлаждения тнгоных электродвигателей задней тележки, 14— тяговый генератор: 15 - нагнетательный клна4. 17 — тормозной компрессор: 18 — пентилитор охлаждении тигопого генератора. 19 - пентилитор охлаждения электродвигателей переписи тележки; 22 ьтнноречениаи передача: 23 поавозбулитсль
Со стороны холодильной камеры размещены задний распределительный редуктор 10, вентилятор 12 охлаждения тяговых электродвигателей задней тележки, гидропривод 8 вентилятора холодильника. Задний распределительный редуктор приводится от дизеля через карданный вал 13; вентилятор 12 и гидропривод 8 соединены с редуктором полужесткими пластинчатыми муфтами // и 9. Гидропривод, связанный с вентиляторным колесом посредством карданной передачи, представляет собой смонтированную в одном корпусе гидромуфту переменного наполнения и угловой конический редуктор. Гидромуфта обеспечивает передачу крутящего момента бе» механической связи между коленчатым валом дизеля и обладающим большой инерцией вентиляторным колесом, гасит крутильные колебания, позволяет бесстуиенчато изменять частоту вращения вентилятора холодильника.
⇐Настройка реле перехода тепловоза 2м62 Оглавление Приводы вспомогательных механизмов, требования к установке вспомогательного оборудования тепловоза 2м62⇒










