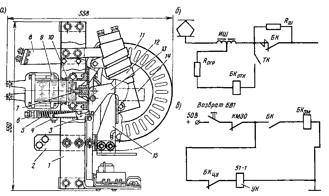
Контакторы БК-78Т и БК-2Б. Эти контакторы установлены на электровозах ВЛ11, В Л 10у и В Л10 для защиты тяговых двигателей от токов к.з. в режиме рекуперации. Узлы контактора БК-78Т смонтированы на двух текстолитовых планках / (рис. 199, а) На верхнем латунном кронштейне 9 укреплены шихтованный магнитопровод включающего механизма, ярмо, отключающая катушка, кронштейн, несущий гибкий провод, подвижной контакт 13 и магнитопровод дутья с дугогасительной катушкой 12. Подвижной контакт 13 тягой 7 соединен с якорем 10. Замыкание подвижного контакта 13 с неподвижным 15 обеспечивается контактной пружиной 5, натянутой между нижним концом контакта 13 и скобой 6. Неподвижный контакт установлен на рифленой поверхности вывода 2 Верхний вывод 8, к которому при-
соединен наконечник катушки 12, укреплен на текстолитовой планке. В стенки лабиринтно-щелевой дугогасительной камеры // из дугогасительного материала КМК-218 впрессованы шихтованные полюсы 14. В камере закреплен рог. Вспомогательные контакты и электромагнит укреплены на кронштейне и через индивидуальные изоляционные рычаги связаны с подвижным контактом 13 и рычагом защелки 4, которые шарнирно закреплены на планке.
При рекуперативном торможении в нормальном положении силовые контакты БК контактора БУ-78Т замкнуты (рис 199, б) под действием пружины 5 (см. рис. 199, а) Размыкание контактов 13 и 15 происходит при возбуждении отключающей катушки БКатк (см. рис. 199, б), которая через ограничивающий резистор #огр подключена параллельно катушке индуктивного шунта ИШ. При к.з. в режиме рекуперации на зажимах шунта ИШ напряжение повышается, катушка БК0ТК возбуждается, якорь 10 (см. рис. 199, а) притягивается, подвижной контакт 13 отключается, растягивая контактную пружину 5, при этом рычаг защелки 4 попадает в паз держателя 3 контакта 13 и удерживает его в отключенном положении. Дуга, образующаяся при разрыве контактов 13 и 15, гасится в дугогасительной камере //. В процессе отключения контакт 13 толкает рычаг блока вспомогательных контактов БКау (см. рис. 199, в), которые размыкают цепь удерживающей катушки (УК) быстродействующего выключателя 51-1, и восстанавливается цепь включающего электромагнита БКШ. После перевода главной рукоятки на нулевую позицию замыкаются контакты КМЭ0 и катушка БКШ электромагнита возбуждается, якорь ударяет по изоляционному рычагу, который в свою очередь поднимает вверх рычаг зашелки и, освобождая контактную пружину, замыкает подвижной контакт 13 с неподвижным 15 (см. рис. 199, а).
Привод контактора БК-2Б имеет удерживающую катушку и витки насыщения, проходящие 4 раза через окна магнито-провода, что делает его неполяризован-ным В отличие от контактора БУ-78Т у контактора БК-2Б при рекуперации витки насыщения, дугогасительная ка-

Рис. 199. Быстродействующий контактор БК-78Т (а) и схемы (б, в) его включения
тушка соединены последовательно с силовыми контактами и включены в цепи обмоток возбуждения тяговых двигателей.
Быстродействующие контакторы КМБ-3. Это двухполюсные контакторы, установлены они на электропоездах ЭР2Р, ЭР2Т, ЭР22В и ЭР22 для защиты си-
ловых цепей при к.з., круговом огне, перебросах на землю в режимах рекуперативного и реостатного торможения. На двух изоляционных стойках / и 2 (рис. 200, а) смонтированы следующие узлы: магнитопровод, имеющий две магнитные цепи, расположенные во взаимно перпендикулярных плоскостях (рис.

Рис 200 Быстродействующий контактор КМБ-3 (а), его магнитопровод (б) и схема привода (в)
200, б); дугогасительные катушки с одно-щелевыми камерами 3 (см рис. 200, а); дюралюминиевые рычаги 4 с подвижными контактами, четыре блокировочных контакта 13.
Вертикальную магнитную цепь составляют: сварное ярмо 6 (см. рис. 200, а и б), рычаг якоря 12, два рабочих воздушных зазора, два шихтованных сердечника 10, шихтованное ярмо 17. Горизонтальная магнитная цепь состоит из якоря //, двух сердечников с включающими катушками 7, ярма и магнитного шунта 9, на котором расположена размагничивающая катушка 8. Два полюса контактора разделены асбестоцементной перегородкой (на рис. 200, а она не показана), предотвращающей переброс дуги между неподвижными контактами.
При включении контактора его катушки 7 соединяются параллельно и согласованно (это увеличивает тяговое усилие), так как при включенной кнопке КнЗ (рис. 200, в), возбужденных катушках реле РК 31, РК 32 их контакты замкнуты. Магнитные потоки катушек 7 замыкаются по вертикальной цепи и притягивают якорь привода к сердечникам. Рычаг 14 якоря //, поворачиваясь вокруг своей оси, толкает изоляционный стержень 15 (см. рис. 200, а), подвижные контакты растягивают отключающие пружины 5 и прижимаются к неподвижным. Магнитный зазор б между якорем и шихтованными сердечниками при этом значительно уменьшится, тяговое усилие увеличится. После замыкания силовых контактов для подготовки быстрого отключения катушки 7 блок-контактами переключаются на встречное последовательное соединение и включается добавочный резистор Рк39. В этом режиме магнитный поток ослаблен и замыкается по горизонтальной магнитной цепи (штриховые стрелки). При коротком замыкании в силовой цепи ток в размагничивающей катушке 8 резко возрастет, а так как ее поток направлен встречно потоку удерживающих катушек, то магнитный поток, ответвляющийся в магнитный шунт, увеличится и резко уменьшится магнитный поток, замыкающийся через якорь. Две мощные отключающие пружины отрывают якорь // от магнитопровода и размыкают силовые
контакты. После этого переключатся блокировочные контакты.
Контактор КМБ-3 имеет номинальное напряжение силовой цепи 3000 В, номинальный ток 180 А, нажатие силовых контактов 45 Н (4,5 кгс), собственное время срабатывания 0,003 с при скорости нарастания тока 50 кА/с.
|
|