СЦБИСТ - железнодорожный форум, блоги, фотогалерея, социальная сеть
Это сообщение показано отдельно, перейти в тему, где размещено сообщение: ПП-0,3М
  #1  

По умолчанию ПП-0,3М

Полупроводниковый преобразователь ПП-0,3М

Общие сведения. Полупроводниковый преобразователь ПП-0,ЗМ предназначен для резервирования электропитания устройств железнодорожной автоматики при выключении сети однофазного переменного тока и для электропитания рельсовых цепей однофазным переменным током, частотой, отличной от частоты сети.

Преобразователь устанавливается в помещениях постов ЭЦ и в металлических утепленных контейнерах и модулях. По климатическим и механическим воздействиям он соответствует классификационным группам КЗ. 1 и МС2 по ОСТ 32.146-2000, но предназначен для работы при температурах от минус 25 до плюс 50 °С.

Преобразователь ПП-0,ЗМ имеет следующие достоинства по сравнению с ПП-0,3:

• мягкий, более устойчивый пуск без использования осветительной лампы в нагрузке;

• работа на частоте 50 Гц вместо 60 Гц;

• возможность работы в автономном режиме с частотой 75 Гц;

• меньшее число трансформаторов, меньше размер силового дросселя, вместо реле КДР-5М применено реле меньших размеров РЭМ-ЗМ.


Технические характеристики. Преобразователь может работать с номинальной выходной частотой 50 или 75 Гц в автономном режиме или с внешним сигналом управления (переключение осуществляется вручную установкой на преобразователе соответствующих перемычек (табл. 3.1).

Нестабильность частоты выходного сигнала при изменении напряжения питания составляет ±1%, при изменении температуры - ±3%. Максимальная мощность нагрузки преобразователя при cos ф = 0,9 равна 0,3 кВт.


В автономном режиме при напряжении питания 24 В действующее значение выходного напряжения соответствует указанному в табл. 3.2.


Форма выходного напряжения — прямоугольная. Потребляемый ток в автономном режиме при напряжении питания 24 В и нагрузке 0,3 кВт — не более 17 А; в режиме холостого хода - не более 2,8 А.

К.п.д. преобразователя при максимальной нагрузке - не менее 73%.

Время запуска преобразователя - не более 0,3 с. Напряжение входного сигнала управления переменного тока - 5-10 В.

Сопротивление изоляции между всеми контактами разъема XT (кроме контакта 15) и корпусом преобразователя в нормальных климатических условиях - не менее 50 МОм.

Масса преобразователя не более 38 кг, габаритные размеры 386 х 271 х 316 мм.

Устройство и работа преобразователя. Принципиальная схема преобразователя ПП-О.ЗМ, включенного в автономном режиме работы, приведена на рис. 3.1.

Преобразователь состоит из узла управления тиристорами (плата AI), пускозащитного устройства (плата А2, резистор R37, автоматический выключатель многократного действи QF и реле Kl, К2) и инвертора (тиристоры VS1, VS2, дроссели L1—L3, трансформатор TV, диоды VD13, VD14, VD22- VD25, конденсаторы С10-С13).

Питание инвертора осуществляется через пускозащитное устройство от источника постоянного тока ПБ-МБ. Реле К2 осуществляет пуск преобразователя, а реле К1 контролирует наличие переменного напряжения на его выходе и замыкает силовую цепь питания преобразователя в нормальном режиме. При выключении сети переменного тока фронтовым контактом аварийного реле А отключается цепь питания катушки реле К2. Реле К2 отпускает якорь с небольшим замедлением, необходимым для ликвидации «дребезга» тылового контакта реле А, включающего преобразователь. При номинальном напряжении питания замедление реле 0,1 с. Контактами 121—123, 221—223 и 321—323 реле К2, соединенными параллельно через резистор R37 включается пусковая цепь инвертора. Параллельное соединение этих контактов исключает разрыв пусковой цепи при их «дребезге».

После появления переменного тока на трансформаторе TVчерез мостовой выпрямитель VD15- VD18 получает питание катушка реле К1, контролирующего работу преобразователя. Реле срабатывает. Усиленным контактом, рассчитанным на ток 20 А, К1 замыкает основную цепь питания инвертора в обход контактов реле К2 и резистора R37. От выпрямителя VD15- VD18 с замедлением на притяжение срабатывает реле К2. Стабилитрон VD19 снижает напряжение на обмотке реле К2 для увеличения времени притяжения якоря. Контакты 211-213 реле К2 обеспечивают переключение питания катушки реле К1 с мостовой схемы выпрямителя на двухполупериодную со средней точкой (цепь МБ) для снижения напряжения на реле (до 24 В). Реле К1 и К2 продолжает питаться через выпрямитель VD15- VD18, подключенный к первичной обмотке силового трансформатора TV.

При коротком замыкании в нагрузке происходит опрокидывание инвертора, переменный ток на обмотках трансформатора TV исчезает и вначале реле К1, а затем реле К2 отпускают якоря. Разрывается цепь питания инвертора. Если короткое замыкание в нагрузке было кратковременным, то после отпадания реле К2, т. е. через 0,1 с происходит автоматический повторный запуск преобразователя. Для исключения разряда аккумуляторной батареи и защиты преобразователя от токовых перегрузок при длительном коротком замыкании в нагрузке установлен автоматический выключатель многократного действия QF, который срабатывает от длительного протекания по пусковой цепи тока «опрокинутого» инвертора. В дальнейшем выключатель периодически (через 1—2 мин) кратковременно включает пусковую цепь инвертора и восстанавливает его работу после устранения короткого замыкания.

От сети переменного тока возбуждается аварийное реле А и отключает преобразователь. Реле К2 при этом удерживает якорь притянутым за счет питания обмотки по цепи: ПБ, контакты 13-33 реле А, обмотка реле К2, выпрямитель VD15-VD18, полуобмотки 1—2 и 3—2 TV, МБ.

Для преобразования постоянного напряжения в переменное применен параллельный инвертор напряжения с обратными и отсекающими диодами. Два тиристора VS1 и VS2 переключают ток в полуобмотках силового трансформатора TV, который обеспечивает заданное переменное напряжение и ток в нагрузке. Диоды VD13, VD14 обратного выпрямителя ограничивают повышение выходного напряжения инвертора при уменьшении нагрузки и обеспечивает возврат реактивной мощности нагрузки в источник питания. Дроссели L2 и L3 снижают скорость нарастания анодных токов тиристоров. Конденсаторы С 10-С 13 служат для искусственной коммутации тиристоров. Дроссель L1 ограничивает ток разряда конденсаторов С10-С13 на источник питания.

Отсекающие диоды VD22- VD25 исключают разряд конденсаторов С 10-С 13 на первичную обмотку трансформатора TV при насыщении сердечника и индуктивном характере нагрузки.

Инвертор работает устойчиво при изменении нагрузки от полной до холостого хода и индуктивном или емкостном характере нагрузки. Устойчивость обеспечивается благодаря тому, что после коммутации напряжение заряда конденсаторов С10-С13 всегда достигает максимального значения и сохраняется таким, в результате чего происходит надежное запирание тиристоров VS1, VS2.

Для обеспечения пуска преобразователя ПП-0,ЗМ при индуктивной нагрузке с целью уменьшения подмагничивания выходного трансформатора и трансформаторов нагрузки в схеме управления тиристорами используется «мягкий» пуск на повышенной частоте с последующим постепенным переходом на номинальную частоту преобразователя.




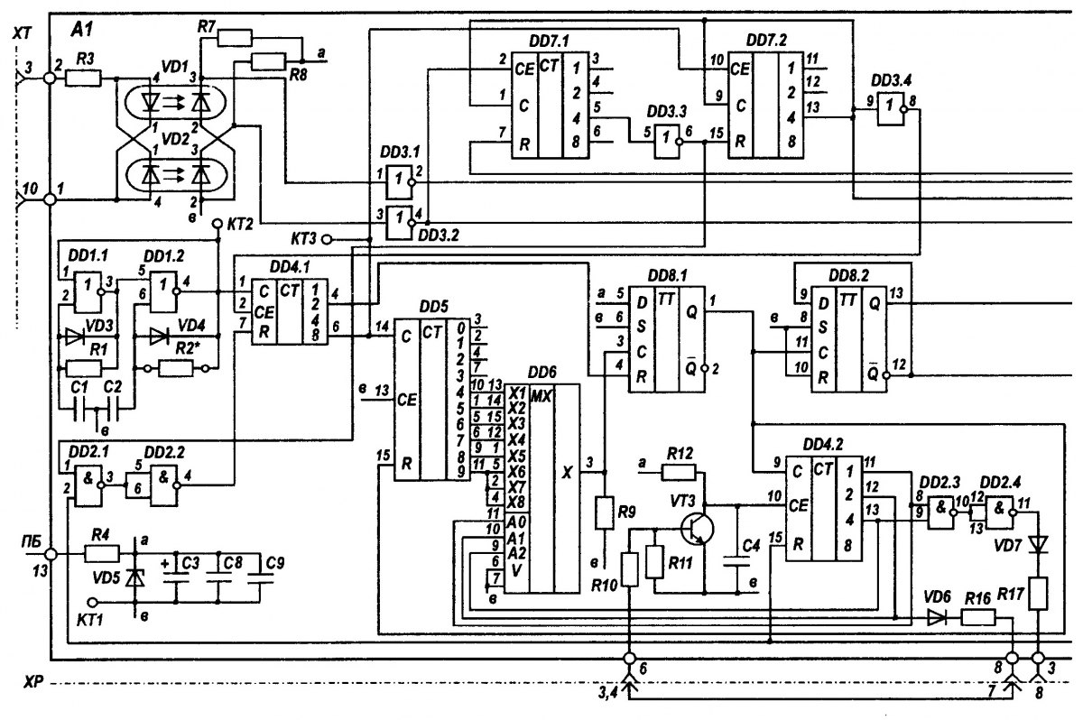
Узел управления тиристорами питается от источника постоянного тока ПБ-МБ через стабилизатор, содержащий резистор R4 и стабилитрон VD5. На элементах DD1.1, DD1.2, Rl, R2*, VD3, VD4, С1, С2 собран генератор прямоугольных импульсов с частотой (14400 ± 288) Гц. С выхода 4 DD1.2 прямоугольные импульсы поступают на счетный вход 1 делителя частоты (1/16) DD4.1. Делитель частоты DD4.1 заблокирован по входу 7 через элементы DD2.1 и DD2.2.

Для работы преобразователя в автономном режиме устанавливается перемычка ХР/5—ХР/1. При этом под действием напряжения питания ПБ-МБ возникает ток отпирания транзистора VT5, протекающий через тыловой контакт аварийного реле А, контакт выключателя QF, тыловые контакты реле К2, резистор R37, упомянутую перемычку, резистор R21, по цепи база-эмиттер VT5. С коллектора VT5 сигнал нулевого уровня (логический 0) подается на вход 2 схемы совпадения DD2.1 и вход 11 инвертора DD3.5. Появляющийся на выходе 3 DD2.1 сигнал логической 1 инвертируется элементом DD2.2 в сигнал логического 0, который включает счетчик DD4.1 в режим деления частоты импульсов генератора. Сигнал логической 1 с выхода инвертора DD3.5 открывает коммутатор DD9.2.

Сигналы с выходов Q и Q Т-триггера DD8.2 через коммутатор DD9.2 поступают на входы одновибраторов DD11.1 и DD11.2.

С выходов 11, 12, 13 двоичного счетчика DD4.2 код "0-0-0" поступает на адресные входы 11, 10, 9 мультиплексора DD6, при этом выход 3 мультиплексора DD6 внутри микросхемы соединен со входом 13 DD6. После разблокировки делителя частоты DD4.1 на его выходе 6 появляются прямоугольные импульсы частотой (900 ± 18) Гц. При появлении на входе 14 десятичного счетчика DD5 четвертого импульса на выходе 10DD5 появляется импульс, который, пройдя через вход 13 на выход 3 мультиплексора DD6 и далее через Л^-триггер DD8.1, перебрасывает Т-триггер DD8.2 в противоположное состояние, а также обнуляет по входу 15 счетчик DD5. Этот же сигнал, воздействуя на вход 9 счетчика DD4.2, изменяет код на выходах 11, 12, 13 DD4.2 на "1-0-0”, который изменяет адрес по входам 11,10, 9 мультиплексора DD6 (рис. 3.2). В результате с выходом 3 мультиплексора DD6 соединяется вход 14 DD6 (см. рис. 3.1). Когда через вход 14 счетчика DD5 проходят еще пять импульсов, то во время появления пятого импульса на выходе 1DD5 возникает импульс, который проходит через вход 14 DD6 на выход 3 DD6. Далее работа схемы повторяется, как было описано ранее.

Если на преобразователе стоит перемычка ХР:3—ХР:7, то при появлении на выходах 11, 12, 13 DD4.2 кола. "0-1-0", сигнал с выхода 12 DD4.2, пройдя через DD6, R16, ХР:7, ХР:3, RIO, VT3, блокирует счетчик DD4.2 по входу 10. Сигналом "0" уровня из-за блокировки счетчика DD4.2 код на выходах И, 12, 13 DD4.2 далее не изменяется. Соответственно не меняется адресный код мультиплексора DD6 по входам 11, 10, 9 и вход 15 DD6 постоянно соединен с выходом 3 DD6. Через мультиплексор DD6 будет проходить каждый шестой импульс с выхода 6 DD4.1 и перебрасывать триггер DD8.2 с частотой (75 ± 1,5) Гц.

Если на преобразователе стоит перемычка ХР:4 - ХР:8, то при появлении на выходах 11, 12, 13 DD4.2 кода "1-0-1" сигнал с выходов 11, 13 DD4.2, пройдя через DD2.3, DD2.4, VD7, R17; ХР:8, ХР:4, RIO, VT3, блокирует счетчик DD4.2 по входу 10 сигналом уровня 0. Вход 5 DD6 постоянно соединяется с выходом 3 DD6. Через мультиплексор DD6 будет проходит каждый девятый импульс с выхода 6 DD4.1 и перебрасывать триггер DD8.2с частотой (50 ±1) Гц.


Сигналы с триггера DD8.2, пройдя коммутатор DD9.2, воздействуют на одно-вибраторы DD11.1, DD11.2, которые формируют импульсы длительностью, необходимой для открытия тиристоров VS1, VS2 инвертора. Эти импульсы, пройдя через усилители на транзисторах VT6, VT8, VTlOvi VT7, VT9, VT11, воздействуют через R38, VD11 и R39, VD12 на управляющие электроды тиристоров VS1, VS2, поочередно открывая их.


Рис. 3.3. Временные диаграммы работы узла управления тиристорами в режиме с внешним сигналом управления

Для работы преобразователя в режиме с внешним сигналом управления устанавливается перемычка ХР:6-ХР:2. При этом транзистор VT5 заперт, так как к его базе подключен полюс МБ источника питания. Напряжение питания ПБ-МБ создает ток отпирания транзистора VT4, протекающий через тыловой контакт аварийного реле А, контакт выключателя OF, тыловые контакты реле К2, резисторы R37 и R15, по цепи база-эмиттер VT4. С коллектора VT4 сигнал нулевого уровня (логический 0) подается на вход 13 схемы совпадения DD1.3. На вход 12 DD1.3 с выхода 10 инвертора DD3.5 также поступает сигнал логического 0. При этом на выходе 11 DD1.3 появляется сигнал логической 1, который инвертируется элементом DD1.4 в сигнал логического 0, включающий счетчик DD7.1 в режим деления частоты импульсов, поступающих через инвертор DD3.2 с выхода оптопары VD2. Внешнее напряжение управления подается на контакты ХТ:3, XT:Ют через резистор R3 поступает на входы оптопар VD1 и VD2. Когда от внешнего напряжения управления пройдет два периода частоты и на вход 2 DD7.1 поступят четыре импульса, на выходе 6 инвертора DD3.3 появится сигнал логического 0, который разблокирует счетчики DD7.2 и DD4.1. На выходе 6 DD4.1 появятся импульсы частотой (900 + 18) Гц.

После поступления на вход 10 DD 7.2четырех импульсов с выхода 6 DD4.1 счетчики DD7.1, DD7.2 блокируются сигналом логической 1 с выхода 13 DD7.2. Этот сигнал открывает коммутатор DD9.1, что обеспечивает прохождение импульсов от внешнего напряжения управления через ХТ:3, XT: 10, R3, VD1, VD2, DD3.1, DD3.2, DD9.1 на входы одновибраторов DD11.1, DD17.2 для управления тиристорами. Таким образом, после прохождения четырех периодов внешнего напряжения управления и отсечки части пятого периода инвертор начинает работать от внешнего напряжения управления (рис. 3.3). За счет сокращения длительности первого по-лупериода тока в выходном трансформаторе улучшается режим пуска инвертора от внешнего напряжения управления.

Подготовка преобразователя к работе. Включение ПП-0,ЗМ в устройства СЦБ в зависимости от его назначения осуществляют по схеме, приведенной на рис. 3.4 или 3.5. Падение напряжения в силовых проводах питания ПП-0,ЗМ, обозначенных утолщенными линиями, не должно быть более 0,5 В.

Выходное напряжение ПП-0,ЗМ может регулироваться включением добавочных обмоток силового трансформатора 7Ув соответствии с табл. 3.3.

Напряжения, измеряемые вольтметром электромагнитной или электростатической системы, даны при номинальной нагрузке и напряжении питания 24 В. Приборы выпрямительной системы завышают значение выходного напряжения на 8%.


Когда преобразователь используют для резервирования питания устройств, он нормально не работает и включается только при отсутствии сети переменного тока. Поэтому периодически должны осуществляться контрольные включения преобразователя с проверкой входного и выходного напряжения, а также действия питаемых от него устройств.

Правила регулирования и проверки преобразователя в ремонтно-технологическом участке (РТУ). При контрольно-профилактической проверке осуществляют: внешний осмотр, проверку состояния монтажа, паек, крепления деталей; чистку и регулировку контактов реле; проверку электрических и временных характеристик реле; измерение технических характеристик преобразователя.

Основные данные реле приведены в табл. 3.4, основные конструктивные данные трансформатора и дросселей - в табл. 3.5.






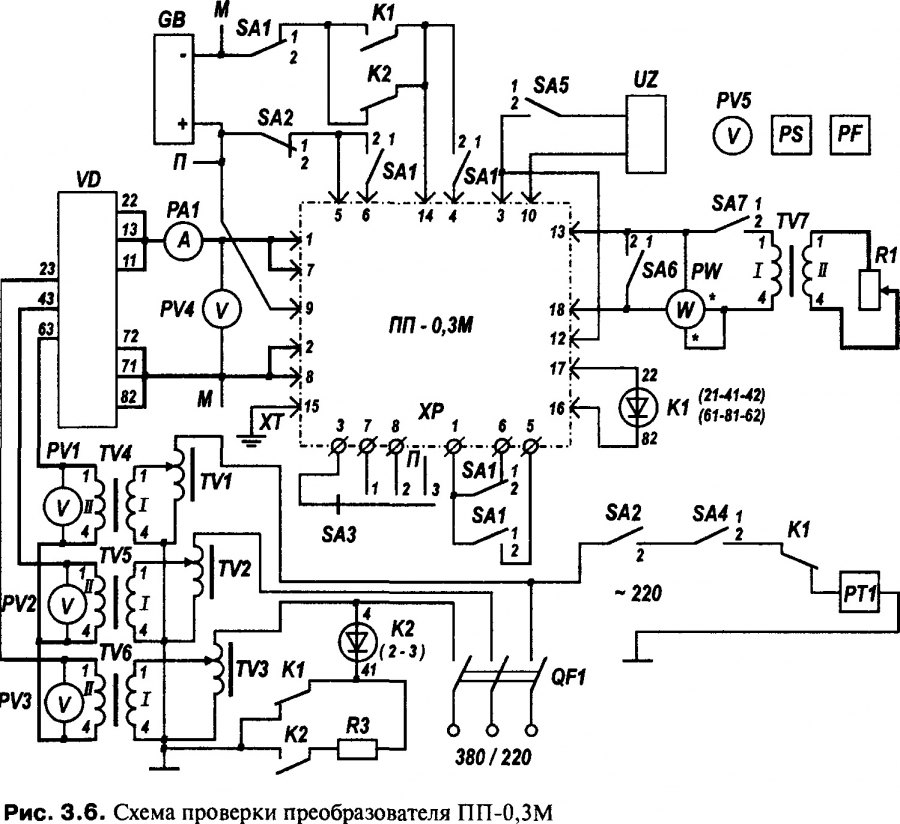
Проверка электрических характеристик преобразователя производится на стенде, принципиальная схема которого приведена на рис. 3.6. Перечень приборов к стенду указан в приложении. На стенде проверяют частоту и напряжение на выходе преобразователя, ток при максимальной нагрузке и в режиме холостого хода, автоматическое, повторное включение, устойчивость и время запуска, син-фазность выходного и входного напряжения.

Перед проверкой характеристик ПП-0,ЗМ снимают перемычки с его колодки ХР, включают генератор прямоугольных импульсов UZw устанавливают по его встроенным шкалам выходные импульсы частотой 45 Гц, амплитудой 10 В, скважностью 2.

Все параметры проверяют при входном напряжении (измеряемом вольтметром PV4) и напряжении источника питания GB, равных 24 В. Входное напряжение регулируют автотрансформаторами TV1-TV3. Показания вольтметров PV1-PV3 должны быть одинаковыми.

Переключателем SA1 осуществляют перевод проверяемого преобразователя из автономного режима работы (положение 2) в режим с внешним сигналом управления (положение I).

Для запуска преобразователя в автономном режиме работы переключатель SA2 переводят в положение 2.

Частоту работы преобразователя (50 или 75 Гц) устанавливают переключателем SA3 (положение 2 или 1).

Подключение внешнего сигнала управления осуществляют переключателем SA5.

Включение и выключение преобразователя производят автоматическим выключателем QF1. Переключателем SA 7к выходу преобразователя подключают нагрузку. Мощность нагрузки, измеряемую ваттметром PW, регулируют резистором R1.

Все параметры преобразователя, кроме синфазности входного и выходного напряжения, проверяют а автономном режиме работы.

Напряжение на выходе ПП-0,ЗМ измеряют вольтметром PV5. Оно должно соответствовать данным табл. 3.2.

Частоту выходного напряжения измеряют частотомером PF на выводах 12, 16 изделия. Частота выходного напряжения при нормальной температуре должна соответствовать данным табл. 3.1.



Ток при номинальной нагрузке и в режиме холостого хода измеряют амперметром РА1.

Автоматическое повторное включение проверяют при максимальной нагрузке и замыкании переключателя SA6. При кратковременном замыкании (до 0,1 с) преобразователь должен выключаться и вновь запускаться за время не более 5 с. При длительном замыкании переключателя SA6 (до 1,5 с) преобразователь должен выключаться и вновь запускаться за время не более 3 мин.

Время запуска проверяют при включении переключателей SA2 и SA4 в положение 2 секундомером РТ1 при максимальной нагрузке.

Устойчивость запуска преобразователя проверяют при нахождении SA1 в положении 7 десятикратным выключением и повторным включением автоматического выключателя QF1. Преобразователь должен надежно запускаться как на холостом ходу, так и при максимальной нагрузке.

Синфазность входного и выходного напряжения преобразователя проверяют вольтметром PV5 в режиме с внешним сигналом управления. Вольтметр сначала подключают к выводам 10, 12, а затем к выводам 16, 10 преобразователя; второе напряжение должно быть значительно меньше.

При неисправности или необходимости регулировки преобразователя его работу проверяют на испытательном стенде. Проверку рекомендуется начинать с узла управления тиристорами при отключенных выводах анодов тиристоров VS1, VS2 от дросселя L1 (см. рис. 3.1).

Вначале вольтметром проверяют напряжение на стабилитроне VD5. Оно должно быть в пределах от 8,6 до 9,5 В. Затем осциллографом или частотомером проверяют частоту на выводе 6 DD4.1 (КТЗ). Она должна быть (900 ± 18) Гц. Если частота выходит за указанные пределы, частоту сигнала подстраивают с помощью резистора R2*.

Далее в автономном режиме работы изделия проверяют прохождение сигнала на выводах 1, 12 и 13 DD8, 1 и 13 DD11. Частота сигнала на выводах 12 и 13 DD8 должна соответствовать частоте, установленной переключателем SA3 при его нахождении в положениях 1 и 2 (см. рис. 3.6). При нахождении SA3 в положении 3 частота равна пусковой — 113 Гц.

В режиме с внешним сигналом управления проверяют прохождение сигнала на выводах 1, 3, 2 и 4 DD3, 1 и 13 DD11 (см. рис. 3.1). Длительность импульсов на выводах 1DD11 (КТ4) и 13 DD11 (КТ5) должна быть (800 ± 100 ) мкс.

Затем проверяют прохождение импульсов на коллекторах транзисторов VT6-VT11, на управляющих электродах тиристоров VS1, VS2. Далее подключают выводы анодов тиристоров VS1, VS2 к дросселю L1 и проверяют работу преобразователя в целом.

После регулировки преобразователя проводят его проверку по изложенной выше методике. После проверки преобразователь отключают от стенда проверки и восстанавливают перемычки на его колодке ХР.


Редакторы: Admin
Создано Admin, 09.03.2013 в 20:57
Последнее редактирование Admin, 09.03.2013 в 21:02
0 Комментария , 7304 Просмотров
 

Яндекс.Метрика