![]() |
Таблица 157 Электрические характеристики реле ДСШ-15 и ДСШ-16
|
Тип реле |
Частота питающих напряжений, Гц |
Местный элемент |
Путевой элемент |
Номинальный угол сдвига фаз, ± 5' |
||||
|
на-пря-же-ние, В |
ток, не более, А |
мощность, не более, Вт |
срабатывание полное, не более, В |
отпускание, В |
полное сопротивление, Ом ±10% |
|||
|
ДСШ-15 ДСШ-16 |
50 50 |
220 220 |
0,072 0,072 |
5 5 |
12,0 14,75 |
Не менее 9,5 9—10 |
720 720 |
Ток путевого элемента отстает от напряжения местного элемента на угол 162° |
|
ДСШ-15 ДСШ-16 |
25 25 |
110 110 |
— |
— |
12 14,75 |
Не менее 9,5 9—10 |
— |
Напряжение путевого элемента отстает от напряжения местного элемента на угол 90° |
Обмоточные данные реле ДСШ-15 и ДСШ-16 приведены в табл. 158.
Таблица 158 Обмоточные данные реле ДСШ-15 и ДСШ-16
|
Тип реле |
Местный элемент |
Путевой элемент |
||||||
|
Провод |
Число витков |
Активное сопротивление, Ом |
Провод |
Число витков |
Активное сопротивление, Ом |
|||
|
марка |
диаметр, мм |
марка |
диаметр, мм |
|||||
|
ДСШ-15, ДСШ-16 |
ПЭВ-1 или ПЭВТЛ-1 |
0,18 |
5400 |
510±10% |
ПЭВ-1 или ПЭВТЛ-1 |
0,28 |
2350 |
79±10 % |
Механические характеристики реле ДСШ-15 и ДСШ-16 аналогичны ранее описанным реле ДСШ-12, ДСШ-13 и ДСШ-13А.
Габаритные
размеры реле 230x134x203 мм; масса — не более 4,7 кг.

12. Реле времени стабилитронное штепсельное типа СВШ
Назначение. Реле предназначено для осуществления выдержки времени при искусственном размыкании и отмене маршрутов в устройствах автоматики и телемеханики в совместной схеме с исполнительными реле типа НМШЗ-550/400 при напряжении питания 24 В и типа НМШЗ-250/400 при напряжении питания 12 В и изготовляется по черт. 24126.00.00Б.
Некоторые конструктивные особенности. Все детали реле СВШ собраны в корпусе реле НШ и установлены на кронштейне, который укреплен на цоколе.
Электрическая схема реле СВШ (рис. 185) состоит из следующих элементов: VD1, VD2 — диоды типа Д226; С1 — конденсатор типа КБГИ-600В-0,015 мкф ±10%; С2 — конденсатор типа МБГО-2-160В-2 мкФ-II; СЗ - конденсатор типа МБГП-200В-А-25 мкФ-1; стабилитрон VD3 типа СГ-2С; вибратор типа ВС-12Г; R8 — резистор типа ПЭВР-15Вт-200 Ом±10%; R9 - ПЭВР-15Вт-24 Ом±10%; R1 - МЛТ-0,5Вт-180 кОм±5%-А; R2 - МЛТ-0,5Вт-510 кОм±5%-А; R3 - МЛТ-0,5Вт-1 МОм±5%-А; R4 - МЛТ-0,5Вт-2,7 МОм±5%-А; R5- МЛТ-0,5Вт-7,5 МОм±5%-А; R6 - МЛТ-1Вт-100 Ом±10%-А: FU — предохранитель типа ПК-30-0.15А; держатель предохранителя типа ДПК-1; панель ламповая типа ПЛ-1П.
Для питания реле СВШ требуется источник постоянного тока напряжением 12 или 24 В. Источник питания напряжением 12 В подключается к контактам 1—3, а напряжением 24 В — к 1—4.
Реле СВШ позволяет получить 5 ступеней выдержки времени, которые при температуре окружающей среды +20° С приведены в табл. 159.
Таблица 159 Выдержки времени и устанавливаемые перемычки на реле

При температуре окружающей среды (20±3)°С и изменении напряжения, подводимого к реле, на ±10% выдержки времени должны соответствовать значениям, указанным в табл. 160.
Таблица 160 Допускаемое изменение выдержек времени
|
Напряжение, подводимое к реле, В |
Выдержка времени |
||||
|
I ступень |
II ступень |
III ступень |
IV ступень |
V ступень |
|
|
5с |
15с |
30 с |
1 мин 20 с |
3 мин 30 с |
|
|
10,8 и 21,6 |
не более 8 с |
не более 24 с |
не более 47 с |
не более 1 мин 55 с |
не более 5 мин 10 с |
|
13,2 и 26,4 |
не менее 4 с |
не менее 11 с |
не менее 22 с |
не менее 1 мин |
не менее 2 мин 55 с |
При температуре —40"С для любого напряжения от 10,8 до 13,2 В и от 21,6 до 26,4 В выдержка времени уменьшается не более чем на 10% по сравнению со временем при температуре +20°С. При температуре 60° С для любого напряжения в пределах 12 В+10% и 24 В±10% выдержки времени увеличиваются не более чем для I, II и III ступеней — на 25%, для IV ступени — на 40% и для V ступени — на 60% по сравнению со временем при температуре +20°С.
Стабилитрон типа СГ2С должен иметь разность напряжений зажигания и горения не менее 30 В.
Измерение напряжения зажигания и горения стабилитрона производится по схеме, приведенной на рис. 186. Порядок измерения следующий: увеличивают напряжение на входе до момента зажигания стабилитрона, одновременно изменением сопротивления резистора R1 устанавливают в цепи ток 5 мА. Вольтметр VI покажет напряжение зажигания стабилитрона, V2 — напряжение горения.
Емкость конденсаторов и сопротивления резисторов измеряют любым методом, обеспечивающим точность измерений не ниже ±3%.
Измерение
временных характеристик производится в соответствии с принципиальной схемой
включения стабилитронного реле времени и исполнительного реле.
|
|
Время от момента включения напряжения в цепи заряда конденсатора до момента срабатывания исполнительного реле для 1 ступени измеряют электросекундомером, для II—V ступеней — электросекундомером или секундомером.
Стабилитронное реле времени СВШ должно обеспечивать 1 000 000 срабатываний. Испытание реле на длительность работы производится совместно с исполнительным реле при выдержке времени 15 с. Временные характеристики проверяются через каждые 25 000 срабатываний. После проведения испытаний временные характеристики реле не должны отличаться от значений, измеренных до испытаний, более чем на 10%.
Электрический монтаж реле СВШ выполняется гибким проводом ПМВГ или МГШВ сечением не менее 0,20 мм2.
Электрическая прочность и сопротивление изоляции. Изоляция реле должна в течение 1 мин ±5 с выдерживать без пробоя и явлений разрядного характера испытательное напряжение 2000 В переменного тока частотой 50 Гц при мощности испытательной установки не менее 0,5 кВА, приложенное между всеми токоведущими частями и корпусом реле. Испытательное напряжение повышается постепенно. Погрешность измерения испытательного напряжения не должна превышать ±5%.
Сопротивление изоляции при относительной влажности воздуха до 90% и температуре (20±5)°С между токоведущими частями реле и корпусом должно быть не ниже 400 МОм. При температуре 40±5°С и относительной влажности воздуха (70±5)% сопротивление изоляции должно быть не ниже 300 МОм. Измерение сопротивления изоляции производится любым методом при напряжении постоянного тока 500 В.
Условия эксплуатации. Реле СВШ изготовляют для следующих условий эксплуатации:
—температура окружающего воздуха от —40 до +60°С:
—относительная влажность окружающего воздуха до 90% при температуре +20°С и до 70% при температуре +40°С.
Реле должны храниться в закрытом вентилируемом помещении в картонных коробках при температуре от 5 до +35°С, относительной влажности воздуха не более 80% и отсутствии в окружающей среде кислотных и других агрессивных примесей. Хранение в транспортной упаковке допускается не более трех месяцев.
Габаритные размеры реле без розетки 230x82x203 мм; масса реле без розетки 2,0 кг.
13. Реле трансмиттерные штепсельные типов ТШ1-65 и ТШ1-2000
Назначение. Трансмиттерные реле предназначены для кодирования рельсовых цепей в устройствах кодовой автоблокировки и автоматической локомотивной сигнализации.
Реле ТШ1-65 изготовляется по черт. 13855.00.00 и обеспечивав! нормальную работу при подаче на его обмотку импульсов постоя и тока напряжением 12 В±10%, представляющих собой коды. Реле ТШ1-2000 изготовляется по черт. 14086.00.00 и обеспечивает нормальную работу при подаче на его обмотку таких же кодовых импульсов, но переменного тока напряжением ПО В.
Некоторые конструктивные особенности. Устройство реле ТШ1-2000 аналогично реле ТШ1-65, только дополнительно оно имеет выпрямитель.
Трансмиттерные реле ТШ1-65 и ТШ 1-2000 представляют собой быстродействующие нейтральные реле с неразветвленной магнитной цепью. Принципиальные схемы этих реле показаны соответственно на рис. 187, а и б. Для уменьшения износа усиленного контакта в реле ТШ1-65 и ТШ 1-2000 установлен конденсатор типа КБГ-МН-2 емкостью 0,25 мкФ.
Электрические характеристики реле при температуре окружающего воздуха (20±5)°С и относительной влажности до 90% должны соответствовать данным, указанным в табл. 161.
|
|
Таблица 161 Электрические характеристики реле
|
Тип реле |
Активное сопротивление катушек, Ом |
Напряжение, В |
Род питающего тока |
Время замедления на притяжение при напряжении переменного тока 100 В, не более, с |
|||
|
отпускания якоря по постоянному току, не менее |
полного притяжения якоря по постоянному току, не более |
полного притяжения якоря по переменному току, не более |
номинальное |
||||
|
ТШ1-65 |
65+10% |
2 |
7,5 |
— |
12 |
постоянный |
— |
|
ТШ1-2000 |
2000+10% |
15 |
50 |
80 |
110 |
переменный |
0,07 |
Электрические характеристики реле, измеренные при температуре окружающей среды +40°С и относительной влажности 70%, не должны отличаться от значений, указанных в табл. 161, более чем на 20%.
После 15 000 000 гарантийных срабатываний реле электрические характеристики не должны отличаться от указанных в табл. 161 более чем на ±15%.
Измерение активного сопротивления катушек производят на мостике УМВ с отнесением сопротивления к температуре +20°С. Время замедления на притяжение определяют специальным прибором — «измерителем времени».
Электрическая прочность и сопротивление изоляции. Изоляция реле должна выдерживать испытательное напряжение 1500 В переменного тока частотой 50 Гц, приложенное между всеми токоведущими и прочими металлическими частями, в течение 1 мин±5 с от испытательной установки мощностью не менее 0,5 кВА. Испытательное напряжение повышается постепенно.
Сопротивление изоляции должно быть не ниже 40 МОм при температуре окружающей среды +20°С. При температуре +40°С и относительной влажности 70% сопротивление изоляции должно быть не ниже 2 МОм. Сопротивление изоляции определяют мегаомметром при напряжении 500 В. При этом испытании все клеммы соединяют между собой, а испытательное напряжение подключают одним полюсом к контактам, а вторым — корпусу реле.
Обмоточные данные реле должны соответствовать данным табл. 162.
Монтаж реле производится гибким проводом марки ПМВГ сечением не менее 0,35 мм2, а цепи усиленных контактов — не менее 0,75 мм2.
Механические характеристики реле:
Ход якоря, т. е. расстояние между наклепкой на
якоре и сердечником, не менее, мм 1,0
Люфт якоря, мм:
по линии шарнира 0,3—0,7
в вертикальном направлении 0,3—0,5
вдоль оси сердечника 0,05—0,15
Зазор между разомкнутыми контактами, не менее, мм:
усиленными 1,0
неусиленными 0,8
Контактное нажатие на каждый контакт, не менее, Н (гс):
усиленный фронтовой 0,3 (30)
усиленный тыловой 0,25 (25)
неусиленный (фронтовой и тыловой) 0,25 (25)
Совместный ход контактов, не менее, мм:
усиленных фронтовых 0,25
усиленных тыловых 0,4
неусиленных (фронтовых и тыловых) 0,25
Нажатие между свободными концами подвижных
усиленных пружин, не менее, Н (гс) 0,3 (30)
Нажатие изоляционной полки якоря на выступ
замковой планки, не менее, Н (гс) 0,2 (20)
Нажатие подвижных пружин неусиленных контактов на полку при отпавшем якоре, не менее, Н (гс) 0,45 (45)
После 15 000 000 гарантийных срабатываний реле все механические характеристики не должны отличаться от вышеуказанных значений более чем на ±20%.
Измерение
контактных нажатий и зазоров производится с помощью граммометра и щупов.
Контактная система реле ТШ1-65 и ТШ1-2000 — 1 футу, 1 ф, 1 т (контактный набор 15-7-12). Схема расположения контактов реле ТШ1-65 и ТШ1-2000 показана на рис. 187, а и б.
Усиленные
контакты реле ТШ1-65 и ТШ 1-2000 рассчитаны не менее чем на 15 000 000
срабатываний при коммутации фронтовыми контактами цепей переменного тока
мощностью 300 ВА, а тыловыми — мощностью 150 ВА при напряжении 110 или 220 В и нагрузке, имеющей
cos φ > 0,8. Остальные нормальные (неусиленные) контакты трансмиттерных реле полностью идентичны контактам реле типа КДР и рассчитаны на коммутацию цепей нагрузок, указанную для реле типа КДР.
Переходное сопротивление усиленных металлокерамических контактов с учетом сопротивления проводников внутреннего монтажа для трансмиттерных реле, не бывших в работе, не должно превышать 0,07 Ом, а остальных контактов (серебряных) — 0,05 Ом.
Измерение переходного сопротивления контактов производится методом вольтметра — амперметра, при этом ток через усиленные контакты должен устанавливаться 2—3 А, а через нормальные (неусиленные) — 0,4—0,5 А. Перед измерением следует произвести несколько срабатываний трансмиттерного реле. За переходное сопротивление принимается среднее арифметическое значение трех последовательных измерений.
На длительную работу контакты испытывают при частоте срабатывания 80—100 раз в 1 мин.
После 15 000 000 гарантийных срабатываний реле ТШ переходное сопротивление их контактов не должно отличаться от первоначальных значений более чем на 15%.
Условия эксплуатации. Реле изготовляют для следующих условий эксплуатации:
— температура окружающего воздуха от -50 до +60°С;
— относительная влажность окружающего воздуха до 90% при температуре +20°С и до 70% при температуре +40°С;
— рабочее положение — горизонтальное, контактным набором сверху.
Допускаются отклонения от рабочего положения не более чем на 5° в любую сторону.
Реле должны храниться в закрытом вентилируемом помещении и картонных коробках при температуре от 1 до +40°С, относительной влажности воздуха не более 80% и отсутствии в окружающей среде кислотных и других агрессивных примесей. Хранение в транспорт ной упаковке допускается не более трех месяцев.
Габаритные размеры реле без розетки 225x80x201 мм; масса реле без розетки 2,4 кг.
14. Реле (ячейки) трансмиттерные штепсельные типов ТШ-65В и ТШ-2000В
Назначение. Трансмиттерные реле (ячейки) предназначены для кодирования рельсовых цепей в устройствах кодовой автоблокировки и автоматической локомотивной сигнализации. Реле (ячейка) ТШ-65В изготовляется по черт. 573.43.91 и обеспечивает нормальную работу при подаче на его обмотку импульсов постоянного тока напряжением 12 В±10%, представляющих собой коды. Реле (ячейка) ТШ-2000В изготовляется по черт. 573.43.92 и обеспечивает нормальную работу при подаче на его обмотку таких же кодовых импульсов, но переменного тока напряжением ПОВ+10% частотой 50 Гц.
Реле (ячейки) ТШ-65В и ТШ-2000В выпускаются с 1971 г. взамен соответственно ТШ1-65 и ТШ1-2000.
Некоторые конструктивные особенности. Реле (ячейка) трансмиттерное ТШ-65В сконструировано на базе двух кодовых реле типа КДРТ: одного — по черт. У611.28.57 и другого — по черт. У611.28.87. Принципиальная электрическая схема реле ТШ-65В (рис. 188, а) содержит следующие элементы: R1 — резистор МЛТ-1Вт-47 Ом±10%; R2, R4 — резисторы МЛТ-1Вт-430 Ом; R3 — резистор МЛТ-1Вт-200 Ом±10%; VD1, VD2 - диоды Д226Б; РТ - реле типа КДРТ (черт. У611.28.57, провод ПЭВ-1 диаметром 0,25 мм число витков 4500, сопротивление 100 Ом±10%); РИ- реле типа КДРТ (черт. У611.28.87, провод ПЭВ-1 диаметром 0,18 мм, число витков 6800, сопротивление 280 Ом±10%).
Реле (ячейка) трансмиттерное ТШ-2000В сконструировано также на базе двух кодовых реле типа КДРТ: одного — по черт. У611.28.60 и другого — по черт. У611.28.88. Принципиальная электрическая схема реле ТШ-2000В (рис. 188, б) содержит следующие элементы: VD1-VD8 - диоды типа Д226Б; РТ - реле типа КДРТ (черт. У611.28.60, I обмотка — провод ПЭВ-1 диаметром 0,07 мм, число витков 17 000, сопротивление 4000 Ом±10%, II обмотка —провод ПЭВ-1 диаметром 1 мм, число витков 100, сопротивление 0,16 Ом±5%); РИ- реле типа КДРТ (черт. У611.28.88, I обмотка -провод ПЭВ-1 диаметром 0,06 мм, число витков 20 000, сопротивление 6600 Ом±10%; II обмотка — провод ПЭВ-1 диаметром 1 мм, число витков 130, сопротивление 0,2 Ом±5%).
При осмотре ячеек ТШ, включенных в схему кодовой автоблокировки, необходимо помнить, что на кодирующих контактах реле РТ (выходные выводы разъема 11—12—13; 41—42—43) в момент разрыва электрической цепи возникает напряжение 600—800 В.
Электрические
и временные характеристики реле
(ячеек) ТШ-65В и ТШ-2000В при номинальном напряжении питания и температуре
окружающего воздуха (20±5)°С должны соответствовать данным, приведенным в табл.
163.
Таблица 163 Электрические и временные характеристики реле
|
Наименование характеристики |
Ячейка ТШ-65В |
Ячейка ТШ-2000В |
||
|
Реле КДРТ |
Реле КДРТ |
|||
|
У611.28.57 |
У611.28.87 |
У611.28.60 |
У611.28.88 |
|
|
Напряжение притяжения, не более, В |
7,5 |
8,0 |
80 (по I обм.) |
80 (по I обм.) |
|
Напряжение отпускания, не менее, В |
2,5 |
2,5 |
40 (по I обм.) |
30 (по I обм.) |
|
Прямое замедление, не более, мс |
70 |
— |
70 |
|
|
Обратное замедление, мс |
— |
40—80 |
--- |
40—80 |
|
Время укорочения (коррекции) импульсов, мс |
30-45 |
|
15—40 |
|

При измерении временных характеристик клеммы разъема 2—82 ячейки ТШ-65В и 1—52, 2—82 ячейки ТШ-2000В должны быть закорочены. Временные характеристики измеряют электронным секундомером в статическом режиме.
Укорочение импульсов определяется как разность значений времени (время притяжения минус время отпускания).
При крайних значениях температуры в пределах области применения реле допускается отклонение временных характеристик: время притяжения и отпускания на ±50% при температуре +55°С и на ±55% при температуре — 40°С от значений, измеренных при температуре (20±5)°С.
Укорочение импульса может быть в пределах 1—60 мс. При изменении номинального напряжения на ±10% допускается отклонение значения времени притяжения на ±30%.
После 50 000 000 гарантийных срабатываний реле допускается отклонение по временным, электрическим и механическим характеристикам на ±40% от первоначальных данных.
Электрическая прочность и сопротивление изоляции. Изоляция между всеми токоведущими и прочими металлическими частями ячейки ТШ должна выдерживать в течение 1 мин напряжение 1000 В от источника переменного тока мощностью не менее 0,5 кВА частотой 50 Гц без явлений пробоя и разрядного характера.
Сопротивление изоляции между всеми соединенными между собой токоведущими и прочими металлическими частями ячейки ТШ при температуре окружающего воздуха (20±5)°С, относительной влажности (65±15)% и испытательном напряжении 500 В постоянного тока должно быть не менее 40 МОм. Испытание производится мегаомметром постоянного тока с погрешностью измерения не более 10%.
Контактная система. Усиленные контакты реле при использовании защиты в схемах включений должны выдерживать 50 000 000 коммутаций без чистки и дополнительной регулировки, в том числе нормально разомкнутые (фронтовые) контакты — 42 000 000 мощностью 300 ВА и 8 000 000 мощностью 600 ВА, а нормально замкнутые (тыловые) контакты — 42 000 000 мощностью 150 ВА и 8 000 000 мощностью 300 ВА при напряжении до 250 В переменного тока частотой 50 Гц и cos φ = 0,8.
При использовании защиты усиленных контактов ячеек ТШ и включении их в схему кодовой автоблокировки необходимо на выводы 81—83 разъема ячейки ТШ подсоединить резистор ПЭ-15Вт-40Ом.
Переходное сопротивление не бывших в работе усиленных и нормальных (неусиленных) контактов, измеренное на гнездах ячейки IUJ, не должно превышать 0,1 Ом.
Определение переходного сопротивления замкнутых контактов производится методом вольтметра – амперметра при токе через нормальные (неусиленные) контакты 0,5 А и 2—3 А — через усиленные контакты при активной нагрузке. За переходное сопротивление принимается среднее арифметическое значение из трех измерений с двукратным промежуточным включением и выключением реле после каждого отсчета.
Включение реле при этом должно производиться соответствующим номинальным рабочим напряжением.
В исправной ячейке ТШ контакты, коммутирующие повышенную мощность, не должны искрить при размыкании; при замыкании допускается незначительное искрение.
Условия эксплуатации. Ячейки ТШ изготовляют для следующих условий эксплуатации:
—температура окружающего воздуха от —40 до +55°С;
—относительная влажность (65±15)% при +20°С и атмосферном давлении
650—800 мм рт. ст.
Ячейки ТШ должны храниться в закрытых помещениях на стеллажах в картонной или бумажной упаковке при температуре окружающего воздуха от 1 до +40°С, относительной влажности (65±15)% и отсутствии в окружающей среде кислотных и других агрессивных
примесей.
Габаритные размеры ячеек 225x82x203 мм; масса ячеек без розеток — 2,8 кг.
15. Реле (ячейка) трансмиттерное ТШ-5
Назначение. Реле ТШ-5 (черт. 573.46.00) предназначено для кодирования рельсовых цепей переменного тока напряжением от 200 до 250 В частотой 50 Гц.
Некоторые конструктивные особенности. Реле ТШ-5 конструктивно оформлено в корпусе реле типа НШ. Электрическая схема реле ТШ-5 показана на рис. 189.
Наименование и тип элементов, примененных в реле ТШ-5, приведены в табл. 164.
Электрические характеристики:
Напряжение питания постоянного тока, В 12,6±1,6
Ток через обмотку
контрольного реле К
(НМШ2-12000), мА:
при напряжении сети 220 В и
отсутствии кодов 3—6
при напряжении сети 220 В и шунтировании
тиристоров ТШ-5 не более 0,2
При отключении цепи управления ток помехи в цепи нагрузки ТШ-5 не должен превышать 8 мА.
Реле ТШ-5 коммутирует мощность 500 ВА (2,3 А; 220 В), при этом напряжение на выводах 11—13 не должно отличаться от напряжения на выводах 12—13 более чем на 5 В.
При изменении температуры окружающей среды от —40 до +50°С и напряжения источника питания катушки реле ТШ-5 от 11 до 14,2 В укорочение длительности импульсов (без перемычки на выводах 1—2 разъема) должно быть до 70 мс или удлинение до 15 мс.
Укорочение или увеличение длительности импульсов, образуемых с помощью ТШ-5, определяют как разность времени срабатывания и времени отпускания. Если указанная разность имеет положительное значение, то будет укорочение длительности импульса; при отрицательном значении длительность импульса увеличивается
|
|
Таблица 164
Наименование и тип элементов, примененных в реле ТШ-5
|
Условное обозначение на рис. 189 |
Наименование элемента |
Тип элемента |
|
R1 |
Резистор |
МЛТ-2-ЗЗкОм±10% |
|
П2, R3 |
Резистор |
МЛТ-2-22кОм±10% |
|
R4 |
Резистор |
МЛТ-0,5-560Ом±10% |
|
R5 |
Резистор |
МЛТ-1-100Ом±10% |
|
R6 |
Резистор |
МЛТ-1-560Ом±10% |
|
С1.С2 |
Конденсатор |
К50-ЗБ-100-20 |
|
VD1— VD7 |
Диод |
Д226Б |
|
Р |
Реле |
КДР1 черт. У611.28.90 |
|
VS1.VS2 |
Тиристор |
КУ202Н |
Укорочение длительности импульсов при напряжении питания 12,6 В и температуре окружающего воздуха (25±10)°С должно быть 5—40 мс (при наличии перемычек 1—2 на разъеме ТШ-5) и 20—50 мс (без перемычки 1—2 на разъеме ТШ-5).
Электрическая прочность и сопротивление изоляции. Изоляция между всеми электрически не связанными токоведущими частями реле, а также между ними и корпусом должна выдерживать без пробоя и явлений разрядного характера в течение 1 мин напряжение 1000 В от источника переменного тока частотой 50 Гц.
Сопротивление изоляции между всеми электрически не связанными токоведущими частями реле, а также между ними и корпусом при температуре окружающего воздуха (20±5)°С и относительной влажности (65+15)% должно быть не менее 200 МОм.
Контактная система. Схема расположения выводов на плате аналогична реле НШ.
Условия эксплуатации. Реле ТШ-5 предназначено для работы при температуре окружающего воздуха от -40 до +50°С и относительной влажности воздуха 65±15% при температуре +20°С.
Габаритные размеры 224x80x201 мм; масса — не более 2 кг.
16. Реле (ячейки) трансмиттерные штепсельные типов ТШ-65В2, ТШ-2000В2 и ТШ-65К
Назначение. Трансмиттерные реле (ячейки) предназначены для работы в кодовых и импульсных рельсовых цепях. Реле (ячейка) ТШ-65В2 изготовляется по черт. 573.46.76 и обеспечивает нормальную работу при подаче на его обмотку импульсов постоянного тока напряжением 12 В±10%. Реле (ячейка) ТШ-2000В2 изготовляется по черт. 573.46.77 и обеспечивает нормальную работу при подаче на его обмотку таких же кодовых импульсов, но переменного тока напряжением 110 В±10% частотой 50 Гц.
Реле ТШ-65В2 и ТШ-2000В2 изготавливаются с 1995 г. взамен выпускавшихся Харьковским заводом реле ТШ-65В и ТШ-2000В.
Реле (ячейка) ТШ-65К (комбинированное с блоком БКТ) изготовляется по черт. 157.333-00-00 и обеспечивает нормальную работу при подаче на его обмотку импульсов постоянного тока напряжением 12 В ±10%.
Некоторые конструктивные
особенности. Габаритный
чертеж реле ТШ-65В2,
ТШ-2000В2 и ТШ-65К приведен на рис. 190. Реле (ячейка) трансмиттерное ТШ-65В2
сконструировано на базе двух кодовых реле типа КДРТ: одного — по черт. У611.28.57 и другого — по
черт. У611.28.87.
Принципиальная схема реле ТШ-65 В2 (рис. 191) содержит следующие элементы: R1 — резистор
МЛТ-1-470 Ом±10%; R2* — резистор МЛТ-1-430 Ом±10%; R3 — резистор МЛТ-1-200 Ом+10%; R4* — резистор
МЛТ-1-430 Ом±10%; R5 — варистор
|
|
|
|
СН-1-2-2-27 В±10%; VD1, VD2 - диоды КД 105 Г; РТ - реле типа КДРТ (черт. У611.28.57, провод ПЭВ1 диаметром 0,25 мм, число витков 4500, сопротивление 100 Ом±10%); РИ - реле типа КДРТ (черт. У611.28.87, провод ПЭВ-1 диаметром 0,18 мм, число витков 6800, сопротивление 280 Ом±10%).
Примечание: R2* и R4* подбираются при регулировании и могут быть от 200 до 820 Ом.
Реле (ячейка) трансмиттерное ТШ-2000 В2 сконструировано также на базе двух кодовых реле типа КДРТ: одного — по черт. У611.28.60 и другого — по черт. У611.28.88. Принципиальная электрическая схема реле ТШ-2000 В2 (рис. 192) содержит следующие элементы: VD1-VD8 - диоды МД218А (КД243Ж); РТ - реле тип КДРТ (черт. 611.28.60, I обмотка — провод ПЭВ-1 диаметром 0,07 мм, число витков 17000, сопротивление 4000 Ом±10%; II обмотка — провод ПЭВ-1 диаметром 1 мм, число витков 100, сопротивление 0,16 Ом±5%; РИ - реле типа КДРТ (черт. У611.28.88, I обмотка -провод ПЭВ-1 диаметром 0,06 мм, число витков 20 000, сопротивление 6600 Ом±10%; II обмотка — провод ПЭВ-1 диаметром 1 мм, число витков 130, сопротивление 0,2 Ом±5%.
Реле (ячейка) трансмиттерное ТШ-65К сконструировано на базе одного кодового реле типа КДРТ (черт. У611.28.57) и бесконтактного блока БКТ. Принципиальная электрическая схема реле ТШ-65К (рис. 193) содержит следующие элементы: R1* — резистор С2-ЗЗН-1-430 Ом±10%; R2 - резистор С2-ЗЗН-1-47 Ом±10%; R3 - варистор СН1-2-2-27 В±10%; R4 - варистор СН1-1-1000 В±10%; R5, R6- резисторы С2-ЗЗН-1-150 Ом±10%; VD1 - диод КД 105Г; VD2, VD3 - диоды В10-1000; VD4, VD5 - диоды КД 105Г; VS1, VS2 - тиристоры Т142-50-900.
Примечание: R1* подбирается при регулировании и могут быть от 200 до 820 Ом.

Электрические и временные характеристики реле (ячеек) ТШ-65В2, ТШ-2000В2 и ТШ-65К при номинальном напряжении питания и температуре окружающего воздуха (20+5)° должны соответствовать данным, приведенным в табл. 165.
Таблица 165
Электрические и
временные характеристики реле
|
Электрические и временные характеристики |
Реле ТШ-65 В2 |
Реле TШ-65K |
Реле ТШ-2000 В2 |
||
|
У611.28.57 РТ |
У611.28.57 РИ |
У611.28.57 РТ |
У611.28.60 РТ |
У611.28.88РИ |
|
|
Номинальное напряжение питания, В |
постоянный ток, 12 |
постоянный ток, 12 |
постоянный ток, 12 |
переменный ток, 110 |
переменный ток, 110 по I обмотке |
|
Напряжение срабатывания, В, не более |
7,5 |
8,0 |
7,5 |
80 (по I обм.) |
80 (по I обм.) |
|
Напряжение отпускания, В, не менее |
2,5 |
2,5 |
2,5 |
40 (по I обм.) |
30 (по I обм.) |
|
Время срабатывания, мс, не более |
70 |
|
70 |
70 |
|
|
Время отпускания, мс |
— |
40—80 |
— |
— |
40—80 |
|
Время укорочения (коррекция) импульсов, мс |
30—45 |
|
30—45 |
15—40 |
|
При крайних значениях температур —40 и +55°С допускается отклонение времени срабатывания и отпускания на ±50%, а отклонение напряжения срабатывания и отпускания на ±35% от величин, измеренных в нормальных климатических условиях (20±5)°С. Укорочение импульса может быть в пределах 1—60 мс.
При измерении временных характеристик клеммы разъема 1—52 у реле ТШ-65В2 и ТШ-65К должны быть закорочены (установлены перемычки).
Коммутируемые блоком БКТ реле ТШ-65К напряжение переменного тока частотой до 100 Гц должно быть не более 250 В, коммутируемый блоком БКТ переменный ток частотой до 100 Гц должен быть не более 5 А.
Электрическая прочность и сопротивление изоляции. Электрическая изоляция между токоведущими частями и корпусом должна выдерживать без пробоя и явлений разрядного характера от источника мощностью не менее 0,5 кВА испытательное напряжение переменного тока частотой 50 Гц в течение 1 мин: в нормальных климатических условиях — 1000 В; при воздействии верхнего значения влажности воздуха по условиям эксплуатации — 500 В.
Электрическое сопротивление изоляции электрически изолированных участков монтажа между токоведущими частями и корпусом должно быть в нормальных климатических условиях не менее 100 МОм; при воздействии верхнего значения влажности воздуха по условиям эксплуатации — 5 МОм; при воздействии верхнего значения рабочей температуры — 20 МОм.
Контактная система. Усиленные контакты реле КДРТ при использовании защиты в схеме включения реле должны выдерживать 70Т06 коммутаций без чистки и дополнительной подрегулировки, в том числе замыкающих контактов 60106 коммутаций мощностью 300 ВА и 10*106 коммутаций мощностью 600 ВА, а размыкающих контактов 60-Ю6 коммутаций мощностью 150 ВА и 10*106 коммутаций мощностью 300 ВА при напряжении до 250 В переменного тока частотой 50 Гц и cos φ = 0,8.
Сопротивление цепи не бывших в работе усиленных и нормальных контактов, измеренное в гнездах изделия, не должно быть более 0,1 Ом.
Условия эксплуатации. Реле (ячейки) предназначены для работы при температуре окружающего воздуха от -40°С до +55°С, повышенной влажности воздуха не более 98% при температуре +35°С.
Габаритные размеры 225x82x203 мм; масса — не более 2,8 кг.
17. Ячейки трансмиттерные ТЯ-12 и ТЯ-110
Назначение. Ячейки трансмиттерные ТЯ-12 (черт. 24736-00-00) и ТЯ-110 (черт. 24737-00-00) предназначены для работы в кодовых и импульсных рельсовых цепях переменного тока.
Некоторые
конструктивные особенности. В 1994 г. Санкт-Петербургский завод освоил производство и начал
выпуск трансмиттерных ячеек ТЯ-12 и ТЯ-110 аналогичных выпускаемым Харьковским
заводом реле ТШ-65В и ТШ-2000В. Вместо реле КДРТ стали применяться реле по
черт. 24738-00-00 и 24739-00-00, магнитная и контактная система которых
заимствована и унифицирована с уже выпускаемыми Санкт-Петербургским заводом
реле ДЗ и А2. Ячейки трансмиттерные ТЯ-12 и ТЯ-110
размещены в корпусе реле типа НШ. Внешний вид ячейки трансмиттерной ТЯ-110
приведен на рис. 194.
|
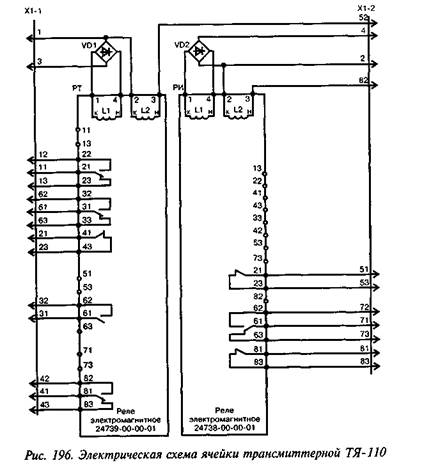
|
Электрическая принципиальная схема ячейки трансмиттерной ТЯ-12 приведена на рис. 195, ТЯ-110 — на рис. 196.
Электропитание ячейки ТЯ-12 осуществляется от источника постоянного тока номинальным напряжением 12 В±10%, электропитание ячейки ТЯ-110 осуществляется от источника переменного тока напряжением ПО В±10% частотой 50 Гц.
Электрические и временные характеристики ячеек в нормальных климатических условиях должны соответствовать приведенным в табл. 166. При крайних значениях рабочей температуры (+50°С и -45°С) допускается отклонение времени срабатывания и отпускания на ±50%, а отклонение напряжения срабатывания и отпускания на ±35% от величин, измеренных в нормальных климатических условиях (+20°С). Укорочение импульса может быть в пределах 1—60 мс.
В таблице указаны шифры РТ, РИ — схемное обозначение реле. Срабатывание соответствует моменту притяжения якоря реле до упора, отпускание соответствует моменту размыкания замыкающих (ф) контактов.
Средняя наработка на отказ — 16 000 ч.
Электрическая прочность и сопротивление изоляции. Электрическая изоляция ячейки между всеми токоведущими частями и корпусом должна выдерживать без пробоя и явлений разрядного характера от источника мощностью не менее 0,5 кВА испытательное напряжение переменного тока 2000 В частотой 50 Гц в течение 1 мин.
Электрическое сопротивление изоляции между соседними электрически несвязанными токоведущими частями ячейки, а также между ними и корпусом в нормальных климатических условиях должно быть не менее 50 МОм.
Обмоточные данные реле, примененные в ячейках ТЯ-12 и ГЯ-110, приведены в табл. 167.

Механические характеристики реле:
|
0,15 0,3 |
Физический зазор между полюсом и якорем в притянутом положении после покрытия их защитным слоем, не
менее, мм:
для реле РТ
для реле РИ
Люфт якоря вдоль призмы ярма реле, входящих в
ячейку 0,1—0,5
Зазор между якорем и скобой, ограничивающей
его ход 0,1—0,25
Раствор контактов как при притянутом, так и при
отпавшем положении якоря, не менее 0,8
Контактное нажатие на контактах не менее,
Н (гс) 0,245 (25)
Ход
якоря, измеренный под упором, обеспечива
ющий совместный ход замыкающих контак
тов, не менее, мм 0,25
|
|
Таблица 166
Электрические и временные характеристики ячеек ТЯ-12 и ТЯ-110
|
Наименование характеристики |
Ячейка ТЯ-12 |
Ячейка ТЯ-110 |
||
|
РТ |
РИ |
РТ |
РИ |
|
|
24739-00-00 |
24738-00-00 |
24739-00-00-01 |
24738-00-00-01 |
|
|
Номинальное напряжение, В |
постоянный ток 12,0 |
постоянный ток 12,0 |
переменный ток 110,0 |
переменный ток 110,0 |
|
Напряжение срабатывания, В |
7,5 |
8,0 |
80 (по I обм.) |
80 (по I обм.) |
|
Напряжение отпускания, В |
2,5 |
2,5 |
40 (по I обм.) |
30 (по I обм.) |
|
Время срабатывания не более, мс |
70 |
--------- |
70 |
— |
|
Время отпускания, мс |
— |
40—80 |
— |
40-80 |
|
Время укорочения (коррекции) импульсов, мс |
30—45 |
|
15—40 |
|
Таблица 167
Обмоточные данные ячеек ТЯ-12 и ТЯ-110
|
Тип ячейки |
Обозначение реле |
Провод |
Число витков |
Сопротивление, Ом |
||
|
марка |
диаметр, мм |
номинальное |
пред. откло-нение |
|||
|
ТЯ-12 |
РТ |
ПЭВЛ, ПЭВ-1 |
0,250 |
3950 |
75,00 |
±10% |
|
РИ |
ПЭВЛ |
0,200 |
6500 |
200,00 |
||
|
ТЯ-110 |
РТ I обм. |
ПЭВ-1 |
0,080 |
19000 |
3200,00 |
±15% |
|
II обм. |
ПЭВ-1 |
0,850 |
130 |
0,25 |
||
|
РИ Iобм. |
ПЭВЛ |
0,063 |
17000 |
4000,00 |
||
|
II обм. |
ПЭВ-1 |
1,120 |
130 |
0,18 |
||
Контактная система. Сопротивление цепи контактов должно быть не более 0,15 Ом.
Контакты реле должны обеспечивать не менее 20Т06 срабатываний при нагрузке на замыкающих контактах 300 ВА, на размыкающих контактах 150 ВА при напряжении ПО или 220 В переменного тока частотой 50 Гц при cos φ = 0,8.
Реле ячейки должны обеспечивать не менее 70*106 срабатываний без нагрузки на контакты.
Условия эксплуатации. Реле предназначены для работы при температуре от +50 до -45°С.
Габаритные размеры 230x82x203 мм; масса — 2,4 кг.
18. Ячейка трансмиттерная комбинированная ТЯ-12К
Ячейка трансмиттерная комбинированная ТЯ-12К (черт. 36910-00-00) предназначена для коммутации тока кодовых рельсовых цепей переменного тока и автоматической локомотивной сигнализации АЛСН в различных системах автоблокировки и электрической централизации на участках с электрической тягой постоянного и переменного тока, а также с автономной тягой.
Ячейка трансмиттерная комбинированная ТЯ-12К была разработана взамен серийно выпускаемых ТЯ-12 (ТШ-65В) и ТЯ-110 (ТШ-2000В), которые обладают рядом недостатков, основным из которых является недостаточный коммутационный ресурс. Ресурс ячейки ТЯ-12К — не менее 150-106 срабатываний (при исправности бесконтактных коммутаторов). При пробое бесконтактных коммутаторов ячейка продолжает работать, но существенно сокращается ее ресурс. Ячейка рассчитана на безыскровую коммутацию переменного тока от 0,5 до 3,0 А частотой 25, 50 и 75 Гц и напряжением от 30 до 230 В. Число коммутируемых цепей — 2.
В ячейке имеется визуальный контроль исправности бесконтактных коммутаторов, а также она формирует внешний сигнал на групповое реле неисправности.
Напряжение источников питания постоянного тока составляют 11—15 В. Длительность укорочения импульсов трансмиттерной ячейкой при отсутствии перемычки 1—2 от 40 до 65 мс; при наличии перемычки 1—2 она сокращается на время от 25 до 40 мс.
Комбинированная трансмиттерная ячейка ТЯ-12К выполнена в корпусе реле типа НШ, она содержит одно реле и две печатные платы. Принцип работы ТЯ-12К заключен в последовательности включения и выключения контактов кодового реле и бесконтактных коммутаторов. После замыкания контакта кодового путевого трансмиттера КПТШ срабатывает кодовое реле и подключает коммутируемые
цепи (нагрузку) к бесконтактному коммутатору. Затем (с выдержкой времени не менее 10 мс, исключающей влияние дребезга контактов реле на искрообразование) включается бесконтактный коммутатор и окончательно подключает нагрузку к источнику питания. После размыкания контакта кодового путевого трансмиттера КПТШ бесконтактный коммутатор отключает ток нагрузки. Затем (с выдержкой времени, необходимой для надежного исключения коммутации тока кодовым реле из-за задержки на выключение бесконтактного коммутатора) контакт кодового реле окончательно отключает цепь нагрузки.
Эффективность данного принципа действия заключается в следующем. Обеспечивается высокая надежность контактов кодового реле и соответственно значительное увеличение времени непрерывной работы ТЯ-12К за счет бестоковой коммутации, а также бесконтактных коммутаторов благодаря их отключению в интервалах кода контактами кодового реле. Обеспечивается защита рельсовых цепей от перемежающегося схода изолирующих стыков за счет исключения их непрерывного питания при пробое бесконтактного коммутатора. Обеспечивается также резервирование бесконтактных коммутаторов контактами кодового реле, высокая стабильность временных характеристик благодаря использованию формирователя временных интервалов на элементах дискретной электронной техники.
Отсутствие пробоя бесконтактных коммутаторов ТЯ-12К сигнализируется импульсным свечением (миганием) его светодиодных индикаторов.
Наличие пробоя бесконтактных коммутаторов сигнализируется непрерывным свечением его светодиодных индикаторов, а также выдачей сигнала на срабатывание внешнего реле контроля неисправности номинальным сопротивлением обмотки 1600 Ом, подключенного к выходу ТЯ-12К.
При напряжении электропитания 11 В напряжение на внешнем реле контроля неисправности должно быть не менее 9 В.
Ток, потребляемый схемой светодиодных индикаторов от коммутируемой цепи переменного тока напряжением 230 В частотой 50 Гц, должен быть не более 80 мА. Ток, потребляемый ячейкой от источника электропитания напряжением 12 В, должен быть не более 100 мА. Ток, потребляемый управляемым входом изделия от источника электропитания напряжением 12 В, должен быть не более 175 мА.
Испытательное
напряжение ТЯ-12К составляет 2000 В переменного тока
частотой 50 Гц, сопротивление изоляции 50 МОм в нормальных климатических
условиях, 10 МОм при воздействии верхнего значения рабочей температуры +60°С и
3 МОм при воздействии верхнего значения относительной влажности воздуха по
условиям эксплуатации (100% при температуре +25°С).
Средняя наработка на отказ ячейки ТЯ-12К, определенная расчетом, должна быть не менее 74 000 ч.
Полный средний срок службы ячейки — не менее 20 лет.
Наименование и тип элементов, примененных в ячейках ТЯ-12К, приведен в табл. 168.
Таблица 168
Наименование и
тип элементов, примененных в ячейках ТЯ-12К
|
Условное обозначение по схеме |
Наименование элемента |
Тип элемента |
|
К |
Реле электромагнитное |
Черт. 24739-00-00 (то же, что и в ячейке ТЯ-12). |
|
VS1, VS2 |
Симистор |
ТС112-10-10 |
|
ХР |
Плата реле НШ |
Черт. 2168-01-11А |
|
DA1 |
Микросхема |
К554САЗА |
|
DA2 |
Микросхема |
КР1006ВИ1 |
|
DD1.DD6 |
Микросхема |
К561ЛА7 |
|
DD2 |
Микросхема |
К561ЛН2 |
|
DD3 |
Микросхема |
К561ИЕ8 |
|
DD4, DD5 |
Микросхема |
К561ЛЕ5А |
|
DD7 |
Микросхема |
К561ИЕ16 |
|
VD1.VD3, VD6, VD32 |
Диоды |
КД510А |
|
VD2, VD4, VD5, VD19 |
Диоды |
КД243А |
|
VD8... VD15, VD21... VD28 |
Диоды |
КД243Ж |
|
VD17, VD30 |
Индикатор единичный |
АЛ307БМ |
|
VD20 |
Стабилитрон |
КС482А |
|
УД 16, УД29 |
Стабилитрон |
КС512А1 |
|
ЧЦ18, УД31 |
Стабилитрон |
КС456А1 |
|
VT1.VT3 |
Транзисторы |
КТ3102БМ |
|
VT2, VT4 |
Транзисторы |
КП707В2 |
|
VT5 |
Транзисторы |
КТ683Б |
Продолжение табл. 168
|
Условное обозначение по схеме |
Наименование элемента |
Тип элемента |
|
RU1, RU2 |
Варисторы |
СН2-1а-560В±10% |
|
VU1...VU3 |
Оптопара |
КР249КН2Б |
|
С1...СЗ |
Конденсаторы |
К10-17-26-Н50-0.1 мкф |
|
С4.С5 |
Конденсаторы |
К10-17-26-М1500-0.039 мкф±5% |
|
С7 |
Конденсаторы |
К10-17-26-М75-0.01 мкф±5% |
|
С8, СЮ |
Конденсаторы |
К10-17-26-Н90-0.68 мкф |
|
С11 |
Конденсаторы |
К50-29-16В-220 мкф |
|
С12 |
Конденсаторы |
К10-17-2б-Н90-0,68 мкф |
|
R1, R8 |
Резисторы |
С2-ЗЗН-0.5-1 кОм+10% |
|
R2, R6, R35 |
Резисторы |
С2-ЗЗН-0,125-1 кОм±10% |
|
R3, R5, R36 |
Резисторы |
С2-ЗЗН-0,125-56 кОм±10% |
|
R4 |
Резисторы |
С2-ЗЗН-0.5-33 Ом±10% |
|
R7, R28 |
Резисторы |
С2-ЗЗН-0.125-10 кОм±10% |
|
R9 |
Резисторы |
С2-ЗЗН-0,125-22 кОм±10% |
|
R10 |
Резисторы |
С2-ЗЗН-0,125-510 Ом±10% |
|
R11 |
Резисторы |
С2-ЗЗН-0.125-100 Ом±10% |
|
R12, R23 |
Резисторы |
С2-ЗЗН-0.5-100 Ом±10% |
|
R13, R26 |
Резисторы |
С2-ЗЗН-0.5-100 Ом±10% |
|
R14, R27 |
Резисторы |
С2-ЗЗН-2-68 кОм±10% |
|
R15 |
Резисторы |
С2-ЗЗН-0,125-220 кОм±5% |
|
R16, R24 |
Резисторы |
С2-ЗЗН-0,125-20 кОм±5% |
|
R17, R30 |
Резисторы |
С2-ЗЗН-0.25-180 Ом±10% |
|
R18, R31 |
Резисторы |
С2-ЗЗН-0,125-470 Ом±10% |
|
R19 |
Резисторы |
С2-ЗЗН-0,125-9,1 кОм+10% |
|
R20, R33 |
Резисторы |
С2-ЗЗН-0.25-1 МОм±10% |
|
R21, R34 |
Резисторы |
С2-ЗЗН-2-160Ом±10% |
Продолжение табл. 168
|
Условное обозначение по схеме |
Наименование элемента |
Тип элемента |
|
R22* |
Резисторы |
С2-ЗЗН-0.125 от 5,6 до 15кОм (подбором) |
|
R23 |
Резисторы |
С2-ЗЗН-0,5-100Ом±10% |
|
R24 |
Резисторы |
С2-ЗЗН-0,125-20 кОм±10% |
|
R25 |
Резисторы |
С2-ЗЗН-0,125-3,9 кОм±10% |
|
R26 |
Резисторы |
С2-ЗЗН-0.25-22 Ом±10% |
|
R28 |
Резисторы |
С2-ЗЗН-0.125-10 кОм±10% |
|
R32 |
Резисторы |
С2-ЗЗН-0,125-62 кОм±5% |
|
R37 |
Резисторы |
С2-ЗЗН-0,125-270 Ом±10% |
|
R38 |
Резисторы |
С2-ЗЗН-0,125-2,2 кОм±10% |
|
R39 |
Резисторы |
С2-ЗЗН-2-120 Ом+10% |
|
R40 |
Резисторы |
С2-ЗЗН-0,25-150 Ом±10% |
19. Розетки штепсельные к реле НШ II поколения и блокам на базе реле НШ
Конструкция штепсельной розетки к реле НШ и блокам на базе реле НШ приведена на рис. 197.
Номера чертежей и масса розеток
для реле и блоков различных типов
следующие:
|
Тип реле, блока |
Номер чертежа |
Масса, кг |
|
НШ1, НВШ1, ОШ2-400/0.85, НПШ, КШ, СКШ,СКПШ |
2170.00.00 |
0,51 |
|
НШ2 |
24088.00.00 |
0,55 |
|
ТШ |
14087.00.00 |
0,55 |
|
ДСШ |
13704.00.00Б |
0,86 |
|
БТКСШ |
13962.00.00 |
0,40 |
|
ППШЗ, СВШ |
24087.00.00 |
0,40 |
|
ТЯ-12, ТЯ-110, ТЯ-12К |
2170.00.00А.08 |
0,46 |
|
|