3.7. Динамическая жесткая характеристика тягового генератора по напряжению
Подводимое к ТЭД напряжение изменяется в зависимости от тока тягового генератора. При боксовании колесных пар из-за увеличения частоты вращения якорей ТЭД увеличивается их противо-э. д. с, а ток нагрузки ТЭД и, следовательно, генератора уменьшается.
Пусть перед началом боксова-ния ток нагрузки генератора был равен К, а напряжение (рнс. 31, точка Е).
При боксовании ток нагрузки генератора снизится до /Г. При медленном снижении тока нагрузки генератора напряжение его возросло бы по закону гиперболы БВГ до значения иВследствие же быстрого изменения тока и большой инерции объединенного регулятора напряжение генератора при боксовании будет изменяться линейно (линия ЕР, параллельная линии бг селективной характеристики—см. п. 3.8) и при токе IV возрастет до значения и'/'. При разгоне тепловоза, когда генератор работает в режиме ограничения пускового тока, возрастание напряжения генератора при боксовании будет еще более резким (линия МЛ/).
Повышение напряжения генератора вызывает увеличение тока и

Рис. 31. Изменение тока и напряжения генератора при боксовании колесных пар тепловоза
вращающего момента ТЭД, усиливая боксование уже боксующих колесных пар и вызывая боксование до этого еще не боксовавших. Наглядным подтверждением того, что на развитие боксования оказывает влияние увеличение напряжения, подводимого к ТЭД при боксовании, является работа тепловоза при аварийном возбуждении возбудителя, когда напряжение генератора поддерживается неизменным. Специально проведенные во ВНИИЖТе эксперименты, а также опыт работы машинистов показывают, что при аварийном возбуждении возбудителя улучшаются противобоксовочные свойства как при трогании с места, так и при движении (так как тяговый генератор работает при неизменном напряжении). Такую характеристику тягового генератора называют статической жесткой характеристикой по напряжению (см. п. 3.11).
Однако работа тягового генератора при неизменном напряжении, как отмечалось выше, не может обеспечить использование полной мощности дизель-генератора при всех скоростях движения. В связи с этим возникла необходимость применения такой САУ генератором, при которой генератор в процессе нормальной работы имел бы гиперболическую характеристику, обеспе-

Рис. 32. Структурная схема САУ для получения динамической жесткой характеристики тягового
генератора по напряжению
чивающую постоянство мощности, ческой жесткой характеристикой по
а при боксовании, когда резко сни- напряжению. Она может быть по-
жается ток нагрузки, напряжение лучена путем управления возбуж-
генератора поддерживалось бы не- дением тягового генератора по наи-
изменным. Такую характеристику тя- большему току ТЭД небоксующих
гового генератора называют динами- колесных пар, а не по суммарному

Рис. 33. Принципиальная схема электрической передачи тепловозов типов
току всех двигателей (току генератора), как это имеет место для ряда тепловозов.
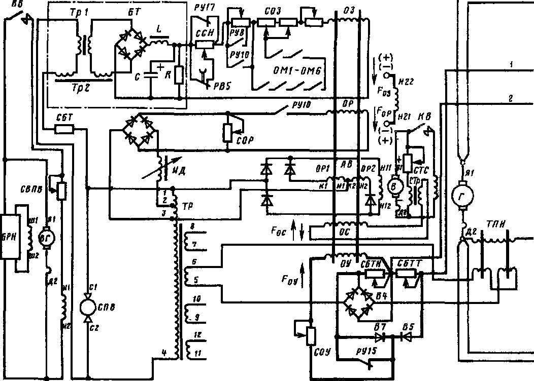
Принцип управления тяговым генератором по наибольшему току ТЭД небоксующих колесных пар может быть проиллюстрирован структурной схемой САУ, приведенной на рис. 32. Для получения сигнала по току ТЭД в цепи каждого из них установлены трансформаторы постоянного тока, соответственно ТПТ1 и ТПТ2. От трансформаторов сигналы поступают в узел выделения максимального сигнала УВМ. При поступлении в этот узел нескольких сигналов (токов), разных по значению, на выходе выделяется сигнал, пропорциональный наибольшему из входных сигналов (токов). Применительно к рассматриваемой схеме это будет сигнал, пропорциональный наибольшему току одного из ТЭД. Этот сигнал подается на селективный узел СУ схемы.
В рассматриваемой схеме, как и в силовых цепях реальных тепловозов, даже при отсутствии боксования в параллельно включенных ТЭД, токи практически никогда не бывают одинаковыми. Поэтому и на выходе ТПТ сигналы никогда не равны. Трансформатор, на выходе которого выделяется наибольший сигнал, называют «ведущим» (так как он «ведет» процесс автоматического управления). Связанные с этим ТПТ тяговый электродвигатель и колесную пару также по аналогии можно назвать «ведущими».
При боксовании «неведущей» колесной пары ток в цепи ее двигателя будет уменьшаться, тогда как ток в цепи «ведущего» двигателя останется практически неизменным. Узел выделения максимального сигнала будет продолжать выделять неизменный сигнал, пропорциональный току в цепи «ведущего» электродвигателя, и, таким образом, напряжение гене-

ТЭ10М и ТЭ10У с улучшенными противобоксовочиыми свойствами

ратора останется неизменным, т. е. генератор будет иметь динамическую жесткую характеристику. Если же будет боксовать «ведущая» колесная пара, то другая колесная пара, ее двигатель и ТПТ станут «ведущими». Напряжение генератора повысится, но незначительно.
Для шестиосного тепловоза выделение максимального сигнала от двигателя небоксующей Колесной пары, если следовать логике работы рассмотренной выше схемы, требует применения шести ТПТ. Однако более рациональной будет схема с четырьмя ТПТ при управлении каждым из них током двух или одного электродвигателя (рис. 33). При этом, для того чтобы обеспечить наибольшую вероятность выделения максимального сигнала, два ТПТ должны управляться током тяговых электродвигателей колесных пар, более склонных к боксованию, а другие два ТПТ — током двигателей колесных пар, менее склонных к боксованию. Более склонны к боксованию те колесные пары, которые при

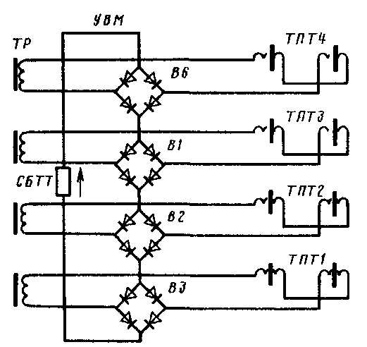
Рис. 35. Схема питания рабочих обмоток ТПТ и узел выделения максимального сигнала УВМ
реализации силы тяги разгружены под действием опрокидывающего момента силы тяги и реакций опор двигателей.
При бесчелюстных тележках и расположении тяговых электродвигателей подвесками к центру разгруженными являются колесные пары передней тележки (рис. 34). Поэтому на тепловозах типов ТЭ10М и ТЭ10У ТПТ подключены к цепям ТЭД следующим образом: 77777 — к 1-му ТЭД, ТПТ2 — ко 2-му и 3-му, ТПТЗ — к 4-му и 5-му, ТПТ4 — к 6-му, т. е. 77777 и ТПТ2 управляются током ТЭД, колесные пары которых более склонны к боксованию, а ТПТЗ и ТПТ4 — током ТЭД, размещенных на колесных парах менее склонных к боксованию. В качестве трансформаторов ТПТ1, ТПТ4, управляемых током одного двигателя, используются трансформаторы ТПТ-21, а в качестве трансформаторов ТПТ2, ТПТЗ, управляемых током двух двигателей,— ТПТ-22, при этом первые, как уже отмечалось (см. п. 3.5), имеют коэффициент усиления в 2 раза выше, чем вторые, что обеспечивает равенство выходных сигналов при равных токах двигателей.
Узел выделения максимального сигнала УВМ включает последовательно соединенные выпрямительные мосты (по числу ТПТ), замкнутые на балластный резистор СБТТ селективного узла (рис. 35). Каждый из выпрямительных мостов включен в цепь рабочих обмоток одного из ТПТ. Если один из ТПТ подмаг-ничивается большим током, чем остальные, то индуктивное сопротивление его рабочих обмоток будет наименьшим, а напряжение, приложенное к соответствующему выпрямительному мосту,— наибольшим (при одинаковом напряжении
питания каждой из цепей). Тогда через резистор СБТТ селективного узла потечет ток от цепи именно того ТПТ, который подмагничивает-ся наибольшим током (т. е. током двигателей небоксующих колесных пар), а остальные цепи будут заперты.










