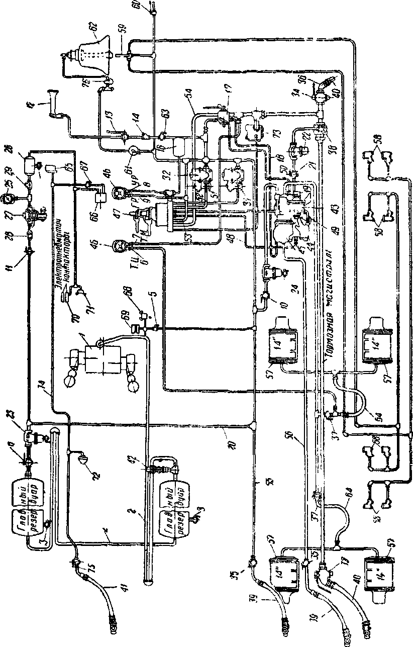
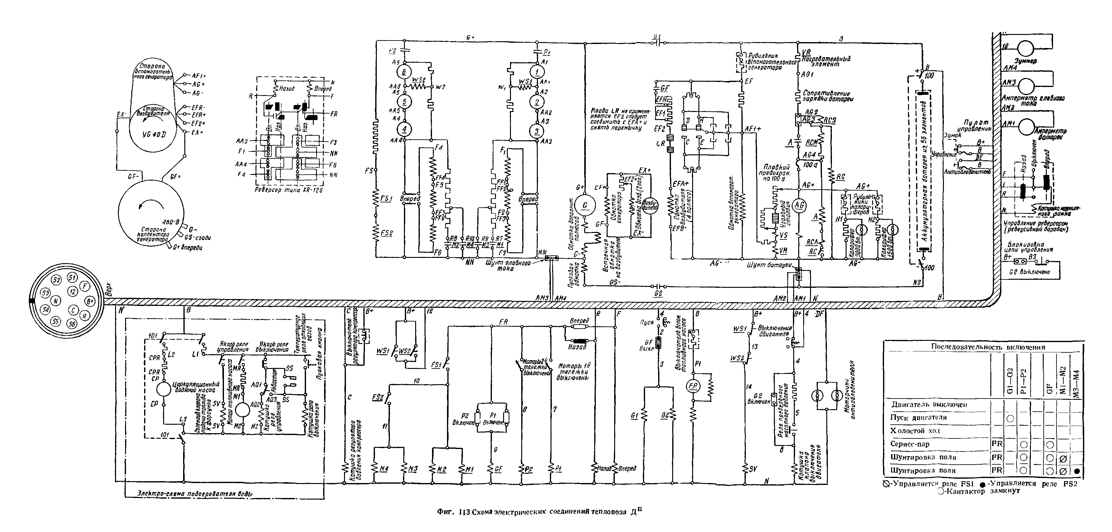
§ 12. Тормоз
Расположение тормозного оборудования на тепловозе серии ДБ показачо на фиг. 127; оно отличается от установленного на тепловозе ДА наличием крана машиниста типа К-14-В, клапана экстренного торможения и конструкцией тормозной рычажной передачи.
Кран машиниста типа К-14-В (фиг. 128) состоит из двух кранов: поездного крана машиниста Н-6 и вспомогательного крана Э-б, смонтированных в одном корпусе. Ручки кранов машиниста могут быть сняты. Для этого ручка поездного крана машиниста должна находиться в положении перекрыши, а ручка вспомогательного крана в поездном положении.
С нижней частью крана машиниста имеют соединения следующие трубы:
|
Обозначение |
|
|
на корпусе |
Наименование труб |
|
крана |
|
|
'І* труба от питательного |
|
|
клапана |
|
|
2 |
31в тормозная труба |
|
4 |
3І» выпускная труба |
|
ВР |
1" тормозная магистраль |
|
МР. |
1" труба от главного резер- |
|
вуара |
|
|
Р.У |
8/в" труба от редукционно- |
|
го клапана |
|
|
— |
V/ труба к песочнице и |
|
1 |
клапану экстренного |
|
1 |
торможения |
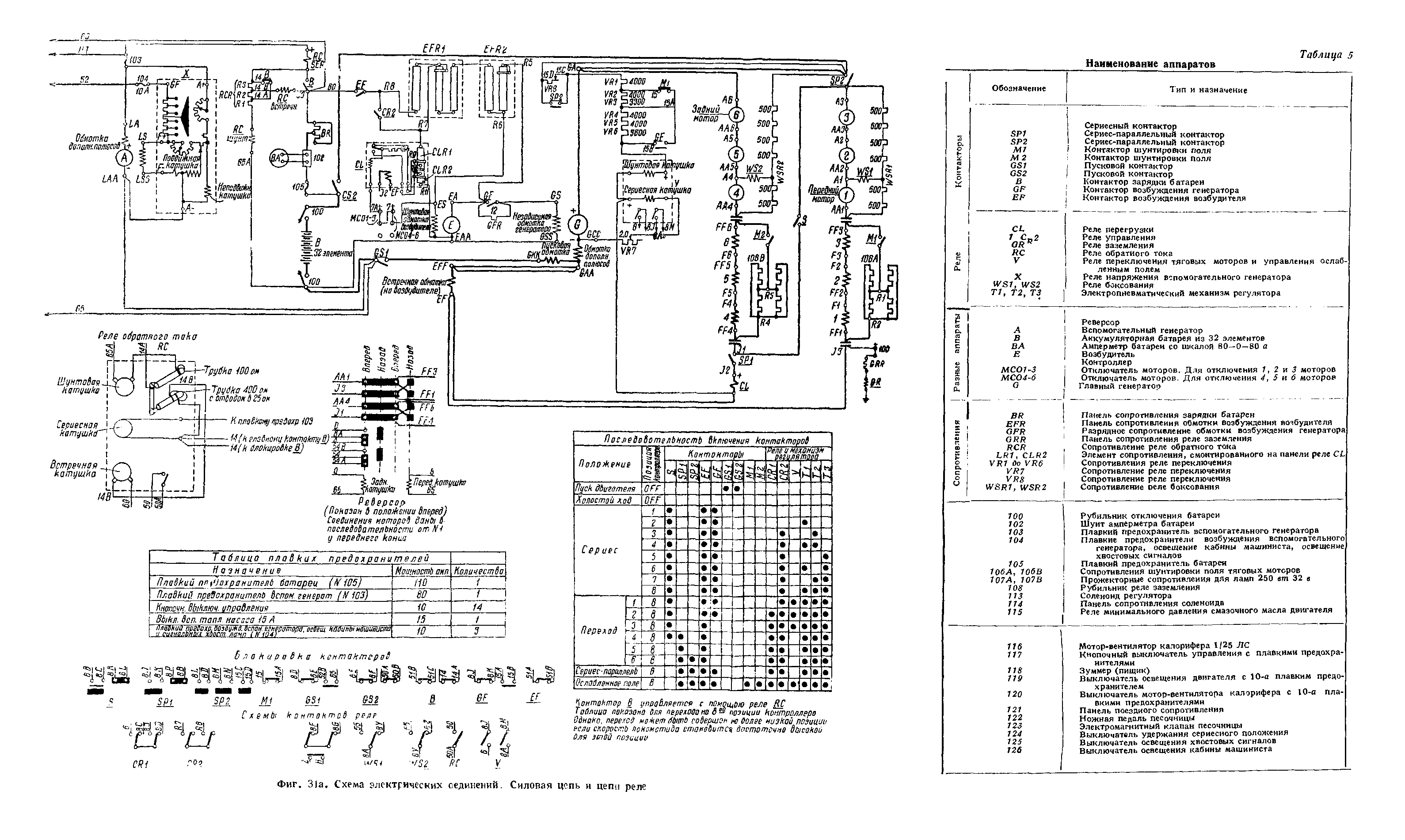
Положения ручек крана машиниста поездного и вспомогательного крана и управления ими те же, что и у кранов машиниста типа Н-6 и вспомогательного крана Б. 6.
Клапан экстренного торможения (фиг. 129). Наличие клапана экстренного торможения позволяет вызвать экстренное торможение всего поезда со второго тепловоза при следовании двойной тягой и при постановке ручки крана машиниста в положение экстренного торможения. Постановка клапана экстренного торможения вызвана тем, что торможение второго тепловоза при езде двойной тягой может быть получено постановкой ручки поездного крана машиниста в положение

II. Вспомогательный кран
24—корпус вспомогательного крана, 25—зеркало золотника, 26—іолотник круглый, 27—стержень золотника, 23—съёмная ручка крана, 29—возвращающая пружина, ЗО-прокладное кольцо, 31— пружина золотника, 32—стяжной болг, 33—на, правляющая ручка, 34 - кулачок, 35— пружина кулачка

экстренного торможения или постановкой ручки вспомогательного крана в положение торможения.
Клапан экстренного торможения установлен под краном машиниста и соединён дюймовым отростком с тормозной магистралью и трубкой х/4" с нижней частью крана машиниста в месте соединения с воздушной песочницей.
При постановке ручки поездного крана машиниста в положение экстренного торможения воздух из главного резервуара по трубке поступает в камеру и перемещает поршень влево. Одновременно с поршнем перемещается клапан, который открывает выход воздуха из тормозной магистрали в атмосферу через широкий канал. При этом получается быстрая разрядка тормозной магистрали и вызывается экстренное торможение. При постановке ручки крана машиниста в положение отпуска камера сообщится с атмосферой, а пружина переместит клапан и поршень в исходное положение.

Фиг. 129. Кран экстренного торможения
/-корпус, г—крышка, 3—втулня, 4— прокладка, 5—стопорный болт, 6 поршень,7—уплотнительное кольцо, 8- клапан, 9-пружина, А— магистральная камера, Б—поршневая камера

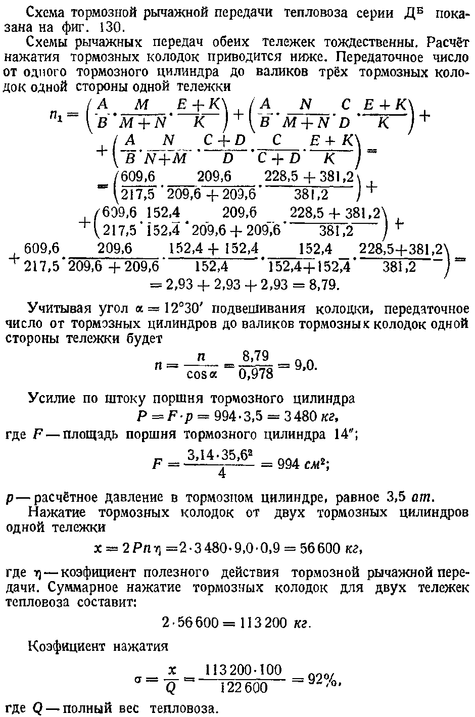
|
Размеры в мм |
Отношения плеч |
Угол |
||||||||
|
А |
В N \ м \ С 1 1 |
й |
Е |
К |
А В |
с+о |
Е+К к~ |
а |
сова |
|
|
О |
||||||||||
|
609,6 |
217,5 209,6 і |
1 209,6152,4 1 |
152,4 |
228,5 |
381,2 |
3,2 |
2,0 |
1,83 |
12°30' |
0,976 |
Фиг. 130. Схема тормозной рычажной передачи тепловоза дб

.âùi/ішиено' ИС01-3












