13.2. Силовая схема тепловоза с электрической передачей мощности
Большинство тепловозов, эксплуатируемых локомотивными депо МПС, как правило, оборудовано электрической передачей мощности.
Первые серийные тепловозы американского производства (советское обозначение Да) поступили в СССР во время Второй мировой войны. В пятидесятые годы XX века было начато производство отечественных тепловозов ТЭ1, ТЭ2, ТЭМ1, оборудованных передачей, принципиально не отличающейся от передачи тепловозов Да. Из ныне эксплуатируемых серий подобной, но несколько модернизированной передачей оборудованы тепловозы ТЭМ2 различных индексов, ТЭМ15, ТЭМ17, ТЭМ18.
Развитие преобразовательной техники (в первую очередь, появление достаточно мощных полупроводниковых выпрямителей) произвело революцию в электрической передаче мощности. В середине шестидесятых годов XX века СССР был начат серийный выпуск тепловозов нового поколения: М62, ТЭ10 и ТЭП60, имевших значительно более совершенную передачу. Широкое применение устройств переменного тока (прежде всего магнитных усилителей) позволило успешно решить проблему полноты использования свободной мощности дизеля, исключив при этом из схемы тепловоза ненадежные и дорогостоящие вибрационные аппараты.
Дальнейшее развитие полупроводниковой техники привело к появлению в середине семидесятых годов XX века серийных тепловозов с передачей переменно-постоянного тока: сначала 2ТЭ116, а затем ТЭП70 и ТЭМ7А.
Передача этих тепловозов выгодно отличается от передачи постоянно-постоянного тока большей компактностью, надежностью и простотой в обслуживании. Появление такой передачи сделало возможным создание тепловозов с мощностью дизеля 4000 л. с. в секции и даже 6000 л. с. (опытные тепловозы ТЭП75, ТЭП80, ТЭ136, 2ТЭ126).
Электрическая передача. Электрическая передача любого тепловоза состоит из тягового генератора (ТГ), ротор которого приводится во вращение коленчатым валом дизеля, тяговых электродвигателей (ТЭД), якори которых через тяговые редукторы приводят во вращение колесные пары, и системы возбуждения тягового генератора. Тяговые генераторы всех тепловозов имеют независимое возбуждение от специальной электрической машины — возбудителя.
На тепловозах, как, впрочем, и на электровозах, электропоездах, городских трамваях, троллейбусах, применяют тяговые электродвигатели последовательного возбуждения, которые имеют высокую устойчивость к боксованию и реализуют большую силу тяги. Магнитный поток полюсов статора такого двигателя, если пренебречь насыщением, пропорционален силе якорного тока, в связи с чем при увеличении частоты вращения якоря, сопровождающем развитие боксования, вращающий момент якоря снижается больше, чем у двигателя независимого (параллельного) возбуждения (рис. 13.2). Такое снижение вращающего момента якоря и соответственно силы тяги способствует прекращению боксования.
Специфической особенностью службы тяговых электродвигателей является широкий диапазон изменения частоты вращения якоря в процессе работы.
В процессе разгона тепловоза частота вращения якорей ТЭД возрастает, увеличивается и их про-тивоЭДС, что приводит к уменьшению силы якорного тока, а следовательно, и реализуемой мощности ТЭД. Для поддержания мощности тягового электродвигателя Р = = Ш на постоянном уровне требу-

п
Рис. 13.2. Зависимость вращающего момента М на валу якоря от частоты вращения п при неизменном подведенном напряжении для двигателей последовательного (а) и независимого (параллельного) (б) возбуждения
ется соответствующее повышение напряжения, подводимого к ТЭД, т.е. возрастание напряжения ТГ. Последнее достигается тем, что система управления возбуждением ТГ повышает силу тока, протекающего по его обмотке возбуждения (рис. 13.3).
Напряжение генератора невозможно повышать до сколь угодно большой величины. Этому препятствует насыщение его магнитной системы. В какой-то момент разгона сила якорного тока ТЭД упадет настолько, что для поддержания мощности ТГ его напряжение придется повысить до предельной величины. Для обеспечения возможности продолжения разгона ослабляют поле ТЭД: параллельно его обмоткам возбуждения подключают сопротивления, в которые ответвляется часть якорного тока.
Сила тока возбуждения и магнитный поток полюсов ТЭД резко уменьшаются, снижаются противо-ЭДС двигателей, сила якорного тока возрастает. Во избежание повышения мощности ТГ и превышения ею мощности дизеля система регулирования тяговой передачи снижает силу тока в обмотке возбуждения ТГ, напряжение последнего падает, и мощность остается на прежнем уровне.
По мере дальнейшего разгона сила якорного тока вновь уменьшается, система автоматического регулирования передачи повышает напряжение ТГ и по достижении им максимальной величины параллельно обмоткам возбуждения ТЭД подключают еще одну группу сопротивлений, вследствие чего магнитный поток полюсов ТЭД уменьшается, сила якорного тока возрастает, система автоматического регулирования передачи снижает напряжение ТГ, и далее процесс повторяется.
Подключение сопротивлений параллельно обмоткам возбуждения ТЭД называется ступенью ослабления поля. Все современные отечественные тепловозы (а также эксплуатируемые в России тепловозы чешского производства ЧМЭЗ всех индексов) имеют две ступени ослабления поля: первая ступень — уменьшение силы тока возбуждения примерно на 35 %, вторая — на 60 %.

Рис. 13 3. Зависимость напряжения тягового генератора и от силы тока /в его якорной цепи, формируемая системой автоматического регулирования тяговой передачи:
итп и итм, 1т„ и /тах — соответственно минимальные и максимальные значения напряжения тягового генератора и силы тока в его якорной цепи, Р — мощность тягового электродвигателя
Все современные тепловозы оборудованы индивидуальным приводом колесных пар. Каждая колесная пара приводится во вращение своим ТЭД. Все тепловозы, кроме восьмиосных ТЭМ7А, оборудованы трехосными тележками: по две на тепловоз (секцию двух- или многосекционного локомотива). Таким образом, на подавляющем большинстве серий тепловозов от одного тягового генератора получают питание шесть ТЭД
Очевидно, возможны четыре схемы соединения электродвигателей: последовательная (все шесть ТЭД — последовательно), две последовательно-параллельные (две параллельные группы по три ТЭД или три по два), параллельная (все ТЭД соединены параллельно), как показано на рис. 13.4.
Последовательная схема более устойчива к боксованию, чем последовательно-параллельная и параллельная. При параллельном соединении напряжение ТГ равно напряжению ТЭД, и при развитии боксования хотя бы одной из колесных пар возрастание противоЭДС ее ТЭД, сопровождающее боксование, вызывает существенное уменьшение якорного тока ТЭД. Соответственно уменьшается и ток тягового генератора, вследствие чего система автоматического регулирования передачи увеличивает напряжение ТГ, препятствуя таким образом снижению силы тяги боксующего двигателя.
При последовательно-параллельном и последовательном соединениях напряжение ТГ равно сумме двух, трех или шести напряжений ТЭД и возрастание противоЭДС одного боксующего двигателя не вызывает столь существенного снижения силы якорного тока.
Наряду с этим последовательное и последовательно-параллельное соединения обладают и рядом недостатков.
Сила якорного тока ТЭД при последовательном соединении равна силе якорного тока ТГ (при последовательно-параллельном — половине или трети силы тока ТГ), в то время как при параллельном сила якорного тока составляет лишь одну шестую часть силы якорного тока ТГ. В связи с этим сконструировать тепловоз большой мощности с последовательным или последовательно-параллельным соединением ТЭД невозможно из-за проблем, связанных с охлаждением ТЭД. (Наиболее мощные тепловозы с последовательно-параллельным соединением ТЭД — ТЭЗ и ТЭ7 — имели дизели мощностью 2000 л. с. в одной секции.)
Другой существенный недостаток последовательно-параллельной схемы соединения ТЭД — это необходимость отключения сразу нескольких ТЭД (двух или трех) в случае неисправности одного. Тепловоз с последовательным соединением вовсе не может работать с отключенным ТЭД.
Современные маневровые тепловозы с передачей постоянно-постоянного тока оборудованы последовательно-параллельной схе-

Рис. 13.4. Возможные схемы соединения ТЭД шестиосного тепловоза с электрической передачей постоянно-постоянного тока:
а — последовательная; б, в — последовательно-параллельные; г — параллельная; В — возбудитель; ТГ — тяговый генератор; ТД1—ТД6 — тяговые электродвигатели; НІ — Н2, СІ —С2 — обмотки возбуждения
мой соединения ТЭД: на ТЭМ2 всех индексов, ТЭМ15, ТЭМ17, ТЭМ18 (мощность дизеля 1200 л. с.) применяется соединение в две группы по три ТЭД; на тепловозах чешского производства ЧМЭЗ всех индексов (мощность дизеля 1350 л. с.) — соединение в три группы по два ТЭД.
На всех ныне эксплуатируемых магистральных тепловозах с передачей постоянно-постоянного тока (М62, 2М62, ЗМ62, ТЭ10,
2ТЭ10, ЗТЭ10, 4ТЭ10 различных индексов, ТЭП60, 2ТЭП60), а также на тепловозах с передачей переменно-постоянного тока (2ТЭ116, ТЭП70, ТЭМ7А) применена параллельная схема соединения.
Последовательное соединение ТЭД используется на тепловозах, предназначенных для работы с путевыми машинами тяжелого типа (специально модернизированные 2ТЭ121 и 2ТЭ116), а также на тепловозах, оборудованных электрическим тормозом (ЭТ), в режиме торможения (ТЭП70 и некоторые 2ТЭ116). В связи с тем, что в настоящее время электрическое торможение тепловозов практически не используется, цепи ЭТ в данной книге не рассматриваются.
В процессе работы периодически возникает необходимость в изменении направления движения (реверсировании) тепловоза. При этом о тепловозе (секции тепловоза) с кузовом вагонного типа принято говорить, что он (она) движется вперед в том случае, если первой по ходу движения оказывается кабина, возле которой расположена высоковольтная камера (для бескабинной секции на трех- и четырехсекционных тепловозах речь идет о торце, ближнем к высоковольтной камере). Моторный вагон дизель-поезда считается движущимся вперед при движении вперед кабиной управления. Считается также, что тепловоз капотного типа движется вперед в том случае, если он движется вперед тем капотом, в котором расположен дизель. В противном случае считается, что тепловоз (секция, моторный вагон) движется назад. ■
Следует учитывать, что направление движения тепловоза (секции, моторного вагона дизель-поезда) может не совпадать с реальным направлением движения поезда. В частности, у дизель-поезда, а также у двухсекционного тепловоза секции (вагоны) всегда движутся, условно говоря, в разные стороны, поскольку в разные стороны развернуты их кабины.
Реверсирование электродвигателя осуществляется, как известно, изменением направления якорного тока или тока возбуждения. Для электродвигателей последовательного возбуждения единственно возможный способ реверсирования — изменение схемы подключения обмотки возбуждения (рис. 13.5).
Силовые коммутирующие аппараты тепловозов с электрической передачей. Соединение и разрыв электрических цепей при реверсировании тепловоза, включении и выключении тяги, включении и выключении ослабления поля осуществляются контактны-

ми коммутирующими аппаратами: электромагнитными и электропневматическими контакторами и электропневматическими групповыми коммутирующими аппаратами.
Изменение схемы подключения обмоток возбуждения ТЭД при реверсировании осуществляется групповым электропневматическим аппаратом — реверсором. Привод реверсора пневматический. Реверсор имеет два положения — «Вперед» и «Назад». Перевод из одного положения в другое осуществляется подачей питания на соответствующий электропневматический вентиль, открывающий доступ сжатого воздуха к одной из диафрагм (на тепловозах ЧМЭЗ — к одному из пневмоцилиндров) привода. При движении тепловоза в режиме тяги катушка вентиля соответствующего направления постоянно находится под питанием. Этим обеспечивается невозможность самопроизвольного разворота реверсора под действием вибрации или вследствие поступления постороннего питания на катушку вентиля противоположного направления. Подобный самопроизвольный разворот чреват размыканием контак-

Рис. 13.6. Схема реверсирования, включения-отключения тяги и шунтирования обмоток возбуждения ТЭД тепловоза, оборудованного электрической передачей постоянно-постоянного тока с последовательно-параллельным соединением ТЭД:
В — возбудитель; КВ — контактор возбудителя; ВВ — контактор возбуждения возбудителя; ТГ — тяговый генератор; П1, П2 — поездные контакторы; КР — контактор реверсора; КШ1 — КШ4 — контакторы ослабления поля; ЛКш| — ^кшд — резисторы; С1 —С2, Н1 —Н2 — обмотки возбуждения
тов реверсора при протекании по ним сильных токов, что ведет к выжиганию их электрической дугой.
На принципиальных электрических схемах электропневматические вентили реверсора обозначают в соответствии с направлением В и Н. Контакты реверсора обозначают ПР (пневматический реверсор), при этом контакты, замкнутые в положении «Вперед», условно изображают нормально замкнутыми, а замкнутые в положении «Назад» — нормально разомкнутыми.
Поскольку одна контактная группа реверсора реверсирует сразу несколько ТЭД, соединенных последовательно (рис. 13.6), то число контактных групп реверсора равно числу параллельных ветвей ТЭД: две — у ТЭМ2 всех индексов, ТЭМ15, ТЭМ17, ТЭМ18; три — у ЧМЭЗ всех индексов, шесть — у всех шестиосных магистральных локомотивов (секций). Восьмиосный тепловоз ТЭМ7А оборудован двумя реверсорами, каждый из которых имеет по четыре контактные группы.
Для выключения тяги на тепловозе необходимо, чтобы сила якорного тока ТЭД стала равна нулю. Для этого недостаточно снизить до нуля силу тока в обмотке возбуждения ТГ (даже разорвав цепь ее питания). Ввиду остаточной намагниченности полюсов статора тягового генератора, и при отсутствии тока в обмотке возбуждения его напряжение не падает до нуля. Последнее обстоятельство вызывает необходимость в разрыве цепей, соединяющих ТГ и ТЭД при выключении тяги.
Разрыв этот осуществляется электропневматическими контакторами, называемыми поездными; электропневматические вентили их приводов, равно как и их контакты, на схемах принято обозначать П (или КП).
Один поездной контактор разрывает цепь одной группы ТЭД, соединенных последовательно (см. рис. 13.6), таким образом, что число поездных контакторов равно числу параллельных ветвей ТЭД: два — на ТЭМ2 всех индексов, ТЭМ15, ТЭМ17, ТЭМ18; три — на ЧМЭЗ всех индексов; шесть — на современных магистральных локомотивах (одна секция) и восемь — на ТЭМ7А.
В обозначение поездного контактора включают номер параллельной ветви (ТЭД при параллельном соединении), которую он коммутирует: ПІ, П2 или КП1, КП2 и т.д.
Установка поездных контакторов в каждой параллельной ветви обеспечивает возможность аварийного режима работы тепловоза при неисправном ТЭД: для отключения ветви, в которой находится неисправный двигатель, достаточно разорвать цепь катушки электропневматического вентиля соответствующего поездного контактора.
При разомкнутых поездных контакторах силы токов ТЭД и ТГ равны нулю, в силу чего при развороте реверсора ток через его контакты не протекает. Это позволяет не оборудовать реверсоры устройствами дугогашения.
При разборке схемы тяги необходимо разорвать цепь питания обмотки возбуждения ТГ, после чего напряжение генератора упадет до минимальной величины, обусловленной остаточной намагниченностью его полюсов. Затем размыкают поездные контакторы. Размыкание последних при минимальных токах ТЭД обеспечивает минимизацию подгара их контактов. Коммутация обмотки возбуждения ТГ осуществляется электромагнитным контактором возбудителя генератора, обозначаемого на принципиальных электрических схемах КВ или КВГ.
Одновременно со сборкой (разборкой) цепи обмотки возбуждения ТГ производится сборка (разборка) цепи обмотки возбуждения возбудителя. Коммутацию цепи осуществляет электромагнитный контактор возбуждения возбудителя, обозначаемый на принципиальных электрических схемах ВВ или КВВ. На тепловозах ЧМЭЗ всех индексов коммутация цепей обмоток генератора и возбудителя выполняется двумя контактными группами одного контактора возбудителя КВ.
Подключение и отключение сопротивлений ослабления поля, шунтирующих обмотки возбуждения ТЭД, осуществляется электропневматическими или электромагнитными контакторами, называемыми контакторами ослабления поля и обозначаемыми на принципиальных электрических схемах Ш, ВШ или КШ.
Один контакт контактора ослабления поля коммутирует шунтирующую цепь обмоток возбуждения одной группы ТЭД, соединенных последовательно (см. рис. 13.6), поэтому общее число контакторов в два раза больше числа параллельных ветвей ТЭД: на ТЭМ2 всех индексов, ТЭМ15, ТЭМ17, ТЭМ18 — четыре электромагнитных контактора; на тепловозах ЧМЭЗ всех индексов — шесть электромагнитных контакторов.
На современных магистральных тепловозах применяют многоконтактные (групповые) электропневматические контакторы ослабления поля — два шестиконтактных контактора, по одному для каждой ступени. На тепловозах серии ТЭМ7А устанавливают четыре четьфехконтактных групповых электропневматических контактора, по два для каждой ступени.
Все силовые коммутирующие аппараты оборудованы замыкающими и размыкающими блок-контактами, включаемыми в цепи управления и позволяющими контролировать фактическое замыкание и размыкание аппаратов.

Рис. 13.7. Эскиз продольно-расщепленного полюса
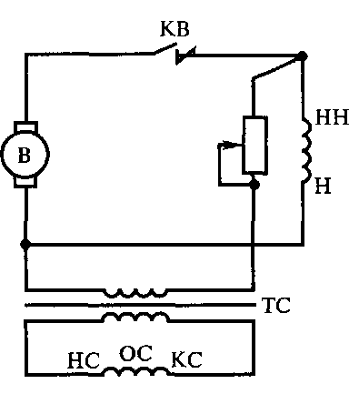
Схема автоматического регулирования тяговой передачи тепловоза ТЭМ2. На тепловозах ТЭМ2 всех индексов, ТЭМ15, ТЭМ17, ТЭМ18 применена наиболее архаичная система регулирования тяговой передачи. Тепловозы этих серий оборудованы возбудителями постоянного тока, имеющими специфическую магнитную систему: каждый полюс статора разделен вдоль на две части (рис. 13.7); такая конструкция называется машиной с продольно-расщепленными полюсами. На статоре уложены две обмотки возбуждения: независимая, охватывающая обе части полюса, и дифференциальная, охватывающая только одну часть.
Независимая обмотка (рис. 13.8) получает питание от вспомогательного генератора, напряжение которого поддерживается постоянным (75 В), и от самого возбудителя, напряжение которого слабо зависит от нагрузки, но существенно зависит от частоты вращения якоря, т. е. от позиции контроллера машиниста. По дифференциальной обмотке протекает ток тягового генератора. Обмотка подключена таким образом, чтобы магнитный поток, создаваемый ею, был противонаправлен магнитному потоку, создаваемому независимой обмоткой. В целом, независимая обмотка, охватывающая обе части полюса, создает более сильный магнитный поток.
При разгоне тепловоза, когда противоЭДС тяговых двигателей возрастают и ток ТГ уменьшается, вследствие чего ослабляется магнитный поток, создаваемый дифференциальной обмоткой, общий магнитный поток полюсов возбудителя возрастает. В результате повышаются напряжение возбудителя и сила тока возбуждения ТГ. Таким образом, напряжение ТГ возрастает. При снижении скорости вследствие вступления поезда на подъем происходит обратный процесс.

Рис. 13.8. Упрощенная схема автоматического регулирования тяговой передачи тепловоза ТЭМ2:
тг — тяговый генератор; кв — контактор возбуждения; в — возбудитель; вг— вспомогательный генератор; нг — обмотка возбуждения тягового генератора; дв — дифференциальная обмотка; нв — независимая обмотка; тэд — тяговый электродвигатель; вв — контактор возбуждения возбудителя
Подбором параметров магнитной системы возбудителя и регулировочных сопротивлений можно добиться того, что мощность генератора будет оставаться постоянной в достаточно широком диапазоне скоростей.
Несомненным достоинством такой системы является ее простота. К недостаткам следует отнести прежде всего недоиспользование свободной мощности дизеля: параметры системы автоматического регулирования подбираются таким образом, чтобы мощность ТГ была заведомо ниже возможной свободной мощности дизеля. Это гарантированно предохраняет дизель от перегрузки при включении вспомогательных агрегатов (компрессор, вентилятор охлаждения). К сожалению, попытки модернизации этой схемы — введения в цепь независимой обмотки контакта вибрационного аппарата, связанного с регулятором дизеля, который при перегрузке дизеля кратковременно дешунтировал бы часть сопротивления в цепи независимой обмотки возбудителя, уменьшая тем самым силу тока в этой обмотке, а следовательно, и мощность ТГ, оказались неудачными.
Второй существенный недостаток этой схемы — отсутствие ограничения силы тока ТЭД при трогании. На эксплуатируемых ныне машинах он устранен введением в схему вибрационного аппарата — реле максимального тока РТ, который при недопустимом росте силы тока кратковременно шунтирует независимую обмотку возбудителя, одновременно разрывая цепь, шунтирующую сопротивление в цепи этой обмотки, вследствие чего сила тока в ней, а также напряжение ТГ и сила его якорного тока снижаются.
Схема регулирования тяговой передачи тепловоза ЧМЭЗ. Схема автоматического регулирования тяговой передачи тепловозов ЧМЭЗ всех индексов (рис. 13.9) во многом аналогична схеме тепловозов ТЭМ2, но имеет ряд отличий, связанных с конструкцией возбудителя.
Полюсы возбудителя не расщеплены, на них уложены три обмотки: обмотка независимого возбуждения, получающая питание от вспомогательного генератора, напряжение которого поддерживается на постоянном уровне (115 В); обмотка параллельного возбуждения, получающая питание от самого возбудителя; сила тока в ней определяется в основном частотой вращения коленчатого вала дизеля; в цепь этой обмотки включен регулировочный реостат мощности дизеля (после развития дизелем максимальной мощности, т. е. после выхода рейки топливных насосов высокого давления «на упор», с дальнейшим ростом нагрузки регулятор дизеля начинает смещать движок этого реостата, увеличивая тем самым сопротивление цепи этой обмотки и снижая силу тока в ней); противокомпаундная обмотка, подключенная параллельно добавочным полюсам ТГ, в которой сила тока пропорциональна силе тока ТГ.

Рис. 13.9. Упрощенная схема автоматического регулирования тяговой передачи тепловоза ЧМЭЗ:
ТЭД — тяговый электродвигатель; ТГ — тяговый генератор; В — возбудитель; КВ — контактор возбудителя; ВГ— вспомогательный генератор; НВ — независимая обмотка; НГ — обмотка возбуждения тягового генератора; ДВ — противокомпа-ундная обмотка; ШВ — обмотка параллельного возбуждения, ДП — добавочные полюсы тягового генератора
Обмотки независимого и параллельного возбуждения создают однонаправленные магнитные потоки; противокомпаундная обмотка создает поток противоположного направления, меньший по величине, чем суммарный поток остальных обмоток.
По мере разгона тепловоза и возрастания противоЭДС его тягового электродвигателя, ток ТГ снижается, уменьшается соответственно и магнитный поток, создаваемый противокомпаундной обмоткой, а общий поток полюсов возбудителя увеличивается. Таким образом, напряжение и ток возбудителя, а также напряжение тягового генератора возрастают. При снижении скорости вследствие вступления поезда на подъем наблюдается обратная картина.
Правильный подбор параметров магнитной системы возбудителя и балластных сопротивлений позволяет поддерживать мощность ТГ на постоянном уровне в достаточно широком диапазоне скоростей.
Введение в схему реостата мощности повышает полноту использования мощности дизеля.
Схема автоматического регулирования тяговой передачи тепловоза М62. На всех эксплуатируемых ныне магистральных тепловозах с передачей постоянно-постоянного тока (М62, 2М62, ЗМ62 всех индексов, ТЭП60, 2ТЭ10М, 2ТЭ10У) применяется более современная схема автоматического регулирования тяговой передачи (рис. 13.10), чем схема тепловозов ТЭМ2 и ЧМЭЗ.
На нерасщепленных полюсах статора возбудителя уложены две обмотки: размагничивающая, получающая питание от вспомогательного генератора, напряжение которого поддерживается постоянным (75 В), и обмотка независимого возбуждения, получаю-

Рис. 13.10. Упрощенная схема автоматического регулирования тяговой передачи тепловоза М62:
ВГ — вспомогательный генератор; В — возбудитель; ТГ — тяговый генератор; ТЭД — тяговый электродвигатель; КВ — контактор возбудителя; ВВ — контактор возбуждения возбудителя; СПВ — синхронный подвозбудитель; АВ — амплистат возбуждения; Н—НН — обмотка возбуждения тягового генератора; Н1—НН1 — обмотка независимого возбуждения; Н2—НН2 — размагничивающая обмотка; 03, ОР, ОУ, ОС, РО — соответственно задающая, размагничивающая, управляющая, стабилизирующая и рабочая обмотки амшшстата возбуждения; НЗ, КЗ — начало и конец задающей обмотки; НР, КР — начало и конец размагничивающей обмотки; НУ, КУ — начало и конец управляющей обмотки; НС, КС — начало и конец стабилизирующей обмотки
щая питание через выпрямительный мост от генератора переменного тока — синхронного подвозбудителя (СПВ).
В цепь обмотки независимого возбуждения до выпрямительного моста введена рабочая обмотка амшшстата возбуждения (АВ) — магнитного усилителя дроссельного типа, на сердечнике которого кроме рабочей, уложены четыре подмагничивающие обмотки. При пропускании по ним электрического тока магнитная система амплистата насыщается, индуктивное сопротивление рабочей об-
мотки снижается и сила тока в ее цепи, а следовательно, и сила тока в обмотке независимого возбуждения возбудителя возрастают. Магнитный поток, создаваемый размагничивающей обмоткой, противонаправлен магнитному потоку, создаваемому обмоткой независимого возбуждения, и слабее его.
Такая схема возбуждения возбудителя позволяет изменять его напряжение от нуля до максимальной величины. Без размагничивающей обмотки невозможно было бы получить напряжение возбудителя, близкое к нулю, ввиду остаточной намагниченности полюсов его статора. Иными словами, размагничивающая обмотка нейтрализует поток остаточного магнетизма.
Поддержание постоянной мощности ТГ, ограничение его максимальных силы тока и напряжения, изменение мощности ТГ с ростом частоты вращения коленчатого вала дизеля, устойчивость работы системы регулирования при переходных процессах (при изменении частоты вращения коленчатого вала или нагрузки дизеля) обеспечиваются воздействием подмагничивающих обмоток ам-плистата возбуждения. Рассмотрим подробнее работу каждой из них.
По задающей обмотке (ОЗ) протекает ток, сила которого пропорциональна частоте вращения коленчатого вала дизеля. Таким образом, эта обмотка обеспечивает рост тока возбуждения, а следовательно, и мощности ТГ при наборе позиций контроллера машиниста.
Обмотка получает питание от тахометрического блока (рис. 13.11), состоящего из двух трансформаторов — рабочего (ТР1) и компенсирующего (ТР2), выпрямительного моста и сглаживающего фильтра (дроссель и конденсатор). Блок подключен к синхронному подвозбудителю СПВ.
Сердечник рабочего трансформатора выполнен из магнитоже-сткого легконасыщающегося материала. Таким образом, уже при

Рис. 13.11. Упрощенная схема подключения задающей обмотки амплис-тата возбуждения тепловоза М62:
ВГ— вспомогательный генератор; СПВ — синхронный подвозбудитель; С — конденсатор; R — резистор; ОЗ — задающая обмотка амплистата возбуждения; НЗ, КЗ — начало и конец задающей обмотки; ТР1 — рабочий трансформатор; ТР2 — компенсирующий трансформатор; Др — дроссель; НІ—НН1 — обмотка независимого возбуждения
незначительной силе тока в первичной обмотке происходит насыщение сердечника. Поскольку в зоне насыщения величина магнитного потока почти не зависит от силы тока в обмотке, то при пропускании через первичную обмотку синусоидального напряжения амплитуда магнитного потока почти не зависит от амплитуды силы тока в первичной обмотке.
Амплитуда ЭДС, наводимой во вторичной обмотке, пропорциональна скорости изменения магнитного потока, т. е. амплитуде магнитного потока и частоте его изменения, которая равна частоте напряжения, приложенного к первичной обмотке, т. е. частоте вращения ротора подвозбудителя и коленчатого вала дизеля.
Таким образом, во вторичной обмотке рабочего трансформатора наводится ЭДС, амплитуда которой, пропорциональная частоте вращения коленчатого вала дизеля, лишь незначительно увеличивается с ростом амплитуды силы тока в первичной обмотке. Последняя зависимость обусловлена неидеальностью магнитной характеристики сердечника: даже при насыщении величина магнитного потока несколько увеличивается с ростом силы тока в обмотке.
Этот недостаток устраняется введением в схему компенсирующего трансформатора с обычным магнитомягким сердечником. ЭДС вторичной обмотки этого трансформатора прямо пропорциональна силе тока в первичной. Поскольку вторичные обмотки рабочего и компенсирующего трансформаторов включены в цепь встречно, при изменении силы тока в первичных обмотках изменения ЭДС во вторичных противоположны и компенсируют друг друга.
Управляющая обмотка (ОУ) подключена к селективному узлу, представляющему из себя два диодных моста, выводы постоянного напряжения которых соединены параллельно (рис. 13.12). При такой схеме включения мостов открываются диоды лишь того из них, к которому подведено большее по амплитуде напряжение, поскольку диоды другого моста оказываются постоянно подключенными к обратному напряжению.
Оба моста со стороны переменного тока подключены ко вторичным обмоткам распределительного трансформатора (ТР), первичная обмотка которого получает питание от синхронного под-возбудителя. В цепь одного из мостов введена рабочая обмотка трансформатора постоянного напряжения (ТПН) — магнитного усилителя дроссельного типа, подмагничивающая обмотка которого подключена к напряжению ТГ.
С ростом напряжения тягового генератора индуктивное сопротивление ТПН уменьшается и возрастает амплитуда напряжения, приложенного к мосту 1, т.е. амплитуда этого напряжения пропорциональна напряжению ТГ.
В цепь моста 2 введены рабочие обмотки трансформатора постоянного тока (ТПТ) — магнитного усилителя дроссельного типа,

подмагаичивающей обмоткой которого являются кабели ТЭД, пропущенные сквозь его сердечник. С ростом силы тока ТЭД, а значит, и ТГ индуктивное сопротивление ТПТ уменьшается, а амплитуда напряжения, приложенного к мосту 2, возрастает. Таким образом, амплитуда этого напряжения пропорциональна силе якорного тока ТГ.
Задающая и управляющая обмотки создают магнитные потоки, противоположные по направлению, причем магнитный поток, создаваемый задающей обмоткой, сильнее. Таким образом, при росте выходного напряжения селективного узла суммарный поток, создаваемый подмагничиваю-щими обмотками амплистата возбуждения, уменьшается, его индуктивное сопротивление повышается, а сила тока независимой обмотки возбуждения возбудителя и его напряжение снижаются, вследствие чего уменьшаются сила тока возбуждения и напряжение тягового генератора.
В момент, когда тепловоз трогается и начинается разгон, сила тока ТГ велика, а его напряжение мало. Таким образом, диоды моста 2 открываются, а диоды моста 1 — нет, и напряжение на выходе селективного моста пропорционально силе тока ТГ. Рост силы тока ТГ вызывает увеличение силы тока в управляющей обмотке и, следовательно, уменьшение силы тока возбуждения ТГ. Вследствие этого сила тока тягового генератора в начале движения и разгона ограничена.
По мере разгона сила тока ТГ снижается, вследствие чего уменьшается сила тока в управляющей обмотке и напряжение генератора возрастает. В какой-то момент амплитуды напряжений, приложенных к мостам селективного узла, оказываются равными, после чего начинают открываться диоды обоих мостов (точка б, рис. 13.13). При дальнейшем разгоне сила тока задающей обмотки оп-
Рис. 13.12. Упрощенная схема подключения управляющей обмотки амплистата возбуждения тепловоза Мб 2:
СПВ — синхронный подвозбудитель; ТГ — тяговый генератор; ТЭД — тяговый электродвигатель; ТПТ — трансформатор постоянного тока; ТПН — трансформатор постоянного напряжения; ТР — распределительный трансформатор; ОУ— обмотка управления амплистата возбуждения; НУ, КУ — начало и конец обмотки управления амплистата возбуждения; Мост 1, Мост 2 — диодные мосты

Рис. 13.13. Селективная (1) и внешняя (2) характеристики тягового генератора:
и и {7тах — напряжение и его максимальное значение; /и 1^ — сила тока и ее максимальное значение; а — г точки совпадения селективной и внешней характеристик ТГ

Рис. 13.14. Упрощенная схема подключения регулировочной обмотки амплистата возбуждения тепловоза М62:
СПВ — синхронный подвозбудитель; ТР — распределительный трансформатор; ИД — индуктивный датчик; ОР — регулировочная обмотка амплистата возбуждения; НР, КР — начало и конец регулировочной обмотки амплистата возбуждения
ределяется как силой тока, так и напряжением ТГ, вследствие чего зависимость напряжения от силы тока представляет собой наклонную прямую линию (участок б—в, рис. 13.13). В некоторый момент (точка в, рис. 13.13) амплитуда напряжения, приложенного к мосту 1, окажется больше амплитуды напряжения, приложенного к мосту 2, после чего будет ограничено в росте напряжение (участок в—г, рис. 13.13).
Отметим, что передача тепловоза фактически не работает в режиме ограничения напряжения, поскольку при разгоне ступень ослабления поля включается до достижения максимального напряжения ТГ, однако такой режим может возникнуть в случае неисправности схемы управления ослаблением поля.
Описанная выше характеристика тягового генератора называется селективной. Она, как видно, не обеспечивает полного использования свободной мощности дизеля.
Этот ее недостаток устраняется регулировочной обмоткой (ОР), получающей питание от выпрямительного моста, подключенного к обмотке распределительного трансформатора. В цепь переменного тока обмотки включен индуктивный датчик (ИД) регулятора дизеля (рис. 13.14). Магнитный поток, создаваемый этой обмоткой, одно-направлен с магнитным потоком, создаваемым задающей обмоткой; таким образом, с ростом силы тока в ней напряжение тягового генератора возрастает.
При разгоне, после преодоления участка ограничения по силе тока ТГ, наличие тока в регулировочной
обмотке приводит к тому, что характеристика ТГ проходит выше, чем селективная (см. рис. 13.13).
Индуктивный датчик регулятора дизеля представляет собой дроссель с подвижным сердечником, связанным с механизмом управления рейками топливных насосов высокого давления. При выходе дизеля на максимальную мощность сердечник датчика вдвигается в катушку, вследствие чего ее индуктивное сопротивление возрастает и сила тока регулировочной обмотки снижается; уменьшается и ток возбуждения ТГ. Таким образом исключается ситуация, при которой мощность тягового генератора превышает мощность дизеля, что вызвало бы снижение частоты вращения коленчатого вала и, следовательно, дальнейшее уменьшение мощности дизеля.
В случае отключения вспомогательного оборудования (тормозного компрессора или вентилятора охлаждения) регулятор уменьшает подачу топлива, якорь индуктивного датчика выдвигается, индуктивное сопротивление его катушки уменьшается, возрастают сила тока регулировочной обмотки, сила тока возбуждения ТГ и его мощность.
Таким образом удается полностью использовать свободную мощность дизеля для нужд тяги, т. е. регулировочная обмотка обеспечивает ограничение передачи по мощности дизеля. Характеристику генератора, состоящую из участков ограничения по силе тока ТГ, мощности дизеля и напряжению ТГ, называют внешней характеристикой тягового генератора (см. рис. 13.13).
Стабилизирующая обмотка (ОС) подключается ко вторичной обмотке стабилизирующего трансформатора ТС, первичная обмотка которого подсоединена к возбудителю (рис. 13.15).
Поскольку возбудитель представляет собой генератор постоянного тока, ЭДС во вторичной обмотке трансформатора будет индуцироваться только при изменении напряжения возбудителя (при изменении частоты вращения коленчатого вала дизеля, нагрузки, при разгоне, замедлении поезда), причем эта ЭДС будет тем выше, чем быстрее изменяется напряжение.

Рис. 13.15. Упрощенная схема подключения стабилизирующей обмотки амплистата возбуждения тепловоза М62:
В — возбудитель; КВ — контактор возбудителя; Н и НН — соответственно начало и конец обмотки возбуждения тягового генератора; ОС — стабилизирующая обмотка амплистата возбуждения; НС, КС — начало и конец стабилизирующей обмотки амплистата возбуждения; ТС — стабилизирующий трансформатор
Магнитный поток этой обмотки направлен таким образом, что при росте напряжения возбудителя он противонаправлен потоку, создаваемому задающей обмоткой, а при снижении напряжения возбудителя — однонаправлен с ним.
Таким образом обеспечивается более плавное протекание переходных процессов. При постоянном напряжении возбудителя сила тока в обмотке равна нулю.
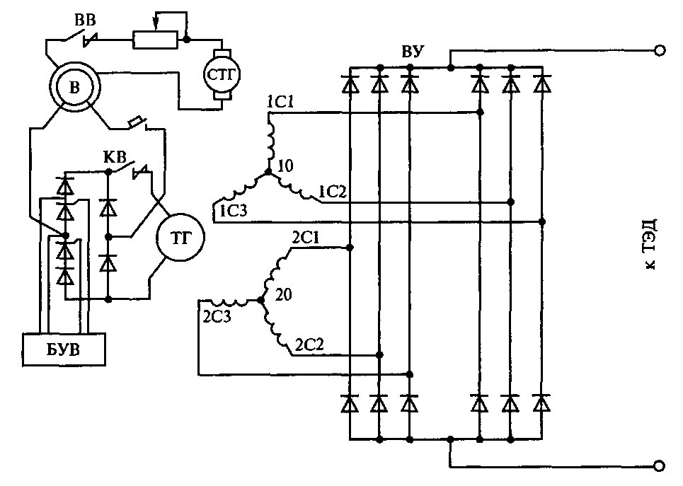
Схема автоматического регулирования тяговой передачи тепловоза 2ТЭ116. Наиболее современные отечественные тепловозы оборудованы передачей переменно-постоянного тока. В настоящее время эксплуатируется три серии таких тепловозов: грузовой двухсекционный 2ТЭ116 (2x3060 л. с), пассажирский односекцион-ный ТЭП70 (4000 л. с.) и маневрово-вывозной с кузовом капот-ного типа ТЭМ7А (2000 л. с).
Тяговый генератор тепловоза с передачей переменно-постоянного тока представляет собой синхронную шестифазную машину с равномерным сдвигом фаз в 60°.
Шесть фаз соединяются в две звезды, каждая из которых подключена к своему выпрямительному трехфазному мосту; со стороны постоянного тока мосты соединены параллельно, к их общим выводам подключаются якорные цепи ТЭД (рис. 13.16). Такая схема обеспечивает минимизацию пульсаций напряжения, подводимого к ТЭД, поскольку пульсации напряжения двух мостов, соединенных параллельно и подключенных к звездам, сдвинутым друг относительно друга на 30°, находятся в противофазе и в значительной мере компенсируют друг друга. Два трехфазных моста, соединенных вместе, называют выпрямительной установкой (ВУ).
Возбудитель тепловоза переменно-постоянного тока представляет собой однофазный генератор переменного тока. Обмотка возбуждения ТГ получает питание от управляемого выпрямителя, преобразующего синусоидальное напряжение возбудителя.
Отличие управляемого выпрямителя от обычного мостового заключается в наличии в двух его плечах управляемых вентилей — тиристоров. Тиристор, обладающий в отличие от диода третьим, так называемым управляющим электродом, не открывается при приложении к нему прямого напряжения до тех пор, пока не будет приложено напряжение между управляющим электродом и анодом. Таким образом, открывая тиристоры раньше или позже, можно изменять среднее значение выпрямительного напряжения за период.
Обмотка возбуждения возбудителя получает питание от стартер-генератора, напряжение которого в процессе работы поддерживается постоянным (ПО В), т. е. амплитуда напряжения возбудителя определяется практически только частотой вращения коленчатого вала дизеля.

Рис. 13.16. Упрощенная схема тяговой передачи переменно-постоянного
тока:
ВВ — контактор возбуждения возбудителя; В — возбудитель; СТГ — стартер-генератор; КВ — контактор возбудителя; ТГ — тяговый генератор; БУВ — блок управления возбуждением; ТЭД — тяговые электродвигатели; ВУ — выпрямительная установка; 10—ICI, 10—1С2, 10—1СЗ — три фазы 1-й звезды; 20—2С1, 20—2С2, 20—2СЗ — три фазы 2-й звезды
Величина тока возбуждения ТГ, а следовательно, и напряжение, приложенное к ТЭД, регулируется блоком управления возбуждением (БУВ) посредством изменения моментов открытия тиристоров управляемого выпрямителя.
БУВ выполняет ту же функцию, что и амплистат возбуждения на тепловозах постоянно-постоянного тока, т.е. формирует внешнюю характеристику ТГ с ограничениями по силе тока ТГ, мощности дизеля и напряжению ТГ. Напряжения, пропорциональные силе тока ТГ, его напряжению, мощности дизеля и частоте вращения коленчатого вала получают таким же образом, как и на тепловозах постоянно-постоянного тока, — с использованием ТПТ, ТПН, индуктивного датчика и тахометрического блока, однако питание цепей переменного тока осуществляется от возбудителя, так как подвозбудитель на тепловозах переменно-постоянного тока отсутствует.
Отметим также особенность получения напряжения, пропорционального якорному току ТЭД, на современных тепловозах.
На тепловозах 2ТЭ116, ТЭП70 и ТЭМ7А устанавливается не один ТПТ, а четыре, сквозь сердечник каждого из которых пропущен кабель одного или двух ТЭД. Выпрямительные мосты всех ТПТ соединены параллельно. В случае развития боксования сила якорного тока боксующего двигателя существенно снижается, вследствие чего уменьшается амплитуда напряжения, подводимого к мосту того ТПТ, сквозь сердечник которого пропущен кабель боксующего ТЭД, и диоды моста этого ТПТ перестают открываться.
Таким образом, для исключения воздействия на схему автоматического регулирования боксующего двигателя к БУВ всегда подводится напряжение, пропорциональное силе якорного тока не-боксующих ТЭД.
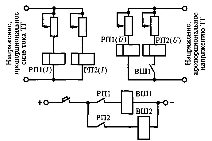
Схема управления ослаблением поля тяговых двигателей. Схемы управления ослаблением поля практически аналогичны для всех тепловозов с электрической передачей. При дальнейшем изложении для определенности будем полагать, что шунтирование обмоток возбудителя ТЭД осуществляется двумя контакторами — ВШ1 и ВШ2 — по одному на каждую ступень. Сборка цепи катушки контактора ослабления поля осуществляется контактом соответствующего реле перехода РП1 и РП2 (рис. 13.17).
Реле перехода оборудованы двумя катушками, к одной из которых (катушка напряжения) подводится напряжение, пропорциональное напряжению ТГ, а к другой (токовая) — напряжение, пропорциональное силе тока ТГ. Такое реле с двумя катушками называется дифференциальным.
Сердечники катушек притягивают якорь реле в противоположные стороны. Контакт реле замыкается при притяжении якоря к катушке напряжения.
После трогания тепловоза с места, при начале разгона, сила тока ТГ велика, а его напряжение мало, якорь реле при этом притянут к сердечнику токовой катушки, и контакт реле разомкнут. При таком положении якоря расстояние от него до сердечника катушки напряжения велико, и для переброса якоря к сердечнику катушки напряжения необходимо, чтобы сила тока в ней существенно превысила силу тока в токовой катушке. Последнее происходит при разгоне тепловоза до скорости, при которой напряжение становится близким к максимальному. После переброса якоря контакт реле замыкается и собирает цепь катушки контактора ослабления поля первой ступени, после чего напряжение ТГ падает, а сила его якорного тока возрастает. Если после этого поезд вступит на подъем и скорость его начнет снижаться, что сопровождается ростом силы тока и падением напряжения ТГ, обратного переброса якоря реле не произойдет, поскольку в данном случае якорь удален от токовой катушки, и для обратного переброса якоря необходимо, чтобы сила тока в ней существенно пре-

Рис. 13.17. Упрощенная схема управления ослаблением поля ТЭД:
РП1(/), РП2(/) — токовые катушки реле переходов первой и второй ступеней; РП1((7), РП2([/) — катушки напряжения реле переходов первой и второй ступеней; ВШ1, ВШ2 — контакторы шунтирования первой и второй ступеней; РП1, РП2 — контакты реле переходов первой и второй ступеней
высила силу тока в катушке напряжения. Последнее произойдет в том случае, если скорость поезда упадет настолько, что сила тока ТГ станет близка к максимальному значению. Таким образом, скорость, при которой замыкается контактор ослабления поля (или, как говорят, происходит прямой переход), всегда выше скорости обратного перехода, при котором контактор размыкается (у маневровых тепловозов — на 3... 7 км/ч, у грузовых — на 10... 12 км/ч, у пассажирских — на 15... 30 км/ч). Это обеспечивает устойчивость работы схемы; при отсутствии этой разницы была бы возможна «звонковая» работа схемы — периодическое замыкание- и размыкание контактора.
После замыкания контактора первой ступени его замыкающий блок-контакт собирает цепь катушки напряжения реле перехода второй ступени. После первого прямого перехода сила тока ТГ велика, а его напряжение мало. Если скорость поезда продолжает возрастать, то сила тока ТГ снижается, а напряжение возрастает, и по достижении им значения, близкого к максимальному, происходят переброс якоря реле, замыкание его контакта и замыкание контактора ослабления поля второй ступени. В случае снижения скорости обратный переброс якоря происходит при достижении силы тока ТГ, близкой к максимальной, после чего контактор второй ступени размыкается, сила тока ТГ уменьшается, а его напряжение возрастает.
Отметим, что для реальных тепловозов схемы управления ослаблением поля несколько сложнее; усложнения связаны с необ-
ходимостью повышения устойчивости работы схемы, а также с коррекцией скоростей, на которых происходит замыкание и размыкание контакторов при работе дизеля на промежуточных позициях контроллера машиниста.
На тепловозах серии ТЭП70 возможна подача питания на электропневматические вентили контакторов ослабления поля включением соответствующего тумблера в кабине управления. Такая возможность предусмотрена для обеспечения нормального ведения поезда в случае выхода из строя реле перехода или при разрегулировке схемы управления ослаблением поля.
Аварийные режимы работы электрической передачи мощности. В процессе эксплуатации локомотива возникают различные неисправности его агрегатов. Эксплуатировать неисправный тепловоз запрещается, однако во избежание серьезного сбоя в движении поездов и иных неприятных последствий, связанных с отказом локомотива, в том случае, если неисправность не угрожает безопасности движения и личной безопасности работников локомотивной бригады, разрешается непродолжительная работа неисправного локомотива с целью вывода поезда с перегона и доставки тепловоза к месту ремонта (в основное или оборотное депо).
Для обеспечения работоспособности локомотива, хотя бы и с существенным снижением эксплуатационных характеристик, в его конструкции предусмотрены различные аварийные устройства.
Тепловозы с электрической передачей мощности оборудуются двумя схемами, обеспечивающими работоспособность неисправного локомотива.
1. Схема аварийного возбуждения. Этими схемами обеспечены тепловозы постоянно-постоянного тока, автоматическое регулирование тяговой передачи которых осуществляет амплистат возбуждения, и тепловозы переменно-постоянного тока. Тепловозы, имеющие возбудители с расщепленными полюсами и трехобмо-точные возбудители (ЧМЭЗ, ТЭМ2 и т.п.) такими схемами не оснащены, поскольку их штатная схема автоматического регулирования тяговой передачи чрезвычайно проста и достаточно надежна.
На тепловозах с передачей постоянно-постоянного тока с ам-плистатами возбуждения при переходе на аварийную, схему рабочая обмотка возбуждения отключается от амшшстата и изменяется схема подключения размагничивающей обмотки, которая подключается к вспомогательному генератору через меньшее сопротивление и с иной полярностью, после чего сила тока, протекающего через нее, возрастает, и ток изменяет направление. Последнее обстоятельство позволяет сохранить полярность тягового генератора и, следовательно, работоспособность килоамперметра и киловольтметра ТГ (изменение полярности ТГ не приводит к реверсированию передачи; поскольку ТЭД имеют последовательное
возбуждение, изменение направления якорного тока меняет и направление магнитного потока полюсов статора). После этого сила тока возбуждения возбудителя не регулируется: ее величина неизменна, напряжение возбудителя и сила тока возбуждения ТГ определяются только частотой вращения якоря возбудителя, т. е. частотой вращения коленчатого вала дизеля.
Такая схема не обеспечивает полного использования свободной мощности дизеля, особенно при скорости движения более 20 км/ч, когда требуется повышение напряжения ТГ; тем не менее она делает возможным движение тепловоза при неисправности синхронного подвозбудителя, амплистата возбуждения или цепей его подмагничивающих обмоток.
На тепловозах с передачей переменно-постоянного тока при включении схемы аварийного возбуждения шунтируются тиристоры управляемого выпрямителя, после чего он превращается, по существу, в обычный (неуправляемый) мостовой выпрямитель. Такая схема не обеспечивает полноты использования свободной мощности дизеля и ограничения максимальной силы тока, однако делает возможным движение тепловоза с неисправностью БУВ или цепей, с ним связанных.
Отметим, что отсутствие регулирования передачи при работе по аварийной схеме при всех своих недостатках повышает устойчивость к боксованию, поскольку в случае начала развития бок-сования, когда происходит снижение силы тока ТГ, при работе по аварийной схеме повышения напряжения ТГ, ведущего к дальнейшему развитию боксования, не происходит. Эта особенность аварийной схемы позволяет использовать ее, когда поезд трогается с места в случае остановки его на подъеме и при движении с невысокой скоростью по участку с пониженным сцеплением колес с рельсами.
2. Работа передачи с отключенным ТЭД (группой ТЭД). В случае выхода из строя тягового двигателя при включении тяги на тепловозах с параллельным соединением ТЭД к ТГ подключают все исправные двигатели, на тепловозах с последовательно-параллельным соединением — все исправные ТЭД, кроме двигателей, соединенных последовательно с неисправным.
Для отключения неисправного ТЭД (группы, в которой находится неисправный ТЭД) в цепях катушек ЭПВ поездных контакторов предусмотрены размыкающие контакты органов управления.
На тепловозах, сконструированных на Брянском машиностроительном заводе (ТЭМ2 всех индексов и т.д.), отключение группы из трех электродвигателей осуществляется пакетным выключателем ОМ, имеющим пять положений: I — включены ТЭД первой тележки; II — включены ТЭД второй тележки; I, II — включены все ТЭД; 0 — все ТЭД отключены. Реостат используется при реостатных испытаниях тепловоза. На остальных тепловозах от-
ключение производится тумблерами, также обозначаемыми ОМ с указанием номера отключаемого двигателя (на ЧМЭЗ всех индексов — группы ТЭД; на ТЭМ7А эти тумблеры обозначаются, как все остальные — Тб).
К сожалению, отсутствует единство в обозначениях контактов тумблеров ОМ. На схемах тепловозов некоторых серий (2М62, 2ТЭ116 и т.д.) нормально разомкнутый контакт означает «замкнутый при включенном ТЭД», на тепловозах других серий (М62 и т.д.) — «замкнутый при отключенном ТЭД».
При уменьшении числа ТЭД, подключаемых к ТГ (ВУ), во избежание перегрузки двигателей (что вызывает повреждение их изоляции) следует пропорционально снижать и максимальную мощность ТГ (на 1/8, 1/6, 1/3 или 1/2 в зависимости от числа ТЭД и схемы их соединения).
Ограничение мощности на тепловозах, оборудованных возбудителем с расщепленными полюсами (ТЭМ2 и т.д.), достигается тем, что контакт переключателя ОМ, замкнутый в положениях I и II, шунтирует часть балластного сопротивления в цепи обмотки независимого возбуждения; после перевода переключателя в положение I или II сопротивление дешунтируется, вследствие чего магнитный поток полюсов статора возбудителя и его напряжение снижаются, что приводит к уменьшению силы тока возбуждения и мощности ТГ.
На тепловозах с передачей постоянного тока с амплистатом возбуждения при отключении любого ТЭД тумблером ОМ другой контакт тумблера дешунтирует часть сопротивления в цепи задающей обмотки амплистата, вследствие чего сила тока в обмотке и мощность ТГ снижаются. На тепловозах с передачей переменно-постоянного тока при отключении любого ТЭД контакт любого тумблера шунтирует сопротивление в цепи сигнала по мощности ТГ, что вызывает ее снижение.










