VIII.3. Работа электрической передачи в режиме тяги
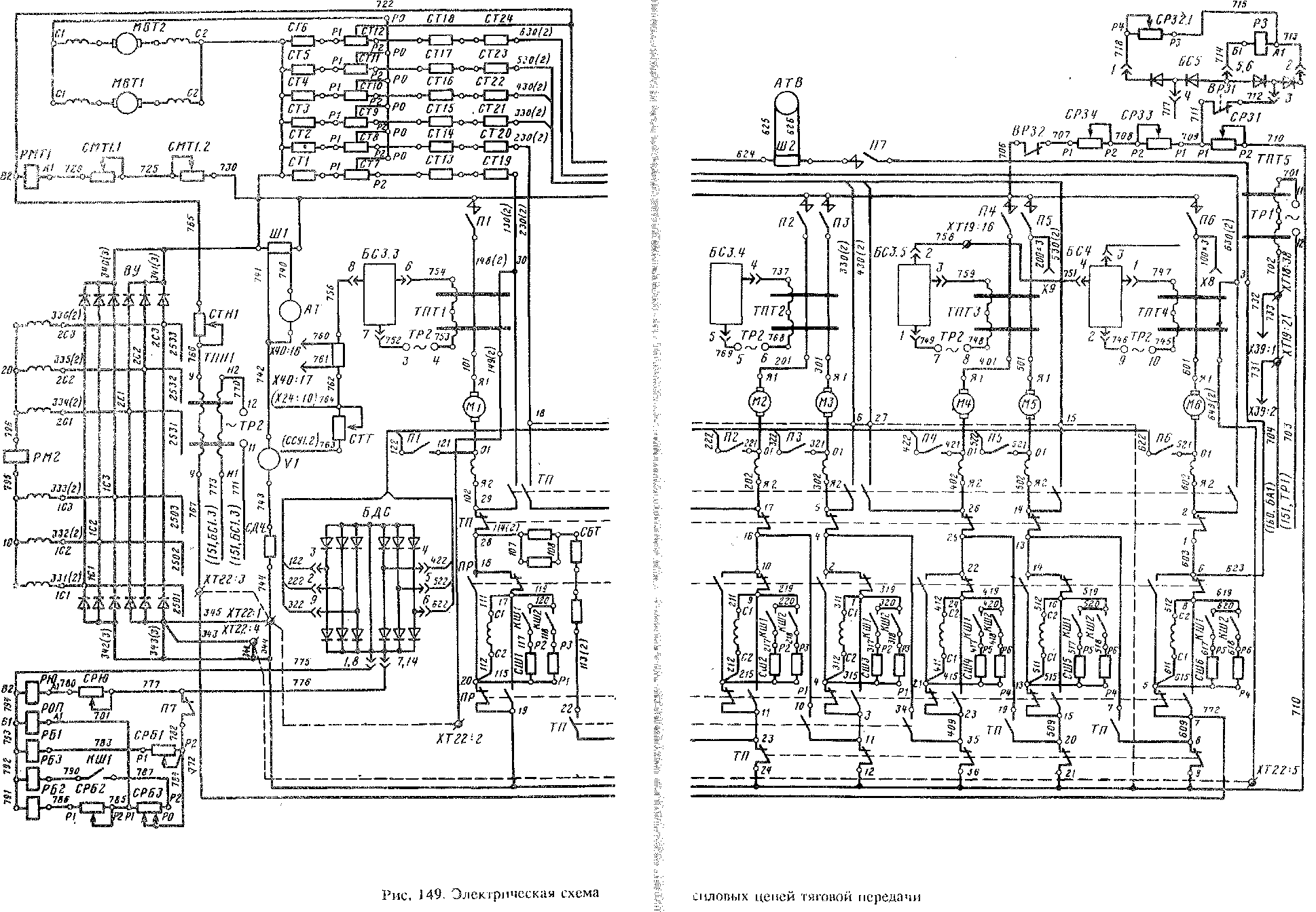
Так как статор тягового генератора имеет две самостоятельные обмотки, каждая из которых соединена в "звезду" и сдвинута относительно другой на 30 электрических градусов, линейные напряжения на выходе генератора сдвинуты по фазе. Они подаются на два трехфазных параллельно включенных выпрямительных моста: от обмотки 1С (фазы ICI, 1С2, 1СЗ) по проводам 331, 332, 333; от обмотки 2С (фазы 2С1, 2С2, 2СЗ) по проводам 334, 335, 336 (рис. 149).
Выпрямленное напряжение каждой из "звезд" поступает на общие выводные шины выпрямительной установки ВУ, а от них через главные контакты поездных контакторов IJ1—176, тормозного переключателя ТП и реверсивного переключателя (реверсора) ПР на тяговые электродвигатели Ml—Мб.
Если реверсор перевести в положение "Назад", то ток в обмотках возбуждения тяговых электродвигателей будет проходить в обратном направлении. Таким образом реверсирование тяговых электродвигателей, а следовательно, изменение направления движения тепловоза производятся изменением направления тока в обмотках возбуждения, в то время как направление тока в якорях электродвигателей не меняется.
Формирование тяговой характеристики тепловоза производится системой возбуждения генератора и путем ослабления возбуждения тяговых электродвигателей.
Принцип регулирования возбуждения тягового генератора. Основным условием экономичной работы тепловоза является постоянство мощности на выходе выпрямительной установки, а следовательно, постоянство нагрузки дизеля в возможно большем диапазоне изменения тягового тока. Зависимость напряжения тягового генератора после выпрямителя от тока нагрузки Ud = / Ud) называется внешней характеристикой генератора (рис. 150). Ее рабочий участок БВГ должен иметь форму гиперболы, так как в этом случае мощность, на выходе ВУ, определяемая в каждой точке гиперболической кривой как произведение тока на напряжение, будет постоянной: Pd = IeUd = const.
Ток нагрузки изменяется при движении поезда в соответствии с изменением сопротивления движению. Следовательно, для сохранения постоянства мощности дизеля необходимо изменять напряженке на выходе выпрямителя, а в конечном счете, напряжение тягового генератора, подаваемое на выпрямитель, обратно пропорционально току нагрузки.
Пренебрегая незначительными потерями в обмотках статора генератора, можно считать напряжение на его зажимах приблизительно равным э. д. с, а значит зависящим только от частоты вращения ротора и магнитного потока возбуждения. Магнитный поток можно регулировать изменением тока возбуждения. Следовательно, регулирование напряжения генератора сводится к изменению частоты вращения его ротора и тока возбуждения. Частота вращения ротора генератора изменяется в соответствии с частотой вращения вала дизеля, которая задается установкой контроллера на одну из позиций с нулевой по 15-ю. Ток возбуждения изменяется системой возбуждения генератора, в которой различают силовую цепь, питающую обмотку возбуждения генератора, и систему автоматического регулирования возбуждения, управляющую работой этой цепи.
Силовая цепь возбуждения тягового генератора. В эту цепь входят синхронный возбудитель С В (рис. 151), узел коррекции, включающий в себя трансформатор ТК и выпрямительный мост БСТ1.1, управляемый выпрямитель УВВ, а также обмотка возбуждения тягового генератора Г.
В качестве возбудителя СВ используется однофазный синхронный генератор переменного тока. Возбуждение его осуществляется от общей цепи питания электрической схемы управления (от стартер-генератора). Переменное напряжение возбудителя с колец ротора (С1—С2) подается на вход управляемого выпрямителя УВВ, который представляет собой несимметричный выпрямительный мост, в два плеча которого включены тиристоры +Т и —Т, а в два других — обычные неуправляемые вентили ДЗ, Д4. Последовательно с тиристорами включены диоды Д1, Д2 для обеспечения возбуждения тягового генератора в аварийном режиме при выходе из строя тиристоров или схемы управления ими. Защита вентилей от к ом м ута цион н ы х перенапряжений, возникающих при выпрямлении переменного тока возбудителя, осуществляется шунтирующими цепочками из резисторов и конденсаторов, а защита от токов короткого "замыкания — быстродействующим плавким предохранителем IJ.PB.
Ток возбуждения в цепи тягового генератора регулируется изменением переменного напряжения возбудителя и выпрямленного напряжения на выходе выпрямителя УВВ. Первое производится путем изменения частоты вращения ротора возбудителя при смене позиций контроллера. При одном и том же токе возбуждения напряжение возбудителя пропорционально частоте вращения ротора.
Выпрямленное напряжение регулируется с помощью тиристоров путем изменения момента их включения, а следовательно, продолжительности их открытого состояния. Первоначально тиристоры закрыты, и при подаче на них переменного напряжения с возбудителя на выходе моста выпрямленное напряжение будет равно нулю. Если теперь на управляющий электрод одного из тиристоров подать положительное напряжение (достаточно кратковременный положительный импульс определенной амплитуды), то тиристор откроется и начнет проводить ток. Так как на управляемый мост подается синусоидальное напряжение возбудителя, то, как и во всяком выпрямительном мосте, один тиристор будет работать в положительный полупериод, а другой — в отрицательный.
Рис. 150. Внешняя характеристика тягового генератора
Если управляющие импульсы для открытия тиристоров подавать поочередно на управляющий электрод того или другого тиристора соответственно в положительный или отрицательный полупериод синхронно с поступающей на него волной синусоидального напряжения (рис. 152, а), то на выходе моста будет пульсирующее выпрямленное напряжение (рис. 152, б).
Как и в обычной мостовой схеме с диодами, запирание тиристора происходит в момент перехода синусоидального напряжения с полуволны одной полярности на другую (в момент перехода через нуль). Промежуток времени от момента поступления полуволны переменного напряжения с возбудителя на анод тиристора до момента подачи отпирающего импульса на его управляющий электрод называется углом регулирования а (углом зажигания). Как видно на рис. 152, г, д, е, с увеличением угла регулирования уменьшаются общее время прохождения тока через тиристоры и среднее значение выпрямленного напряжения £/ср. Его можно считать пропорциональным заштрихованной площади, ограниченной кривой выпрямленного напряжения. Изменяя угол регулирования от минимального до 180°, можно изменять среднее значение выпрямленного напряжения 1/ср и ток от наибольших до близких к нулю.
Величину импульсов и момент их подачи (угол регулирования а) в каждый полупериод питающего напряжения устанавливает блок управления возбуждением БУВ, являющийся выходным узлом системы автоматического регулирования возбуждения. Благодаря этому ток возбуждения и выходное напряжение тягового генератора могут изменяться от наибольших значений до близких к нулю.
Значительная индуктивность обмотки возбуждения тягового генератора приводит к тому, что в момент перехода питающего напряжения через нуль ток, соответствующий прошедшей полуволне выпрямленного напряжения, не может мгновенно исчезнуть, так как э. д. с. самоиндукции обмотки возбуждения стремится тому воспрепятствовать, поддерживая уменьшающийся ток.
Прежде чем этот ток станет равным нулю пройдет определенный промежуток времени, в течение которого в другой ветви выпрямительного моста [допустим для начала, что мост с неуправляемыми диодами (а = 0 — аварийный режим возбуждения)] ток, соответствующий следующей полуволне выпрямленного напряжения, будет возрастать.
Для выпрямителя наступит такой режим, когда ток протекает одновременно в обеих ветвях через все четыре вентиля. Период одновременной работы вентилей называют периодом коммутации выпрямителя 7- В период коммутации обмотка возбуждения возбудителя оказывается коротк оза м к н у той, и ток, который в ней протекает, называют током коммутации. Выходное переменное напряжение возбудителя ив при этом практически равно нулю и возрастает скачкообразно после окончания периода коммутации.
В несимметричной управляемой мостовой схеме процесс выпрямления протекает более сложно, поскольку на него оказывают влияние как период коммутации 7. так и угол регулирования а. Как видно на рис. 153, процесс коммутации происходит между тиристорами и диодами разных ветвей моста (+Г и Д4, —Т и ДЗ). Период коммутации 71 соответствует моменту открытия, а период коммутации 72 — моменту закрытия каждого тиристора.
Переменное напряжение возбудителя £/„ имеет в периоды коммутации характерные провалы, так как обмотка С1—С2 возбудителя оказывается в эти периоды замкнутой накоротко. В промежутке между периодами коммутации, когда оба тиристора закрыты, напряжение ив возрастает до значения напряжения холостого хода возбудителя.
Узел коррекции силовой цепи возбуждения предназначен для подпитки постоянным током обмотки возбуждения возбудителя VI—1/2. Это сделано с целью компенсации падения напряжения возбудителя из-за влияния реакции якоря при возрастании тока нагрузки (тока возбуждения тягового генератора). В узел коррекции, как уже отмечалось выше, входят трансформатор тока ТК и выпрямительный мост БСТ1.1 (см. рис. 151). Первичная обмотка Н1—К1 трансформатора ТК включена в цепь обмотки возбуждения тягового генератора, поэтому выходной ток вторичной обмотки Н2—К2 (ток подпитки) трансформатора ТК пропорционален току возбуждения тягового генератора. С вторичной обмотки Н2—К2 переменное напряжение подается на выпрямительный мост БСТ1.1. Отсюда выпрямленное напряжение поступает на обмотку возбуждения возбудителя Ш—1/2. С ростом тока возбуждения тягового генератора пропорционально увеличивается ток подпитки в обмотке возбуждения возбудителя, поддерживая неизменным напряжение на выходе возбудителя.
Для уменьшения перенапряжений, возникающих при разрыве цепи возбуждения тягового генератора, а также уменьшения под гара главных контактов контактора KB параллельно обмотке возбуждения включены резистор СГП и диод ДТП.
Рис. 152. Кривые изменения напряжения и тока в цепи выпрямителя УВВ
Рис. 153. Кривые изменения напряжения возбудителя, выпрямленного тока и напряжения в выпрямителе УВВ
Система автоматического регулирования возбуждения тягового генератора. Данная система обеспечивает поддержание на выходе выпрямительной установки постоянной мощности (задаваемой контроллером машиниста) во всем диапазоне токов, потребляемых тяговыми двигателями (от тока при длительной скорости до тока при конструкционной), а также ограничение тока и напряжения тягового генератора при достижении ими предельных значений. В результате формируется соответствующая внешняя характеристика генератора АБВГД (см. рис. 150).
Участок АБ этой характеристики отражает процесс ограничения напряжения генератора, наибольшее значение которого в основном определяется предельным напряжением выпрямительной установки. Рабочий (гиперболический) участок БВГ соответствует процессу поддержания постоянной мощности генератора, т. е. ограничения мощности дизеля. Наконец, участок ГД характеризует процесс ограничения тока тягового генератора, которое предотвращает превышение его наибольшего допускаемого значения.
Система работает следующим образом. С тахометрического блока БЗВ (см. рис. 151) выпрямленное напряжение подается на потенциометры задания ССУ2. Это напряжение строго пропорционально частоте напряжения возбудителя СВ, от которого питается блок БЗВ, и следовательно, частоте вращения коленчатого вала дизеля. При неизменной частоте вращения вала дизеля, заданной той или иной позицией контроллера, напряжение БЗВ также неизменно. На каждой позиции контроллера оно имеет определенное значение, достигая наибольшего на 15-й. На потенциометрах задания ССУ2 при этом возникают также постоянные для каждой позиции падения напряжения Upi0-pu, ^р4_рз, i/ps-рз — сигналы задания.
От блока БЗВ питается также катушка индуктивного датчика ИД. Переменное напряжение через катушку ИД подается на контакты 3 и 4 штепсельного разъема блока БС1, а с них на один из выпрямительных мостов (БС1.1), расположенных в этом блоке. Выпрямленное напряжение с блока БС1 поступает на потенциометр СИД, напряжение которого складывается с напряжением (сигналом) задания £/р4_Рз. Таким образом, при определенных условиях объединенный регулятор дизеля с помощью индуктивного датчика может менять сигнал задания и обеспечивать постоянную загрузку дизеля, увеличивая или уменьшая мощность генератора на такую же величину, на какую уменьшается или увеличивается мощность вспомогательной нагрузки.
Узел обратной связи по току и напряжению тягового генератора состоит из трансформаторов постоянного тока (TIJT1—TIJT4) и постоянного напряжения (TIJH1), представляющих собой простейшие магнитные усилители, выпрямительных мостов на выходе трансформаторов и потенциометров обратной связи ССУ1, соединенных по П-образной схеме. На потенциометры ССУ1 подаются напряжения от выпрямительных мостов трансформаторов ТЛТ1—ТЛТ4 и ТПН1. На рабочие обмотки трансформаторов ТПТ и ТПН переменное напряжение подается с обмоток распределительного трансформатора ТР2 (см. рис. 149).
Управляющей обмоткой каждого ТПТ являются шины силовой цепи тяговых электродвигателей, а у ТПН1 управляющая обмотка включена на напряжение тягового генератора. Поэтому подмагни-чивание сердечников и выходные токи обмоток ТПТ и ТПН пропорциональны току и напряжению генератора. Чем больше ток или напряжение генератора, тем больше токи на выходе соответственно ТПТ или ТПН, а следовательно, падение напряжения на потенциометрах ССУ1. У трансформаторов ТПТ1 и ТПТ4 через окно сердечника проходит по одной силовой шине (соответственно от электродвигателей М1 и Мб, наиболее склонных к боксованию), а у ТПТ2 и ТПТЗ — по две (соответственно от пар электродвигателей М2, МЗ и М4, М5), но поскольку у последних двух трансформаторов коэффициенты трансформации отличаются от первых двух в два раза, напряжения на выходе выпрямительных мостов всех ТПТ одинаковы.
Отрицательные зажимы выходных выпрямительных мостов трансформаторов ТПТ и ТПН соединены вместе непосредственно, а положительные — через потенциометры ССУ1. В результате на потенциометрах возникают падения напряжения £/Р2_Р8, Upg^ps и Ups-pi, являющиеся сигналами обратной связи соответственно по току генератора, по напряжению и по мощности. Каждый трансформатор постоянного тока подключен к своему выпрямительному мосту блока БСЗ. Эти мосты, соединенные последовательно, обладают свойством выделять наибольший из поданных на них сигналов. Благодаря этому в селективный узел (см. ниже) будет поступать сигнал от того трансформатора тока, чей ток в данный момент имеет наибольшее значение. Такой трансформатор называется ведущим.
Потенциометры обратной связи ССУ1, задания ССУ2 и индуктивного датчика СИД образуют селективный узел, в котором происходят выбор наибольшего сигнала обратной связи и сравнение его с сигналом задания. Отрицательные зажимы потенциометров соединены проводами 1003, 1004 (см. рис. 151) с управляющей обмоткой магнитного усилителя блока БУВ, который является выходной частью системы автоматического регулирования. Три положительных зажима потенциометров ССУ1 и ССУ2 соединены между собой попарно. Каждая пара с включенными в их цепь разделительным диодом и обмоткой управления магнитного усилителя БУВ образует канал регулирования (/, //, III). Результирующее напряжение (сигнал рассогласования) каждого канала определяется разностью приложенных напряжений обратной связи и задания.
Чем больше сигнал рассогласования, т. е. разность приложенных напряжений, тем больше будет ток управления в управляющей обмотке блока БУВ. Каналы работают неодновременно. Характеристики элементов системы регулирования возбуждения подобраны таким образом, что в открытом состоянии находятся только один из каналов, сигнал обратной связи в котором превышает сигнал задания; ток в цепи, образующей этот сигнал, проходит через открытый разделительный диод в прямом направлении. Два других канала будут закрыты, поскольку сигналы обратной связи в них меньше, чем сигналы задания, и разделительные диоды препятствуют прохождению тока в обратном направлении.
В зависимости от величины сигнала рассогласования блок БУВ изменяет момент (угол регулирования) включения тиристоров управляемого выпрямительного моста УВВ, изменяя тем самым ток возбуждения и выходное напряжение тягового генератора. Усилитель блока БУВ выполнен с отрицательной обратной связью, и поэтому при минимальном сигнале рассогласования или его отсутствии в управляющей обмотке угол регулирования будет минимальным, а ток в обмотке возбуждения тягового генератора наибольшим для заданной позиции контроллера. При увеличении сигнала рассогласования угол регулирования увеличивается, а ток возбуждения уменьшается.
В положительный полупериод питающего напряжения синхронного возбудителя СВ блок БУВ подает импульс напряжения на управляющий электрод тиристора +Т по цепи (см. рис. 151): контакт 7 штепсельного разъема блока БУВ, провода 1023, 1024, контакт 1 выпрямителя УВВ, управляющий электрод тиристора +Т, контакт 3 выпрямителя УВВ, контакт 8 блока БУВ. В отрицательный полупериод подается импульс на управляющий электрод тиристора —Т по цепи: контакт 13 блока БУВ, провода 1021, 1022, контакт 2 выпрямителя УВВ, управляющий электрод тиристора —Т, контакт 4 выпрямителя УВВ, контакт 14 блока БУВ.
Питание блока БУВ переменным напряжением осуществляется от синхронного возбудителя СВ. Напряжение возбудителя подается на зажимы 1—2 распределительного трансформатора Тр1. С зажимов 7—8 вторичной обмотки этого трансформатора пониженное переменное напряжение через балластный резистор СБВ подается на контакты 9 и 10 блока БУВ.
Постоянное напряжение для блока БУВ подается при срабатывании контактора КВ. При этом замыкается цепь: контакты автомата А12, контактора КВ, реле РКВ, РТ13, РТ4, РТ7, резистор СД2, последовательно включенные стабилитроны в блоке БСЗ и далее на "минус" цепи управления. Стабилизированное, пониженное до 13 В постоянное напряжение с контактов 75 и 17 блока БСЗ подается на контакты 11 и 12 блока БУВ.
Для устойчивой работы электрической схемы возбуждения служит узел стабилизации. Сигнал с него поступает на одну из обмоток магнитного усилителя блока БУВ. Создаваемый ею магнитный поток всегда стремится компенсировать изменение магнитного потока при увеличении или уменьшении тока в управляющей обмотке. Таким образом, обмотка включается в работу только при переходных процессах в электрической схеме возбуждения генератора; в установившемся режиме ток в ней равен нулю. На потенциометр ССТ подается выпрямленное пульсирующее напряжение выпрямителя УВВ. Высокочастотная составляющая напряжения, снимаемого с потенциометра ССТ, поглощается находящимся в блоке БСТ1 конденсатором, который служит для исключения помех.
Низкочастотная составляющая, частота которой совпадает с частотой напряжения тягового генератора, не задерживается конденсатором и через резистор блока подается на контакт 2 блока БУВ и далее на стабилизирующую обмотку. Второй конец стабилизирующей обмотки (контакт 5 блока БУВ) непосредственно соединен с потенциометром ССТ.
Селективная характеристика генератора АБК,ГД (см. рис. 150) прямолинейная. Генератор имеет такую характеристику при работе системы автоматического регулирования возбуждения без
электрической связи с объединенным регулятором дизеля (отключена обмотка ИД или зашунтирован потенциометр СИД). Формирует ее селективный узел, автоматически пропуская в управляющую обмотку блока БУВ сигнал рассогласования, определяемый током ТПТ при ограничении пускового тока, током ТПН при ограничении наибольшего напряжения, а также суммой токов ТПТ и ТПН при ограничении постоянной мощности на выходе выпрямителя генератора.
Уровень селективной характеристики (АБК,ГД или А'Б'КТ'Д', задается блоком БЗВ, напряжение которого пропорционально частоте вращения коленчатого вала дизеля (см. выше). Селективный узел функционирует аналогично на всех позициях контроллера. Ниже описана его работа при номинальном режиме на 15-й позиции контроллера.
При выходе в тяговый режим (переводе контроллера с нулевой позиции на рабочую) в первоначальный момент ток возбуждения тягового генератора будет определяться в основном сопротивлением в цепи обмотки возбуждения возбудителя. Это связано с тем, что пока ток и напряжение тягового генератора не успели возрасти, выходные токи трансформаторов ТПН] и ТПТ]—ТПТ4 малы, и сигнал рассогласования не поступает на управляющую обмотку магнитного усилителя блока БУВ. Угол регулирования будет наименьшим, т. е. соответствующий тиристор окажется открытым практически уже в самом начале полупериода питающего напряжения. При этом ток возбуждения генератора наибольший, и его напряжение должно было бы резко возрасти. Поскольку якори тяговых двигателей еще неподвижны, а сопротивление их обмоток очень мало, прс-.исходит быстрое увеличение тока нагрузки генератора, что приводит•к сильному подмагничиванию сердечников ТПТ1—ТПТ4. В результате быстро увеличивается их ток выхода, который через выпрямительные мосты подается на потенциометр обратной связи ССУ1 (зажимы Р1—Р8) селективного узла (см. рис. 151). На потенциометре возникает падение напряжения, часть которого £/р2-р8 в качестве сигнала обратной связи по току подается в канал / для сравнения с сигналом задания £/рш-рн поступаемым с потенциометра ССУ2. Так как ток выхода ТПТ]—ТЛТ4 значительно больше, чем ток выхода ТПН], то потенциал зажима Р1 значительно больше потенциала зажима Р9 узла ССУ1, и составляющая тока управления от ТПН] не протекает через обмотку управления БУВ. Когда ток тяговых двигателей увеличится настолько, что сигнал обратной связи по току £/р2_р8 станет больше сигнала задания иР10—рп, разделительный диод откроет канал /, и в управляющую обмотку блока БУВ поступит сигнал рассогласования. Каналы // и /// участия в работе в это время не принимают, так как сигналы обратной связи по мощности и напряжению меньше сигналов задания, и разделительные диоды, включенные в эти каналы, заперты.
Сигнал рассогласования первого канала вызовет увеличение угла регулирования тиристоров выпрямителя УВВ, в результате чего ток возбужения и, следовательно, напряжение тягового генератора уменьшается, что приведет к уменьшению тока тяговых двигателей. Этот процесс будет продолжаться до тех пор, пока напряжение тягового генератора не снизится до величины, необходимой для поддержания заданного наибольшего тока нагрузки, обеспечивающего необходимую силу тяги при трогании тепловоза. Подбором сигнала обратной связи по току С/Р2_Р8 производится ограничение максимального тока нагрузки (точка Д характеристики — см. рис. 150). Очевидно, что при постоянном сигнале задания иРЮ_Р11 можно, изменяя £/P2_pg, менять сигнал рассогласования и максимально возможное значение тока нагрузки. При сдвиге регулировочного хомута потенциометра ССУ1 (зажим Р2) в сторону зажима Р1 (см. рис. 151) сигнал £/Р2_Р8 увеличивается, сигнал рассогласования также возрастает, а ограничиваемый ток нагрузки уменьшается (точка Д смещается по оси влево). При сдвиге регулировочного хомута потенциометра в сторону зажима Р8 ограничиваемый ток нагрузки увеличивается (точка Д смещается вправо).
Когда якори тяговых электродвигателей приходят во вращение и тепловоз трогается с места, на зажимах электродвигателей начинает расти противо-э. д. с. Ток в силовой цепи, пропорциональный разности напряжения генератора и противо-э. д. с, уменьшается. Одновременно уменьшаются ток выхода трансформаторов ТПТ1 — ТПТ4 и сигнал рассогласования. Так как элементы автоматической системы регулирования имеют большие коэффициенты усиления, то даже незначительное снижение сигнала рассогласования приводит к уменьшению угла регулирования, что вызывает увеличение тока возбуждения и напряжения тягового генератора. Этому же способствует подпитка возбудителя СВ от трансформатора коррекции ТК (см. выше). Поэтому при малой частоте вращения якорей тяговых электродвигателей, когда противо-э. д. с, не-большая,увеличение напряжения как бы поддерживает ток в тяговых двигателях, и он остается примерно равным току трогания (отрезок ДБ внешней характеристики).
В точке Б характеристики мощность, отбираемая генератором от дизеля, достигает номинальной величины, и дальнейшее поддержание тока трогания с ростом напряжения становится невозможным, так как наступает ограничение по мощности дизеля. В этой точке характеристики напряжение и ток генератора таковы, что потенциалы зажимов Р] и Р9 узла ССУ1 становятся равны. Составляющие токов от ТПТ и ТПН, поступающие в этом случае одновременно на потенциометр ССУ1.3, образуют суммарный сигнал по току и напряжению UPS^n, который превышает сигнал задания по мощности t/p4-pj, снимаемый с потенциометра ССУ2, в результате чего разделительный диод открывает канал Я. Сигнал обратной связи по току £/р2_Р8 в точке Г характеристики становится меньше сигнала задания по току і/рю-ри, что приводит к закрытию разделительным диодом канала /. С этого момента процесс ограничения тока заканчивается, и в обмотку управления БУВ поступает сигнал рассогласования по мощности.
При поддержании постоянной мощности на выходе выпрямителя тягового генератора его внешняя характеристика, как отмечалось выше, имеет вид гиперболы (участок БКГ на рис. 150) В каждой ее точке произведение значений тока и напряжения остается величиной постоянной. Работа одного селективного узла не обеспечивает получение гиперболической характеристики генератора (т. е. постоянства его мощности), поскольку узел позволяет поддерживать не произведение, а сумму тока и напряжения генератора. При этом внешняя (селективная) характеристика генератора получается прямолинейной (участок БК,Г). По мере увеличения скорости тепловоза напряжение генератора растет, а ток уменьшается. Если вблизи точки Г характеристики доля тока от трансформаторов ТЛТ1—ТПТ4, поступающая на потенциометр ССУ 1.3 велика, а доля тока от трансформатора ТПН1 мала, то в дальнейшем соотношение их меняется. Составляющая по напряжению увеличивается, а составляющая по току уменьшается. Сигнал же обратной связи определяется их суммой. Поскольку уменьшение одной составляющей компенсируется увеличением другой, сигнал рассогласования, изменяется незначительно. Таким образом, зависимость напряжения генератора от тока нагрузки получается почти линейной. При незначительном разбросе параметров серийно выпускаемых трансформаторов тока и напряжения наклон линейной характеристики зависит в основном от положения регулировочного хомута (зажим Р5) на потенциометре ССУ 1.3. При сдвиге этого хомута в сторону зажима Р9 сопротивление участка между зажимами Р5 и Р9 уменьшается, а между зажимами Р5 и PJ увеличивается. В результате увеличивается в каждой точке средней части характеристики доля тока, поступающего от трансформатора ТПН1. Следовательно, такой же как и раньше сигнал рассогласования может быть получен при меньшем токе ТПН1, т. е. при меньшем напряжении тягового генератора. Наклон средней части селективной характеристики уменьшается. При сдвиге регулировочного хомута потенциометра в сторону зажима Р1 наклон характеристики увеличится.
Процесс ограничения напряжения при увеличении скорости тепловоза начинается от точки Б характеристики. В этой точке ток от трансформатора TIJH1 становится настолько большим, что сигнал обратной,связи по направлению £/р9_Р8 на ССУ 1.4 превышает сигнал задания UPS-pa на ССУ2.4 и разделительный диод открывает канал III. Потенциал зажима Р9 узла ССУ1 становится больше потенциала зажима Р1, и составляющая тока от трансформаторов ТПТ1—ТПТ4 прекращает поступать на потенциометр ССУ1.3. Суммарный сигнал обратной связи по току и напряжению снижа-
ется, становясь меньше сигнала задания по мощности, и разделительный диод, запираясь, закрывает канал //.
Участок АБ характеристики соответствует процессу ограничения напряжения. При дальнейшем увеличении напряжения на выходе выпрямителя увеличивается сигнал обратной связи по напряжению. Сигнал рассогласования, поступающий в управляющую обмотку блока БУВ вызывает увеличение угла регулирования тиристоров выпрямителя УВВ, в результате чего ток возбуждения и напряжение генератора уменьшаются. Дальнейшее возрастание напряжения вследствие уменьшения тока тяговых двигателей и увеличения противо-э. д. с. будет проходить менее интенсивно и приведет к еще большему увеличению угла регулирования.
Максимальное значение ограничиваемого напряжения изменяют перемещением регулировочного хомута (зажим Р5) потенциометра ССУ2.4, что приводит к изменению сигнала задания по напряжению Ups-pn- Регулирование этим потенциометром применяют потому, что потенциометр ССУ1.4 используют при реостатной регулировке напряжения и сигнала обратной связи по напряжению на номинальном режиме.
При передвижении регулировочного хомута (зажим Р5) потенциометра ССУ2.4, в сторону зажима Р12 сигнал задания £/Р5_т увеличивается. Следовательно, для открытия канала /// необходим больший сигнал обратной связи по напряжению, а это возможно только при большем напряжении тягового генератора. При смещении регулировочного хомута потенциометра ССУ2.4 в сторону за-*жима РЗ на общей минусовой шине узла ССУ2 напряжение задания уменьшается, что приводит к уменьшению ограничиваемого напряжения.
Как следует из изложенного, селективный узел позволяет осуществлять независимую регулировку отдельных участков селективной характеристики.
Теперь рассмотрим, как же происходит формирование внешней гиперболической характеристики генератора.
Селективная характеристика генератора (участок БК{Г — см. рис. 150) обеспечивает равенство мощностей дизеля и генератора только в Б и Г точках. Все остальные ее точки лежат выше гиперболической характеристики постоянной мощности БКГ, т. е. в них мощность генератора больше мощности дизеля, что приводит к перегрузке дизеля (с уменьшением частоты вращения коленчатого вала). Перегрузка возникает также при включении потребителей собственных нужд, например, компрессора. Чтобы этого не происходило и дизель работал с номинальной мощностью и номинальной частотой вращения вала на всех режимах, применяется система дополнительного регулирования мощности с помощью объединенного регулятора дизеля.^
В канал II регулирования по мощности включен потенциометр СИД (см. рис. 151), напряжение на котором зависит от индуктивого сопротивления катушки индуктивного датчика ИД. Это напряжение, как уже отмечалось ранее, складывается с напряжением заданий UP^Pi потенциометра ССУ2.3. Таким образом, благодаря действию индуктивного датчика ИД сигнал задания по мощности может меняться.
Рассмотрим действие объединенного регулятора при перегрузке дизеля, т. е. когда напряжению и току генератора после выпрямителя соответствует точка, находящаяся выше внешней характеристики (например, точка /<Г, — см. рис. 150). При перегрузке дизеля частота вращения его коленчатого вала уменьшается, и объединенный регулятор вдвигает якорь индуктивного датчика внутрь катушки, увеличивая сопротивление цепи и уменьшая ток и падение напряжения на потенциометре СИД. Тем самым уменьшается сигнал задания по мощности, что приводит к увеличению сигнала рассогласования. Угол регулирования тиристоров выпрямителя УВВ при этом увеличивается, что вызывает уменьшение тока возбуждения и напряжения генератора. Когда отбираемая генератором от дизеля мощность снизится настолько, что станет равной номинальной мощности дизеля, частота вращения коленчатого вала дизеля станет также номинальной, и объединенный регулятор приостановит перемещение якоря индуктивного датчика. Напряжению и току генератора будет при этом соответствовать точка К на гиперболической части внешней характеристики.
При недогрузке дизеля (увеличении частоты вращения коленчатого вала) якорь индуктивного датчика выдвигается из катушки, увеличивая ток и падение напряжения на потенциометре СИД, и процесс регулирования идет в обратной последовательности.
Для возможности перехода от селективной к внешней гиперболической характеристике сигнал задания по мощности выбирается таким, чтобы при полностью вдвинутом якоре индуктивного датчика (минимальный упор) селективная характеристика (А'Б'Г'Д') находилась несколько ниже гиперболической характеристики, а при полностью выдвинутом якоре (максимальный упор) была бы выше ее и при этом проходила через точки Б и Г.
Таким образом, в результате действия объединенного регулятора дизеля селективная характеристика генератора трансформируется в гиперболическую, при которой полностью используется свободная мощность дизеля.
Разберем назначение еще ряда элементов селективного узла. Для облегчения трансформирования рабочего участка селективной характеристики в гиперболический в схему обратной связи по мощности канала // введены диоды между проводами 1013 и 1015 (см. рис. 151), которые обеспечивают как бы автоматическое перемещение зажима Р5 в сторону зажима Р4 и Р6. Когда напряжение между зажимами Р1 и Р8 равно напряжению между зажимами Р9 и Р8, ток через резистор ССУ 1.3 не протекает. Если увеличится напряжение между зажимами Р9 и Р8, то от зажима Р9 к зажиму
РГ потечет уравнительный ток по следующей цепи: зажим Р9, часть резистора ССУ1.3, зажим Р5, провод 1014, диод, провод 1013, зажимы Р4, РГ.
Такое протекание тока будет равносильно перемещению зажима Р5 в сторону зажима Р6 и приведет к изменению наклона (излому — см. пунктирную линию на рис. 150) селективной характеристики, т. е. приближению ее по форме к гиперболе. Если напряжение между зажимами Р1 и Р8 превысит напряжение между зажимами Р9 и Р8, то уравнительный ток потечет от зажима РГ к зажиму Р9, и произойдет как бы смещение зажима Р5 в сторону зажима Р4, что обусловит поворот участка селективной характеристики в другую сторону.
Резисторы СИЛ, ССБ1, ССУ2.5 (см. рис. 151) подключаются контактами соответствующих реле параллельно участку потенциометра ССУ2.5 между зажимами Р5 и РЗ, который определяет напряжение £/р5_рз. Каждый из перечисленных резисторов уменьшает общее сопротивление участка и напряжение £/р5_РЗ, снижая тем самым напряжение генератора. Резистор СИЛ (нулевой позиции) подключается размыкающими контактами реле РУ8, замкнутыми до 2-й позиции контроллера, и снижает напряжение генератора на нулевой и 1-й позициях контроллера. Резистор ССУ2.5 подключается размыкающими контактами реле РУ5 и снижает напряжение генератора на нулевой позиции. Этот же резистор и резистор ССБ1 подключаются при боксовании колесных пар для прекращения бок-сования замыкающими контактами реле РУ11, РУН и РУ18. Кроме того', при боксовании колесных пар параллельно участку потенциометра ССУ2.3 между зажимами Р4 и РЗ замыкающими контактами реле РВ4 подключается резистор ССБ2, что уменьшает сигнал заданця по мощности UP4-pi, и следовательно, мощность генератора.
Резистор ССУ2.2 включен последовательно с потенциометром ССУ2.3 в цепи задания по мощности. В результате этого напряжение задания £/р4_р3 и, следовательно, мощность генератора на первых позициях снижаются тем больше, чем больше сопротивление резистора ССУ2.2. При повышении напряжения задания с набором позиций контроллера стабилитрон БС1.2 пробивается и шунтирует резистор ССУ2.2, увеличивая напряжение задания UP4_Pi и мощность на выходе выпрямителя.
Стабилитрон в цепи задания по току БС1.4 предназначен для шунтировки потенциометра ССУ2.1. При достижении определенного напряжения (примерно на 10, 11-й позициях контроллера) стабилитрон пробивается, устанавливая постоянное напряжение задания, по току, не зависящее от последующих позиций контроллера.
При переводе контроллера с 15-й на одну из промежуточных позиций селективная и внешняя характеристики генератора снижаются (см. рис. 150). Это происходит по следующей причине. Частота вращения вала дизеля с уменьшением подачи топлива снижается, что приводит к пропорциональному снижению напряжения на выходе тахометрического блока БЗВ. Следовательно, уменьшается напряжение на потенциометрах задания ССУ2, определяющее ток возбуждения генератора по позициям; уменьшается и частота вращения связанных с коленчатым валом дизеля якорей генератора и возбудителя, что также снижает мощность на выходе выпрямителя.
Аварийный режим возбуждения тягового генератора. При выходе из строя системы автоматического регулирования возбуждения тягового генератора переключатель АЛ устанавливают в аварийное положение, в результате чего собирается аварийная схема возбуждения (см. рис. 151).
В этом случае обмотка Ul—U2 возбуждения возбудителя С В получает питание через контакты автомата AI, резисторы САВ2, САВ1, СВВ2 и СВВ1, главные контакты контактора ВВ и измерительный шунт Ш5.
Включение резистора САВ2 на первых позициях контроллера в указанную цепь уменьшает ток возбуждения возбудителя и обеспечивает плавное трогание тепловоза. С 4-й позиции этот резистор шунтируется главными контактами КАВ, что увеличивает ток возбуждения возбудителя и напряжение на выходе тягового генератора.
Со статорной обмотки С1—С2 возбудителя С В переменное напряжение подается на вход управляемого выпрямителя УВВ. Поскольку при аварийном положении переключателя АЛ замкнуты его контакты Р4, РЗ и PI, тиристоры +Т и —Т зашунтированы и в работе участия не принимают. Выпрямление тока в выпрямителе УВВ происходит по обычной двухполупериодной схеме с четырьмя силовыми диодами. В положительный полупериод обмотка возбуждения генератора получает питание по цепи: зажим С1 возбудителя СВ, замкнутые контакты переключателя Р4, РЗ, диод Д1 выпрямителя, замкнутые главные контакты контактора КВ, обмотка возбуждения тягового генератора И1—И2, измерительный шунт ШЗ, диод Д4 выпрямителя, предохранитель ЛРВ, зажим С2 возбудителя.
В отрицательный полупериод питание происходит по цепи: зажим С2 возбудителя, предохранитель ЛРВ, диод ДЗ выпрямителя, главные контакты контактора КВ, обмотка И1—И2 возбуждения тягового генератора, измерительный шунт ШЗ, диод Д2 выпрямителя, контакты PI переключателя АЛ, зажим С1 возбудителя.
Независимо от позиции контроллера по обмотке возбуждения возбудителя при аварийном режиме протекает постоянный по величине ток. Следовательно, ток возбуждения и напряжение тягового генератора будут зависеть только от частоты вращения вала дизеля, достигая наибольших значений на 15-й позиции контроллера. При постоянной частоте вращения тягового генератора и постоянном значении тока возбуждения возбудителя, ток возбуждения генератора уменьшается из-за размагничивающего действия статорной обмотки, что вызывает изменение выходного напряжения генератора в зависимости от нагрузки. Поэтому его внешняя характеристика в аварийном режиме является резко падающей (штрих-пунктирная линия на рис. 150).
Ослабление возбуждения тяговых электродвигателей. По мере увеличения скорости тепловоза при разгоне ток нагрузки уменьшается, а напряжение генератора увеличивается. В каждый момент времени этим параметрам соответствует своя определенная точка на внешней характеристике генератора. Пока эта точка перемещается по гиперболической части характеристики, нагрузка дизеля поддерживается постоянной. При определенной скорости точка дойдет до конца гиперболической части, т. е. до начала участка ограничения по напряжению. Дальнейшее увеличение скорости вызовет уменьшение тока при почти постоянном напряжении и приведет к резкому уменьшению мощности генератора. При этом регулятор дизеля уменьшит подачу топлива, мощность дизеля будет недоиспользоваться, и дальнейшего возрастания скорости не последует или оно будет очень незначительным.
Для расширения диапазона скоростей, при которых мощность дизеля используется полностью, применяется регулирование частоты вращения тяговых электродвигателей путем изменения их магнитного потока возбуждения (ослабления магнитного поля).
Магнитный поток прямо пропорционален намагничивающей силе, т. е. току, проходящему по обмотке и количеству витков в ней. Если параллельно обмотке возбуждения подключить резистор (за-шунтировать обмотку), через нее будет протекать только часть тока якоря, и магнитный поток уменьшится.
Ток в цепи вращающегося якоря электродвигателя зависит от разности приложенного напряжения и противо-э. д. с. электродвигателя. В свою очередь противо-э. д. с. прямо пропорциональна частоте вращения якоря и магнитному потоку возбуждения. Так как скорость локомотива (а значит и частота вращения якоря) мгновенно измениться не может, то противо-э. д. с. при подключении к обмотке шунтирующего резистора уменьшится прямо пропорционально уменьшению магнитного потока возбуждения. Напряжение генератора в первый момент после подключения резисторов будет значительно превосходить противо-э. д. с. тяговых электродвигателей, поэтому ток в них и вращающий момент начнут возрастать. Система автоматического регулирования, стремящаяся поддержать мощность генератора постоянной, будет компенсировать возрастание тока, снижая напряжение генератора. При уменьшении разности между напряжением генератора и противо-э. д. с. электродвигателей до определенной величины возрастание тока прекратится. Таким образом, по окончании переходного процесса при оставшейся практически неизменной скорости движения тепловоза напряжение и ток генератора приобретут новые значения.
Сопротивление шунтирующего резистора рассчитывают так, чтобы точка, соответствующая новым параметрам генератора, оказалась бы в начале гиперболической части его внешней характеристики. Это позволяет вновь использовать всю гиперболическую часть для увеличения скорости.
Для обеспечения плавности движения тепловоза в момент перехода на ослабленное возбуждение и обратно, предотвращения повреждения электрических машин в результате переходных процессов в электрической цепи между генератором и электродвигателями необходимо соблюдение условия постоянства мощности до и после перехода. В связи с этим шунтирующие резисторы подключают таким образом, чтобы переход на ослабленное возбуждение происходил в тот момент, когда соответствующая параметрам генератора точка еще находится на гиперболической части внешней характеристики.
На тепловозе применяется автоматическое двухступенчатое ослабление возбуждения тяговых электродвигателей с помощью электронных реле перехода. Эти реле, встроенные в устройство автоматики БА1, срабатывают от сигнала по скорости тепловоза, который подается от тахогенераторов ГТ1—ГТ6, размещенных на осях колесных пар. Срабатывание реле воздействует на контакторы ослабления возбуждения КШ I и КШ2 тяговых электродвигателей (см. рис. 149). Для предотвращения включения контакторов ослабления возбуждения в процессе боксования электронные реле имеют выдержку времени на включение 8—10 с.
Контактор КШ] своими главными контактами подключает параллельно обмоткам возбуждения тяговых электродвигателей М1—Мб первую ступень резисторов ослабления возбуждения (шунтировки) СШ1—СШ6, после чего по обмоткам возбуждения протекает 57—63 % общего тока цепи. Например, для шестого тягового двигателя цепь подключения резистора к обмотке следующая (см. рис. 149): зажим С2 обмотки возбуждения, провода 672, 619, 620, главные контакты контактора КШ1, первая ступень резистора СШ6 (между зажимами Р5 и Р4), провода 615, 611, зажим С1 обмотки возбуждения.
Замыкающие вспомогательные контакты КШ1 между проводами 1512, 1520 подготавливают цепь питания катушки контактора КШ2, что гарантирует необходимую последовательность процесса.
Вторая ступень ослабления возбуждения, т. е. подключение параллельно обмоткам возбуждения тяговых электродвигателей второй ступени резисторов СШ1—СШ6 происходит аналогично. Ток, проходящий по обмотке возбуждения, уменьшается до 35—39 % общего тока цепи.
При уменьшении скорости движения тепловоза ток тягового генератора увеличивается, а его напряжение снижается, что приводит к отключению сначала контактора КШ2 (переход со второй на первую ступень ослабления возбуждения), а затем и КШ 1 (переход на полное возбуждение).
Тумблер ТУП "Управление переходом" в цепи питания катушки контактора КПП служит аварийным отключателем схемы ослабления возбуждения в случае появления в ней неисправности в пути следования.










