Система автоматического регулирования температуры воды и масла
Назначение и состав системы. Для автоматического поддержания температуры воды и масла дизеля в заданном интервале па тепловозе с 1982 г. применяется система автоматического регулирования температуры воды и масла дизеля (САРТ), базирующаяся па пневматических элементах автоматики. Эта система введена взамен при менявшейся ранее системы на терморегуляторах с чувствительными церезиновыми элементами. Температура воды и масла поддерживается в заданных пределах путем автоматического открытия или закрытия боковых жалюзи, плавного изменения частоты вращения вентиля гора холодильной камеры. В случае отказа системы автоматического регулирования на тепловозе предусмотрена возможность дистанционного управления (с помощью тумблера на пульте) вентилятором, боковыми и верхними жалюзи холодильной камеры.
В систему регулирования температуры воды и масла дизеля входят:
- датчики-реле температуры воды и масла;
- преобразователи температуры масла и воды;
- электроппевматические вентили, управляющие подачей воздуха в пневмоцилипдры;
- автоматический привод гидромуфты вентилятора;
- гидромуфта переменного наполнения привода вентилятора;
- вентилятор холодильной камеры;
- жалюзи контуров охлаждения воды и масла.
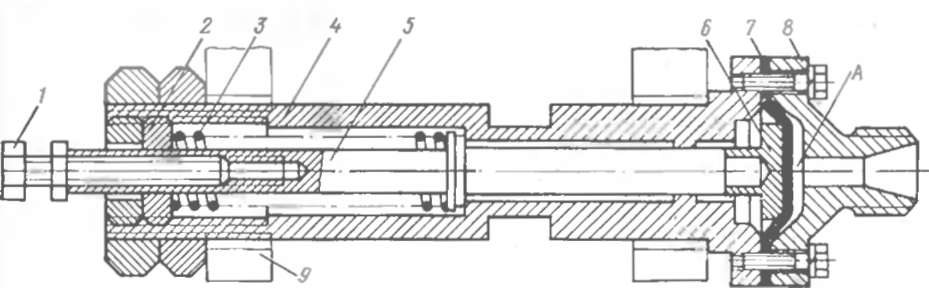
Датчик-реле температуры Т-35. Датчик-реле (рис. 19) предназначен для преобразования контролируемой температуры воды и масла дизеля в электрический сигнал в цепи управления тепловоза.
При изменении температуры среды (воды, масла), в которую погружен баллон 1, объем жидкости в нем изменяется, что приводит к перемещению штока 10. прижатого пружиной // ко дну сильфона манометрической гермосистемы датчика. Шток воздействует на рычаг 9. передвигающий с помощью пружины 13 рычаг 3. который свободным концом нажимает па микропереключатель 5, вызывая переключение его электрических контактов. В случае продолжающегося из-за инерции исполнительного устройства повышения температуры контролируемой среды рычаг 3 садится на упор 4. При понижении температуры среды объем жидкости в термосистеме датчика уменьшается, дно сильфона и шток 10 опускаются, а вместе с ними под действием пружин 7 и 13 перемещаются вниз рычаги 3 и 9. Когда рычаг 3 отходит от микропе зеключателя 5, гот срабатывает в обратном направлении. Температуру срабатывания микропереключателя ре гулируют винтом 15. Для уменьшения температуры срабатывания винт необходимо вращать против часовой стрелки, для увеличения — по часовой.
Рис. 19. Датчик-реле температуры Т-35:
1 — баа.тон тсрмоснстсмы: 2 винт; 3 - рычаг: 4— упор; 5 микропереключатель: 6 - штепсельный разьем; 7- пружина; 8 — ось: 10 — шток; 12 — ганка: 15 реулировочный винт
На крышке каждого датчика-реле выбиты цифры, указывающие температуру, на которую он отрегулирован.
Преобразователь температуры ДТПМ. Преобразователь (рис. 20) состоит из термосистемы и узла сравнения с механизмом настройки. Воздух под давлением 0,55 -0.6 МПа (5,3 6,0 кгс см2) через отверстие В подается к управляющему клапану 5 преобразователя. Давление воздуха на выходе из преобразователя определяется разностью усилий, создаваемых давлением паров заполнителя термосистемы в сильфоне и пружиной /. На мембране 8 происходит сравнение этого результирующего усилия с усилием, создаваемым давлением воздуха на выходе. При уменьшении давления паров заполнителя понижается и давление воздуха на выходе из преобразователя за счет выпуска части воздуха в атмосферу через открытый клапан 7 и канал Г в штоке 12. Усилие, создаваемое давлением паров заполнителя, пропорционально температуре заполнителя, а следовательно, и температуре контролируемой среды.
Перемещением втулки настройки 10 можно изменять затяжку пружины / и, таким образом, устанавливать другую температуру срабатывания преобразователя Дтя уменьшения темпе ратуры срабатывания вту ку 10 необходимо вращать по часовой стрелке (если смотреть сверху), для увеличения против ча овои стрелки.
Автоматический привод гидромуфты вентилятора. Пр вод іре -назначен для трансформации вы ходиых пневматических сигналов от преобразователей температуры в линейное неремеше е з б ат рейки гидромуфты венти.ягора холодильной камеры ч опривотит к увеличению или уменьшению частоты вращения вентилятора.
Привод (рис.. 21) -о пои и пневматических ци ин ров 23 30 соединенных трубами 24 36 соответствующими преобра ов тями температуры, гидроци іиндрі / с золотниковым устрої! т м и и стемы рычагов, озде в ющих через наконечники 10 и 35 на р -ку 6 гидромуфты вентилятора.
В литом чугунном корпусе Г І-роцилин ра расточе ы два цилиндрических отвер'Т я сообщающихся между собо капа., ' м Р И В верхнем отверсти рас ютожен силовой поршень 20 со- штоком 14, перемещающимся в бронзовой втулке 17. занрессо анно в реднюю крышк 16 Пружина 18 одним концом упир тяв не июю крышку а р гим в шайбу 19. В нижнее ци инд ч ое отверс ие корпуса запрессована чугунная втупка '9, имею іая че ыре наружные кольцевые проточки с радиальными от *е - иям Крайние проточки вту тки через каналы П. Л. Н і ш у це І4 ооб цены трубопроводом с. ива масла в картер и як т Р п е назн чен для слива маета, просочившегося поршнем 20 и корпусом ги ро цилиндра 15 Вторая права пр точка на вт лке29кан лом Я сое и-нена с полостью Е и а К втор и тева проточке на вту ке 29 через штуцер 28 и к на. в корп се (на рисунке не показан) из маслопровода на в о е в и ь по в іится масло. К втулке 29 притерт унравляюі їй "і ото пик 12, имеющий дв диска Ш ок золотника проходит чере отверствие в крышке, акрывающеи левый орец в ул ки. К правому тори вт реїитс пі ев іилин'р 22 ручного управ гения приво о. кчхнмкр о оро о ритер бронзовый поршень 26 с тотк т ем / і ж н 27 Чер шт іер 25 в цилиндр подается воздух от пи те і пои магис ра автотормоза
Рис. 21. Автоматический привод гидромуфты вентилятора:
I, 2. 5. 31. 32 гайки: 3. 13. 18. 27 - пружины; 4 — шпильки: * - зубчатая рейка пиромуфты. 7 — чернпкоиии трубка: 8 17. 29 итулки; 9 ундогис! не 10. 35 - наконечники: 11 — рычаг обратной слизи: 12 золотник. 14 шток: 15 - гндроцилишр: 16 - передний крышка. 19— упорная шайбз: 20 26 поры пи: 21 — толкатель: 22 лневмоннлищр ручного управлении. 23. 30 — ннснмони иилры автоматического тправления: 24. 36 трубы полвола воздуха от преобр* шпателей температуры: 25. 28. 34 штуцера: 31 — регулировочный болт. Р — каналы. К - подвод масла на входе в дизель; В — слив масла в картер дизели
1 регулировочный болт: 2 - регулировочная гайке; З—пружина настройки; 4 — корпус: .5 — шток: 7 мембрана 8 крынки. 9 прилив корпуса гндроцилиндра автоматического привода; / -- полость для сжатого воздуха
Штоки силового поршня 20 и золотник 12 связаны между собой рычагом обратной связи 11. Рычаг состоит из двух щек, скрепленных болтом через распорную вгулку. В верхнюю часть щек запрессованы пальцы, вставляемые при сборке в кольцевую выточку наконечника 10, навернутого до упора на шток 14 и застопоренного штифтом. С золотником рычаг // связан при помощи крестовины, навернутой на шток золотника, пальцы которой входя г в о верстия щек В нижнюю часть щек запрессованы кулачки с втулками, в которые упираются регулировочные болты 33 нпевмоцилиндров 23 и 30. вставленных в отверстия приливов с обеих сторон корпуса гидроцилиндра 15 и закрепленных гайками 31.
Между корпусом 4 и крышкой 8 иневмоцилнндра (рис. 22) установлена мембрана 7. В полость А между мембраной крышкой поступает воздух от преобразователя температуры. Усиление от давления воздуха па мембрану через упор 6 передастся па шток 5, скользящий в опорах корпуса 4 и регулировочной гайки 2. Шток с регулировочным болтом /, перемещаясь, упирается в кулачки рычага обратной связи автоматического привода, передавая ему соответствующее усилие
Принцип действия системы автоматического регулирования температуры воды и масла. Датчики-реле температуры / и 30 (рис. 23) устанавливаются соответственно на трубопроводах входа масла в дизель и выхода воды из дизеля. При повышении температуры воды до (75±2)°С или масла до (65±2)°С датчики реле замыкают электрические цепи питания катушек электропневматических вентилей 8 и 22, коюрые открывают доступ воздуху из питательной магистрали автотормоза в пневмоцилиндры 12 и 16 приводов боковых жалюзи.
Преобразователи температуры 3 и 29 аналогично датчикам-реле установлены соответственно на трубопроводах входа масла в дизель и выхода воды из дизеля Воздух под давлением 0,55- 0.6 МПа (5.5—6.0 кгс/см2) поступает к преобразователям через разобщитель ный крап 32 и фильтры 4, 28 из воздухопровода приборов управления и обслуживания тепловоза. Пневматический сигнал на выходе преобразователей прямо пропорционален температуре воды или масла дизеля. При температуре воды (76±2)°С или температуре масла (63Чг2)°С давление воздуха после преобразователей, т. е. воздуха, поступающего в пневмоцилиндры 6,7 автоматического привода гидромуфты, должно бы і ь 0,2 МПа (2 0 кгс/с м2). Для проверки этого давления на трубопроводах после преобразователей имеются щтуцера 5, 27 для подключения технологических манометров.
Рис. 23. Схема системы автоматического регулировании температуры воды и масла:
/ —датчик-реле температуры масла; 2 — трубопровод масла на входе ь дизель: 3 — преобразователь температуры масла; 4. 28 — фильтры; 5. 27— штунера пик технологические манометры; 6. 7 — шіевмо-цнлнндры втоматнч гк го привила гидромуфты: Я, 22 -- эдектропнеичатнческие шип привела боковых жалюзи. 9 золотник гидроиилиндра; 10 - боковые жалюзи контура охлаждения масле; //. 19 — радиаторные секции; 12. 16 — іс м и щи ры щ ни С ж пых жалюзи: 13 — нш пмо пелнидр врмво^й верхних жалюзи; 14 - верхние жал юли. 15 — Ьлектронисвчатнческнй вентилі, привода верхних жалюзи; 17— вентилятор: 18—карданный вал привода вентилятора: 20 — боковые жалюзи контуре охлаждения воды: 21 — гидромуфта вентилятора; 23 — гидроиилннлр: 24 — пневмоиилиндр ручного управления; 25 — элсктро-пиевматичеекни вентиль привода п вчоинлнн іра. 2 — ік іатсльї магистраль автотормоза: 29 — преобразователь температуры волы; 30 — датчик-реле тсчлера^ры воды; 31—трубопровод воды на выходе из дна я 32 —- разпСшнтелыи. й кран
Если после открытия жалюзи температура воды или масла продолжает повышаться, возрастает давление воздуха на выходе из соответствующего преобразователя и пропорционально ему увеличивается выход штока пневмоцилиндра 6 или 7. Двигаясь влево, шток регулировочным болтом нажмет на кулачок и повернет рычаг // (см. рис.21) по часовой стрелке относительно точки Г. Рычаг сдвинет влево золотник 12, который откроет канал И, и масло из полости Е по каналам И, Л, И и трубопроводу, подсоединенному к штуцеру 34, начнет сливаться в картер дизеля. При этом силовой поршень 20 (под воздействием пружины 18) и зубчатая рейка 6 (под воздействием пружины 3) будут передвигаться вправо. Рейка, поворачивая вал-шестерию, сводит черпаковые трубки 7 к оси их вращения, что увеличивает степень наполнения маслом круга циркуляции гидромуфты и приводит к повышению частоты вращения вентилятора холодильной камеры. Как только частота вращения вентилятора станет достаточной для прекращения роста температуры воды или масла, перестанет передвигаться шток ппевмоцилиндра 23 или 30, силовой поршень 20, продолжая двигаться вправо, заставит рычаг // поворачиваться относительно точки А и передвигать вправо золотник 12. Перекрывая канал И, золотник прекращает слив масла из полости Е, останавливая тем самым движение силового поршня
При уменьшении температуры воды или масла золотник 12 под действием пружины 13 передвигается вправо, открывая канал И и соединяя полость О с полостью Е. Полость О через отверстие во втулке 29 сообщается с трубопроводом на входе масла в дизель. Под давлением масла, поступающего из полости О в полость Е, поршень 20, сжимая пружину 18, начнет передвигаться влево. При этом под действием штока /4 силового поршня зубчатая рейка 6 также будет перемещаться влево и разводить черпаковые трубки 7 относительно оси вращения, уменьшая частоту вращения вентилятора холодильной камеры.
Перемещение поршня 20 обусловлено смещением золотника 12 относите іьпо его нейтрального положения, в котором он находится при установившемся температурном режиме. Благодаря рычагу //, получившему название рычага обратной связи, поршень 20 перемещает золотник в направлении своего движения, т. е. возвращает в нейтральное положение. Таким образом, после окончания процесса регулирования точка Б всегда занимает одно и то же положение, а точки Г и А перемещаются ■.! соответствии с новым режимом. Работу рычага обратной связи можно представить себе как качание его относительно неподвижной точки В. Следовательно, ход силового поршня 20 будет пропорционален ходу штока пневмоцилиндра 23 или 30. Отношение плеча ГВ к плечу ВА рычага // выбрано из условий устойчивости системы автоматического регулирования- на 1 мм хода 'штока пневмоцилиндра приходится 9 мм хода силовою поршня. Для всего диапазона регулируемой частоты вращения вала гидромуфты (ход рейки 42 мм) необходимо примерно 5 мм хода штока пневмоцилиндра.
При выходе из строя системы автоматического регулирования предусмотрено дистанционное управление частотой вращения вентилятора с пульта управления кабины машиниста. Включением тумблера замыкается цепь питания электропневматического вентиля 25 (см. рис. 23), открывающего доступ воздуха к пневмоцилиндру 22 (см. рис. 21). При этом поршень 26 воздействует па толкатель 21, который перемещает влево золотник 12, открывающий канал И слива масла из полости Е в картер дизеля. Поршень 20 со штоком 14 под действием пружины 18 перемещается в крайнее правое положение, рейка 6 гидромуфты полностью выдвигается вправо, что соответствует максимальной частоте вращения вентилятора холодильника. При выключении тумблера ручного управления вентилятором холодильника воздух из нневмоцитиндра 22 выходит в атмосферу, толкатель 21 и золотник 12 отжимаются вправо пружинами соответственно 27 и 13. Золотник сообщает полость Е с полостью О, масло, поступающее в полость Е, давит на поршень 20, который через шток' 14 перемешает зубчатую рейку 6 влево, в положение минимальной частоты вращения вентилятора холодильника.
Регулирование САРТ. Система настраивается таким образом, чтобы при температуре воды (75±2)°С открывались левые боковые' жалюзи, при температуре масла (65±2)°С — правые боковые жалюзи, а при температуре воды (82±3)°С или температуре масла (70±1 )°С частота вращения вентилятора холодильной камеры была максимальной (контур циркуляции гидромуфты заполнен маслом полностью).
Открытие боковых жалюзи происходит после срабатывания микропереключателя в датчике-реле температуры. Температуру срабатывания микропереключателя изменяют регулировочным винтом. Работу автоматического привода гидро.муфгы, от которого зависит частота вращения вентилятора холодильной камеры, регулируют болтами 33 пненмоцилиндров 23, 30 (см. рис. 21). При вывертывании болта вентилятор достигает максимальной частоты вращения при более низкой температуре воды и масла, при ввертывании — при более высокой.
Для обеспечения правильной работы системы ее проверку и регулирование проводят при реостатных испытаниях или после внепланового ремонта тепловоза. При неработающем (холодном) дизеле зазор между наконечником 35 зубчатой рейки 6 и наконечником 10 штока силового поршня должен быть равен 0,05 0,5 мм. При этом максимальный выход рейки 6 должен составлять Е\ = (42± I) мм, а шток /одолжен находиться в крайнем правом положении (/,2 = 0). Если зазор не соответствует указанной величине, его регулируют перемещением гидроцилиндра 15 в пределах установочных (монтажных) отверстий.
При работающем дизеле:
1) при температуре воды и масла дизеля не более 45 °С полный выход штока 14 должен составлять /-2= (41 ±0,5) мм. При этом наконечник 10 должен быть завернут до упора в шток и зафиксирован штифтом;
2) скорость нарастания температуры воды и масла при приближении к значениям, соответствующим открытию боковых жалюзи, должна быть не более 0,5 °С в I мин;
3) при температуре воды 79—87 °С или температуре масла 70 78 "С и давлении воздуха к полости А пнев.моцилипдрон (см. рис. 22) 0,5 МПа (5,0 кгс/см) выход штока 14 (см. рис. 21) должен быть минимальным (/-2 = 0), а выход зубчатой рейки 6—максимальным [/-і=(42±1) мм], при этом зазор между торцом и наконечником 10 должен быть 0,05 0.5 мм. Если положение шток 14 занимает при меньшей температуре, выход штока регулируют болтом 33 соответствующего пневмоцилипдра.
При температуре воды не ниже 79 °С и масла не ниже 60 °С проверяют герметичность воздухопровода между преобразователями температуры и ппевмоцилиндрами. Допустимая утечка воздуха через атмосферное отверстие преобразователя пс более 1—2 л/мин.
Срывать пломбы и производить перерегулировку преобразова телей температуры ДТПМ и датчиков-реле температуры Т-35 в тече: ние гарантийного срока не допускается.
⇐ Вентилятор охлаждающего устройства тепловоза 2м62 оглавление Особенности эксплуатации охлаждающего устройства в зимний и летний периоды тепловоза 2м62 ⇒










