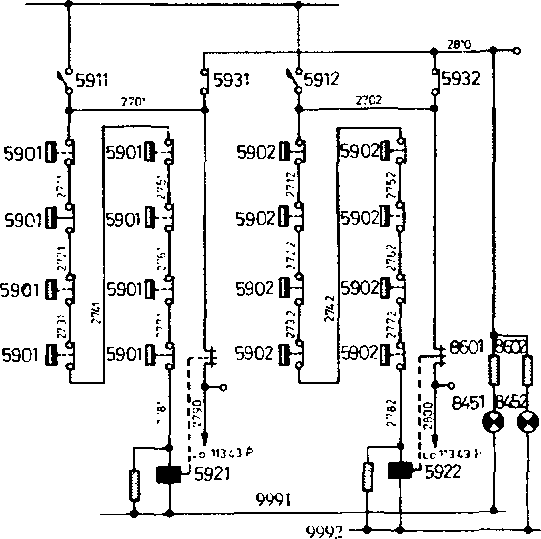
3.33 Цепи сигнализации перегрева подшипников редуктора тяговых электродвигателей

Рис.102 Цепи сигнализации перегрева подшипников редукторов тяговых электродвигателей электровозов серии Е5 - Е7
Для контроля за температурой нагрева подшипников редуктора установлено реле 592, Катушка реле получает питание по цепи (рис. 102):
Электровозов серии Е5 - Е7:
АЗВ 591, провод 270, контакты плавких вставок предохранителей 590 нагрева подшипников редуктора тележки 1 (4), провод 274. контакты плавких вставок предохранителей 590 нагрева подшипников редуктора тележки 2 (3), провод 278, катушка реле 592, провод 999.
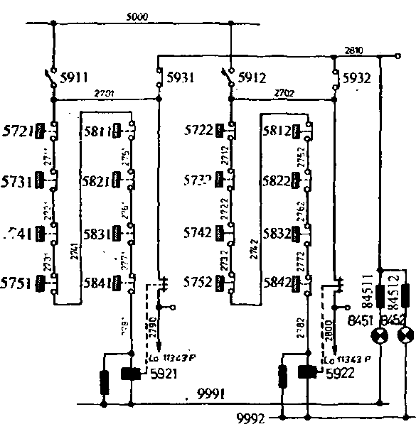
Электровозов серии Е9:
АЗВ 591, провод 270, контакты плавких вставок предохранителей 572 - 575 нагрева подшипников редуктора тележки 1 (4), провод 274, контакты плавких вставок предохранителей 581 - 584 нагрева подшипников редуктора тележки 2 (3), провод 278, катушка реле 592, провод 999.

Рис.104 Цепи сигнализации перегрева подшипников редукторов тяговых электродвигателей электровозов серии Е9
При повышении температуры нагрева подшипника редуктора ТЭД расплавляется плавкая вставка предохранителя 590 (572 - 575, 581 - 584) и реле 592 отключается. При замыкании обратных блок-
контактов реле 592 получает питание сигнальная лампа «а4» на панели сигнализации 827 (828) по цепи:
- обратные блок-контакты реле 592, провод 2790 (2800), клемма зажима «а4» сигнальной лампы (рис.72).
3.34 Цепи сигнализации открытия дверей между секциями
|
|