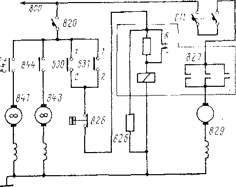
Электродвигатель 829 вспомогательного компрессора для подъема токоприемников при подготовке электровоза к работе получает питание от провода 800 (рис. 28) через АЗВ 811 и силовые

контакты контактора 827, к катушке которого напряжение подводится при включении переключателя 530 пли 531. Размыкаясь, блок-контакторы 7-8 контактора 827 вводят в цепь резистор, что ограничивает ток в цепи питания катушки. Параллельно катушке включен разрядный резистор 826. Реле 828 предназначено для выключения вспомогательного компрессора при давлении 3,5 кгс/см2.
Вентиляторы кабины 841 и р,,с' 28' Рхсма ЦСПС1"1 п,1тания элсктро-о , о г двигателей вспомогательного комп-
843 получают питание от про- рессора и вентиляторов кабин вода 800 через АЗВ 820 и выключатели 842 и 844.
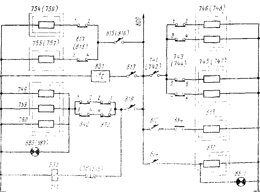
Цепи питания нагревательных элементов 754, 755 (756, 757) для обогрева ног в кабине машиниста включаются переключателями 817(818) ц защищены АЗВ 815(816) (рис. 29). Обогреватели спускных кранов главных резервуаров 759, 760 и влагосборнн-ков 749 получают питание через АЗВ 819 и переключатели 839, 840. При этом загорается сигнальная лампа 586(587). Электро-пневматическин вентиль 837, катушка которого получает питание

Рис. 29. Схема цепей питания нагревателен
через ЛЗВ 819 при нажатии- кнопки 835(836), служит для отвода влаги из главных резервуаров. Холодильник 831 включается АЗВ 813, а электроплитка 833 для подогрева пищи—выключателем 834 и защищается АЗВ 812.
Для нагрева воды в умывальнике служит элемент 832, включенный через АЗВ 814. Нагревательные элементы лобовых стекол 745(747), 746 (748) включаются переключателями 743, 744, напряжение к которым подается через АЗВ 741, 742.
|
|