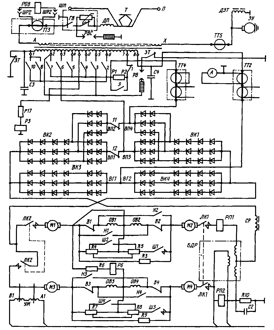
В отличие от силовых цепей секции электровоза ВЛ85 на моторном вагоне электропоезда ЭР9Е тяговые двигатели М1— М4 постоянно соединены в две параллельные цепи: в каждой по два тяговых двигателя последовательно. Такое соединение двигателей принято иа всех электропоездах переменного тока. Оно позволяет повысить общее напряжение на вторичной обмотке трансформатора, снизить массу и габаритные размеры коммутационной аппаратуры В цепь двигателей включен общий сглаживающий реактор СР (рис. 270); к выпрямителю тяговые двигатели подключены линейными контакторами ЛК1 и ЛК.2, имеющими контакты с двумя разрывами. Контакты контактора ЛК1 включены со стороны «плюса», а контакты ЛК2 — со стороны «минуса» по одному в каждую цепь двигателей, чтобы исключить образование контура генераторного тока (т. е. тормозного контура) при движении вагона, отключенного от контактной сети
Трансформатор ОДЦЭР-1600 со встроенным реактором СР самовентилируемый, имеет обмотки высшего напряжения А — X, низшего напряжения (вторичную), состоящую из восьми секций с девятью выводами 0—8 и обмотку собственных нужд. Обмотка А — X подсоединена к токоприемнику Т через реактор защиты от радиопомех ДП, воздушный выключатель ВВ и высоковольтный ввод. Второй конец этой обмотки соединен с заземляющим устройством ЗУ, параллельно которому включен заземляющий реактор ДЗТ, шунтируемый в нормальных условиях этим устройством. В случае обрыва цепей в устройстве ЗУ обмотка А — X заземляется через обмотку ДЗТ, соединенную с кузовом вагона.
В обмотке низшего напряжения средний вывод 0 заземлен через реле заземления РЗ и добавочный резистор /?/7. При появлении в силовой цепи «земли» реле РЗ срабатывает и отключает выключа-
тель ВВ. Заземление среднего вывода 0 снижает вдвое потенциал электрооборудования по отношению к «земле» и исключает возможность образования в силовой цепи двух заземляющих контуров, при которых некоторые участки обмотки трансформатора в случае к. з. окажутся незащищенными.
Выпрямитель УВП-5 выполнен иа таблеточных силовых диодах с групповыми охладителями, имеет естественное воздушное охлаждение. Ои состоит из четырех групп вентилей, включенных по однофазной мостовой схеме, в которой имеется так называемая «расщепленная часть» с вентилями перехода ВП1 — ВП4.
При реализации сил тяги на моторном вагоне электропоезда происходит перераспределение сцепного веса, причем разгружаются 1-я и 3-я (по ходу движения) колесные пары и дополнительно нагружаются 2-я и 4-я. Разница в нагрузках наиболее нагруженной и разгруженной (лимитирующей) колесных пар моторных вагонов может достигать 35 • 103 Н и более. На электропоезде ЭР9Е применена система поосного выравнивания коэффициентов тяги — система ПВКТ.
При отключенной системе ПВКТ и уставке /п1 электронного реле ускорения (ЭРУ), равной 365 А, среднее ускорение груженой секции в процессе разгона до скорости 60 км/ч равняется 0,7 м/с2, в то время как при включенной ПВКТ и /п2 = 425 А оно для тех же условий составляет 0,79 м/с2. Превышение температуры обмоток якорей при этом не превосходит допустимого значения 120 °С.
Поосное выравнивание коэффициентов тяги достигается шунтированием резисторами обмоток возбуждения тяговых двигателей разгруженных колесных пар и одновременным повышением уставки ЭРУ с /П1 до /п2. При этом, например, в случае движения вперед для 1-го и 3-го двигателей сохраняется тяговое усилие, а для догруженных 2-го и 4-го двигателей тяговое усилие увеличивается до /•г- В отличие от известных способов шунтирования обмоток возбуждения двигателя на моторном вагоне электропоезда ЭР9Е средние точки последовательно включенных обмоток возбуждения 1, 2 и 3, 4 соединены со средними точками шунтирующих резисторов.
В процессе пуска до 16-й позиции вала главного контроллера двигатели разгруженных колесных пар постоянно шунтированы независимо от направления движения. Начиная с 17-й позиции, необходимая степень ослабления возбуждения всех тяговых двигателей обеспечивается замыканием контакторов Ш1 —
Ш4. При разгоне до 16-й позиции для двигателей разгруженных колесных пар коэффициент 6 принят равным 0,59.
В качестве датчика тока тяговых двигателей для электронного реле ускорения ЭРУ использован магнитный усилитель УМ, рабочие обмотки которого подключены к источнику переменного напря-

Рис 270 Схема силовых цепей моторного вагона электропоезда ЭР9Е
жения. Изменение уставки ЭРУ производят переключателем уставок ПУ (установлен в кабине машиниста рядом с контроллером). Реле ЭРУ выполнено таким образом, что в начале пуска первым включается контактор главного контроллера ГК1 ■ В течение времени задержки происходит разгон электропоезда на маневровой позиции Ток двигателей меньше уставки ЭРУ, и по истечении времени задержки вал главного контроллера переключается на 2-ю позицию. Если и при этом ток двигателей меньше уставки ЭРУ, длительность разгона на 2-й позиции также будет определяться временем задержки ЭРУ, по истечении которой вал ГК переключится на 3-ю позицию Когда ток двигателей выше уставки ЭРУ, вал переходит на следующие позиции в момент снижения его до уставки
Для ускоренного отключения воздушного выключателя на электропоезде ЭР9Е предусмотрен специальный блок, воздействующий на отключающую катушку ВВО В качестве датчиков для такого отключения используют трансформаторы тока ТТ2 и ТТ4 и быстродействующее дифференциальное реле БДР. Ускоренное отключение достигается благодаря питанию катушки этого реле от аккумуляторной батареи (иет пульсаций) и большой скорости нарастания тока в цепи катушки ВВО Блок ускоренного отключения снижает собственное время отключения выключателя до 0,018—0,02 с (вместо 0,020—0,028 с). При срабатывании реле заземления РЗ своими контактами разрывает цепь катушки удержания ВВУ воздушного выключателя.
Пуск и регулирование скорости движения осуществляет машинист, поворачивая главной рукояткой вал контроллера.
|
|