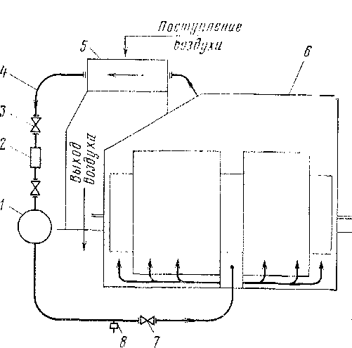
Конструкция тягового трансформатора типа SL 68/3848/51 (рис. 102) выполнена так, что его активная часть (магнитопровод с обмотками), включая все межобмоточные соединения, расположена над съемным баком и укреплена непосредственно на нижней плите. Бак сварен из стальных листов толщиной 5—6 мм. Все сварные швы маслонепрони-цаемы. Внутри бак окрашен полиэфирной краской. Съемный бак 3 соединен с нижней рамой / трансформатора посредством фланцев 17, между которыми проложена уплотнительная резиновая прокладка. Для подъема и транспортировки трансформатора на съемном баке имеются четыре цапфы 6. Трансформатор укреплен на полу электровоза через опорную плиту нижней рамы. На боковой стенке съемного бака, как и па трансформаторе типа LTS 7,85/25, укреплен переключатель ступеней 16.
На верхней части съемного бака расположен шкаф 15, на котором укреплен расширитель 14 с воздухоосушителем 13 и газовое реле 20. Там же находятся проходные изоляторы с вводами первичной обмотки 22, 23. Выводы вторичных обмоток 4, выполненные медными шинами, расположены на боковых стенках бака. Выводы 18 обмотки отопления

Рис. 102. Тяговый тоансФооматоо 68/3848/51
поезда и выводы 19 обмотки собственных нужд находятся рядом с расширителем. Выводная коробка 21 переключателя напряжения 25/12 кВ расположена в верхней части бака. Термометр 25, предназначенный для контроля температуры масла, имеет контакты для сигнализации нормальной температуры +60° С и максимальной +90° С. Защита и сигнализация при перегреве масла осуществляется так же, как и на электровозе ЧС4. Рядом с термометром установлен термостат 24, контакты которого включены в цепь пуска мотор-вентиляторов тягового трансформатора.
Магнитопровод набран из отдельных листов холоднокатаной трансформаторной стали толщиной 0,35 мм, покрытых карли-том. Магнитные потери не превышают 0,6 Вт/кгс при индукции 10 000 Гс. Магнитопровод с обмотками закреплен болтами на нижней раме с применением металлических каркасов.
Регулировочная обмотка расположена на двух сердечниках магнитопро-вода и состоит из десяти двухслойных катушек. Выводы от катушек через штепсельные разъемы, расположенные на изоляционной плите, соединены с избирателем переключателя ступеней. Для катушек использован провод прямоугольного сечения, изолированный шестью слоями кабельной бумаги. Между двойными катушками регулировочной обмотки установлены изоляционные клинья толщиной 5 мм, предназначенные для создания зазора между катушками и предохранения их от перемещения,
Рядом с регулировочной обмоткой расположены обмотка отопления поезда от электровоза и обмотка собственных нужд, намотанные из прямоугольного медного провода. Обмотки высокого напряжения изолированы от обмоток низкого напряжения специальными манжетами.
Первичная обмотка состоит из восьми двухслойных катушек, расположенных на двух сердечниках магнитопровода. Катушки первичной обмотки двухрядные, выполнены из медного провода прямоугольного сечения, изолированного четырьмя слоями кабельной бумаги. 'Рядом с первичной находятся вторичные обмотки, состоящие из восьми двухрядных катушек (рис. 103).
Охладительная система трансформатора (см. рис. 102) расположена не-посре дственно на съемном бакеи включает в себя масляный насос 5, два мотор-вентилятора, установленных в отдельных блоках 12, шкаф с маслоохладителем 8, фильтр 10, охладительную камеру // и трубопроводы. Маслоохладитель типа 60Е (рис. 104) состоит из латунных трубок с ребрами 2 для охлаждения. В отличие от маслоохладителя тягового трансформатора электровоза ЧС4 здесь трубки впаяны в корпус охладительных элементов, которые с обеих сторон закрыты камерами 3, соединенными посредством флан-


Рис. 105. Принципиальная схема охлаждения трансформатора 68/3848/51
цев с трубами охладительной системы. Поверхность охлаждения маслоохладителя 60Е больше, чем у маслоохладителя электровоза ЧС4, и составляет 39 м2. Каждый из двух маслоохладителей обдувается воздухом, засасываемым отдельным вентилятором; нагретый воздух выбрасывается под кузов электровоза. При демонтаже маслоохладителя следует закрыть кран на трубопроводе 7 (см. рис. 102), выпустить масло и после открытия щита на камере 3 (см. рис. 104) произвести демонтаж прижимных колец / и отсоединить крепящие маслоохладитель болты. Монтаж системы производится в обратном порядке, причем перед окончанием заполнения камеры маслоохладителя маслом следует удалить из нее воздух, отвернув для этого пробку 4. При демонтаже масляного насоса и фильтра необходимо перекрыть затворы 9 (см. рис. 102) и выпустить, масло через отверстие 2.
Нагретое масло из бака 6 (рис. 105) трансформатора по трубе поступает в маслоохладитель 5 и затем по трубе 4 через открытый затвор 3 в фильтр 2 и. масляный насос /. Последний прогоняет охлажденное масло через открытый затвор 7 по трубе в бак трансформатора. Для спуска масла предусмотрен кран 8. Масляный фильтр (рис. 106) состоит из корпуса 2, в котором помещена фильтровальная вставка 3 из металлических сит с маленькими ячейками. Для очистки фильтра следует перекрыть затворы на трубопроводе, слить масло из фильтра, после чего отсоединить фланец ] от корпуса и удалить фильтровальную вставку. После тщательной очистки вставки и внутренней поверхности корпуса от механических загрязнений произвести сборку фильтра. Перед заполнением маслом из внутренней полости фильтра удаляется воздух путем открытия вентиляционной пробки на фланце. Трансформатор типа 5Ь68/3848/51 оборудован воздухоосушителем
1,5ОЫ694210, принципиально не отличающимся от воздухоосу-шителя типа \ТБ-1 (см. § 29).
В отличие от тягового трансформатора электровоза ЧС4, где переключение питания с 25 кВ на 12 кВ производится пересоединением высоковольтного ввода на соответствующие выводы регулировочной обмотки, на трансформаторе типа БЬ 68/3848/51 имеется специальный переключатель напряжения (рис. 107). К контактным зажимам 8, 10 переключателя подсоединены выводы регулировочной обмотки. Переключатель состоит из опорного изоляционного цилиндра 6, неподвижного контакта 9 и скользящих контактов И. Внутри цилиндра расположен пово-


Рис. 107. Переключатель напряжения
ротный вал 7, соединенный через изоляционную втулку 5 с управляемой головкой 4, на конце которой имеется четырехгранник 2. Положение переключателя I (12 кВ) и II (25 кВ) отмечено на головке и на щитке кожуха /. Перевод переключателя из одного положения в другое осуществляется с помощью трубного ключа, надеваемого на головку. После установки переключателя в требуемое положение вал 7 фиксируется штифтом 3 в головке 4.
|
|