47. Вентиляторные колеса и их привод
Прохождение атмосферного воздуха через радиаторные секции обеспечивается вентилятором с соответствующей подачей, создающим в шахте необходимое разрежение. Тепловозные охлаждающие устройства характеризуются малыми аэродинамическими


Рис. 152. Вентиляторное колесо. / барабан: 2 ступица; 3 •- воротник жесткости: 4 - лопасть; 5 — обтекательсопротивлениями воздушных трактов и большими объемами проходящего через шахту воздуха. Этим условиям лучше удовлетворяют осевые вентиляторы, которые проще в изготовлении, экономичнее, компактнее и ле1че центробежных. На тепловозах применяют вентиляторы типа ЦАГИ серии У с прямыми, незакрученными пустотелыми лопастями на тепловозах ТЭМ1, ТЭЗ, а также типа УК.2 и УК.2М с закрученными пустотелыми лопастями: с неравномерной закруткой (УК2) и равномерной (УК.2М). На всех современных тепловозах применяют вентиляторы УК2М с к. п. д. 0,8—0,85.
Вентилятор представляет собой барабан / (рис. 152) с приваренными к нему посредством воротников жесткости 3 восемью лопастями 4, выполненными из тонколистовой стали. Сверху барабан закрыт обтекателем 5 из лис-товой стали. В центре барабана закреплена ступица 2 для соединения с валом привода. У вентиляторов тепловоза ТЭП70 лопасти закреплены на барабане с помощью резинометалличе-ских амортизаторов, которые позволяют изменять угол установки лопастей в процессе испытаний для выбора его оптимального значения.
Основными параметрами при выборе вентиляторов для тепловоза являются требуемые подача и напор Объемная подача вентилятора () (мУс) подсчнгывается как произведениелинейной скорости воздуха и (м/с), подаваемого вентилятором через фронт секций, на площадь поверхности фронта секций г/7 (м2):
Массовая подача (подача воздуха через секции) вентилятора определяется в зависимости от массовой скорости воздуха в секциях ыв, кг/(м2-с), и числа секции г. При однорядном расположении секции радиаторов подача
(Эв=-3600 ив(ог,
где хю — живое сечеиие секции для прохода воздуха, м2.
Массовая скорость воздуха в водяных секциях может приниматься в пределах 60— 100 кг/(м2-с). Живое сечение одной секции длиной 1356 мм для прохода воздуха составляет 0,1361 м2.
Полный напор Н, создаваемый вентилятором, находят как сумму аэродинамических сопротивлений проходу воздуха последовательно: через боковые жалюзи АбЖ, секции /гс, шахту Яш и верхние жалюзи АВж:
Н Абж ' Ас л Аш-; Анж.
Аэродинамическое сопротивление каждого типа секций находят из эмпирических зависимостей, где аргументом является массовая скорость воздуха ив- Например для водяных секций Ас =0,46 Мв 1т83-
Сопротивления остальных элементов воздушного тракта можно ориентировочно принимать на основе экспериментальных исследований, как доли сопротивления секции Ас. Например, для однорядных радиаторов полное сопротивление всего воздушного тоакта (напор Н) можно принять равным # = 2,9 Ас, а для двухрядных 2,0 Ас.
Для тепловозов разных серий вентиляторы отличаются в основном диаметром, числом лопастей и углом их наклона. В табл. 6 приведены основные параметры тепловозных вентиляторов
Таблица 6
|
Тепловозы |
||||
|
Параметры вентиляторов |
ТЭП70 |
ТЭ116 |
||
|
2ТЭ10В |
ТЭМ2 |
|||
|
Наружный диаметр рабочего коле- |
200 |
1600 |
1100 |
1600 |
|
са, мм |
8 |
8 |
6 |
|
|
Число лопастей |
8 |
|||
|
Угол наклона лопастей, град |
22 |
27,5 |
18 1960 |
26 |
|
Номинальная частота вращения. |
1160 |
1330 |
1055 |
|
|
об/мин |
||||
|
Число вентиляторов |
1 |
2 |
4 |
1 |
Приводы вентиляторов. Приводы разделяются на: механический от дизеля (ТЭЗ, ТЭМ2) с помощью карданных валов, углового редуктора и фрикционной муфты; гидромеханический от дизеля (2ТЭ10Л, 2ТЭ10М, 2ТЭ10В) с включением в механическую систему гидродинамической муфты переменного наполнения; гидрообъемный (ТЭП60, ТЭП70, ТЭП75) без механической связи вала вентилятора с валом дизеля; электрический (ТЭ116) с индивидуальным электродвигателем переменного тока для каждого вентилятора.
Затраты мощности дизеля на привод вентиляторов составляют значительную долю — 5—6% Потребляемая вентилятором мощность определяется как произведение его подачи С?
на суммарный напор Н, создаваемый воздушным трактом. При этом учитывается коэффициент полезного действия вентилятора г)в:
С)Н
Ыв---- .
Ю2г|в
Привод вентилятора охлаждающего устройства тепловоза 2ТЭ10В осуществляется от заднего распределительного редуктора / (рис. 153) через карданные валы 2, промежуточный вал, установленный в подшипниках редуктора 4 привода синхронного под-возбудителя 3, гидромуфты 5 вентилятора с угловым редуктором, вертикальный карданный вал 2 и вал 13, вращающийся в подшипниках подпятника 7. Чугунный корпус 19 гидромуфты и редуктора гидродинамического

Рис. 153. Привод вентилятора охлаждающего устройства тепловоза 2ТЭ10В (а) и подпятник вентилятора (б):
1 — распределительный редуктор; 2 — карданные валы; 3 — подвозбудитель; 4 — редуктор; 5 — гидромуфты переменного наполнения с редуктором; 6 — колесо вентиляторное; 7 — корпус подпятника; 8 — уплотнительное кольцо; .9. // — крышки; 10 — втулка; 12 — фланец; 13 - вал вентилятора; 14 - подшипник; 15 — масленка

Рис. 154. Гидромуфта переменного наполнения с редуктором: 1 — фланец; 2 - вал приводной; 3 — крышка лопастного насоса; 4 — иасос; 5 — фланец насоса; 6 — зубчатая рейка: 7 -- втулка-шестерня; 8 — ступица; 9 — фланец корпуса; 10 -<- чаши колокола; // — насосное колесо; 12 — турбинное колесо; 13 — крышка; 14 — подшипниковый стакан; 15 — валы; 16 — гнездо подшипника, 17, 18 — конические шестерни; 19 — корпус; 20 черпачковая трубка; 21 — шестерня;
22 — шариковый подшипникпривода (рис. 154) имеет две полости: переднюю открытую с торца, предназначенную для размещения гидромуфты, и заднюю с двумя взаимно перпендикулярными расточками, служащими для установки валов 15 конического редуктора. Нижняя часть передней полости служит емкостью для масла, откуда оно через фильтр отсасывается лопастным насосом 4. Передняя полость корпуса закрыта фланцем 9, в расточке которого укреплена ступица 8. В торцовой ее части смонтирован шариковый подшипник, служащий опорой для приводного вала 2. Второй опорой вала является подшипник 22, запрессованный в расточку фланца 9. На коническом хвостовике вала напрессован приводной фланец /, к фланцу на втором конце вала прикреплено болтами насосное колесо 11 гидромуфты. Турбинное колесо напрессовано на конический хвостовик горизонтального вала 15, вращающегося в шариковом упорном и роликовом подшипниках. Колокол гидромуфты образован двумя чашами 10, прикрепленными к насосному колесу //.
Насосное и турбинное колеса имеют радиальные лопатки. Колеса гидромуфты отлиты из алюминиевого сплава.
Между ступицей 8 и валом 2 установлена втулка-шестерня 7, представляющая собой втулку, на одном конце которой снаружи нарезаны зубья, а на другом насажена шестерня 21. Зубчатый венец шестерни 21 связан с рейкой 6, а зубья на втором конце втулки входят в зацепление с двумя шестернямц 2/, приваренными к концам черпачковых трубок 20. Шестерни вместе с черпачковыми трубками могут поворачиваться на пустотелых штуцерах, укрепленных в неподвижной ступице 8.
Гидромуфта заполняется маслом через штуцер из системы дизеля. Подвод масла осуществляется по каналам во фланце 9 и ступице 8, кольцевому зазору между втулкой 7 и ведущим валом 2, затем по каналам внутри вала— во внутреннюю полость между колесами гидромуфты. Из рабочего объема гидромуфты масло поступает по отверстиям в в насосном колесе вдополнительный объем, образованный наружной поверхностью насосного колеса и внутренней поверхностью чаши 10 (полость б). При заполнении гидромуфты маслом вращение от ведущего вала к ведомому горизонтальному валу передается за счет давления потока масла, отбрасываемого от лопаток вращающегося насосного колеса на лопатки турбинного колеса. При полном заполнении маслом полости колокола турбинное колесо имеет максимальную частоту вращения (на 2— 3 % меньше частоты вращения насосного колеса за счет «скольжения»). При частичном заполнении колокола маслом частота вращения турбинного колеса будет снижаться в зависимости от степени заполнения колокола. Регулируя степень заполнения колокола маслом, можно регулировать частоту вращения вентилятора, к которому вращение передается от горизонтального вала через конический редуктор и вертикальный карданный вал
Степень заполнения колокола регулируется положением двух черпачко-вых трубок 20 в пространстве между насосным колесом и колоколом. Трубки 20 укреплены вместе с шестернями на ступице 8. Шестерни входят в зацепление с зубчатым венцом на втулке 7. Концы трубок, входящие в полость а между колоколом и насосным колесом, открыты. Трубки соединены с пустотелыми штуцерами и могут на них поворачиваться вместе с шестернями. К штуцерам подведены каналы, соединенные с выходным масляным штуцером.
Работа черпачковых трубок заключается в следующем. При вращении гидромуфты поток масла проникает через кольцевую щель между насосным и турбинным колесами в периферийную полость б колокола и вращается вместе с ним в виде кольцевой струи. Черпачковые трубки своими открытыми концами устанавливаются неподвижно как раз навстречу этому потоку. Масло, попадая под напором в трубки, отводится через пустотелые штуцера, каналы в ступице и выходной штуцер обратно в дизель. Таким образом, черпачковые трубки служатдля своего рода откачки масла из гидромуфты. Если концы втулок будут занимать периферийное положение, то все масло постепенно будет откачано из колокола, и турбинное колесо не сможет вращаться. Если концы трубок перемещать ближе к центру, то в каждом установившемся положении окажется откаченной из гидромуфты та часть вращающегося потока масла, которая занимала пространство внутри кольца с радиусом, равным расстоянию носка трубки от оси вращения колес. Количество циркулируемого масла между насосным и турбинным колесами будет по принципу сообщающихся сосудов на столько же уменьшен. Изменяя положение черпачковых трубок от крайнего внешнего до крайнего внутреннего [на диаметре (206± ±3) мм], при котором круг циркуляции заполнен, можно в широком диапазоне непрерывно изменять частоту вращения вентилятора.
Изменение положения черпачковых трубок осуществляется рейкой 6, связанной с гидравлическим поршневым приводом. Рейка, имеющая максимальное перемещение, равное (43± ± 1) мм, входит в зацепление с зубчатым венцом на втулке 7, второй конец которой поворачивает шестерни и вместе с ними черпачковые трубки.
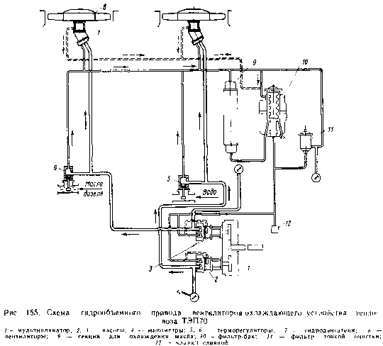
Гидрообъемный привод вентиляторов охлаждающего устройства тепловоза ТЭП70 идентичен приводу вентиляторов тепловоза ТЭП60. Он состоит из четырех гидромашин типа МН250/ /100, из которых две работают в режиме гидрообъемных насосов и две в режиме двигателей. В отличие от гидродинамического привода, в котором используется кинетическая энергия жидкости, гидрообъемный привод основан на использовании энергии статического давления жидкости.
Схема гидрообъемного привода представлена на рис. 155. От вала дизеля через повышающий редуктор (мультипликатор) / приводятся в действие два гидронасоса 2, 3, закачивающих масло из бака-фильтра 10 и подающих его к гидродвигателям 7, где энергия давления масла превращается в механическую энергию вращения

вентиляторов 8. В номинальном режиме работы дизеля гидронасосы обеспечивают максимальную подачу масла, заставляя гидродвигатели вращать вентиляторы с максимальной частотой— 1330 об/мин. Изменение частоты вращения вентиляторов достигается перепуском масла после гидронасосов мимо гидродвигателей. Изменение перепуска выполняют терморегуляторы 5, 6, имеющие датчики температур, омываемые водой или маслом дизеля. Под действием температуры среды изменяется объем наполнителя датчика, что вызывает перемещение золотникатерморегулятора, уменьшающего или увеличивающего перепуск масла отгидронасосов, минуя гидродвигатели.
В систему гидропривода включен фильтр тонкой очистки масла //, непропускающий частицы более 25 мкм, и бак-фильтр 10, служащий одновременно и резервуаром для масла и фильтром, задерживающим частицы более 45 мкм. Для поддерживания нормальной рабочей температуры масла в системе гидропривода (60—70°С) предусмотрено охлаждение масла в одной масловоздушной секции 9, устанавливаемой в шахте охлаждающего устройства.
Гидронасос и гидродвигатель по конструкции одинаковы. Они представляют собой аксиально-поршневые машины, состоящие из корпуса / (рис. 156), в котором на двух двухрядных бочкообразных роликовых подшипниках 20 и двух однорядных радиально-упорных шариковых подшипниках расположен вал 2 со шлипевым хвостови-

Рис. 156. Гидромашина:
/ - корпус; 2 — вал; 3, 18 — втулки; 4, 16 — буксы; 5, 10 — пружины; 6, 20 — подшипники; 7 — корпус блока цилиндров; 8 — шатуны; 9 — поршии; // — маслораспределитель; 12 — крышка; 13 — клапанная коробка; 14 — ось; 15 — блок цилиндров; 17, 21 — упоры; 19 — карданный валком, на который надевается либо приводная шестерня редуктора, если машина служит гидронасосом, либо вентиляторное колесо, если машина является гидродвигателем.
В корпусе 7, прифланцованном к корпусу / под углом 35°, размещен блок цилиндров 15, по периферии которого имеется девять цилиндрических гнезд под бронзовые поршеньки. Поршеньки соединены шатунами 8 с фланцем вала 2 посредством вкладышей. Обе шаровые головки шатунов завальцованы в поршне и вкладыше, так чтобы могли поворачиваться в них от руки. Поршеньки и цилиндры образуют прецизионные пары с зазором 0,025—0,045 мм.
Блок цилиндров центрирован с помощью радиально-упорного подшипника на оси 14, удерживаемой в крышке 12 болтом. Под действием пружины 10 блок торцом постоянно прижат к неподвижному бронзовому масло-распределителю //.
В центральные расточки вала 2 и блока цилиндров 15 вставлены бронзовые втулки 3 и 18, сопряженные со стальными буксами 4 и 16. Вал и блок цилиндров связаны между собой не только шатунами 8, но и синхронизирующим карданным валом 19. Сферические торцовые поверхности карданного вала сопряжены с бронзовымиупорами 21 и 17, вставленными в гнезда букс. Прижатие упора 21 к головке карданного вала обеспечивается пружиной 5. Для смазывания трущихся деталей корпус гидромашин заполняют маслом чуть выше блока цилиндров.
Работа гидромашин заключается в следующем. Вал 2, соединенный с редуктором привода гидронасосов, вращаясь, увлекает за собой при помощи карданного вала 19 и блок цилиндров. При вращении блока цилиндров, расположенного под углом к оси вращения вала 2, поршеньки цилиндров будут поступательно перемещаться в них благодаря непрерывному изменению расстояния между дном цилиндров и плоскостью вращения головок шатунов во фланце вала. За каждый оборот вала поршеньки совершат движение взад и вперед. Дно каждого цилиндра оканчивается овальным отверстием, выходящим на поверхность неподвижного маслораспределителя //, на поверхности которого имеются два полукольцевых канала. Один соединен с нагнетательной магистралью, другой — с всасывающей (сливной). При вращении блока цилиндров овальные отверстия будут соединяться то с одним каналом, то с другим. Цилиндры, проходящие мимо верхнего полукольцсгзого капала, будут запол-

няться маслом за счет разрежения, создаваемого при движении поршеньков вверх по наклонной линии. Эти же поршеньки при повороте блока цилиндров на полоборота, находясь в нижнем положении, будут, двигаясь вниз, выталкивать масло в нагнетательный трубопровод через нижний полукольцевой канал. Таким образом, в каждом из девяти цилиндров поршень за каждый оборот блока цилиндра будет то всасывать масло в рабочую полость цилиндра, то выталкивать (нагнетать) его в нагнетательный трубопровод.
Масло, поступающее по нагнетательному трубопроводу, к гидродвигателям подводится через маслорас-пределитель под поршни блока цилиндров гидродвигателей. Воздействуя на поршни той части цилиндров, которая соединена с нагнетательным полукольцевым каналом маслораспреде-лителя, масло перемещает поршни со штоками, которыми они связаны с фланцем вала 2. Так как передаваемые штоками усилия направлены под углом к торцу вала, то тангенциальные составляющие этих усилий приводят вал и связанное с ним вентиляторное колесо во вращение. Карданный вал обеспечивает синхронизацию вращения вала и блока цилиндров. Цилиндры при вращении блока, прохо-

Рис. 157. Терморегулятор:
/ — фланец; 2 — пружина; 3 — золотник; 4 — корпус; 5 — толкатель; б — пробка; 7 — диафрагма: 8 — датчик температуры с наполнителем; 9 — вилка; 10 - болт: // — предохранитель; 12 — регулировочной винт; 13 — манжета; Д — кольцевая щельдящие мимо полукольцевого канала маслораспределителя, связанного со сливной магистралью, опоражниваются, а цилиндры, связанные с нагнетательной магистралью, — заполняются маслом. Таким образом, обеспечивается непрерывное вращение вентилятора.
Для того чтобы преодолеть момент сопротивления вращению вентилятора, требуется значительное давление масла на поршни блока цилиндров. Благодаря повышающему редуктору блок цилиндров гидронасоса имеет высокую частоту вращения, что обеспечивает большую подачу масла насосом и высокое его давление в нагнетательном трубопроводе 10—12 МПа. Для защиты системы гидропривода от чрезмерного повышения давления на крышке 12 установлена клапанная коробка 13, клапаны которой отрегулированы на давление (15±1) МПа. При постоянной частоте вращения вала дизеля частота вращения вентилятора изменяется перепуском части масла из нагнетательной в сливную магистраль. При этом в соответствии с изменением количества масла, подаваемого гидродвигателю, изменяется и его давление. Изменение количества перепускаемого на слив масла осуществляет терморегулятор.
В нижней части терморегулятора (рис. 157) находится датчик температуры 8 и толкатель 5. Датчик заполнен твердым наполнителем (церезином, смешанным с алюминиевой пудрой). Сверху датчик закрыт резиновой диафрагмой 7. Перемещение золотника 3 вниз или вверх увеличивает или уменьшает щель Д на слив масла из нагнетательной магистрали обратно во всасывающую магистраль гидронасоса.
Бак-фильтр и фильтр тонкой очистки масла гидропривода. Бак-фильтр 10 (см. рис. 155) служит для компенсации объемного расширения масла при изменении его температуры, для пополнения утечек в гидромашинах и системе, а также создания подпора на всасывании в гидронасосах и фильтрации масла. Кроме того, в баке-фильтре происходит непрерывное удаление воздуха из системы при ее заполнении и в процессе работы привода. Объем бака-фильтра составляет 36 л, рабочий диапазон уровней масла отмечен на мерном стекле. Он соответствует 17 л масла. Так как при работе масло нагревается и его объем увеличивается, то при заправке не следует заливать масло до уровня, превышающего верхнюю отметку.
Масляный фильтр тонкой очистки состоит из бумажных фильтрующих секций, насаженных на отводную трубу с отверстиями. Масло, подведенное в корпус фильтра, проходит через бумажные секции и очищенное по трубе направляется к гидронасосам.
Привод вентилятора охлаждающего устройства тепловоза ТЭМ2. Пере дача мощности к вентилятору осуществляется от переднего конца коленчатого вала через вал привода масляного насоса дизеля. Взаимосвязь отдельных элементов привода можно уяснить из общего вида тепловоза (см. рис. 9). Валопровод к вентилятору состоит из горизонтальных валов, промежуточной опоры, углового редуктора с фрикционной муфтой, вертикального карданного вала и подпятника вентиляторного колеса.
Карданный вал (рис. 158) между дизелем и промежуточной опорой имеет с одной стороны обычную карданную головку с игольчатыми подшипниками, а с другой — головку с резиновыми втулками. Резиновые втулки снижают динамические нагрузки, возникающие в приводе вентилятора. Остальные карданные валы автомобильного типа (ГАЗ-51) с шарнирами «Гу-ка» по концам на игольчатых подшипниках. Карданные головки допускают перекос осей соединенных валов на 2—3°. Компенсация длины карданных валов происходит за счет имеющихся на них шлицевых соединений. Промежуточная опора имеет стальной корпус, в расточке которого на двух шариковых подшипниках установлен промежуточный вал с коническими хвостовиками. На хвостовики в горячем состоянии закреплены соединительные фланцы. Корпус с боков закрыт чугунными крышками с войлочными уплотнениями.
Подпятник вентилятора (см рис. 153, б) по конструкции одинаков с подпятником тепловоза 2ТЭЮВ. Он имеет литой стальной корпус 7, в рас-

Рис. 158. Карданный горизонтальный вал привода вентилятора теплово ta 'ГЭМ2: / — головка; 2 — вал шлицевой; 3 — чехол: 4 - пилка шлнцевая; .5 . крышка; пильчатый под шипник; 7 — пресс-масленка; Я — кресювИна; 9 - фланги

Рис. 159. Редуктор вентилятора тепловоза ТЭМ2: / - шарикоподшипник; 2 — масленка; З —- труба маслопроводящая; 4, 18 — прокладки регулировочные; 5 — вал ведомый вертикальный; 6 — шестерня ведомая; 7 — шестерня ведущая; 8 — заливная горловина; 9 фланец: 10 щуп; // — пробка сливная; 12 — вал-шестерня: 13 — шестерня привода водяного насоса: 14 — корпус редуктора; 15 - вал полый: 16 — вал ведущий; 17 — насос вихревой; 19 — муфта фрикционнаяточках которого установлен вал 13 вентиляторного колеса на двух шарикоподшипниках 14. Между внутренними кольцами подшипников установлена распорная втулка 10. Подпятник сверху и снизу закрыт крышками 9, 11 с штуцерами для смазывания подшипников. Для удержания масла в нижней крышке установлен самоподжимной сальник. На тепловозах ТЭМ2 с № 500 втулка имеет диск с лабиринтами для удержания масла в верхнем подшипнике.
Редуктор вентилятора (рис. 159) состоит из чугунного корпуса 14, в расточках которого на шариковых подшипниках установлены горизонтальный полый 15 и вертикальный 5 валы с насаженными на них в горячем состоянии коническими шестернями с круговыми зубьями. Горизонтальный полый вал 15 присоединен своим фланцем к фланцу 19 фрикционной муфты. Внутри вала 15 проходит ведущий вал 16, вращающийся на шари ковых подшипниках, установленных в расточках полого вала и корпуса. На валу 16 закреплены на шлицах два ведущих диска с фрикционными накладками. Фрикционные диски имеют возможность перемещаться по валу по мере их износа.
На ведущем валу укреплена на шпонке шестерня 13 привода водяного насоса второго контура охлаждения. Шестерня входит в зацепление с валом-шестерней 12, установленной на шарикоподшипниках в корпусе.
Ведущий вал 16, соединенный с приводным карданным валом, не передает вращение вентиляторному колесу, если фрикционные диски вала не прижаты к фланцу. Включение муфты 19 осуществляет специальный электропневматический механизм, приводимый в действие с пульта управления. Предусмотрено также ручное включение муфты. При включении муфты освобождаются внутренние концы шести коромысел, удерживающих своимивнешними концами двенадцать пружин. Освобожденные от нажатия пружины воздействуют на нажимной диск муфты и прижимают ведущие фрикционные диски к ведомому фланцу. За счет появившейся силы трения между дисками и фланцами муфты вращение от ведущего вала передается полому с конической шестерней, а от нее — вертикальному валу вентилятора.










